
rexresearch.com
Akinori ITO
Plastic-to-Oil
Conversion
Plastic to Oil Fantastic
by Carol Smith

We are all well aware of plastic’s
“rap-sheet.” It has been found guilty on many counts, including
the way its production and disposal raises resource issues and
lets loose extremely negative environmental impacts.
Typically made from petroleum, it is estimated that 7% of the
world’s annual oil production is used to produce and manufacture
plastic. That is more than the oil consumed by the entire
African continent.
Plastic’s carbon footprint includes landfilling and
incineration, since sadly, its recycle rate is dismally low
around the globe.
Plastic trash is also polluting our oceans and washing up on
beaches around the world. Tons of plastic from the US and Japan
are floating in the Pacific Ocean, killing mammals and birds.
Perhaps this tragedy is best captured in the TED presentation by
Capt. Charles Moore of the Algalita Marine Research Foundation.
Using less, or use it better?
Thankfully, there are those who fully appreciate that plastic
has a higher energy value than anything else commonly found in
the waste stream. A Japanese company called Blest created a
small, very safe and easy to use machine that can convert
several types of plastic back into oil.
"If we burn the plastic, we generate toxins and a large amount
of CO2. If we convert it into oil, we save CO2 and at the same
time increase people’s awareness about the value of plastic
garbage. " — Akinori Ito, CEO of Blest.
Though Japan has much improved its “effective utilization” rate
over the years to 72% in 2006, that leaves 28% of plastic to be
buried in landfills or burned. According to Plastic Waste
Management Institute data, “effective utilization” includes not
just the 20% that is actually recycled, but also 52% that is
being incinerated for “energy recovery” purposes, i.e.,
generating heat or electric power.
“If we burn the plastic, we generate toxins and a large amount
of CO2. If we convert it into oil, we save CO2 and at the same
time increase people’s awareness about the value of plastic
garbage,” says Akinori Ito, CEO of Blest.
Blest’s conversion technology is very safe because it uses a
temperature controlling electric heater rather than flame. The
machines are able to process polyethylene, polystyrene and
polypropylene (numbers 2-4) but not PET bottles (number 1). The
result is a crude gas that can fuel things like generators or
stoves and, when refined, can even be pumped into a car, a boat
or motorbike. One kilogram of plastic produces almost one liter
of oil. To convert that amount takes about 1 kilowatt of
electricity, which is approximately ¥20 or 20 cents’ worth.
The company makes the machines in various sizes and has 60 in
place at farms, fisheries and small factories in Japan and
several abroad.
“To make a machine that anyone can use is my dream,” Ito says.
“The home is the oil field of the future.”
Perhaps that statement is not as crazy as it sounds, since the
makeup of Japanese household waste has been found to contain
over 30 % plastic, most of it from packaging.
Breakdown of plastic waste in the average Japanese household
Sources: Kohei Watanabe, Reference material provided for the
talk
“Waste and Sustainable Consumption”, Capability and
Sustainability Centre,
St Edmund’s College Cambridge, March 2005; Association of
Regional Planners
and Architects, Detailed Sorting and Measuring of Household
Waste, Kyoto 1998.
Continually honing their technology, the company is now able to
sell the machines for less than before, and Ito hopes to achieve
a product “that any one can buy.” Currently the smallest
version, shown in the videobrief, costs ¥950,000 (US $9,500).
Changing how we think
But it is the educational application of the small model of the
machine that Ito is most passionate about. He’s taken it on
planes on many occasions as part of a project that began some
years ago in the Marshall Islands. There he worked with local
government and schools to teach people about recycling culture
and the value of discarded plastic, spreading the Japanese
concept of mottainai, the idea that waste is sad and
regrettable.
In such remote places, the machine also serves as a practical
solution to the plastic problem, much of it left behind by
tourists: the oil produced is used for tour buses or boats, Ito
says.
Plastic’s carbon footprint includes landfilling and
incineration, since sadly, its recycle rate is dismally low
around the globe.
“Teaching this at schools is the most important work that I do,”
Ito reflects. In Japan too, he visits schools where he shows
children, teachers and parents how to convert the packaging and
drinking straws leftover from lunch.
If we were to use only the world’s plastic waste rather than oil
from oil fields, CO2 emissions could be slashed dramatically, he
says.
“It’s a waste isn’t it?” Ito asks. “This plastic is every where
in the world, and everyone throws it away.”
A mountain to climb down
The wonderful invention of plastics has spawned a huge problem
that we are struggling to solve. With peak oil looming, things
are set to change, but we find ourselves on top of an oil and
plastic mountain, and the only way forward is down.
So while many solutions like this are not without hiccups or
detractors, they are a step forward in coming to terms with our
oil and plastics dependence and help raise awareness of the
carbon footprint of its production and use. Somehow we all know
that plastics is a habit we need to kick. But that doesn’t seem
to make it any easier.
Perhaps the best thing you can do is to look more deeply into
this issue. A good place to start is the 2008 Addicted to
Plastic documentary from Cryptic Moth productions. You can watch
the trailer online and maybe request it at your local video
rental store.
According to the blurb, “the film details plastic’s path over
the last 100 years and provides a wealth of expert interviews on
practical and cutting edge solutions to recycling, toxicity and
biodegradability.”
Next it is just a matter of taking action to break our love
affair with plastic.
USP Appln 2009117015
KR20090031685
LIQUEFYING APPARATUS
Inventor: SHIMO YOSHIKO [JP]
; ITO AKINORI
Abstract -- A
liquefying apparatus capable of efficient disposal of plastics.
There is provided a liquefying apparatus comprising melting
section (1) for heating charged plastic so as to melt the same
and cracking section (2) for further heating the plastic melted
in the melting section (1) so as to attain gasification cracking
thereof, wherein the cracking section (2) slants upward and in
its interior is fitted with lead screw (LS), the upper end
portion thereof equipped with upward directed catalyst tube (19)
and with downward directed residue takeoff section (R), and
wherein the cracking section (2) is furnished with means for
preventing descending of any plastic melt gas through the
residue takeoff section
Description
FIELD OF THE INVENTION
[0001] The present invention, relates to an apparatus for
converting plastic back to oil.
DESCRIPTION OF THE RELATED ART
[0002] In recent years, along with rapid increase in global
population and economic growth in many countries, environmental
problems have been discussed as issues of global scale, the
problems being, for example, insufficiency of natural resources
for a rapidly increasing energy demand, global warming due to
large consumption of fossil fuels, and disposal of garbage,
scraps and various consumed products.
[0003] Therefore, recycling technologies are becoming much more
important among the technologies for effectively utilizing the
resources.
[0004] In the recycling technologies, there is known a
small-sized apparatus for obtaining oil from waste plastic, for
example, the apparatus comprising a hopper, a cylindrical
melting unit having a lead screw mounted therein, a cylindrical
decomposing unit for vaporization-decomposing plastic melted by
the melting unit, and heaters wound around the melting unit and
the decomposing unit, wherein the plastic is heated by the
heater and vaporized, and the vaporized plastic gas is made to
pass through a catalyst and cooled in a condenser to be
liquefied, and the resultant liquid is taken out as oil, while
residue is collected in a residue takeout unit (Patent Document
1).
DISCLOSURE OF THE INVENTION
Problem to be Solved by the
Invention
[0005] However, in order to efficiently treat a large quantity
of and variously mixed plastics and to practically operate the
apparatus for converting plastic to oil, such conventional
apparatus needs more to be improved.
[0006] The present invention is pursued to solve such problem
and an object of the present invention is to provide an
apparatus for conversion-to-oil capable of efficiently treating
plastic.
Means for Solving the Problem
[0007] The apparatus for conversion-to-oil according to the
present invention comprises a melting unit for melting plastic
by heating, and a decomposing unit for vaporizing and
decomposing the molten plastic melted by the melting unit by
further heating. The decomposing unit is inclined upward, having
a lead screw therein and provided on its upper end portion with
a catalyst cylinder directing upward and a residue takeout unit
directing downward. The decomposing unit has a prevention means
for preventing the molten plastic gas from flowing down to the
residue takeout unit.
[0008] In an aspect, the prevention means for preventing the
molten plastic gas from flowing down may be an open/close valve
located at a takeout port of the residue takeout unit for taking
out the residue. Further, close to the open/close valve may be
arranged a heater for heating the inside of the residue takeout
unit.
[0009] In another aspect, the prevention means for preventing
the molten plastic gas from flowing down may be a suction unit
located at a gas takeout port of the catalyst cylinder for
taking out the molten plastic gas and for sucking the molten
plastic gas.
[0010] In the other aspect, the prevention means for preventing
the molten plastic gas from flowing down may be a cylinder
valve, which connects to the lower side of the decomposing unit
and has a spiral member rotatable so as to extrude the residue.
[0011] In the catalyst cylinder of the conversion-to-oil
apparatus of the invention may be contained synthesis zeolite
composed of silicon oxide and alumina.
[0012] Further, the conversion-to-oil apparatus of the invention
may have a residue pot for collecting and heating the residue,
located close to the end portion of the decomposing unit, the
residue pot having an open/close lid.
[0013] Furthermore, the melting unit of the conversion-to-oil
apparatus of the invention may be constructed to melt the
plastic fed from the hopper by frictional heating due to the
rotation of the screw in its cylinder and a heat applied from
the heater.
[0014] In another aspect of this invention, the
conversion-to-oil apparatus may comprise a melting unit for
melting and feeding crushed plastic, and a decomposing unit for
decomposing and vaporizing the molten plastic melted by the
melting unit, wherein the melting unit and the decomposing unit
have, respectively, lead screws rotated by motors, and the
melting unit and the decomposing unit are respectively heated by
heaters. The conversion-to-oil apparatus has a diesel-powered
generator driven by bubbling-treated oil, which is obtained by
subjecting the oil produced by the conversion-to-oil apparatus
to bubbling treatment for removing gasoline content. By the
power from this generator operate the electric driven units such
as the heaters and motors.
[0015] In still another aspect of this invention, the
conversion-to-oil apparatus may comprise a melting unit for
melting and feeding crushed plastic, and a decomposing unit for
decomposing and vaporizing the molten plastic melted by the
melting unit, wherein the melting unit and the decomposing unit
have, respectively, lead screws rotated by motors, and the
melting unit and the decomposing unit are respectively heated by
heaters. The conversion-to-oil apparatus has a diesel-powered
generator driven by blended oil, which is obtained by blending
the oil produced by the conversion-to-oil apparatus with food
oil.
[0016] In the other aspect of this invention, the
conversion-to-oil apparatus may comprise a melting unit for
melting and feeding crushed plastic, and a decomposing unit for
decomposing and vaporizing the molten plastic melted by the
melting unit, wherein the melting unit and the decomposing unit,
respectively, have lead screws rotated by motors, and the
melting unit and the decomposing unit are respectively heated by
heaters. In this conversion-to-oil apparatus, the generator is
powered by an off-gas generated during the liquefaction of
plastic and the oil produced by the conversion-to-oil apparatus.
This produced oil is the bubbling-treated oil, of which gasoline
content is removed by bubbling treatment.
[0017] In the other aspect of this invention, the
conversion-to-oil apparatus may comprise a melting unit for
melting and feeding crushed plastic, and a decomposing unit for
decomposing and vaporizing the molten plastic melted by the
melting unit, wherein the melting unit and the decomposing unit,
respectively, have lead screws rotated by motors, and the
melting unit and the decomposing unit are respectively heated by
heaters. The conversion-to-oil apparatus has a diesel-powered
generator driven by off gas generated during the liquefaction of
plastic and the oil produced by the conversion-to-oil apparatus.
The produced oil is blended with food oil.
Effect of the Invention
[0018] According to the present invention, since a prevention
means (fan for pressure control, valves of residue takeout unit,
etc.) for preventing the vaporized gas from coming into the
residue takeout unit and being liquefied to cause non-decomposed
oil is provided around the catalyst cylinder of the decomposing
unit, such non-decomposed oil could not be stored in the residue
tank and thus plastic can be efficiently treated.
[0019] Further, the conversion-to-oil apparatus of the invention
has a diesel-powered generator, and in the case of using the
bubbling-treated oil obtained by removing gasoline content from
the produced oil or the blended oil obtained by blending the
produced oil with food oil, the generator can be smoothly and
efficiently operated and therefore plastic can be efficiently
treated.
[0020] Furthermore, if a dual fuel engine is employed for the
generator, it is possible to make good use of off-gas as an
energy. Thus plastic can be efficiently treated.
BRIEF DESCRIPTION OF THE
DRAWINGS
FIG. 1 is a perspective
view showing a conversion-to-oil apparatus of the present
invention as a whole;
FIG. 2 is an exploded
view showing an inner structure of the upper portion;
FIG. 3 is a diagram for
chaining an electrical generating system;
FIG. 4 is a diagram
roughly showing a system of a dual fuel engine;
FIG. 5 is a perspective
view showing a mixing unit of the dual fuel engine;
FIG. 6 is a view
explaining the structure of a water-in tank;
FIG. 7 is a system
flowchart of the dual fuel engine;
FIG. 8 is a diagram for
explaining another embodiment of a gel-forming unit;
FIG. 9 is a view roughly
showing the structure of the present invention;
FIG. 10 is a view
showing the end portions of a melting unit and a decomposing
unit;
FIG. 11 is a block
diagram showing a pipe arrangement for vaporized gas;
FIG. 12 is a view for
explaining a fluid level meter for molten plastic;
FIG.
13 is a view for explaining an attached condition of a
thermometer;
FIG. 14 is a view for
explaining the function of a condenser; and
FIG. 15 is a view
showing the upper part of a vaporizing unit
EXPLANATION OF REFERENCE
NUMERALS
[0000]
1: gel forming unit (melting unit)
2: decomposing unit
7: hopper
8: cylinder
11: screw
17: cylinder valve
18: residue pipe
19: catalyst cylinder
23: suction unit
28: oil tank
30: filter
50: bubbling unit
51: blending vessel
53: food oil tank
58: controller
60: generator
110: dual fuel engine
301: hopper
302: first melting unit
303: second melting unit
304: vaporizing unit
313: catalyst cylinder
314: residue pipe
317: first condenser
318: second condenser
PREFERRED EMBODIMENTS FOR
CARRYING OUT THE INVENTION
[0061] Hereafter, embodiments of the present invention will be
described in detail with reference to the drawings.
First Embodiment
[0062] In FIG. 1, a conversion-to-oil apparatus M1 according to
a first embodiment of the present invention comprises a
gel-forming unit 1 for melting crushed plastic pieces into
plastic gel, and a decomposing unit 2 for thermally decomposing
the plastic gel melted by the gel-forming unit 1. The
gel-forming unit 1 is provided with a feeding unit 3 for feeding
the crushed plastic pieces to a hopper 7. The feeding unit 3 has
a feeding pipe 4, in which a known spiral member (not-shown) is
mounted. By rotation of the spiral member, the plastic is
continuously fed to the hopper 7. The feeding unit 3 has a
hanging member 6 held by a holding hook 5.
[0063] The hopper 7 is fixed to a frame body 9, and a cylinder 8
extends horizontally from the frame body 9. In the cylinder 8 is
mounted a screw 11, which rotates in a space hole 12, and a
vertical hole 13 extends downward from the end of the space hole
12.
[0064] The screw 11 rotates by means of a motor 10 mounted to
the frame body 9. A wall of the space hole 12 is heated an
electrical heater (not shown) installed in the cylinder 8.
[0065] The gel-forming unit 1 melts the plastic pieces fed from
the hopper 7 by frictional heating due to the rotation of the
screw 11 in the cylinder 8 and the heat applied by the heater
not shown, thus forming the plastic gel. Specifically, the
plastic pieces in the hopper 7 are continuously fed into the
cylinder 8 and fed through in the space hole by the rotation of
the screw 11 and at the same time the plastic pieces are being
melted into plastic gel by the frictional heating due to the
feeding force of the screw 11 and the heat from the heater not
shown. Thus, by using the forcible feeding action of the screw,
the problem that the cylinder 8 is liable to be clogged by some
kind of plastic, PET for example, having an increasing moisture
content and a high melting point, and the viscosity of which
increases as the plastic pieces are melted solely by the heat
from the heater can be solved. Here, as the forcible feeding
means may be employed a means such as used in the extrusion
forming method and the injection forming method for forming
plastic.
[0066] The decomposing unit 2 is inclined upward and has a lead
screw LS (FIG. 2) in it. Namely, the bottom end of the vertical
hole 13 is connected to the lower portion of the cylindrical
decomposing unit 2, in which the lead screw LS is mounted. The
lead screw LS is comprised of a shaft 15 and blades 15a disposed
around the shaft 15. By the lead screw LS, the plastic gel and
the vaporized plastic gas (vaporized gas or molten plastic gas)
are guided in a spiral fashion. The upper end of the lead screw
LS is connected to a motor 14. Around the cylindrical body of
the decomposing unit 2 are mounted belt-like heaters 16, 16 . .
. 16 at a predetermined intervals, the heaters 16 being covered
with heat insulator (not shown).
[0067] At the upper end portion of the decomposing unit 2 is
provided a residue takeout unit directed downward. Concretely,
as shown in FIG. 2, the residue takeout unit R is located at the
lower side of the upper portion of the cylindrical body of the
decomposing unit 2. The residue takeout unit R has a cylindrical
valve 17 connected to the lower side surface of the cylindrical
body of the decomposing unit. The cylindrical valve 17 is one of
the prevention means for preventing the molten plastic gas from
flowing down to the residue takeout unit R.
[0068] The cylindrical valve 17 has a spiral member, which
rotates to extrude the residue. Concretely, in the cylindrical
valve (spiral valve) 17 is mounted a spiral member 42, which
rotates slowly by a motor 40 so as to prevent the vaporized gas
from directly coming into a residue pipe 18. By this prevention
for the vaporized gas from directly coming into the residue pipe
18, the vaporized gas and the residue can be reliably separated
from each other to thereby enhance the efficiency of recovering
oil.
[0069] In addition, downwardly from the lower side of the upper
portion of the cylindrical valve 17 extends the residue pipe 18,
in which an open/close valve 41 is mounted. The open/close valve
41 is closed to completely shut off the gas flowing to a residue
tank, while the open/close valve 41 is periodically opened so as
to discharge the residue. The open/close valve 41 is also one of
the prevention means for preventing the molten plastic gas from
flowing down to the residue takeout unit R. Namely, the
open/close valve 41 serving as the prevention means for
preventing the molten plastic gas from flowing down is located
to be opened and closed at the residue takeout port of the
residue takeout unit R, and adjacent to the open/close valve 41
is arranged a heater 70 for heating the inside of the residue
takeout unit R.
[0070] Further, around the cylinder including the spiral member
42 and the pipe including the open/close valve 41 are arranged
heaters 70, 70 . . . 70 for heating the vaporized gas existing
above the cylindrical valve 17 and the open/close valve 41, the
heaters serving to prevent the vaporized gas from being
liquefied. In particular, the heater 70 around the pipe
including the open/close valve 41 protects the function of the
open/close valve 41 from being degraded, because the function of
the open/close valve would be damaged if the residue is cooled
to be a solid block (the open/close valve 41 would be no longer
closed due to such block of the residue, with the result that
the vaporized gas would flow into the residue takeout unit R,
for instance). With the open/close valve 41 effectively
operated, the vaporized gas and the residue can be reliably
separated from each other so that the efficiency of recovering
oil is improved. In addition, with the arrangement of the
heaters 70 substantially from the connecting portion between the
cylindrical valve 17 and the residue pipe 18 to the open/close
valve 41, the open/close valve 41 can be much more efficiently
operated.
[0071] Furthermore, a means for introducing nitrogen 71 from the
upper end of the residue pipe 18 may be employed for preventing
the vaporized gas from flowing-down. This is also one of the
prevention means for preventing the molten plastic gas from
flowing down to the residue takeout unit R. Namely, this means
serves to prevent the flow-down of the gas vaporized from the
decomposing unit 2 to the residue takeout unit R by way of
increasing the pressure on the side of the residue takeout unit
R.
[0072] At the upper end portion of the decomposing unit 2 is
provided a catalyst cylinder 19 extending in the upward
direction. Specifically, at a position downwardly apart from the
cylinder valve 17 is located the catalyst cylinder 19, in which
a catalyst composed of zeolite 44 is contained via a detachable
cage C. Around the outer periphery of die catalyst cylinder 19
are attached a heater 45 for thermal control and a water-cooling
jacket 46, by which the catalyst in the cylinder 19 is thermally
controlled. The catalyst cylinder 19 has an upper flange
detachably mounted by a flange of an enlarged portion of a guide
pipe 22 and a clamp 20. By this configuration, the cage C for
the catalyst is detachable so that the catalyst can be changed
after having been used for a predetermined time. The catalyst
may be of synthesis zeolite preferably having an effective fine
diameter of 9 to 10 mm and having a ratio of 2.5 times SiO2 to
Al2O3, and of spherical piece having a size of 2.4 to 4.7.
[0073] A quantity of the catalyst may correspond to the quantity
of the plastic pieces to be treated. For instance, nearly 10 kg
catalyst is required for treating 10 kg plastic pieces per hour,
that is, substantially the quantity of the plastic pieces to be
treated and that of the catalyst correspond to each other by 1:1
in weight.
[0074] In other words, with a less quantity of the catalyst, the
plastic pieces could not completely be decomposed, causing
non-decomposition oil, while an excessive quantity of the
catalyst would unfavorably cause a flow resistance to increase.
[0075] At the guide pipe 22 serving as a molten plastic gas
takeout portion of the catalyst cylinder 19 is provided a
suction unit 23 having a fan 43, by which the vaporized gas is
sucked to cause a negative pressure so that the vaporized gas
can smoothly pass through the catalyst cylinder without flowing
into the residue pipe 18. Thus, this unit is also one of the
prevention means for preventing the molten plastic gas from
flowing down to the residue unit R. In addition, as the
prevention means for preventing the molten plastic gas from
flowing down to the residue takeout unit R, two or more of the
above-mentioned prevention means may be selectively combined to
each other. The combination of the plural prevention means
enhances the function of preventing the molten plastic gas from
flowing down to the residue takeout unit R.
[0076] Incidentally, it is required to set a distance L between
the center of a flow inlet of the catalyst cylinder 19 and the
center of the port of the cylinder valve 17 at least 35 cm and
more. With the distance of 45 cm, the quantity of the vaporized
gas flowing to the residue pipe 18 decreases remarkably. Without
the cylinder valve 17 but the residue pipe 18 is directly
connected to the cylindrical body of the decomposing unit, the
center of the port of the residue pipe corresponds to the center
of a spiral valve 17.
[0077] The guide pipe 22 is, as shown in FIG. 1, connected to a
water-cooling condenser 24, which has a water inlet pipe 26 and
a discharge pipe 25. From the condenser 24 extends downwardly an
oil pipe 27 and the oil liquefied in the condenser 24 is stored
in an oil tank 28. From the oil tank 28 extend an off-gas pipe
31 for discharging non-liquefied off-gas and an oil pipe 29 for
taking-out collected oil, the oil pipe 29 having a filter 30.
[0078] Next, a power generation system is described with
reference to FIG. 3.
[0079] The conversion-to-oil apparatus M1 comprising a melting
unit 1 for melting and feeding crushed plastic, and a
decomposing unit 2 for decomposing and vaporizing the molten
plastic melted by the melting unit 1, wherein the melting unit
and the decomposing unit, respectively, have lead screws rotated
by motors 10, 14 and the melting unit and the decomposing unit
are heated by heaters, respectively, further comprises, as shown
in FIG. 3, a diesel-powered generator 60 driven by
bubbling-treated oil, which is obtained by subjecting the oil
produced by the conversion-to-oil apparatus M to bubbling
treatment for removing gasoline content. The electric-driven
units such as the heater 62 and the motor 61 operate by the
power from this generator.
[0080] In FIG. 3, the oil pipe 29 is connected to a bubbling
unit 50 in addition to the filter 30. The collected oil is
subjected to the bubbling-treatment for removing gasoline
content by the bubbling unit 50. The collected oil contains the
mixture of gasoline, kerosene, light oil, and heavy oil. As the
gasoline (contained in the mixture oil by approximately 10%)
tends to wash away the lubricant of the engine, it needs be
removed. Therefore, air is fed to the mixture oil to remove the
gasoline content. The oil treated by the bubbling unit 50 passes
through a line 100 and is fed to a line 101. At the line 101,
the bubbling-treated oil has its flow quantity controlled by a
flow control valve 59 and is fed to the generator 60. By the
generator 60 operate the various motors 61 and heaters 62 of the
conversion-to-oil apparatus M1.
[0081] Further, the generator 60 may be powered by the blend oil
obtained by blending the oil produced by the conversion-to oil
apparatus M1 with food oil. Concretely, the oil, instead of
passing through the bubbling unit 50, filtrated by the filter 30
is fed to a blending vessel 51 having a stirrer 52. Waste food
oil, which is composed of plant oil, is fed from a food oil tank
53 to the blending vessel 51, where the waste oil and the
recovered oil are blended by the ratio of 1:1. Thus, when the
waste oil is added to the recovered oil (in a proportion of 10%
or more), action of the gasoline content is suppressed so that
the blended oil even including the gasoline content becomes
usable oil.
[0082] Furthermore, the generator 60 may be powered by both the
off-gas generated during the liquefaction-to-oil of plastic and
the product oil of the conversion-to-oil apparatus M1.
Concretely, the generator 60 may operate solely by the blended
oil, and if the generator 60 employs a dual-fuel engine as the
diesel engine, both the blended oil and the off-gas become
usable. Specifically, the gas, including the mixture of methane,
ethane, propane and others, passes through the off-gas pipe 31
to a water-in tank 54. After passing through the water-in tank
54, the off-gas is stored in an accumulation tank 55, then
passes through a flow control valve 57, which is controlled by a
controller 58 (the flow control valve 59 is also controlled by
the controller 58), and flows into the generator 60. The
controller (CPU) 58 effectively prevents engine knocking by
appropriately controlling the respective quantities of the
blended oil and the off-gas for the engine of the generator.
[0083] Next, a controller system for the dual-fuel engine of the
generator 60 is described in detail with reference to FIGS. 4 to
7.
[0084] In FIG. 4, a dual-fuel engine 110 has a piston 111, and
has a flow-in valve 112 and a discharge valve 113. Between both
valves is provided an injection nozzle 114, to which the blended
oil (i.e., the oil having been blended with the bubbling-treated
oil or food oil) is supplied from an injection pump 115. A
flow-in pipe 116 connected to the flow-in valve 112 is provided
with a mixed gas control valve 117, which controls a quantity of
the mixed gas flowed into the engine from a mixing unit 118 for
mixing the off-gas with air. The mixing unit 118 is connected to
a gas control valve 119 mounted to the off-gas pipe 102, and the
control valves 117, 119 and the injection pump 115 are connected
to the controller (CPU) 58. The mixing unit 118 has a
cylindrical casing 118a, as shown in FIG. 5, in which an air
filter 120 is mounted. The air passing through an inlet 121 is
guided by guide blades 122 to pass through a filter unit 23 and
flow to the cylinder. On the other hand, the off-gas passes
through the off-gas pipe 102 and is supplied from an injection
pipe 120a, which is circularly formed around an opening of the
right end of the air filter 120 and injects the off-gas in a
circular fashion. By this way, the off-gas and air is suitably
mixed. Incidentally, the guide blades 122 rotate by the air
supplied from the inlet 121 to thereby rotate the air filter. By
this rotation, the off-gas from the off-gas pipe 102 and the air
from the inlet 121 are uniformly mixed, thereby increasing
combustion efficiency.
[0085] The water-in tank 54 in FIG. 3 has a rectangular
cylindrical casing 130, which is partitioned into two rooms by a
partition plate 131. The lower edge of the partition plate 31 is
positioned at a given height up from the bottom of the casing
130 (FIG. 6).
[0086] The left room R1 partitioned by the partition plate 131
is provided with an atmosphere pipe 132 open to the atmosphere,
and the lower end of the atmosphere pipe 132 is positioned lower
than that of the partition plate 131. The left room R1
accommodates an end portion of the off-gas pipe 31 extending
from the oil tank 28, and the end portion of the off-gas pipe 31
extends close to the bottom of the casing 130 and to a position
lower than that of the lower end of the atmosphere pipe 132. The
right room R2 partitioned by the partition plate 131 accepts an
end portion of the line 102 and is connected to the accumulation
tank 55. In the water-in tank 54, water is stored up to a level
higher than the lower edge of the partition plate 131 to form a
base level B.L. Now, when the pressure in the right room R2
decreases (when the engine takes in a large quantity of
off-gas), the pressure of the right room R2 is lowered than that
of the left room R1 so that the water level in the left room R1
is lowered to a position 134, which is lower than the base level
B.L, and the water level in the light room R2 rises up to an
upper position 133. Accordingly, the pressure of the left room
R1 decreases so that the off-gas goes out more easily from the
off-gas pipe 134, while the off-gas is supplied to the right
room R2 to thereby increase the pressure of the right room R2 so
that the water level in the right room R2 is lowered and the
water level in the left room R1 rises. Then, if the respective
pressures in both rooms increase extraordinarily higher than the
atmospheric pressure, water is discharged outside through the
atmosphere pipe 132. Namely, it is possible to determine a
supply quantity and a consumption quantity of the off-gas by
detecting the position of either one of the water levels in the
right room R2 and the left room R1 by means of a level meter.
Thus detected signals are fed to the controller (FIGS. 3, 4)
mentioned above, and correspondingly the off-gas quantity to be
supplied to the dual-fuel engine is adjusted.
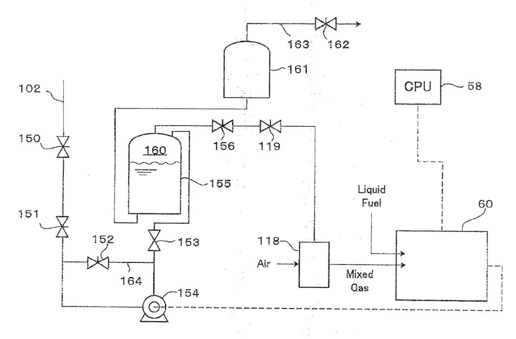
[0087] As shown in FIG. 7, the off-gas line 102 is provided with
an on/off safety valve 150 and a flow control valve 151. The
line 102 terminates at a compressor 154, the compressor 154
being operated by the power of the generator 60. The off-gas
compressed by the compressor 154 passes through a flow control
valve 153 and flows into the accumulation tank 155. In the
accumulation tank 155 is stored water and in an upper space 160
above the water surface is stored the off-gas. When the upper
space 160 becomes larger (when a larger quantity of the off-gas
is compressively stored), the water in the accumulation tank 155
comes into a water tank 161, which is connected to a relief
valve 162 through a pipe 163. Before the flow control valve 153
is provided a line 164, on which a pressure control valve 152
for the off-gas is mounted. If the pressure of the compressed
off-gas fed from the compressor 154 exceeds a predetermined
value, part of the off-gas passes through the valve 152 and
returns to the line 102, where the returning off-gas joins fresh
off-gas flowing through the line 102 and comes in the compressor
154 again.
[0088] The compressed off-gas fed from the accumulation tank 155
passes through a maximum flow control valve 156 and the control
valve 119 mentioned before, which opens or closes, depending on
a load applied to the engine 110 (FIG. 4) of the generator 60,
comes in the mixing unit 118, where the off-gas is mixed with
air, and the mixed gas flows into the engine 110. Then, the
controller 58 controls, as shown in FIG. 4, the control valve
119, the mixed gas control valve 117, and the fuel injection
pump 115 to thereby adjust the respective quantities of the
mixed gas and the liquid fuel (blend oil) to be supplied.
According to experiments, it turned out that when the proportion
of the mixed gas to the liquid fuel is within 7 to 3, the engine
operates normally but if the proportion of the mixed gas exceeds
the above range, they become out of balance, causing
engine-knocking. In practical operation of the dual-fuel engine,
at first the liquid fuel is fed for initial rotation of 1500 rpm
as a standard control pattern and subsequently the off-gas is
fed to the engine so that the quantity of the liquid fuel
injected by the fuel injection pump 115 is reduced under the
control of the controller CPU 58 to thereby throttle down the
engine.
[0089] The gel-forming unit may preferably be formed in a
vertically long configuration as shown in FIG. 8 so that the
apparatus can be constructed in a compact size as a whole.
[0090] Specifically, a motor 201 is mounted on a frame 202 and a
cylinder 203 is disposed vertically. Plastic pieces are
obliquely fed from a hopper 204 to a space hole 205 of the
cylinder 203 and melted. Here, the tip end of a screw 206 in the
space hole 205 is tapered to form a tapered portion.
[0091] The present invention is most preferably applied to the
liquefaction of waste plastic, especially polypropylene,
polyethylene, and polystyrene by using the thermal decomposition
method. Namely, the waste plastic as industrial waste disposals
can be effectively utilized, and the off-gas generated in the
present apparatus can be used as part of the power source for
the generator, and in particular, in the case that the off-gas
is used for the dual-fuel engine, the liquefied product oil and
the off-gas can be utilized to the fullest.
[0092] In the conventional apparatus for conversion-to-oil, if
too much quantity of plastic pieces is fed, or a large quantity
of PE (polyethylene) with a large melting energy is fed to the
decomposing unit from the hopper, the rotation of the lead screw
is obstructed by the viscosity of the molten plastic during the
melting process unfavorably, which is so-called clogging
phenomenon. On the other hand, in the embodiment of the present
invention, the melting unit is constructed like an injection
molding machine to melt plastic pieces into plastic gel by
frictional heating and heat from heaters and feed the plastic
gel to the decomposing unit. Thus, the variously mixed plastic
pieces can be surely melted without clogging the melting unit
and the clogging phenomenon can be prevented and plastic can be
efficiently treated.
[0093] Further, in the case that the catalyst cylinder for
treating PE is employed, the vaporized gas does not always pass
through the catalyst cylinder of the decomposing unit but
partially comes in the residue takeout unit, which could be
cooled without being completely decomposed. The thus
non-decomposed oil, which has been liquefied without passing
through the catalyst cylinder, would be stored in the residue
tank. On the other hand, the present embodiment is provided
around the catalyst cylinder of the decomposing unit with
prevention means (fan for pressure control, valves of the
residue takeout unit, etc.) for preventing the vaporized gas
from coming into the residue takeout unit and being liquefied
into non-decomposed oil. Namely, since the non-decomposed oil is
prevented from being stored in the residue tank, plastic can be
treated much more efficiently.
[0094] Furthermore, in the conventional conversion-to-oil
apparatus, the recovered product oil is usually mixed oil
including gasoline content, kerosene content, light oil content,
and heavy oil content, which may be no problem when such mixed
oil is filtrated to be burned in a waste oil boiler. However,
when such mixed oil is used for driving the diesel engine, the
gasoline content tends to cause a burning problem or wash away
the lubricant of the engine, resulting in burning-out of the
engine. On the other hand, the conversion-to-oil apparatus of
the present embodiment is provided with a diesel-powered
generator, which uses the oil obtained by subjecting the
produced oil to the bubbling treatment for removing gasoline
content or blend oil obtained by blending the produced oil with
food oil. Thus, the generator can operate smoothly and
efficiently and therefore plastic can be efficiently treated.
Still furthermore, when a dual-fuel engine is employed for the
generator, off-gas can be utilized as an effective energy and
plastic can be treated much more efficiently.
Second Embodiment
[0095] Next, a second embodiment of the present invention is
described with reference to the drawings.
[0096] In FIG. 9, a conversion-to-oil apparatus M2 according to
the second embodiment comprises a hopper 301, to which crushed
plastic pieces are fed, the hopper 301 being mounted to an end
portion of a first melting unit 302 for melting the plastic
pieces, the other end portion of the first melting unit 302
being connected to an end portion of a second melting unit 303,
which extends perpendicularly to the first melting unit 302, the
other end portion of the second melting unit being connected to
a lower end portion of a vaporizing unit 304 for vaporizing the
melted plastic, the vaporizing unit extending in a slant
direction. Each of the first and second melting units 302, 303
and the vaporizing unit 304 has a cylindrical body, in which a
lead screw is mounted. The plastic is continuously fed by the
rotations of the lead screws. Around the cylinders are wound
belt-like heaters h, h . . . h, by which respectively the
plastic, the molten plastic liquid, and the vaporized plastic
gas in the cylinders are heated. The belt-like heaters h, h . .
. h and the cylindrical bodies of the first and second melting
units 302, 303 and the vaporizing unit 304 are covered with
thermal insulation members i, respectively. At the ends of the
cylindrical bodies are mounted motors m, m, m, respectively,
which are connected to the lead screws to rotate each at a
predetermined speed.
[0097] At a first connecting portion between the first melting
unit 302 and the second melting unit 303 is provided a vertical
connection pipe 305, and at a second connecting portion between
the second melting unit and the vaporizing unit 304 is provided
another vertical connection pipe 306. Through the connection
pipes 305, 306, nitrogen 307, 308 is introduced into each of the
cylinders for assuring safety (for preventing the vaporized gas
from burning). Under the hopper 301 is located a feeding pipe
310, to which a rotary valve 309 for feeding the plastic in the
hopper 301 to the first melting unit 302 for every predetermined
quantity is mounted.
[0098] The cylindrical body of the melting unit has its portion
adjacent to the feeding pipe 310 provided with a cooling jacket
so that the plastic is not melted near the hopper. Nitrogen 312
is also fed to the feeding pipe 310.
[0099] Adjacent to an end portion of the vaporizing unit 304 of
the conversion-to-oil apparatus M2 is located a catalyst
cylinder 313 and concretely, as shown in FIG. 9, the catalyst
cylinder 313 extends vertically and upwardly from an upside end
portion of the vaporizing unit 304. In the catalyst cylinder 313
is stored a catalyst of zeolite. The catalyst may be of
synthesis zeolite preferably having an effective fine diameter
of 9 to 10 mm and having a ratio of 2.5 times SiO2 to Al2O3, and
of spherical piece having a size of 2.4 to 4.7. This catalyst is
able to decompose n-paraffin including C3 or more and therefore
suitable for treating PE.
[0100] At a position more adjacent to the upper end portion of
the vaporizing unit 304 than the connecting position to the
catalyst cylinder 313 extends downwardly a residue pipe 314. At
an intermediate position of the residue pipe 314 is located a
valve 315 as a rotary valve, which discharges a residue to a
residue tank 316 located below the valve 315 while maintaining
the upper space of the residue pipe in a sealed condition.
[0101] Between the first melting unit 302 and the vaporizing
unit 304 are located two condensers 317, 318. Of them, a first
condenser 317 is provided for heavier oil, which compresses the
vaporized gas passing through the catalyst cylinder 313 to
liquefy it and produces heavier oil while cooling the vaporized
gas by air. The other condenser, as a second condenser 318,
compresses the vaporized gas passing through the first condenser
317 to liquefy it and produces lighter oil, to which cooling
water is supplied. The heavier oil has a high compression
temperature and is therefore sufficient to be cooled by air and
is covered with a thermal insulation material i.
[0102] The heavy oil produced by the first condenser 317 is
stored in a heavier oil tank 319 and the lighter oil produced by
the second condenser 318 is stored in a lighter oil tank 320.
[0103] In FIG. 10, at bearing portions of the lead screws of the
first and second melting units 302, 303 and the vaporizing unit
(not shown) are provided cover members 330, 331, respectively.
To the cover member 330 and the cover member 331 are connected
pipes 332, 333, respectively, both of which 332, 333 are
connected to a collecting pipe 304. At an end of the collecting
pipe 334 is mounted a fan 335, by which leaking gas is
discharged outside.
[0104] In FIG. 11, the vaporized gas passing through the
catalyst cylinder 313 is fed through a pipe 340 and comes in the
first condenser 317 to be liquefied to be heavier oil, which is
fed through a pipe 341 and stored in the heavier oil tank 319.
[0105] Then, the vaporized gas that has not been liquefied by
the first condenser 317 passes through a pipe 342 and comes in
the second condenser 318, while the liquefied lighter oil passes
through a pipe 343 to be stored in the lighter oil tank 320. The
off-gas that has not been liquefied by the second condenser 318
passes through a pipe 395 and comes in both tanks 319 and 320.
The off-gas, coming out of the tanks 319, 320, passes through a
pipe 349 and flows into water stored in a water cylinder 348.
The off-gas coming out of the water passes through an
accumulator 350 and a suction pipe 351 and is supplied to a
burner 352 to be burned. The burner 352 heats a water tank 353
to thereby make hot water. By controlling the level H of the
water in the water cylinder 348, the pressure of the vaporized
gas and the pressure in the liquefaction line are controlled.
[0106] In FIG. 12, the vaporizing unit 304 is provided with a
liquid level meter Sm for detecting the level S of the liquefied
plastic, the liquid level meter Sm including nitrogen blow-off
ports 360 and 361 arranged distant from each other, and a
controller 362. The level S of the liquefied plastic can be
determined by detecting the blow-off pressure of nitrogen.
According to FIG. 12, since the pressure around the blow-off
port 360 is higher than that around the blow-off port 361, it is
determined that the level S is at an intermediate position
between the blow-off ports 360 and 361.
[0107] As shown in FIG. 13, a thermometer 370 for determining a
temperature in each of the cylinders of the first and second
melting units 302, 303 and the vaporizing unit 304 has a
thermoelectric couple 372 enclosed with a ceramic protection
member 371 penetrated through a cylinder wall w of each of the
cylinders. The thermometer is able to detect the temperature
inside of the cylinder, without detecting the temperature of the
outer wall of the cylinder owing to the protection member 371.
[0108] In FIG. 14, the first condenser 317 is supplied with air
by a fan 381, while at a discharge port 385 for discharging the
air are mounted a thermometer 383 and a flow meter 384, so that
if the fan 381 is controlled based on the temperature and flow
quantity of the discharged air, the cooling temperature of the
first condenser 317 can be controlled to thereby control the
quality of the heavier oil.
[0109] Further, in the melting unit 302 is emitted aqueous vapor
from the plastic being melted, which vapor is fed to the first
condenser 317 through the pipe 380 so as to control the
temperature in the condenser 317. The temperature in the first
condenser 317 may preferably be 200[deg.] C. to 300[deg.] C., in
which range the liquefaction to heavier oil is suitably
achieved.
[0110] Next, another embodiment of the residue pipe is
described.
[0111] In FIG. 15, adjacent to an end portion of the vaporizing
unit 304 of the conversion-to-oil apparatus M2 is provided a
residue pot 391 for receiving the residue and heating it.
Concretely, the residue pot 391 is located below at a position
obliquely upward from the connecting portion to the catalyst
cylinder 313. At the bottom of the residue pot 391 is provided
an open/close lid 393 and around the residue pot 391 is provided
a heater h, by which the vaporized gas coming in the residue pot
is heated and goes up to the catalyst cylinder 313.
[0112] Even if there remains not-fully vaporized plastic in the
residue, such plastic is finally vaporized in this residue pot
and therefore only the pure residue is left in the residue pot.
After a predetermined quantity of the residue is accumulated,
the open/close lid 393 is opened to feed the residue to the
residue tank 392. On the other hand, the vaporized gas flowing
down to the residue pipe is prevented from being liquefied in
the residue pipe so that the resultant oil would come in the
residue tank. In addition, at an inlet 394 of the residue pot
391 is provided a projecting member 390, by which the residue is
prevented from sticking to the peripheral wall of the residue
pot.
[0113] Incidentally, in the hopper 7 of the melting unit 1 of
the first embodiment or the hopper 301 of the first melting unit
302 of the second embodiment, if the temperature of the lower
end portion of the hopper becomes so high, the plastic to be fed
to the melting unit would be already melted here and thus melted
plastic would be an obstacle to smooth feeding of the plastic.
If necessary, it may be preferable to cool the periphery of the
lower end portion of the hopper 7 or 301 with a water jacket.
Thus, the plastic can be smoothly fed to the melting unit 1 or
302 by the way of cooling.
[0114] The conversion-to-oil apparatus of the present invention
is particularly used for liquefaction of waste plastic and
suitable for a small-sized conversion-to-oil apparatus.
[0115] As mentioned above, in the conventional apparatus, among
variously used plastics, PP (polypropylene) and PS (polystyrene)
are ready to be liquefied but the liquefaction of PE
(polyethylene) is difficult and liable to cause a non-decomposed
product like paraffin because of delicate control of its
liquidity. On the other hand, according to the present
invention, since the synthesis zeolite composed of silicon oxide
(SiO2) and alumina (Al2O3) is used, not only PP (polypropylene)
and PS (polystyrene) but also PE (polyethylene) can be
completely decomposed. Thus the present invention enables
efficient liquefaction of plastic.
[0116] Further, as for the case provided with the residue pipe,
it could sometimes occur that after the molten plastic is
vaporized, the vaporized gas comes in the residue pipe for
taking the residue and then the resultant oil coming from the
residue pipe is left in the residue tank. However, the residue
pot of the present embodiment enables the residue, even still
involving the molten plastic, completely to be vaporized,
namely, enables plastic efficiently to be processed.
WO2008004612
APPARATUS FOR CONVERSION INTO
OIL AND PROCESS FOR PRODUCING OIL
Inventor: SHIMO YOSHIKO [JP]
; ITO AKINORI
Abstract -- An apparatus
for efficiently converting foamed styrene resins into an oil. It
can have a smaller size. Also provided is a process for
producing an oil. The apparatus for conversion into oil (M1)
includes a device for conversion into oil (6) which comprises a
gelation unit (72) for converting foamed styrene resins into a
molten gel and a decomposition part (75) for heating the molten
gel to vaporize and decompose it, and which serves to pyrolyze
foamed styrene resins and convert them into an oil. A volume
reduction unit (1) for reducing the volume of foamed styrene
resins has been united to the apparatus for conversion into oil
JP 2008195821
SMALL-SIZED LIQUEFACTION
EQUIPMENT
Inventor: ITO AKINORI ;
ITAGAKI HITOSHI
Abstract -- PROBLEM TO
BE SOLVED: To provide a small-sized liquefaction apparatus
without requiring a special heating device for a catalyst tube
and also without requiring a water-circulating device. ;
SOLUTION: The operation of the small-sized liquefaction
apparatus comprises putting plastics into a melting pot 2,
heating/melting/vaporizing the plastic by a heater 7 wound
around its surroundings, decomposing the evaporated gas by a
catalyst in the catalyst tube 15 a part 15a of which is hanged
in the gas-vaporizing pot, cooling the evaporated gas by a
cooling device 3 having a transparent main body 20 storing
cooling water 23 to float hydrocarbon oil on the cooling water
and recovering the hydrocarbon oil from an oil-recovering tube
24 slightly protruding from the water surface.
JP 2007314654
SYSTEM FOR TREATING
STYRENE FOAM
SHIMO YOSHIKO ; ITO AKINORI
Abstract -- PROBLEM TO
BE SOLVED: To provide a system achieving an efficient plastic
liquefaction utilizing a solvent and to utilize spent lard being
an animal fat for energy. ; SOLUTION: Plastic foams are
disintegrated and dissolved in a solvent in the volume reduction
vessel unit 1. The obtained gel-like mixture is collected in the
vessel 13. The gel-like mixture is thinly filmed on the heated
wall of the solvent separation apparatus 4 to vaporize the
solvent. The vaporized solvent is cooled with a condenser 5 and
recovered. The de-solvented gel-like styrene is poured through
the receiving port 100 of a dissolving section 72 of a
liquefaction apparatus 6, vaporized and decomposed on the
slanting decomposition section 75 and liquified in the condenser
80. The liquid is collected in the generated oil tank 82. The
styrene oil dissolves animal lard at ordinary temperature. The
mixed oil of the lard and the styrene oil drives the generator.
JP 2007316903
RECYCLE SYSTEM FOR PLASTIC PRODUCT
Inventor: SHIMO YOSHIKO ; ITO
AKINORI
Abstract -- PROBLEM TO
BE SOLVED: To provide a recycle system for plastic products,
which efficiently collects useful resources and uses IC cards to
effectively use the resources. ; SOLUTION: The recycle system
100 for the plastic product 6 has a shop 10 which collects the
plastic product 6 that a user 2 who has the IC card 5 brings,
and an oil center 30 which converts the plastic product 6 to
oil, and reuses the plastic product 6 as oil. The shop 10 has a
collection box 20 which collects the plastic product 6 that the
user 2 throws and an IC card writer 25 which writes a point
corresponding to the thrown plastic product 6 into the IC card 5
when the user throws the plastic product 6, and reads a point
from the IC card 5 when the user pays for merchandise at the
shop 10 to provide a plastic bag 6a to the user 2 based on the
point.
JP
2005126454
PLASTIC TREATMENT APPARATUS
Inventor: ITAGAKI HITOSHI
Abstract -- PROBLEM TO
BE SOLVED: To improve the treatment capacity of a plastic
treatment apparatus by increasing the vaporization area of a
liquified molten plastic; and to enable the treatment apparatus
to be conveyed by constructing the whole of the apparatus
compactly and accommodating its main part in a casing. ;
SOLUTION: The apparatus has a drying section 1 having a hopper 7
and an almost horizontally arranged vaporization section 6
installed below the drying section 1. In each of the sections 1
and 6, a lead screw 11 is installed. A crushed plastic and a
residue are sent under heating to the vaporization section 6 to
be vaporized, and this vaporized gas is cooled to give an oil or
is directly sent to a boiler or the like to be used as a fuel.
JP 2004315686
OIL-FORMING PLANT AND
WASTE PLASTIC RECOVERY SYSTEM
Inventor: ITAGAKI HITOSHI
Abstract -- PROBLEM TO
BE SOLVED: To provide an oil-forming plant capable of being
easily designed according to a required treating performance. ;
SOLUTION: The oil-forming plant 1 has a decomposition part 3
constituted of a head unit 31, two or more repeating units 32
and a tail unit 33, and forming a decomposed gas by
depolymerizing a plastic by heating, and an oil-forming part 4
for forming an oil by cooling the decomposed gas formed at the
decomposition.
JP 2004269755
LIQUEFACTION PLANT
Inventor: ITAGAKI HITOSHI
Abstract -- PROBLEM TO
BE SOLVED: To provide a liquefaction plant capable of heating
plastics speedily, highly precisely and efficiently. ; SOLUTION:
This liquefaction plant 1 is equipped with a melting zone 2
wherein plastics are heated and molten, a decomposition zone 3
wherein the plastics molten in the melting zone 2 are further
heated to cause depolymerization and produce decomposition
gases, and a liquefaction zone 4 wherein the decomposition gases
generated in the decomposition zone 3 are cooled to produce an
oil. The plant is so constructed as to employ at least an
electric heater 42 as a heating means when heating the plastics
in the decomposition zone.
JP 2004175917
OIL-LIQUEFACTION APPARATUS
Inventor: KONNO KUNISUKE ;
ITO AKINORI
Abstract -- PROBLEM TO
BE SOLVED: To provide an oil-liquefaction apparatus which
efficiently and quickly can dissolve a crushed plastic, and a
petroleum refining method which can effectively utilize a
collected oil collected by this oil-liquefaction apparatus. ;
SOLUTION: This oil-liquefaction apparatus comprises housing a
previously collected oil in a dissolution tank 1; feeding the
crushed plastic into this collected oil from a plastic feed
device 2; conveying this mixed molten liquid diagonally upward
by a feed screw 6 while heating at the vaporization temperature;
cooling the vaporized gas in a condenser 12 to collect an oil;
returning a part of this oil to the dissolution tank 1; and
further utilizing a part of the collected oil as a hydrogen
source in a petroleum refining step.