
rexresearch.com
NANOBUBBLE GENERATOR
PATENTS
Related : ANZAI:
Nanobubble
Generators
NANOBUBBLE GENERATING NOZZLE AND NANOBUBBLE
GENERATOR
US2019134574

To provide a nanobubble generating nozzle that is compact and
capable of generating nanobubbles with high efficiency. The
problem is solved by a nanobubble generating nozzle and a
nanobubble generator comprising this nanobubble generating nozzle.
The nanobubble generating nozzle comprises an introduction part
for introducing a mixed fluid of a liquid and a gas into an
interior thereof, a jetting part for feeding out the mixed fluid
containing nanobubbles of the gas, and a nanobubble generating
structure part for generating nanobubbles of the gas, between the
introduction part and the jetting part. The nanobubble generating
structure part comprises a plurality of flow paths having
different cross-sectional areas through which the mixed fluid of
the liquid and the gas is passed, in an axial direction of the
nanobubble generating nozzle.
Nano-bubble and micro-bubble generation
system with feedback circuit
US2019134574
To provide a nanobubble generating nozzle that
is compact and capable of generating nanobubbles with high
efficiency. The problem is solved by a nanobubble generating
nozzle and a nanobubble generator comprising this nanobubble
generating nozzle. The nanobubble generating nozzle comprises
an introduction part for introducing a mixed fluid of a liquid
and a gas into an interior thereof, a jetting part for feeding
out the mixed fluid containing nanobubbles of the gas, and a
nanobubble generating structure part for generating
nanobubbles of the gas, between the introduction part and the
jetting part. The nanobubble generating structure part
comprises a plurality of flow paths having different
cross-sectional areas through which the mixed fluid of the
liquid and the gas is passed, in an axial direction of the
nanobubble generating nozzle.
A micro -nano bubble generator for handling
coating cloud
CN208791234
The utility model discloses a micro -nano bubble generator for
handling coating cloud, including wastewater disposal basin, first
pipeline, first control valve, vapour and liquid separator,
detectiondevice, mixing pump, mounting bracket, bubble generator
and second pipeline, the wastewater disposal basin top is equipped
with first pipeline, first pipeline surface is equipped with the
first control valve, the first control valve can be dismantled
with first pipeline and be connected, first control valve top is
equipped with vapour and liquid separator, the vapour and liquid
separator top is equipped with detection device, the detection
device right side is equipped with the mixing pump, the mixing
pump is connected with vapour and liquid separator through first
pipeline. This a micro -nanobubble generator for handling coating
cloud, through be equipped with detection device and foam -rubber
cushion on equipment, micro -nano bubble generator function is
various, and detection device can detect out the flow and the
pressure of coating cloud waste liquid, and the potential safety
hazard is low, and just micro -nano bubble generator is when the
operation, and the mixing pump noise isless, can not cause sound
pollution.
MICRO-NANOBUBBLE GENERATOR AND GENERATION
METHOD OF MICRO-NANOBUBBLE
JP2019037965
To provide a new unconventional
micro-nanobubble generator or a generation method of
micro-nanobubbles.SOLUTION: In a micro-nanobubble generator 1
including a liquid supply part 12 for supplying liquid W for
generating micro-nanobubbles, and a micro-nanobubble
generation part 11 for moving a rushing piece near the
interface of the liquid W, a rushing frequency of the rushing
piece into the liquid interface is adjusted to become or
higher than a prescribed frequency, or travel speed of the
rushing piece is adjusted to become or higher than prescribed
speed, to thereby generate micro-nanobubbles (microbubbles MB,
nano-bubbles
SYSTEM, DEVICE, AND METHOD TO MANUFACTURE
NANOBUBBLES
US2019083945
Systems, devices, and methods for manufacturing nanobubbles are
disclosed herein. In an embodiment, a nanobubble generator system
includes a medium, wherein in the medium is a liquid medium or a
semi-liquid medium. A device is immersed in the medium. The device
includes a ceramic membrane having a first surface and an opposing
second surface, and pores extending through the membrane from the
first surface to the second surface, and a hydrophobic porous
coating layer disposed on the first surface of the membrane. The
system includes a gas source for providing a gas to the medium. In
operation, the gas enters pores on the second surface of the
membrane and exits the coating layer in the form of nanobubbles.
NANO BUBBLE GENERATOR
KR20180131664
The present invention relates to a nanobubble generator which has
a mixing chamber, a helical splitter, and a saturation tank at the
rear end of a pump, circulates a gas-liquid mixture from the
saturation tank to the mixing chamber, and generates nanobubbles.
The nanobubble generator comprises: a mixing chamber for mixing a
gas-liquid mixture; a helical splitter for generating bubbles from
the gas-liquid mixture introduced from the mixing chamber; and a
saturation tank for storing the bubbles generated by the helical
splitter discharging some of the bubbles and circulating the
remainder to the mixing chamber. The nanobubble generator has a
structure in which the mixing chamber, the helical splitter, and
the saturation tank are connected to each other and is configured
in a circulation type such that nanobubbles can be produced with a
simple structure with a small size.
NANO-BUBBLE GENERATOR USING MULTIPLE BAMBOO
FILTERS
KR101892134
The present disclosure relates to an apparatus for
generating nanobubbles of a gas in a liquid, the apparatus
including: 00 (a) an outer tube; (b) a porous inner tube coaxially
located within the outer tube that is at least partially occluded
so as to define one or 00 O more liquid flow paths through the
inner tube; (c) a pair of end assemblies attached to respective
first and second ends of the outer tube, each end assembly having
an opening in fluid communication with the one or more liquid flow
paths so as to allow a flow of liquid in an axial direction
through the apparatus; and, (d) a gas inlet for allowing a flow of
gas into a chamber formed between the outer and 00 inner tube, the
flow of gas permitted to permeate through the porous inner tube
into the one or more liquid flow paths, wherein, as the O gas
permeates through the porous inner tube, nanobubbles of gas are
generated which become entrained in the liquid flow.
Nano-bubble and micro-bubble generation
system with feedback circuit
KR101877506
The present invention relates to a nanobubble and microbubble
generation system having a feedback circuit unit and, more
specifically, to a nanobubble and microbubble generation system
having a feedback circuit unit, which generates nanobubbles or
microbubbles through a plurality of bubble generators and includes
the feedback circuit unit to maximize bubbling efficiency in
comparison with the number of components of the bubble generator
and precisely control the size of target bubbles through a bubble
selection circuit unit. To this end, according to the present
invention, the nanobubble and microbubble generation system
comprises: an inlet pipe receiving water; an outlet pipe
discharging the water; a circulation pump guiding inflow and
outflow of the water between the inlet and outlet pipes; a
feedback pipe branched from the outlet pipe to be connected to the
outlet pipe of the rear end side of the circulation pump to be
able to communicate with one side of the inlet pipe; an air inlet
pipe connected to one side of the feedback pipe to be able to
communicate with the feedback pipe so as to receive air; a first
cIIontrol valve installed on one side of the inlet pipe to control
the inflow rate of water flowing from the inlet pipe; a second
control valve installed on one side of the outlet pipe to control
the outflow rate of water discharged to the outlet pipe, and the
pressure inside the outlet pipe; a bubble generator connected to
one side of one or more of the inlet pipe, the feedback pipe, and
the outlet pipe to generate bubbles; a pressure sensor installed
at the front and rear ends of the first and second control valves
to detect the pressure inside each pipe; and a controller
receiving pressure detection data from the pressure sensor and
controlling the opening degree of the first and second control
valves in accordance with the size of the target bubbles to be
discharged.
NANO BUBBLE GENERATOR FOR BATHTUB OR SINK
WITH CLEANING AND STERILIZING FUNCTION
KR101869487
The present invention relates to a nanobubble generator for a
bathtub or a sink with cleaning and sterilization functions.
According to the present invention, the nanobubble generator for a
bathtub or a sink comprises: a pressing pump and a multistage
mixer sequentially disposed on at least one pipeline; a
circulation pipe, connecting inlet and outlet sides of the
pressing pump, disposed on the pipeline; and a gas supply unit
supplying predetermined external air to one side of the
circulation pipe connected to the inlet side of the pressing pump.
The gas supply unit and the circulation pipe are connected through
a three-way valve, and the three-way valve has a structure of a
Venturi pipe with a wide inlet and outlet and a narrow inner part
along the circulation pipe, thereby allowing the gas supplied from
the gas supply unit to be autonomously sucked.
Nano-bubble generator
KR20180071617
The present invention relates to a nanobubble generator capable of
improving generation efficiency of a nanobubble; and providing an
economic profit with a mass production structure. The nanobubble
generator is stored in a pipe-shaped body having an inlet for
receiving mixed water of water and air from the outside, and an
outlet for discharging the mixed water to the outside; and
generates the nanobubble by applying collision weight and transfer
pressure to the mixed water while transferring the mixed water.
The nanobubble generator comprises collision plates and a
connection rod. A plurality of the board shaped collision plates
are provided in the direction, with intervals therebetween,
intersecting the transfer direction of the mixed water inside the
pipe-shaped body, include an outer circumference surface by
dividing an inner space of the pipe-shaped body into a plurality
of numbers, and form a passage, through which the mixed water is
transferred, on a part. The connection rod connects the collision
plates. The connection rod is positioned in the center of the
collision plates; and connects and fixes the collision plates. The
outer circumference surface of the collision plates has a
customized shape in order to adhere to an inner circumference
surface of the pipe-shaped body. The nanobubble generator forms
the passage of the mixed water by respectively forming a recess
having an interval with the inner circumference surface of the
pipe-shaped body on the part of the outer circumference surface of
the collision plates.
A nano bubble generator and the
Manufacturing device
KR20180071616
The present invention relates to a nanobubble generator
comprising: a plurality of semicircle first elements which are
arranged with a predetermined interval along a movement direction
of mixed water; a plurality of semicircle second elements which
are connectively arranged with an interval to be faced to the
first elements to constitute a circle; and a connection rod which
connects the first elements and the second elements wherein the
first and second elements and the connection rod are integrally
formed. A horizontal uneven unit is injection-molded on a surface
of the first element. A device for manufacturing the nanobubble
generator comprises a fixed mold and a moving mold. The fixed mold
includes a mold space of which an upper part is opened and the
second elements are injection-molded therein, and arranges an
injection port into which an injection material is injected. The
moving mold is positioned on an upper part of the fixed mold, is
combined and separated by performing linear movement which is
closed and separated in a lower mold side direction, and includes
a mold space, of which a lower part is opened and the first
elements are injection-molded therein. The moving mold includes: a
first molding member and a second molding member, and a first
moving member and a second moving member. The first molding member
and the second molding member divide the mold space of the moving
mold by dividing the same based on a center. The first moving
member and the second moving member are able to form and open the
mold space of the moving mold by closing and separating the first
molding member and the second molding member so as to combine and
separate the same. Horizontal uneven molding units having the
length in the direction in parallel with a linear movement
direction of the first molding member and the second molding
member are respectively positioned in the mold space of the first
molding member and the second molding member. The present
invention is able to improve productivity.
Nano-bubble generator and the methode
KR20180038828
Provided by the present invention are a nanobubble generator and a
manufacturing method thereof to: improve the generation efficiency
of nanobubbles by remarkably increasing the application area of a
shear pressure and a collision load on mixed water by a coating
film fused on the surface of a collision plate to divide a
transfer path spatially and apply a collision load to mixed water;
and realize economic gains through increased productivity
especially by simplifying and standardizing the manufacturing
process of a collision plate. The nanobubble generator by the
present invention has a collision plate which: is included in a
transfer path for transferring mixed water; divides the transfer
path spatially; and generates nanobubbles by applying a collision
load to the mixed water. The collision plate of the nanobubble
generator comprises: a main body of a board shape which divides a
transfer path spatially and has a penetration hole at a part for
the mixed water to pass through by being arranged to have an
interval in the direction orthogonal to the feeding direction of
the mixed water on the transfer path; and a coating film which is
formed of a synthetic resin material coated by being fused in a
mesh shape on the surface of the main body.
Nano-bubble generator
KR20180038827
Provided is a nanobubble generator to generate microbubbles by
micronizing into a nano size by applying collision and pressure to
air mixed in a process of moving mixed water in which water and
air are mixed. The nanobubble generator comprises: a main body of
a pipe shape which has an inlet of receiving mixed water of water
and air from the outside and an outlet of discharging the mixed
water; a transfer path which is arranged between the inlet and the
outlet in the main body and enables the mixed water to be
transferred; and a generation means which generates nanobubbles by
applying a collision load and a transfer pressure to the mixed
water. The generation means of the nanobubble generator comprises:
collision plates of a board shape which are arranged in the
direction intersecting with the feeding direction of the mixed
water in the main body, have an outer circumferential surface of
dividing the internal space of the main body by being fitted and
inserted into the main body, and have a penetration hole formed to
move while mixed water passes through a part; and a separation
protrusion piece which is formed to protrude from the surface of
the collision plates and is formed to have an interval while being
in contact with the surface of the collision plate near an end of
another collision plate.
KR20180038829
Nano-bubble generator and the methode
Provided by the present invention are a nanobubble generator and a
manufacturing method thereof to: improve the generation efficiency
of nanobubbles by remarkably increasing the application area of a
shear pressure and a collision load on mixed water by a colliding
body formed to apply a collision load to the mixed water by
dividing a transfer path spatially; and realize economic gains
through increased productivity by simplifying and standardizing
the manufacturing process of the colliding body. The nanobubble
generator has a colliding body which divides a transfer path
spatially by being included in the transfer path of transferring
mixed water and generates nanobubbles by applying a collision load
to the mixed water. The colliding body of the nanobubble generator
comprises: a main body of a mesh shape which divides a transfer
path spatially by being arranged to have an interval in the
direction orthogonal to the feeding direction of the mixed water
on the transfer path and has a mesh shape having a penetration
hole in one part so that the mixed water passes therethrough; and
a coating film which is formed of a synthetic resin material
coated by being fused in a board shape on the surface of the main
body.
Nano-bubble generator
KR20180026130
The present invention relates to a nanobubble generator capable of
improving the efficiency of nanobubble generation as well as
creating economical profits by increasing productivity through a
simple structure and miniaturization since the generator is set to
generate nanobubbles by reducing mixed air up to a nanoscale unit
through the application of impacts and pressure during a procedure
of transferring a mixture of the air and water. To achieve the
purpose, the nanobubble generator comprises a generating unit
having a transfer passage for the mixed water and applying
transfer pressure and an impactive load to the water to generate
nanobubbles. The generating unit comprises: plate-shaped impact
bodies arranged at intervals in a direction crossing with a
transferring direction of the mixed water at right angles, and
including a through hole formed in a part to be penetrated by the
water; and lattice rings interposed between the impact bodies, and
forming a transfer space for the mixed water between the impact
bodies. The impact bodies comprise: a porous mesh including a
plurality of through holes; and a closing film placed on a side of
the porous mesh to close the through holes, and including the
through hole.
NANO BUBBLE WATER GENERATING METHODE
KR20170107119
The present invention relates to a method for producing nanobubble
water. More specifically, the present invention relates to a
method for three-dimensionally producing nanobubble water,
intended to output nanobubble water from gas and fluids by
producing fine particulate bubbles with 10 m or less particle
diameter using a microbubble generator. To this end, nanobubbles
are produced by dualizing a nanobuble production part and then are
interlocked with a single driving part. The single nanobubble
production part induces release and diffusion of the produced
nanobubbles in a form of nanobubble water with low pressure for
short distance. The other nanobuble production part makes the
produced nanobubbles straightly sprayed out in the form of
nanobubble water with high pressure for long distance.
MICRO-NANOBUBBLE GENERATOR AND PIPE WASHING
METHOD
JP2017176924
PROBLEM TO BE SOLVED: To provide a micro-nanobubble generator
capable of adjusting the size and the number of micro-nanobubbles
in a wide range, and to provide a pipe washing method using the
micro-nanobubble generator.SOLUTION: A micro-nanobubble generator
mixing a gas into water supplied from a water supply port 11 and
outputting water containing gaseous micro-nanobubbles from a water
output port 12 includes a first mixing chamber 13 and a second
mixing chamber 14 disposed in a water passage direction from the
water supply port 11 to the water output port 12 in this order.
The first mixing chamber 13 and the second mixing chamber 14 have
internal spaces wider than an inlet and an outlet between inlets
13a, 14a and outlets 13b, 14b in respective water passages. The
first mixing chamber 13 has a gas flowing-in passage 15 flowing-in
the gas into the water passage.
NANO BUBBLE GENERATOR
KR20170100707

The present invention relates to a nanobubble generator, and more
specifically, to a nanobubble generator, which generates very
small particles having the size of 10 m or less with gas and a
liquid by using a microbubble generator, and has dual nanobubble
generating parts to enable nanobubbles to be emitted from a region
close to the nanobubble generator and from a far-distance region,
respectively, and at the same time, to lower the temperature of
the gas introduced from the outside through heat exchange in the
region from which the nanobubbles are discharged.
NANO BUBBLE GENERATOR USING A porous
membrane
KR20170093299
Disclosed is a nanobubble generator. The nanobubble generator
comprises: a first flow path which includes an injection opening
for injecting a liquid and an emission opening for emitting the
liquid injected through the injection opening, and in which part
or the entire flow path consists of a porous membrane; and an
injection unit connected to the injection opening and injecting
the liquid into the first flow path through the injection opening.
A gas is injected into the first flow path through the porous
membrane. The injected gas grows into bubbles from the inner
surface. The bubbles are separated from the inner surface of the
porous membrane by a flow of the liquid and then supplied into the
first flow path. By using the nanobubble generator, nanobubbles
can be manufactured in an easy manner so manufacturing costs can
be reduced.
NANO BUBBLE GENERATOR USING A PARTICLE
KR20170093304
Disclosed is a nanobubble generator. The nanobubble generator
comprises: a chamber having an internal space filled with
particles, and including an injection opening for injecting a
liquid and a liquid-gas mixture, and an emission opening for
emitting the liquid or the liquid-gas mixture injected through the
injection opening; and an injection unit connected to the
injection opening to be ventilated with a fluid and injecting the
liquid or the liquid-gas mixture into the chamber. The particles
form micro gaps between respective particles in the internal space
of the chamber. By using the nanobubble generator, nanobubbles can
be manufactured in an easy manner so manufacturing costs can be
reduced.
APPARATUS, SYSTEM AND METHOD FOR GENERATING
NANOBUBBLES FROM GASES AND LIQUID SOLUTIONS
WO2017096444
A compact apparatus for generating nanobubbles is more efficient,
technically, operationally and economically, for use in processes
in all applications mentioned. The apparatus has an efficient
nanobubble generator/stabiliser, capable of keeping the reagents
for a longer period of time in the pollutant mass, by virtue of
the gaseous nucleation effect. The nanobubbles are characterised
by having a gaseous core and nanometric diameters. By their own
nature, nanobubbles have a high specific surface area and high
mass transfer efficiency. Nanobubbles are generated in the
apparatus in two hydrodynamic cavitation stages. In the first
stage, the liquid fluid is mixed with air or oxidising gases,
forming macrobubbles, bubbles and ultrafine bubbles. In the second
cavitation stage, an electric motor actuates a rotor that urges
the fluids against a static, perforated device, causing the
bubbles to collapse and nanobubbles to form and be dimensionally
stabilised.
A hollow fiber membrane module comprising
an integrated nano-bubble generator and a membrane filtration
plant comprising the same
KR101718100
The present invention relates to a hollow fiber membrane module
used in membrane filtration apparatuses. More specifically, the
present invention relates to a hollow fiber membrane module
including an integrated nanobubble generator, and to a membrane
filtration apparatus including a plurality of the hollow fiber
membrane modules including the integrated nanobubble generator. To
this end, the membrane filtration apparatus includes the plurality
of hollow fiber membrane modules, a head (160), and a plurality of
distribution pipes
MICRO AND NANO BUBBLE GENERATOR
KR20160068530
The present invention relates to a micro and nanobubble generator
which is capable of effectively generating micro and nanobubbles.
In addition, the micro and nanobubble generator has a simple
structure so the micro and nanobubble generator can be easily
manufactured. Further, the micro and nanobubble generator has
superior durability so additional maintenance costs are not
required. The micro and nanobubble generator includes: a feeding
pump for supplying pure water; an air injector supplying air to
the pure water supplied through the feed pump; a pressure pump for
pressing air-absorbing bubble water to be supplied; a rotary
separator for transferring large-sized bubbles to a central
portion by using centrifugal force and gravity difference while
rotating the pressed bubble water at a high speed such that the
bubble water is discharged upwards; a bubble separator coupled to
an upper portion of the rotary separator to separate the
large-sized bubbles moving up to the outside to remove the
large-sized bubbles; and a diaphragm valve for forming micro and
nanobubbles from the bubble water discharged from the rotary
separator.
A nanobubble generator and applications
thereof
CN105347519
A nanobubble generator and applications thereof are disclosed. The
nanobubble generator comprises high-speed rotor impellers,
micropore aerators and an air feeding pipe. The micropore aerators
are disposed at an air discharge end of the air feeding pipe. The
high-speed rotor impellers are disposed on the air feeding pipe.
The nanobubble generator is advantageous in that: (1) the
high-speed rotor impellers and the micropore aerators are
alternatively arranged, thus increasing the contact area of air
and residue liquid to be treated in an aeration reaction tank in a
laboratory carbon tetrachloride separating system, and increasing
the treating efficiency; (2) rotational symmetric arrangement of
the high-speed rotor impellers facilitates uniform distribution of
air bubbles in the aeration reaction tank so that treatment of the
residue liquid is uniform; (3) the high-speed rotor impellers are
perpendicular to the air feeding pipe, thus increasing the
shearing force of the impellers and increasing the breaking
efficiency of the bubbles; and (4) the micropore aerators are of a
membrane type, pores are open during aeration, and the pores are
closed by membranes during off-working states, thus protecting the
pores from being clocked by particles in the residue liquid.
Nanobubble hydrogen water producing machine
CN105110446
The present invention discloses a nanobubble
hydrogen water producing machine. The machine comprises a tank
body, a hydrogen gas supply pipe, a water supply pipe, a
hydrogen generator, a pressure pump, a dissolved air tank, a
nano hydrogen bubble generator and a bubble water pipe. The
nano hydrogen bubble generator comprises a pipeline and
diaphragms. A differential pressure hole used for generating
pressure differential is formed in each of the diaphragms, so
that pressure is reduced to saturated vapor pressure at the
temperature of water; then hydrogen molecules in the water are
vaporized to produce nano hydrogen bubbles; and finally,
super-saturated hydrogen-enriched water is obtained.
Hydrogen-enriched water is obtained by using a physical
method; chemical contamination is avoided; hydrogen gas is
dissolved into water with high concentration in the form of
nano hydrogen bubbles, so that super-saturated
hydrogen-enriched water is formed for being stored in a
super-saturated hydrogen-enriched water tank; and the hydrogen
concentration can reach 2.6 PPM, which is much higher than 1.0
PPM in japan.
NANOBUBBLE WATER/FOAM GENERATOR
JP2014226616
PROBLEM TO BE SOLVED: To provide a device with a simple
configuration and easy handling which is capable of generating
nanobubble water and foam by supplying predetermined gas to water
or a surfactant solution.SOLUTION: A nanobubble water/foam
generator supplies gas to be fed from a gas source into water or a
predetermined solution in a container 2. The container 2 includes
a bottom plate 11, and side plates 14 and 15 vertically disposed
around the circumference of the bottom plate 11. The bottom plate
11 is provided with a blow-off nozzle 12 that permits blow off of
the air. A porous plate 12a is disposed at the blow-off nozzle 12.
Top portions of the side plates 14 and 15 are respectively
provided with jet holes 16a that allow an air flow to be jetted
out so as to form an air curtain.
GENERATION METHOD OF MICRO-NANOBUBBLE,
GENERATOR OF MICRO-NANOBUBBLE AND GENERATION DEVICE OF
MICRO-NANOBUBBLE
JP2014231046
PROBLEM TO BE SOLVED: To provide a generation method of
micro-nanobubbles, a generator of micro-nanobubbles and a
generation device of micro-nanobubbles where microbubbles are
stably generated although a pump is compact and a gas supply
amount is minute and, at the same time, a part of generated
microbubbles are efficiently converted into nanobubbles in a same
operation.SOLUTION: A generation method of micro-nanobubbles
comprises: a step to generate a gas-liquid two phase swirl flow in
a two phase swirl flow type micro-nanobubble generator; a step to
discharge the gas-liquid two phase swirl flow into an outer liquid
from the discharge hole of the micro-nanobubble generator; and a
step to transfer the discharged microbubbles in the gas-liquid two
phase swirl flow along the outer wall surface of the
micro-nanobubble generator.
System and method for generating
nanobubbles
US2014191425
Provided is a nanobubble generating system and a nanobubble
generating method in which nanobubbles exist stably in a liquid
phase by a very simple constitution and a very simple process. A
nanobubble generating system has a generation chamber for
accommodating a gas phase part existing in the upper side and a
liquid phase part in contact with the lower side of the gas phase
part under sealed condition, a supersaturated dissolved liquid
generating device for generating supersaturated dissolved liquid
in which a gas is dissolved in the liquid phase part under
supersaturated condition, and a nanobubble generating device for
feeding a pressurized gas to said supersaturated dissolved liquid
via through-holes having a nano-sized opening size to generate
nanobubbles having a diameter smaller than 1 μm.
METHOD, GENERATING NOZZLE AND GENERATOR FOR
GENERATING MICRO/NANOBUBBLE
JP5555892
PROBLEM TO BE SOLVED: To provide a method, generating nozzle and
generator for generating micro/nanobubble for the purpose of
performing clean washing and sterilization by generating a large
amount of micro/nanobubbles with only pure water excluding
material such as nucleating agent as well as constructing a system
for generating micro/nanobubbles without contamination.SOLUTION: A
generating method jets solution including dissolved gas from each
of two or more outgoing ports and uses a water hammering force
developed by mutual collision. A generating nozzle includes: a
hollow tube; two or more small through-holes in the peripheral
direction of the tube; and discharging ports for micro/nanobubbles
at both ends of the tube. The small through-holes are structured
so that all extensions passing through the cross-sectional center
portions of the small through-holes intersect inside the tube. A
generator includes not only the generating nozzle but also
components capable of generating micro/nanobubbles in large
quantity.
NANO BUBBLE GERERATING DEVICE AND METHOD
KR20130000154
PURPOSE: A nanobubble generator and a method thereof are provided
to precisely and easily control bubble size through a variable
control of a water supply rate and to vary the size of bubble size
according to uses. CONSTITUTION: A nanobubble generator(100)
consists of an external casing(110), a rotary body(120), and a
driving source(130). The external casing comprises at least one
inlet(112) which supplies water with bubbles to inner space. The
rotary body comprises an outlet(125) which discharges water
discharges water to outside the external case. The driving source
provides rotary force rotating the rotary body with a constant
rate. By the difference between water supply speed and the
rotation speed of the rotary body, bubbles become smaller
nanobubble and discharge through the outlet.
BUBBLE MICRONIZING NOZZLE, MICROBUBBLE
GENERATOR USING THE SAME...
JP2012096216
PROBLEM TO BE SOLVED: To provide a bubble micronizing nozzle which
can effectively generate a high speed flow advantageous for bubble
micronization in a high flow rate, thus can dramatically improve
the micronizing effect of bubbles, and further can increase the
generation amount of the bubbles in a microbubble region or a
nanobubble region to a level which has not been achieved
conventionally.SOLUTION: A throttle gap material 22Q having a flow
guide face 22G formed on the downstream side in a flow direction
at a downhill grade and a flow receiving face 22A formed so as to
be raised more steeply than the flow guide face 22G to the inside
face of a flow passage FP on the upstream side in a flow direction
is arranged at the inside of the flow passage FP. An edge part 22E
crossing the axial cross section of the flow passage FP from a
first position PP toward a second position PS different from the
first position PP on the inner circumferential edge in the axial
cross section of the flow passage FP is formed at the crossing
position between the flow receiving face 22A and the flow guide
face 22G, and a throttle gap 21G is formed between the edge part
22E and the inside face of the flow passage FP.
Generator and generating method of ozone
nanobubble water
TWI298644
The present invention relates to a generator and a generating
method of ozone nanobubble water which make a water conduit
connect to a pressurizing water-supplied motor which will
pressurize water and make water pass a gas inhalator through a
conduit. Because the aperture of the gas inhalator is narrowed,
water can pass it fast to cause the negative pressure to inhale
the mixed ozone gas generated from the ozone generator. Then, the
mixed ozone gas mixes water elementarily to form the preliminary
mixture of the gas and water which passes into a container to let
the mixed ozone gas be dissolved in water completely to form a
kind of water solution containing high-concentration gas. Then,
the water solution flows to a relief valve through a conduit. When
the water solution flows into the said valve and the pressure is
relieved, the dissolved gas will relief rapidly to form countless
tiny nanobubble. As the result, the countless tiny nanobubble can
be used to increase the effect of cleaners for decomposing organic
pollutants and eliminating microbes and insecticides remained on
the vegetables or fruits.
METHOD AND APPARATUS FOR PRODUCING OZONE
WATER
JP2011200778
PROBLEM TO BE SOLVED: To provide a method for producing ozone
water which maintains oxidation power for a long period of time,
and an ozone generator used for the method.SOLUTION: In the
apparatus for producing ozone water, an oxygen nanobubble
generator 2 mixes the swirl flows of water pumped by a pump 8
through a water introducing pipe 4 with oxygen supplied through an
oxygen introducing pipe 5 and causes the oxygen-mixed swirl flows
to collide with each other to produce oxygen-nanobubble water. An
ultraviolet irradiation part 3 irradiates the oxygen-nanobubble
water with ultraviolet rays to produce the ozone water containing
ozone nanobubbles.
NANOBUBBLE GENERATOR
JP2011156526
PROBLEM TO BE SOLVED: To provide an apparatus capable of highly
efficiently and in highly concentrated form producing a liquid
containing nanobubbles in a large amount using a simply structured
device. SOLUTION: Gas is sheared to generate nanobubbles and to
make them penetrate into liquid by injecting the pressurized gas
into the liquid through a nozzle so as to become a high-speed gas
stream to generate friction between the gas and the liquid. An
area of contacting the gas stream with the liquid can be expanded
while suppressing the decrease of gas stream speed by hitting the
gas stream against a curved surface so that generation efficiency
of the nanobubbles is enhanced to increase its concentration in
the liquid.
NANOBUBBLE GENERATION METHOD AND NANOBUBBLE
GENERATOR
JP4914399
PROBLEM TO BE SOLVED: To provide a nanobubble generation method
where pressure is regulated by changing the diameter of a diameter
reduction part, so as to easily and securely generate nanobubbles,
and to provide a nanobubble generator with a simple structure.
;SOLUTION: Piping 7 for introducing a pressurized liquid into
which a pressurized liquid obtained by dissolving a gas under
pressure is introduced and piping 9 for generating nanobubbles are
connected via a flow rate regulation valve 10, and the diameter of
the discharge flow of a diameter reduction part 12 provided at the
inside of the piping for generating nanobubbles is set in such a
manner that the ratio between the pressure (P1) at the inside of
the piping for introducing a pressurized liquid and the pressure
(P2) at the inside of the piping for generating nanobubbles,
(P2/P1) becomes a ratio for generating nanobubbles.
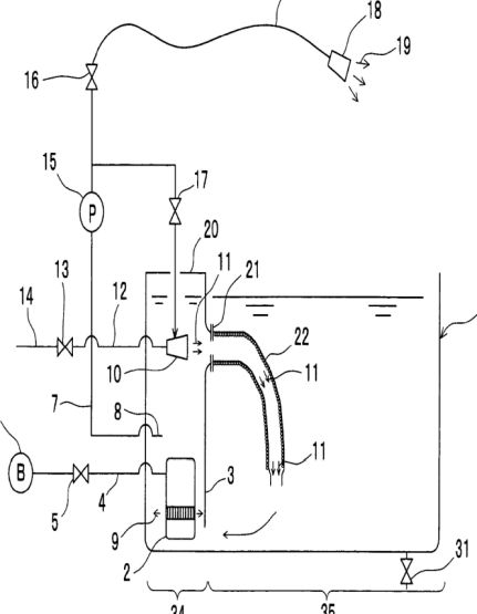
MICRO-NANOBUBBLE BATHTUB WATER PRODUCTION
METHOD AND MICRO-NANOBUBBLE BATHTUB
US8205277
PROBLEM TO BE SOLVED: To provide a micro-nanobubble bathtub water
production method and a micro-nanobubble bathtub economically
producing a great volume of micro-nanobubbles with diversified
sizes. ;SOLUTION: In this micro-nanobubble bathtub 1, two types of
first and second micro-nanobubble generators (a submerged pump
type micro-nanobubble generator 2 and a rotational flow type
micro-nanobubble generator 10) generate 2 types of
micro-nanobubbles with different size distributions in the upper
part and lower part of a micro-nanobubble generation part 34 so as
to produce great volume of bathtub water including the
micro-nanobubbles with wide size distributions. Part of the
micro-nanobubble containing water generated in the lower part is
made to flow in the upper-part first micro-nanobubble generator
(the rotational flow type micro-nanobubble generator 10) so that
the rotational flow type micro-nanobubble generator 10 can
generate micro-nanobubbles of smaller size.