rexresearch.com

Paulo & Alexandra CORREA

PAGD (Pulsed Abnormal Glow Discharges)



Labofex Press Release: "Canadian Breakthrough in Power Generation..."
Arthur Axelrad: "PAGD, Aether Motors, and Free Energy"
Paulo & Alexandra Correa: "Power from Autoelectronic Emissions"
P. & A. Correa: US Patent # 5,416,391 ~ "Electromechanical Transduction of Plasma Pulses"
P. & A. Correa: US Patent # 5,449,989 ~ "Energy Conversion System"
P. & A. Correa: US Patent # 5,502,354 ~ "Direct Current Energized Pulse Generator Utilizing Autogenous Cyclical Pulsed Abnormal Glow Discharges"
P & A. Correa : The Autogeneous PAGD Technology ( PDF ) )


Labofex ~ Experimental and Applied Plasma Physics ~ Press Release
Concord, Ontario, Canada, L4K 2J6
Fax: (905) 738-8427
Canadian Breakthrough in Power Generation
Non-Polluting Electrical Power from Pulsed Cold Plasmas Delivers More Power than it COnsumes
Prepares for Manufacturing Development
Fully Protected by Recently granted American, British, and Israeli Patents

Dr. Paulo Correa, M.Sc., Ph.D., Partner and Director of Research at Labofex- Experimental and Applied Plasma Physics of Concord, Ontario and Partner Alexandra Correa, (Hon) BA are today announcing a significant breakthrough in the field of clean power generation. The technical basis for the extraction process has been a carefully guarded secret until full disclosure was secured through the granting of three US patents: US Patent #'s 5,416,391, issued on May 16, 1995 and entitled "Electromechanical Transduction of Plasma Pulses"; 5,449,989, issued September 12, 1995, entitled "Energy Conversion System" and 5,502,354, issued on March 26, 1996, entitled "Direct Current Energized Pulse Generator Utilizing Autogenous Cyclical Pulsed Abnormal Glow Discharges". The Correa grid-independent Energy Conversion System utilizes an energy reactor whose function is based upon heretofore unknown spontaneous emission properties of certain metals in vacuum and involves an anomalous cathode reaction force conforming to Dr. H. Aspden's Law of Electrodynamics. The associated Motor Drive provides for direct electromechanical transformation of the energy accumulated within the reactor. The reactor may be conceived of as a portable vacuum battery made active only when needed. The Correa technology employs cold-cathode vacuum discharge plasma reactors to set up self-exciting oscillations, in the form of pulsed abnormal glow discharges triggered by auto-electronic emissions, in order to produce power. The circuit is driven from a direct current source of impedance sufficient to prevent establishment of a sustained vacuum arc discharge. In combination with a special circuit, electrical power, in excess of the input power needed for operation, can be extracted. The System, therefore, may also be referred to as an over-unity system: where net energy output greatly exceeds net energy input. Unlike the cold fusion process, which claims to output low grade heat, the Correa technology directly generates electricity at power voltage levels, without any utilization of cold or thermonuclear fusion principles. Another important feature of the apparatus is that it employs no radioactive compounds and generates no nuclear radiation or radioisotopes. The energy system is entirely pollution-free, self-contained and composed of readily recyclable materials. Storage of the power produced may be carried out by traditional means, be these mechanical or electrical.

Energy conversion system applications for electric vehicles, stand-alone power supplies and autonomous housing are currently under development. The inventors hope that by making vehicles self-sufficient in terms of energy, this technology will offer the possibility of bypassing massive infrastructure expansions in order to make the electric vehicle a feasible reality while solving the problem of range which currently detracts from its appeal. Other potential applications include- pulsed lasers, inverters, transformer and motor circuits. The inventors are presently engaged in negotiating licensing agreements with a view to development of the applications.

Contact: Dr. Paulo Correa, Research Director
FAX: (905) 738-8427




http://aetherometry.com ( 3 April 2002 )

PAGD, Aether Motors, and Free Energy


Arthur Axelrad

I would like to tell you what I know about Dr. Paulo Correa and his partner and wife Alexandra, two people who have recently done something marvelous. What they have done is to make a series of startling discoveries in basic science - beginning with their work in plasma physics, a field that is almost certainly going to have a major impact on our world in the near future. The Correas have now convincingly demonstrated the principle that it is possible to release from charged metals in a vacuum amounts of free energy which exceed the amounts of energy put into the system.

Since I am not trained in this field, I will not be able to discuss the scientific details of the Correas' discoveries. However, what I would like to say should speak to what the experience and achievements of the Correas can teach us about the way science happens, what can happen to scientists, and why it matters.

I have known Paulo Correa for more than twenty years, first during his development as my graduate student, then as a biomedical scientist and partner, and over these many years, as a close friend. I can therefore claim to know him very well, giving me at least some of the qualifications required to be able to write about him. And I can also tell you a little about the work we have done together at the University of Toronto.

Our friendship is, I believe, unique. We listen to one another, we trust one another, and we can even criticize one another without fear. We seek and give each other advice without risking the other's ire. We can rev up each other's intellectual motors, and we can build on each other's ideas.

Perhaps our most exciting time in the laboratory came when Paulo and I were confronted with a contradiction that existed in the biomedical literature. It arose out of studies on patients with the chronic myeloproliferative disorder Polycythemia vera (PV), a potentially lethal condition of unknown cause in which a major increase in number of circulating red blood cells occurs. In such patients, the question arose 'Are the progenitors of the red blood cells entirely independent of the growth factor that normally regulates the numbers of these cells, or are the progenitor cells in this disorder overly sensitive to the action of the growth factor?' Opposite answers to this question appeared in publications from different laboratories. Experiments of this kind were all carried out on cells in culture, and it became evident to us that the question could not be resolved as long as research on the problem had to be carried out in culture media that contained serum. Serum is an extremely complex fluid that contains both known and undefined growth factors which can dramatically affect red blood cell production. Paulo and I tackled this problem by first devising a cell culture medium that did not contain serum and so was free of these growth factors. Cells in this medium remained alive but did not grow to form colonies unless growth factor was added. Now experiments could be done against a clean background. We first investigated the responses of PV and normal progenitor cells to different quantities of the growth factor that was known to be the one that regulates red blood cell production in the normal adult, ie erythropoietin (Epo). Surprisingly, we found that the sensitivities of PV and normal progenitor cells to Epo were identical. The PV progenitor cells were found to be much more sensitive than normal to another growth factor, Insulin- like growth factor-1 or IGF-1, the factor that regulates red blood cell production in the fetus!

Obviously, the critical entity that permitted these findings to be made was the serum-free medium we had devised. We patented this medium in the US and in Canada.

As far back as I have known him, Paulo Correa was unafraid to challenge his professors if he thought they were wrong, no matter what the consequences. He is a biomedical scientist who, after contributing to the field of fundamental cell biology, rather than becoming someone else's postdoctoral student, set up an independent laboratory (under the company name Labofex) together with Alexandra, where they have now worked for the past 15 years. At the same time as they pursued full-time research careers in this laboratory without benefit of grants, they wrote music, poetry, painted, and invested money in the stock market with some failures but also with some striking successes that have provided a living for the two of them and the capital and maintenance costs of a first class biophysics laboratory. From early on I have called Paulo my Renaissance Man.

The work of the Correas began with an investigation of the pulsed abnormal glow discharge that occurs during electron emission from a cold cathode in a vacuum. At Labofex, the Correas pursued an experimental investigation of the electrodynamics of anomalous cathode reaction forces made manifest when the abnormal glow discharge was conditioned to pulsate autogenously. External pulsation of the abnormal glow had been previously investigated by Ernesto Manuel, who obtained the 1969 patent for the method used to this day in the plastic coating of softdrink cans! But the Correas discovered that, under defined physical conditions, the abnormal glow could be made to pulsate 'autogenously' by field emission. Anomalous cathode reaction forces developed by field emission in vacuum-arc discharges had been well known to physicists since the 1930's, and had led Dr. Harold Aspden of Southampton University, UK, in 1969 to enunciate his principle of an anomalous energy transfer in plasma between electrons and heavy ions, resulting in a vacuum-induced acceleration of electron flow and a progressive increase in electric current. Dr. Aspden had predicted that in such discharge tubes, the current would increase without limit for a constant applied voltage, and the tube would be destroyed unless some means were taken to limit the current. Previous electrodynamic experiments of this type in the US and in Russia had ended in failure, apparently because of electrode burn-out.

Alexandra Correa is an expert glassblower whose knowledge and skills were essential for designing the special vacuum tubes in which the autogenously pulsed abnormal glow discharges took place and on which the early experiments depended. It was during this phase of the work that her expert knowledge of vacuum design overcame the obstacles arising from the excessive heat generated in these systems and which made possible detailed studies on the pulsed abnormal glow discharge (PAGD).

But plasma physics was not destined to be the pathway along which the Correa research proceeded. The stimulus for that came from an entirely different direction. Aspden's 1969 Law of Electrodynamics had already fully accounted for the anomalous phenomenon of cathode reaction forces observed in field emission, and had shown that the interaction was affected by the ratio of masses of the charge carriers. In fact, the Correas seem to have been pushed into their current theoretical and experimental work by a variety of observations about electrodynamic interactions which, instead of involving monopolar massbound charges - such as electrons and heavy ions - implicated 'neutral' or ambipolar charges that were devoid of inertia; the energy involved was therefore mass-free. During this phase of their work, conducted at a second laboratory that they set up for this purpose (the Aurora Biophysics Research Institute, ABRI), they were greatly inspired by their systematic and critical reading of the works of Tesla and Reich. This led them to a mathematical and physical reexamination of electrodynamic interactions by a different approach and from a completely different point of view. The beginning point of this new approach was an investigation of the hitherto unexplained anomalous arrest of electroscopic discharges under a variety of well-defined conditions. And by the time they completed this phase of their work, they had discovered a method for magnifying mass- free electric radiation in excess of the massbound electric power that it consumed. Eventually, when they extended this knowledge to an understanding of nonelectric interactions of mass-free energy, they rediscovered the principles behind the elusive 'Orgone Motor' of Dr. Wilhelm Reich, and improved upon it to devise what they designate as the 'Aether Motor'.

One day, Barbara, my wife, and I witnessed a demonstration by Paulo and Alexandra Correa of this 'Aether Motor' - it was an electrical generating system that could deliver electrical power without any external power input save its connections to two 'orgone accumulator' boxes or to either our insulated bodies or a ground pipe. Since the device moved a motor and drove a circuitry, it had to consume some power; this appears to have been provided by the environment. The event occurred with incredible calm - no explosion, no noise even, no sudden heat, no bright light, just the quiet pulsation of a discharge tube and a quiet turning of a small rotor. Save for the driving of the motor from contact with our bodies, the effect was almost disappointingly banal. It has not always been that way. There were occasions during the evolution of these discoveries when accidental electrical discharges did threaten the lives of our intrepid pair. Fortunately, these accidents never deterred them.

The realization of what we were looking at was mind-boggling. Here before our eyes was what I was brought up to believe to be absolutely impossible! The implications were also enormous - a world of literally free energy without pollution by a 'product readily producible by available equipment and processes at a cost that allows mass marketing for multiple applications'. You would have expected a scene like a Boxing Day Sale in Toronto. But nothing like that happened. Why? I have given a lot of thought to that question.

When an investigator presents the scientific community with a concept that challenges previous beliefs, there follows a series of stereotyped responses: 'He (or she) is wrong.' 'He can't be right because it goes against what has long been accepted as true by everyone.' 'He is self-deluded but wants so desperately for his concept to be widely accepted that he unconsciously selects the data that fit and rejects the data that don't,' or - 'He's lying!' Or 'This isn't even his field, what right does he have to challenge the work of many years by highly trained experts?' Or 'He doesn't work out of a renowned university or institute or major company. How could he be doing anything like what he claims to be so important?' Or 'If we support a thing like this and it turns out to be a fraud, we'll have wasted our company's money and we'll be considered fools.'

Once all of these responses have been uttered and evidence overwhelmingly shows each to be unable to account for what is actually being seen, then it is time for a paradigm shift. I believe that this is what has been happening in the case of Paulo and Alexandra Correa.

The Internet is, in my opinion, the perfect medium for explorers like the Correas. It gets around any of the pettiness, the timidity, the ignorance, the lack of vision, the stupidity, the arrogance, the jealousy, the automatic negativity, the suspicion, or the dishonesty of some referees in the peer review system as it exists today. At the same time, the absence of a peer review system would be fraught with the danger of biases invisible to the scientists themselves; it thus places an enormous responsibility for integrity on them. Here the Correas shine.

And gradually, referees will emerge with the necessary qualities who can assess the work fairly no matter how blatantly it challenges the existing paradigm. In the case of the Correas, this is already happening. Dr. Harold Aspden is one such referee. Likewise, the presentation of the Correas' work on glow discharges written by the retired RCA engineer Mike Carrell - who visited the Correas' laboratory --- or the more recent testimonials of Mr. Uri Soudak, previously at Israeli Aircraft Industries, and of Dr. Eugene Mallove, editor of the journal Infinite Energy, on the subject of the 'Aether Motor' and their other technologies, constitute referee opinions. The same applies to the recent reflections on plasma discharges by William Tiller, Emeritus Professor at Stanford University - which Akronos Publishing has posted at its website.

The opinion put forth by Aspden --- whom Paulo regards as a mentor - is of particular interest to me because, on theoretical grounds alone, he had postulated the existence of 'over-unity energy generation' as far back as 1966. He now writes: "Suffice it to say that the apparatus uses the pulsed abnormal glow of a discharge tube', which, as physicists well know, has a negative resistance characteristic. What physicists have not appreciated, until this Correa disclosure, was the real possibility or the knowledge of precisely how to go about extracting 'free' energy by exciting self-sustaining oscillations in the plasma discharge. Undoubtedly, Dr. Correa's Labofex facility in Canada will have mustered a great deal of know-how from research on this project and we will hear more as that work comes to commercial fruition". These were good tidings indeed.

Much of the difficulty with this entire subject rests in the question: "Where does this mysterious energy come from?" Dr. Aspden had suggested that the ultimate origin of this energy may well be the 'vacuum energy' of space. Says he, "So now we are confronted with the Canadian breakthrough... I really believe that, after 30 years, the link between 'free energy' and gravitation is now emerging. Meanwhile, however, let us focus on the primary task of exploiting the new energy resource."

I have recently read the letter to the Correas by Dr. Eugene Mallove, and I was overwhelmed by it. We had been only partially aware of what we were seeing when visiting the Correa laboratory and witnessing their demonstration, but Mallove's letter brought it into strong relief for us. The letter he wrote was honest, detailed, full of clear memories of what he had seen and what it meant, and especially of its long-term significance and value. He was at the same time realistic about what its impact would be and the resistance to it, and he obviously cared. In an editorial, he wrote: "The discovery by the Correas is an amazing achievement: to have isolated a regime of self-oscillating electrical plasma discharge that produces electrical energy directly, with no intermediate thermal conversion step, is a wonder."

The Correas had set out with a careful critique of the present status of their field, discovered inconsistencies, set about to find the reasons for the inconsistencies, and used this information to build an internally consistent intellectual framework, designed tests of its integrity, and applied it to achieve successful demonstrations of its validity. Without being an expert in the field, I am able to see and appreciate the broad outlines of how they approach problems, what they are trying to do, and what they have succeeded in doing.

Overcoming obstacles was not foreign to the Correas, whether they were dealing with a stubborn, unyielding, mysterious Nature, unwilling to part with its secrets without exacting very high prices for them, both figuratively and literally, or in their interactions with interested but exploitative observers intent on taking advantage of their discoveries.

Despite all the exciting developments, however, money to commercialize these discoveries has not been forthcoming from anywhere. This has not been for lack of trying by the Correas, nor for lack of interest by potential backers. Many have come to them from all over the world and have seen striking demonstrations of the XS NRGTM PAGD reactor, the motors it drives and the batteries it charges, or of the Aether Motor developed at ABRI. These inventions are solidly protected by world patents. They are extensively documented in the patents themselves and recently on the Internet. Nevertheless, the Correas are, at the present time, in the process of shutting down their laboratory for lack of funds.

Arthur A. Axelrad
MD, PhD, FRSC, Emeritus University Professor
University of Toronto
http://medbio.utoronto.ca/faculty/axelrad.html



Power From Autoelectronic Emissions

(Excerpts from "ADVANCED COMMUNICATION ON A NEW POWER TECHNOLOGY", LABOFEX DEVELOPMENT REPORT S3-001)
by

P.N.Correa, MSc, PhD

&

A.N. Correa, HBA

Labofex Experimental and Applied Plasma Physics, Ontario, Canada
Copyright 1992/1993/1996 by P. & A. Correa

1. Overview of Longitudinal Electrodynamic Interactions and Anomalous Cathode Reaction Forces in 20th Century Physics
2. Overview of the COrrea PAGD/IVAD Technology
3. The Autogenous PAGD Regime
4. References
 

1. Overview of Longitudinal Electrodynamic Interactions and Anomalous Cathode Reaction Forces in 20th Century Physics ~

"Our laws of force tend to be applied in the Newtonian sense in that for every action there is an equal reaction, and yet, in the real world, where many-body gravitational effects or electrodynamic actions prevail, we do not have every action paired with an equal reaction."
H. Aspden, 1993
Anomalous cathode reaction forces varying in proportion to the square of the input current were first identified separately by Tanberg and Kobel, in 1930, during studies of cathode vaporization in "vacuum"-arc discharges (VADs) and stationary cathode spots (1,2). In his original paper, Tanberg made a case for the presence of longitudinal forces on electrodynamic interactions, which he attributed to the counterflow of vaporized cathode particles (1), but K. Compton demonstrated that the vapor jet only accounted for <2% of the reaction force's magnitude (3). He suggested a different interpretation of the the electrodynamic anomaly, arguing for a mechanical rebound, at the cathode, of charge-neutralized gas ions that hit the cathode in the course of the discharge (bombardment rebound) (3).

In the 1940's, little work was done on the North-American continent on the presence of longitudinal forces in plasma discharges. The notable exceptions may have been the self-funded research of W. Reich and of T.H. Moray. Reich claimed to have discovered a spontaneous pulsatory activity of the space medium in cold cathode diodes sealed at high vacuum, and to have achieved oscillatory frequencies that reached 30 Kc (4). He equally claimed to have designed a motor circuit driven by the cyclic discharge in question, but all the details of the circuits were kept secret by Reich, and have remained so since the burning and banning of his publications by the FDA in 1956. His suspicious death in prison followed shortly thereafter in 1957. M.B. King (5) has suggested that anomalous lightning balls were produced in corona discharge tubes designed by T.H.Moray (6), possibly by tuning the plasma diode to resonate with heavy ion acoustic oscillations (7), but again the details are scanty. To our knowledge, no one has reproduced the vacuum experiments of Reich or Moray.

German electromagnetic cannons were retrieved by the Combined Intelligence Objectives Sub-committee in 1945, which reportedly were capable of firing lightning balls into the atmosphere (8), and Dr. H. Aspden has drawn our attention to the efforts of Kapitza, in Russia, to drive the formation of plasma balls in vacuum tubes with an RF source (9). Kapitza apparently realized that the energy densities of lightning balls were of the magnitude required to initiate nuclear fusion. During the fifties, the US fusion program also investigated the suitability of utilizing anomalous reaction forces in exploding wires subject to high current surges and in 'axial pinch' voltage reactors, to create alternative neutron sources (10).

Admission of longitudinal interactions has always been problematic for the relativistic law of Lorentz (11), as well as for the Bio-Savart treatments of Ampere's Law (12). Quantum treatments of (high) field-emission, such as the Fowler-Nordheim law (strong fields pull out electrons with low energies, ie Fermi electrons) (13), also did not take these interactions into account.

Subsequent research in the 1950's concentrated mainly on the study of cathode and anode spots, as well as on cathode erosion by crater formation (14-15). Confirmation of Tanberg's longitudinal flow hypothesis would have to wait until the 1960's, but mass spectrometric studies carried out by several groups (16-19) indicated that the atomic particles involved were not neutral atoms, but mostly singly and multiply charged ions with energies exceeding the total VAD voltage. Measurements performed by Kimblin (20-22) of the fractional ion current supplied to the VAD, suggested a nearly invariant contribution in the order of 6 to 10% of the total VAD current. Combined with the detection of some neutral atom contributions to this anomalous reaction flow, these findings caused much initial resistance among arc physicists.

By the 1960's, it had become apparent that the presence of tremendous electrodynamic forces acting longitudinally in the direction of the discharge could not be accounted for by the Lorentz/Bio-Savart Law. Moreover, as Plyutto et al remarked, the Tanberg vaporization hypothesis also could not explain the observed dependence of cathode reaction forces on gas pressure, nor the high velocity plasma streams emerging from the cathode (18). Plyutto's model of an ambipolar mechanism, where the electrons sweep the ions forward as a function of the anomalous rise of potential in front of the cathode spot, while the spot moves backwards, may well explain the dynamic relation of these forces, but not their initiation mechanism.

An understanding of the diverse experimental electrodynamic anomalies, and one that could unify disparate observations at that, would not be forthcoming however until 1969, when the Journal of the Franklin Institute published Dr. H. Aspden's seminal paper on his Law of Electrodynamics(23):

F = (qq'/r3) [(v'.r)v - (m'/m)(v.r)v' - (v.v')r]

where m'/m is the ratio of positive ion mass to electron mass. Analyzing the proportionality of the current quadrature phenomenon observed by Tanberg and Kobel in copper and mercury VADs, Aspden contended that if one took into account the mass ratio between electric particles of different q/m ratios, an 'out-of-balance' electrodynamic force would necessarily arise to act along the discharge path (23). In 1977, Aspden would file a British patent application (24) utilizing thermal conversion of the high anomalous acceleration of cathode-directed ions by electrons in VAD plasmas (25), but his circumstances did not permit him to pursue the work experimentally (26). Aspden's patent for a VAD-based ion accelerator and associated energy transfer processes, utilizes advantageously the anomalous reaction forces developed during ion acceleration to design a thermoelectric generator that would release the "intrinsic energy" of the interaction, as well as a coupled cyclotron-type chamber (devoid of the characteristic D electrodes) for centrifugal acceleration of the released ions (24).

Mounting evidence for longitudinal electrodynamic forces was then emerging from the study of relativistic electron beams (27-28), high-frequency plasma spikes (29-32), anomalous plasma heat transfer (28, 33-34) and anomalous discharge structures (35). Three possible plasma instability mechanisms have been discussed in the literature for the explanation of the observed anomalous energy transfers, invoking magnetosonic waves (35-36), ion-acoustic plasma instability modes (37-38) or the vacuum-field effect caused by the Zero-point energy (ZPE) (39-45). More recently, others have suggested that these nonlinear interactions, such as the ion-acoustic plasma instabilities, high density abrupt electrical discharges, and microprotuberance field emission indicate the presence of resonant coherences with the ZPE (46-47).

However, all these phenomena were predictable from, and in agreement with, Aspden's Law - but this fact was simply ignored, even if the Lorentz's Law could not account for the experimental anomalies observed when a circuit was closed by distinct fluxes of charge carriers of different mass, while Aspden's Law effectively did. Particularly vexing to researchers, was the behaviour of cathodes in cold VADs and the emergence of the electron distribution required to satisfy ion production in the gas (48).

Since the 1980's, Aspden's theoretical framework has received recognition (49-53) and direct or indirect experimental confirmation (49-50, 54-55). In the mid-eighties, Prof. P. Graneau and his group showed that electrodynamic explosions induced by kilovolt pulsed ion discharges in pure water were greater by three to four orders of magnitude than expected by established theory (54-55). As Aspden pointed out, these results again should be understood in terms of the m'/m scaling factor (56-57), but Graneau has rejected this explanation. Yet, Graneau's proposed model of the alpha-torque forces (58-59), is not warranted by the findings of Pappas, which instead are consistent with Aspden's model of electrodynamic action (49).

More recently still, G. Spence has patented an energy conversion system exploiting the electrodynamic mass ratio difference of electrons and ions in a magnetic separator and accelerator chamber having a basic analogy with Aspden's patent (24), but utilizing a different technique for the centripetal capture of the accelerated charge carriers, as based on a modification of the betatron principle that employs an homogeneous magnetic field (60). Spence's device, however, suffered from periodic breakdown, usually after several hours of operation, owing to problems believed to be connected with the thermionic ion-emitter guns (61).

During the same decade, investigation of externally pulsed electrodynamic anomalies in Russia was in full swing, with the objective of harnessing a new source of power (62) and, in 1989, the Novosti Press Agency released news of Prof. A. Chernetskii's design of a plasma reactor that operated with a "mysterious" regime which was termed by Chernetskii the "self-generating discharge", and which appeared to serve as a source of overunity energy, as it allegedly played havoc with the one megawatt substation driving it (63).

Despite all these rather significant strides in theory and experiment on the investigation of anomalous electrodynamic interactions, little in fact has been done, since Tanberg and Kobel, on the investigation of cathode reaction forces in parallel or coaxial electrode discharges that involve autoelectronic emission, particularly with respect to the initiation mechanisms on the unstable region straddling the abnormal glow discharge (AGD) and the "vacuum"-arc discharge (VAD) regions. At the time that, at Labofex, we were making the first inroads into this problem in the wake of our X-ray studies, an interest in this region was also kindled by the search for high-power switches that might replace flash-over switches (triggered gas gap breakdown switches), rotating arc switches and other VAD interrupters.

For planar electrodes having aligned central holes (the so-called pseudospark channel), it has been shown that a different type of discharge exists between the Paschen minimum and the vacuum arc breakdown, having more characteristics in common with the glow discharge rather than with the VAD, and which has been termed the pseudospark discharge (64-67). Because of the fast-switching on action of this discharge, in addition to power switching applications, the triggered pseudospark discharge has also been utilized as a source of high-density electron and ion beams, and to generate both laser and microwave radiation, as well as X-ray flashes (64, 68-70). Coaxial and multigap pseudospark discharge switches have been designed and patented which, because of their fast breakdown phase, operate with anomalously high cold-cathode emissions much greater than possible with thermionic emission devices (71-72).

Prior to these recent developments in pseudospark discharges, the cold-cathode abnormal glow discharge (AGD) region had only been utilized for the uniform transport of vaporised organic coatingsin vacuo, with externally DC- or AC-pulsed abnormal glow discharges, as based on a patent by E. Manuel (73). Manuel, who coined the term Pulsed Abnormal Glow Discharge, did not employ auto-electronic 'field' emission to trigger the pulsation of the glow discharge - in fact he wanted to avoid it, and thereby avoid slippage of the externally pulsed AGD into a VAD regime- as he intended that only the organic coating of the cathode, but not the cathode itself, be vaporised.

External pulsation of an electrical field, eg a plasma, may be achieved by very different methods that belong to well known prior art: in gas breakdown devices (eg Plasma-pinch accelerators, Lewis-type or other bombardment engines, and MPD thrusters (74-77)), as well as in arc discharges (eg. arcjet engines (78)) this may be typically achieved by the advantageous utilization of the Paschen law (when the required gap breakdown voltage falls below the applied open circuit voltage as a function of admission of the gas propellant) or by the utilization of older methods, ie capacitive or high-frequency discharges, the latter being apparently Chernetskii's method; the utilization of externally shaped pulsed DC or AC input waveforms, as in Manuel's patent (73) is another form of externally switching a plasma discharge on and off; segmentation of continuous current flow can also be achieved utilizing any manner of switches, mechanical, electronic, opto-electronic, plasma discharge-based (glow, pseudospark or arc switches) or commutators (including contact separation switches, relays, rotary commutators, etc); finally, as in pseudospark switches, a trigger electrode receiving an external signal is utilized to switch on the discharge (71-72).

2. Overview of the Correa PAGD/IVAD Technology ~

"Nietzsche, as a critic of science, never invokes the rights of quality against quantity; he invokes the rights of difference in quantity against equality, of inequality against equalization of quantities. (...) What he attacks in science is precisely the scientific mania for seeking balances, the utilitarianism and egalitarianism proper to science".
G. Deleuze, 1962
Our point of departure was a serendipitous observation - made while studying sustained X-ray production - of quasi-regular discontinuities in glow discharges having a minimal positive column at very high vacua (10E-5 to 10E-7 Torr) and at low to medium voltages (10-50 kV DC). These events, which were associated with X-ray bursts, spontaneously originated localized cathode discharge jets that triggered the plasma glow in a fashion quite distinct from the flashing of a photocathode or from an externally pulsed plasma glow. It would soon become apparent that these discontinuities were elicited by spontaneous electronic emissions from the cathode under conditions of current saturation of the plasma glow, and could be triggered with much lower applied DC field strengths. The discharge was distinct from the VAD regime in that the plasma channel was self-starting, self-extinguishing, and the regime was pulsatory (79). In fact the discharge could be mimicked with externally interrupted VADs, analogous to chopped current arcs (80-81).

Pulsation of current saturated abnormal glow discharges (AGDs) was originally described by E. Manuel (73) who utilized externally formed DC pulses or AC oscillations to drive the cyclic operation of a plasma discharge tube in the AGD region (see Fig. 1), but in the absence of auto-electronic emission.

The pulsed plasma discharge regime we had isolated also operated in the AGD region, but it cycled autogenously between points F-E (Fig. 1) as a function of being triggered by spontaneous auto-electronic emissions from the cathode. What characterizes the functioning of the Correa reactors and differentiates them from all the foregoing arc emitter devices and the triggered pseudospark switches (PSS), as well as from Manuel's externally pulsed abnormal glow discharge apparatus, is the method of the discharge initiation as much as the method of its extinction. The discharge of interest is a pulsed abnormal glow discharge, but this pulsation is triggered autogenously at low applied field by a spontaneous electronic emission under cold-cathode conditions (80-82). Furthermore, this emission-triggered pulsed abnormal glow discharge is repetitively cycled in a self-generating or endogenous action, thus originating quasi-periodic discharge rhythms, whose frequency depends on a host of identified parameters. Both the spontaneous electronic emission and the auto-generating aspects of the discharge are joint cathode and reactor properties affected by multiple operational and physical conditions, foremost amongst which figure the metal composition of the cathode (work function), the negative pressure range, the magnitude of the input current, the large electrode gap distance, the nature of the residual gases and the cluster of electrode area effects discovered by the Correas (79-84).

Given the self-pulsing and self-producing characteristics of this discharge, we have termed this veritable regime of plasma discharge we have isolated in reactors with diverse geometries designed to optimalize it (and its volt-ampere characteristic), the emission-triggered Pulsed Abnormal Glow Discharge, or autogenous PAGD for short. The PAGD regime is an homeostatic structure (a fluctuating order) of cyclically recurring discontinuities. Reactors designed to operate in the PAGD region of plasma discharge constitute effective plasma pulse generators with diverse applications (85).

Unlike pseudospark switches, the PAGD events do not need to be triggered externally or by the interposition of third (trigger) electrodes, though they can be triggered inductively or "electrostatically" at prebreakdown potentials. They are in fact autogenous events where the observed emissions occur at low applied fields for quasi-regular periods, to generate quasi-regular cathode current jets. Unlike the PSS, which utilizes intermediate gap insulators to prevent the degeneration of the discharge into a full fledged VAD, the PAGD regime in the Correa reactors is self-extinguishing because of the inability of the discharge to complete the channel, as promoted by the synergism of the diverse physical parameters we have identified and analysed (79-82, 85). Whereas in the PSS switches the discharge channel is formed by the electrode holes or guides, the incomplete PAGD channel is free-forming.

The autogenous PAGD regime deploys extraordinarily large cathode reaction forces, associated with the rebound of anomalously accelerated ions striking the cathode and the anomalous ion counterflow (vaporized cathode metal and gas ions) being swept forward by the emitted electronic flux. The PAGD abnormal reaction forces depend on the intensity of the electronic-emission events that trigger the abnormal glow discharge, and are thus rather distinct from the externally pulsed, emission-independent abnormal glow discharges of the Manuel apparatus (73). In fact, these forces are virtually absent in externally pulsed flashover glow regimes, be they normal or abnormal.

In comparison to VADs, the autogenous PAGD reaction forces also appear to be much greater. Whereas the particles leaving the cathode in the Tanberg VAD device had average kinetic energies in the order of 80 to 90 eV (1,18), the particles forming the PAGD vortex have extraordinarily high energies that have been calculated to reach 0.5->1 MeV (86-88)! And they do so with typical power input consumptions that are lower by >1 order of magnitude, with cathode fuel losses <2 orders of magnitude and with vapor velocities >100x those typically observed in VADs. Because of these characteristics of the emission-triggered PAGD, the regime transduces anomalous reaction forces that are 100x greater than those found in VADs (82, 86, 88), in the range found by Graneau's group for arc-water explosions (54-56, 89). This extraordinary behavior is intimately related to the incompressible nature of the medium (56) in which the autogenous PAGD occurs, the ratio of the cathode ion mass to the electron mass (26, 86, 90), and the nature of the plasma regime, particularly the PAGD extinction mechanism, which prevents the discharge from reaching a steady-state plasma generation (91). In other words, the PAGD appears to obey precisely the tenets of Aspden's Law of Electrodynamics.

Given the self-pulsed characteristics of the autogenous PAGD regime, the pulse generator effectively functions as a simple DC inverter producing quasi regular large discontinuous "AC" pulses that, once filtered from the associated DC signal, can be directly utilized to power and control electromagnetic motors, relays and transformer circuits. This line of investigation culminated in the patented design of basic PAGD motor and other inverter circuits (91-92). This was the origin of the Labofex Motor Drive (LMD) which utilizes innovative motor principles based upon a total control of the variables affecting PAGD production (applied voltage, applied current, residual gas nature, pressure, electrode area, reactive gap distance, electrode geometry, cathode work-function, etc) (91-92). Similar applications would soon follow for transmission of the generated impulses across space, the design of DC inverters and of polyphasic systems (91-92).

Once we had isolated and optimalized this novel plasma discharge regime with respect to all of its parameters, we found that our measurement instruments indicated the deployment of discharge energies greatly exceeding the energy input responsible for the release of the charged carriers and the initiation of the discharge (91,93). Through the coupling of a secondary circuit to the PAGD reactor, now made double-ported, we succeeded in capturing directly, as electrical power, the anomalous energy deployed by the ion discharge pulses at the cathode. This was the basis of the XS NRG (Excess Energy) Conversion System, a patent for which was granted to the authors by the USPTO in 1995 (90). We had discovered that the PAGD-based abnormal cathode reaction forces could be used for the generation of power, if the excess energy that they deployed were electronically captured in a system effectively functioning as a power generator. Conversion of energy by creation of plasma instabilities with energies in excess of breakeven would thus result in the production of power. One arm of the closed system performs an entropic operation of loss of energy (this energy is spent in the injection of the pulse generator, to trigger its spontaneous plasma discharge), while the pulse output is then captured by a second arm. On the energy balance sheet, the energy accumulated in the second arm of the system consistently and substantially exceeds the energy lost by the first arm (88, 90, 93). Like all known experimental energy-surplus generating processes, such as the thermonuclear fusion process or the Spence machine (60), energy has to be spent for energy to be generated through the PAGD plasma regime. Unlike any other claim that we know of, for a machine capable of achieving breakeven conditions, the XS NRG results are reproducible and measurable. In other words, these are experimental results and not mere theoretical inferences. In fact, unlike many patents we have discussed above, our patents show explicit and extensive results for the operation of our energy converter system.

In accordance with Aspden's treatment of the Law of electrodynamics (23, 56, 95, 97), our invention of the XS NRG Power Generation System is made possible by the engraftment of the extraordinarily large PAGD reaction forces transduced by distinct plasma flows, as a surplus of electric energy in closed charge systems. To borrow the language of Prigogine, these apparently closed systems give rise to self-organizing structures that are in fact transiently open physical systems, when they elicit anomalous reaction forces under specific conditions of performance. It is as if, through the auto-electronic metal/plasma interaction and the self-extinguishing characteristic of the PAGD regime, electrical power is directly squeezed out of metal 'in vacuo', by virtue of a pulsatory interaction with the polarized 'vacuum' field energy.

It is possible that, as Aspden has suggested (94), field polarization of the vacuum results in reversal of the cyclic motion of the local space lattice (the ZPE), the displacement of which, in turn, causes transient resonant vacuum-field states in the system. A closed system would thus behave as an open system, and it could systematically develop out-of-balance forces (94-96). To paraphrase Aspden on this subject, it is the correct interpretation of Newtonian Dynamics and Newton's 'rule' that prevents us from ignoring the reacting field environment of electrodynamic interactions, all the more so, when these interactions develop mutual actions that appear to contravene Newton's Third Law (97).

In a speculative fashion, it is indeed interesting to remark that the PAGD energies associated with emitted cathode ions are in the range needed for electron-positron pair creation. Significantly, the study of narrow, nonrelativistic positron peaks and of electron-positron coincidences in heavy ion collisions has led to the identification of low-mass "photonium" resonances in the 1 to 2 MeV range (lowest prediction at ~1.2 MeV (99)), which have been theorized as possible e-e+ quasi-bound continuum states of a pure electromagnetic nature (98-99), suggesting the existence of a new (ultra-nuclear and infra-atomic) scale for QED interactions (99). Lastly, it has been formally shown that pair production can be supported by a photon field in a nonstationary medium and in a threshold-free manner (ie for any electromagnetic wave frequency) (100).

From the foregoing, the question obviously arises as to whether there is any contribution on the part of the locally pervasive Zero-point vacuum-field energy to the tremendous events elicited during autogenous PAGD or IVAD functioning of the Correa reactors. In his US patent (46), K. Shoulders describes an energy conversion system having some analogies with our own, in that he is able to generate microscopic coherent charge entities (which he terms EVs, for electrum vallidum) by a field emission process (utilizing Nothingham heating of point cathodes or pure field emission mechanisms). By external pulsing of the discharge field, he theoretically obtains energy outputs that are greater than the energy input spent in driving the system. Shoulders has invoked the Zero-point energy of the vacuum as an explanation for the coherent charge behaviour he has identified in his studies (46).

While the microscopic Shoulders' EV entities have minimal and maximal values of 10E8 to 10E11 electron charges, and deploy energies in the order of 10E7 erg per triggered pulse, the macroscopic energetic events of the PAGD regime deploy 100-fold greater energies in the order of 10E9 erg per pulse (86-87, 101).

It is rather likely that the out-of-balance reaction forces observed in the PAGD plasma reactors are the result of the interaction of the PAGD/IVAD apparatus with the local fluctuations of the dynamic vacuum-field. Such behaviour has been described by Aspden, for a dynamic zero-point field obeying the principles of Quantum ChromoDynamics (94). Aspden has put forth a model for aether spin as triggered in response to a radial electric field vector and involving "inflow of kinetic energy in the aether itself" (102). He has readily recognized the importance of pulsing the glow discharge and interrupting the autoelectronic emission, in the context of tapping the aether spin while denying return of the kinetic energy fed into field system back to the plenum. Aspden writes (103):

"In other words, what is stored in the spin state as aether input energy becomes available as electric field energy which can be trapped by drawing power from the electrodes of the Correa tube. To do this, it is necessary to have pulsations and here there is an aspect which warrants theoretical research, but which seems to have already found a practical solution in the Correa device."
The quantum mechanical treatment proposed by Fowler and Nordheim in 1928 (13) to explain arc initiation in terms of the pulling of electrons from metals by strong or high fields, has provided a scientific model for the discrete emission of electrons from the working cathode which, in this process, apparently violate the conservation laws, if just for an instant, and tunnel through the Fermi barrier. However, this quantum mechanical model never adequately accounted for the experimental evidence concerning arc initiation at fields and currents lower than those predicted, for arc discharges which present a Fowler-Nordheim slope. Nor does it account for operation of the Correa reactors in the autoelectronic emission-triggered low-field PAGD regime, where the experimental voltage-current characteristic is the inverse of that obeying the Fowler-Nordheim relation for high-field emission (79-82). Rehabilitations of the Fowler-Nordheim treatment, where the theoretical enhancement factor has been explained in terms of breakdown produced by heating of cathode microprotuberances (Joule and Nottingham effects), have been proposed to explain the results of VAD studies (15, 104), and these findings have been advantageously employed by Shoulders, in his design of point cathodes for field emission and for what he terms "pure field emission" (46).

In distinction from quasi-thermionic field emission, the cold-cathode autoelectronic emission characteristic of the autogenous PAGD and IVADs appears to employ a different initiation mechanism, as it is facilitated by large cathode areas rather than points, under the appropriate conditions of work-function, pressure, input current, etc.

It is likely that there is some relation between the mechanism responsible for the PAGD regime we have isolated, and its cluster of area-dependent effects, with the electrode area-dependent transient voltage instability of the glow discharge plasma recently reported in low power high-nitrogen/high-helium partial pressure CO2 lasers, albeit that this lasing instability is non-periodic (105-106). The periodic and current pulse aspects of the PAGD may in fact be what explains these nonperiodic lasing voltage spikes, in that their fortuitous occurrence probably stems from the PAGD threshold voltage-current characteristics: at low input currents, the auto-electronic PAGD emission is a rare event(79-82, 91). At these levels of activity, the deployed reaction forces are minimal or absent.

The anomalous PAGD cathode reaction forces are inextricably linked to the intermittent ejection of metal plasma jets (from the PAGD cathode) under optimal conditions of operation in the PAGD regime and to the cyclic plasma instability that develops tremendous field reactions in the nonstationary vacuum gap. Independently from whether the PAGD singularities result from capture of some of the immense reservoir of energy priming the vacuum (107-108) or from some other unknown mechanism, cathode spot formation involves a net expenditure of the cathode metal per event, thus defining a process of fuel consumption (82, 83, 86, 88, 90).

At our laboratory, Labofex, we have broken new ground in plasma electrodynamics and in electron emissions from metals. We believe that, with our work in this field, plasma physics has acquired a new, practical and affordable significance for power generation, quite outside of thermonuclear fusion.

More recent developments at Labofex have further broadened the scope of the XS NRG technology. The design of improved autogenous PAGD reactors (83, 109), and of reactors capable of physical commutation of interrupted "vacuum"-arc discharges (IVAD) elicited under low-field conditions (110-111), has resulted from this ongoing effort. Utilization of IVADs in the XS NRG Converter System has several mixed advantages: larger input currents are possible (which the voltage-current characteristic of the PAGD precludes) with IVADs than with the PAGD, resulting, under the necessary conditions of operation, in still larger emission catastrophes; separation of the potential switch function from the trigger function (which may be electrodeless), and of both of these from the pulse output function at the collector, permits the utilization of triggered IVADs reactors integrated with the XS NRG Converter circuitry (11-113). Utilization of multireactor XS NRG Systems operating in either the PAGD or the IVAD regimes can be coupled to create modular power plants (84, 112) for diverse commercial and industrial applications (114-116).

3. The Autogenous PAGD Regime ~ 

"It may be concluded that the resolution of this long-standing problem of the true nature of this basic electrodynamic law is not a mere academic topic. Some deeper understanding of the law will have practical consequences in discharge and plasma control."
H. Aspden, 1969
Fig. 1 is an idealized plot of the potential (on a linear but arbitrary voltage scale) between the principal electrodes of a vacuum discharge tube with increasing current (on a logarithmic scale in amperes). Curve A, below its intersection with curve B at point E, represents a typical relationship between current and voltage for cold cathode discharges, including auto-electronic emissions, whilst curve B represents a typical relationship for thermionic glow discharges, including thermionic emissions. The high-current intersection of the two curves at point E represents a transition into the vacuum arc discharge (VAD) region (curve C) with the establishment of a continuous low resistance plasma channel between the electrodes. With increasing current from very low levels, curve A presents an initially rising voltage or "positive resistance" characteristic, through the Townsend discharge (TD) region, a flat characteristic through the constant discharge (CD) region, a falling voltage or "negative resistance" characteristic through the transitional region discharge (TRD) and normal glow discharge (NGD) regions, to a minimum, before once again rising to a peak at F and then falling to an even lower minimum, equal to the sustaining voltage for a vacuum arc discharge, through the abnormal glow discharge (AGD) region. The rising potential over the first portion of the AGD region is believed occasioned by saturation of the electrodes by the glow discharge, which causes the potential to rise until auto-electronic emission sets in allowing the potential to fall again as the current rises further. In practice, the increasing interelectrode potential following saturation, and other factors such as electrode heating, leading to thermionic emission, will tend in conventional tubes to result in a premature transition from the AGD into the VAD regime, following a curve similar to curve D shown in Fig. 1.

Figure 1

Essentially, the autogenous PAGD regime relies on the use of gas discharge tubes designed to avoid premature transition from the NGD to the VAD regimes, and capable of being operated in a stable manner in that region of the characteristic curve of Figure 1 extending between points E and F, within the AGD region. The peak F that characterizes the abnormal discharge region means that as the applied current is increased linearly within this region, the resistance of the 'vacuum' medium in the tube first increases with increasing current, only to subsequently decrease, still with increasing applied current, down to the minimum resistance value corresponding to the sustaining potential of a "vacuum" arc. Expressed in terms of resistance characteristics, the autogenous PAGD regime spans, as a function of applied current, a subregion in which a positive resistance characteristic changes into a leading negative resistance characteristic. The pulsed regime of the AGD is only sustainable when the intensity of the applied current is greater than that needed to rapidly saturate the plates, but not so great as to set up a VAD.

4. References ~

1. Tanberg, R. (1930): "On the cathode of an arc drawn in vacuum", Phys. Rev., 35:1080.
2. Kobel, E. (1930)" "Pressure and high vapour jets at the cathodes of a mercury vacuum arc", Phys. Rev., 36:707.
3. Compton, K.T. (1930): "An interpretation of pressure and high velocity vapor jets atcathodes of vacuum arcs", Phys. Rev. 36:706.
4. Reich, W. (1949): "A motor force in Orgone energy: preliminary communications", OEB, 1:7.
5. King, M.B. (1989): "Tapping the Zero-Point Energy", Paraclette Publishing, Provo, Utah, pages 8, 17.
6. Moray, T.H. (1949): "Electrotherapeutic apparatus", USPTO pat.# 2,460,707.

7. King (1989): idem, p.39.
8. Simons, L. (1947): "Electromagnetic artillery", German Scientific Establishments, Report PB19849, Brooklyn, N.Y.
9. Aspden, H. (1983): "The thunderball --- an electrostatic phenomenon", Inst. of Phys. Conference Series on 'Electrostatics', 66: 179.
10. Bishop, A.S. (1958): "Project Sherwood --- the US Program in controlled fusion", Addison-Wesley Publishing Co., Mass.
11. Lorentz, H.A. (1909): "The theory of electrons", Teubner, Leipzig, Germany.
12. Tricker, R.A.R. (1965): "Early electrodynamics", Pergamon Press, New York, NY.
13. Fowler, R.H. & Nordheim, L. (1928)"Electron emission in intense electric fields", Proc Roy Soc, A 119: 878A.
14. Daalder, J.E. (1974): "Diameter and current density of single and multiple cathode discharges in a vacuum", IEEE Trans Power Appar. Syst., PAS-93:1747
15. Lafferty, J.M., ed. (1980): "Vacuum arcs, Theory and application",  J. Wiley & Sons, NewYork, NY.
16. Honig, R.E. (1964):  Proc. of the 12th Annual Conference on Mass Spectroscopy, Montreal, Canada, June 1964, p.233.
17. Franzen, J. & Schuy, K.D. (1965): "Time- and energy-resolved mass spectroscopy: the condensed vacuum discharge between solid electrodes", Zeitung Naturforsch, 20a:176.
18. Plyutto, A.A. et al. (1965): "High speed plasma streams in vacuum arcs", Sov Phys. J. Exp. Theor. Phys., 20:328.
19. Davis, W.D. & Miller, H.C. (1969): "Analysis of the electrode products emitted by DC arcs in a vacuum ambient", J Appl. Phys., 40:2212.
20. Kimblin, C.W. (1971): "Vacuum arc ion currents and electrode phenomena", Proc. IEEE, 59:546.
21. Kimblin, C.W. (1973): "Erosion and ionization phenomena in the cathode spot regions of vacuum arcs", J. Appl. Phys., 44:3074.
22. Kimblin, C.W. (1971): "Cathode spot erosion and ionization phenomena in the transition from vacuum to atmospheric pressure arcs", J Appl Phys, 45:5235.
23. Aspden, H. (1969): "The Law of Electrodynamics", J Franklin Inst, 287:197.
24. Aspden, H. (1978): "Ion accelerators and energy transfer processes", UK pat.# 2,002,953.
25. Aspden, H. (1977): "Electrodynamic anomalies in arc discharge phenomena", IEEE Trans Plasma Sci, PS-5:159
26. Aspden, H. (1996): "Power from Space: the Correa Invention", Energy Science Report No.8, Sabberton Publications, Southampton, England.
27. Sethian J.D., et al.: (1978): "Anomalous electron-ion energy transfer in a relativistic-electron- beam-heated plasma", Phys. Rev. Lett., 40:451.
28. Morrow, D.L. et al. (1971) "Concentration and guidance of intense relativistic electron beams", Appl. Phys. Lett., 19:441.
29. Iguchi, H (1978): "Initial state of turbulent heating of plasmas", J. Phys. Soc. Jpn., 45:1364.
30. Zavoiskii, E.K. et al. (1971): "Advances in research on turbulent heating of a plasma", Proc. 4th Conference on Plasma Physics and Controlled Nuclear Fusion Research, pp. 3-24.
31. Hirose, A. (1973): "Fluctuation measurements in a toroidal turbulent heating device", Phys. Can., 29:14.
32. Porkolab, M., et al. (1973) "Parametric instabilities and anomalous absorption and heating in magnetoplasmas", Int. Congress on Waves and Instabilities in Plasmas, Inst. Theoret. Phys., Innsbruck, Austria.
33. Tanaka, M. & Kawai, Y. (1979): "Electron heating by ion accoustic turbulence in plasmas", J. Phys. Soc. Jpn., 47: 294.
34. Robertson, S. et al. (1980): "Electron beam heating of a mirror confined plasma", Phys. Fluids, 32:318
35. Harris, L.P. (1980): "Arc Cathode Phenomena", in "Vacuum arcs, Theory and application", Lafferty J.M., ed, p.120&f, J. Wiley & Sons, NY.
36. Ekdahl, C., et al. (1974): "Heating of a fully ionized plasma cloud by a relativistic electron beam", Phys. Rev. Lett., 33:346.
37. Chu, K.R., et al. (1975): "Ion heating by expansion of beam-heated plasma", Phys. Rev. Lett., 35:94.
38. Breizman, B.N. & Ryutov, D.D. (1974): "Powerful relativistic electron beams in a plasma and in a vacuum (theory)", Nucl. Fusion, 14:873.
39. Lovelace, R.V. & Sudan, R.N. (1971): "Plasma heating by high current relativistic electron beams", 27:1256.
40. Senitzky, I.R. (1973): "Radiation-reaction and vacuum-field effects in Heisenberg-picture quantum electrodynamics", Phys. Rev. Lett., 31:955.
41. Boyer, T.H. (1975): "Random electrodynamics: the theory of classical electrodynamics with classical electromagnetic Zero-point radiation", Phys. Rev. D, 11:790.
42. Boyer, T.H. (1980): "Thermal effects of acceleration through random classical radiation", Phys Rev D, 21:2137.
43. Boyer, T.H. (1980): "A brief survey of stochastic electrodynamics", in "Foundations of radiation theory and quantum electrodynamics", Barut, A.O., ed., Plenum Press, pp. 49-63.
44. Boyer, T.H. (1985): "The classical vacuum", Sci. American, Aug 1970.
45. Puthoff, H.E. (1989): "Source of vacuum electromagnetic Zero-point energy", Phys. Rev. A, 40:4857.
46. Shoulders, K.R. (1991): "Energy conversion using high charge density", U.S. Patent # 5,018,180.
47. King, M.B. (1992): "Progress and results in Zero-point energy research", in Proc.s of the 27th Intersociety Energy Conversion Engineering Conference, San Diego, Aug 3-7, Eyring Corp.
48. Von Engel, A. (1965) "Ionized gases", Oxford Univ. Press, Oxford, UK, pp. 273 & 285.
49. Pappas, PT (1983): "The original Ampere force and Bio-Savart and Lorentz forces", Il Nuovo Cimento, 76B:189.
50. Aspden, H (1984): "Boson creation in a subquantum lattice", Lett. Nuovo Cimento, 40: 53.
51. Theocharis, T (1983): "On Maxwell's ether", Lett Nuovo Cimento, 36: 325.
52. Wells, D.R. & Bourois, M. (1989): "Quantization effects in the plasma universe", IEEE Trans. on Plasma Sci., 17: 270.
53. Assis, A.K. & Clemente, R.A. (1992):  Int. J. Theoretical Phys., 31: 1063.
54. Azevedo, R., et al. (1986): "Powerful water-plasma explosions", Phys. Lett. A, 117: 101.
55. Graneau, P. & Graneau, P.N. (1985): "Electrodynamic explosions in liquids", Appl. Phys. Lett., 46: 470.
56. Aspden, H. (1985): "A new perspective on the Law of Electrodynamics", Phys. Lett., 111A: 22.
57. Aspden, H. (1986):: "Anomalous electrodynamic explosions in liquids", IEEE Trans. Plasma Sci., PS-14:282.
58. Graneau, P. (1985):: "Ampere-Neumann electrodynamics of metals", Hadronic Press, Nonantum.
59. Graneau, P. (1989): "Alpha-torque forces", Electr. & Wireless World, June: 557.
60. Spence, G. (1988): "Energy conversion system", U.S.Patent # 4,772,816.
61. Personal communication of Dr. Aspden to Dr. Correa.
62. "Soviets strive to close the gap in pulsed-power research", Rand Res. Rev., 1986, 10:1.
63. Samokhin, A. (1989): "Vacuum energy --- a breakthrough?", Novosti Press Release No. 03NTO-890717CM04.
64. Bloess, D., et al. (1983): "The triggered pseudospark chamber as a fast switch and as a high- intensity beam source", Nucl. Instrum. Methods, 205:173.
65. Kirkman, G.F. & Gundersen, M.A. (1986) "Low pressure, light initiated, glow discharge switch for high power applications", Appl. Phys. Lett., 49:494.
66. Frank, et al. (1988): "High-power pseudospark and BLT switches", IEEE trans Plasma Sci, 16:317.
67. Frank, et al. (1989): "The fundamentals of the pseudospark and its applications", IEEE Trans Plasma Sci, 17:748.
68. Bauer, et al. (1987): "High power pseudospark as an X-ray source", in Proc.s of the 18th Int. Conf. in Ion Gases, Swansea, UK, p.4.
69. Christiansen, J.,. et al. (1985): "Pulsed laser oscillation at 488.0 nm and 514.5 nm in an Ar- He pseudospark discharge", Optics Comm., 56:39.
70. Gundlach, J. (1986): "Microwave-excitation by a pseudospark electron beam", M.Sc. Thesis, Physics Institute, Univ. of Dusselforf, Dusseldorf.
71. Merchtersheimer, G. & Kohler, R(1987): "Multichannel pseudospark switch (MUPS)", J Phys, 'E', 20: 270.
72. Dethlefsen, R. (1992): "Coaxial Pseudospark discharge switch", US.Patent # 5,126,638.
73. Manuel, E. (1969): "Method of forming a flexible organic flexible layer on metal by a pulsed electrical abnormal glow discharge", US Patent 3,471,316.
74. Duclos, D.P., et al. (1963): "Diagnostic studies of a pinch plasma accelerator", AIAA J, 1:2505.
75. Davis, J.W., et al. (1963): "Plasma behavior in an oscillating-electron ion engine", AIAA J, 1:2497.
76. King, H.J., et al. (1963): "Lewis type bombardment ion engine:DC and pulsed operation", AIAA J, 1:2661.
77. Sheshadri, T.S. (1991): "Electromagnetic force density distribution in MPD thrusters", Vacuum, 42:923.
78. John, R.R., et al. (1963): "Arcjet engine performance: experiment and theory", AIAA J, 1:2517.
79. Correa, P.N. & Correa, A.N. (1991)"The engineering, construction and cold cathode regimes of plasma discharge in LGEN pulse generator devices: a novel, low-field, spontaneous emission-triggered pulsed abnormal glow discharge regime", LABOFEX Scientific Report Series, S1-002.
80. Correa, P.N. & Correa, A.N. (1992): "Pulse Generator", Canada patent pending, filed 1992.
81. Correa P.N. & Correa A.N. (1994): "Pulse generator", W.I.P.O, Geneva, Switzerland, IPN: WO 94/03918.
82. Correa P.N. & Correa A.N. (1996): "Direct current energized pulse generator utilizing autogenous cyclical pulsed abnormal glow discharge", US Pat. # 5,502,354, U.S.A.
83. Correa, P.N. & Correa, A.N. (1993): "Further Development of Labofex pulse generators and related technology", LABOFEX Technical Report Series, S2-001.
84. Correa, P.N. & Correa, A.N. (1993): "Design of basic XS NRG power modules", LABOFEX Technical Report Series, S2-003.
85. Correa, P.N. & Correa A.N. (1996): "Other applications of the PAGD technology besides energy conversion", Infinite Energy, 7:22-27.
86. Correa, P. & Correa, A.N. (1993): "Metallographic and energy density studies of different cathodes subject to a PAGD regime in vacuum", LABOFEX Scientific Report Series, S1-007.
87. Correa, P. & Correa, A.N. (1993): "Oscilloscopic studies of PAGD power profiles, at the Correa reactors, and at the input and output to the XS NRG System" LABOFEX Scientific Report Series, S1-008.
88. Correa, P.N. & Correa, A.N. (1996): "Excess energy (XS NRG) conversion system utilizing autogenous pulsed abnormal glow discharge (PAGD)", Proc. 3rd Int. Symp. New Energy, Denver, Colorado, pp. 43-62.
89. Graneau, P. (1987): "Wire explosions", Phys Lett A, 120:77.
90. Correa, P.N. & Correa, A.N. (1995): "Energy conversion system", US Pat.# 5,449,989, U.S.A.
91. Correa, P.N. & Correa, A.N. (1990): "Direct electromotive transduction of a pulsed field- emission abnormal glow discharge regime in LGEN devices", LABOFEX Scientific Report Series, S1-004.
92. Correa, P.N. & Correa A.N. (1995) "Electromechanical transduction of plasma pulses", USPTO, Pat.# 5,416,391, U.S.A.
93. Correa, P.N. & Correa, A.N. (1991): "The practical detection and accumulation of the excess energy transduced by a self-pulsed field-emission abnormal glow discharge regime in autogenous PAGD reactors, and its capture in a novel energy converter system", LABOFEX Scientific Report Series S1-006.
94. Aspden, H. (1983): "Planar boundaries of the space-time lattice", Lett Nuovo Cimento, 38:243.
95. Aspden, H. (1980): "Physics Unified", Sabberton Publications, Southampton, England, pp. 3-23, 30-36.
96. Aspden, H. (1987): "The exploding wire phenomenon as an inductive effect", Phys Lett A, 120:80.
97. Aspden, H. (1993): "The Law of perpetual motion", Phys. Educ., 28:202.
98. Traska, W., et al. (1991): "Search for resonant electron-positron annihilation-in-flight", Phys Lett B, 269:54.
99. Spence, J.R. & Vary, J.P. (1991): "Electron-positron scattering resonances from relativistic two-body wave equations", Phys Lett B, 254:1.
100. Avetisyan, G.K., et al. (1991): "Electron-positive pair production by a tranverse electromagnetic field in a nonstationary medium", Sov Phys JETP, 73:44.
101. Correa, P.N. & Correa, A.N. (1995): "Anomalous cathode reaction forces in the PAGD & VAD regimes", LABOFEX Scientific Report Series S1-022.
102. Aspden, H. (1996): "Vacuum Spin", Proc. 3rd Int. Symp. New Energy, Denver, Colorado, pp. 1-20.
103. Aspden, H. (1996): "Power from Space: the Correa Invention", Energy Science Report No.8, Sabberton Publications, Southampton, England, pp. 18-19.
104. Alston, L.L. (1968): "High voltage technology", Oxford Univ. Press, Oxford, England.
105. Tsui, K.H., et al. (1993): "Influence of the unstable glow discharge plasma state on the CW CO2 laser output", Quantum Electr Lett, 29:2138.
106. Huang, Y.K., et al. (1991): "Output power constancy of a high nitrogen partial pressure carbon dioxide laser with variable total pressure", Chinese J Lasers, 18:646.
107. Aspden, H. (1975): "Gravitation", Sabberton Publications, Southampton, England.
108. Cole, D.C. & Puthoff, H.E. (1993): "Extracting energy and heat from the vacuum", Phys Rev E, 48:1562.
109. Correa, P. & Correa, A.N. (1993): "Advanced Coaxial LGEN reactor designs", LABOFEX Scientific Report Series #1-015.
110. Correa, P. & Correa, A.N. (1993): "Utilization of interrupted "vacuum"-arc discharges in the XS NRG Converter System", LABOFEX Scientific Report Series S1-014.
111. Correa P.N. & Correa A.N. (1994): "Energy conversion system", W.I.P.O, Geneva, Switzerland, IPN: WO 94/09560.
112. Correa, P. & Correa, A.N. (1993): "Circuit fundamentals of the XS NRG power modules", LABOFEX Scientific Report Series, S1-012.
113. Correa, P. & Correa, A.N. (1993): "Design of XS NRG electronic switching modules", LABOFEX Technical Report Series, S2-007.
114. Correa, P. & Correa, A.N. (1993): "Design of XS NRG powered HVAC modules", LABOFEX Technical Report Series, S2-004.
115. Correa, P. & Correa, A.N. (1993): "Design of XS NRG autonomous electric vehicles", LABOFEX Technical Report Series, S2-005.

116. Correa, P. & Correa, A.N. (1993): "Design of XS NRG powered autonomous building modules", LABOFEX Technical Report Series, S2-006.

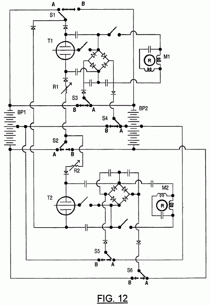
US Patent # 5,416,391
US Cl. 318/558; 307/106; 313/581 ~ 16 May 1995

Electromechanical Transduction of Plasma Pulses

Paulo N. Correa & Alexandra N. Correa

Abstract ~ A direct current power transducer for driving alternating current devices utilizes a discharge tube connected across a current source, the construction of the tube and characteristics of the source being such as to maintain endogenous pulsed abnormal gas discharge within the tube. The tube is capacitatively coupled to an external load including an alternating current device, typically an electric motor. Electric motors of the asynchronous induction or synchronous types are particularly suitable, but other alternating current devices may be used. By adjustments to the current source, the capacitance in parallel with the discharge tube, and connections to auxiliary electrodes, the pulse repetition frequency of the discharge may be adjusted, thus allowing variable speed control of types of alternating current motor not normally amenable to such control.

References Cited ~
US Patent Documents:
3,205,162 ~  Sep., 1965 ~ MacLean.
3,471,316 ~ Oct., 1969 ~ Manuel.
3,628,164 ~ Dec., 1971 ~ Tikhomirov.
3,663,855 ~ May., 1972 ~ Boettcher.
3,678,510 ~ Jul., 1972 ~ Walthard et al.
4,063,130 ~ Dec., 1977 ~ Hunter, Jr.
4,194,239 ~ Mar., 1980 ~ Jayaram et al.

Primary Examiner: Ro; Bentsu ~ Attorney, Agent or Firm: Ridout & Maybee

Description ~

BACKGROUND OF THE INVENTION

1. Field of the Invention

This invention relates to a high power gas discharge tube of novel characteristics, and to applications of the tube in the control of electric motors and other alternating current devices.

2. Review of the Art

As the current passed through a gas discharge tube is increased beyond the levels at which normal glow discharge takes place, such normal gas discharge being characterized by a negative resistance characteristic leading to decreasing potential between the cathode and anode electrodes of the tube, a region of abnormal glow discharge is entered in which the negative resistance characteristic changes to a positive resistance characteristic leading to increasing potential between the electrodes. Typically this increased potential rapidly leads to breakdown into vacuum arc discharge between the electrodes, again characterized by a negative resistance characteristic. Accordingly, gas discharge tubes have been operated in the normal glow discharge or vacuum arc regimes in which stable operation can be achieved by suitable ballasting of the tube, the former regime being suitable for low current applications and the latter for high current. It is possible to utilize a normal glow discharge tube in a low frequency oscillator circuit by placing capacitance in parallel with the tube and in series with the ballast because such a tube is characterized by a comparatively high striking potential at which discharge is initiated, and a lower but still high extinction potential at which discharge ceases. Operation in such a mode with vacuum arc devices is difficult because, in order to turn off the device effectively, the arc must be extinguished or otherwise interrupted or divested for long enough to disperse the intense ionization formed in its path.

Devices operating in the vacuum arc regime have other problems, particularly in terms of ensuring adequate electrode life, which have led to gas diodes and triodes (thyratrons) being superseded by semiconductor devices in most applications. A further limitation of such devices is that the great difficulty in turning them off, except by terminating current flow through the device for a finite period, limits their usefulness as control devices to rectification, current turn-on and low frequency alternating current applications.

The only prior art of which we are aware which successfully exploits the abnormal glow discharge regime is the process described in U.S. Pat. No. 3,471,316 (Manuel) issued Oct. 7, 1969, which we understand is commercially utilized in forming organic coatings on metal cans. It relies on the application of externally generated current pulses to force a discharge tube temporarily into the abnormal glow discharge region, the pulses being sufficiently short that no vacuum arc is established. There is no disclosure of any endogenous pulsed abnormal glow discharge, the apparatus is dependent upon an external pulse generator to operate, and its utility is completely different from the present invention because it uses externally generated pulses rather than generating such pulses.

We are also aware that the use of vacuum arc discharge tubes has been proposed for the control of inverters, as exemplified by U.S. Pat. No. 4,194,239 (Jayaram et al), which discloses the use of vacuum arc discharge tubes in which the discharge is steered magnetically between multiple electrodes to provide a commutating effect. Such an arrangement acknowledges the difficulty of extinguishing a vacuum arc, and seeks to overcome the difficulty by instead switching the discharge between electrodes by the use of externally applied magnetic fields.

SUMMARY OF THE INVENTION

The problems associated with the operation of vacuum arc devices are typically associated with the establishment of a continuous channel of low resistance ionized plasma between the electrodes of a device operating in this mode, typically accompanied by intense heating of the electrodes. Such a channel is difficult to interrupt in rapid and predictable manner once established. The pulsed abnormal glow discharge regime is characterized by no such continuous channel having been established, and predominantly cold-cathode auto-electronic emission rather than thermionic emission, these characteristics provide the ability to extinguish the discharge readily.

We have found that, by suitable design of a low pressure gas discharge tube, we can sufficiently inhibit transition from the abnormal glow discharge regime into the vacuum arc discharge regime that we can successfully exploit characteristics of the abnormal glow discharge regime to provide a device having valuable and controllable characteristics as a high power, pulse generator when fed from a current source. Such a pulse generator has useful applications in for example motor control and other applications requiring high current pulses. It is a valuable characteristic that the pulse repetition frequency can be varied over a range, the extent of which itself varies according to the physical characteristics of the tube and the environment in which it is operated. According to circumstances, the frequency may range as low as 10 pulses per second or range as high as 10.sup.4 pulses, these figures being exemplary only and not limitative.

The purpose of the present invention is to provide a means to operate alternating current machines, and in particular to derive useful electromechanical work from any vacuum discharge tube capable of sustaining a stable pulsed abnormal glow discharge (PAGD). The present invention provides a simple circuit having at least two parallel arms: a pulse generator arm containing the vacuum discharge and an electromechanical arm which transduces electrical pulses into mechanical energy. In the latter, the electromechanical device is integrated into a reactive load presenting a capacitance in parallel with the tube. The present invention was specially devised to work with specific cold cathode vacuum tube pulse generators as disclosed in the parent application, using either diode or triode connections, but the circuitry can be made to work with any suitable vacuum device capable of being operated in an endogenous pulsed abnormal glow discharge regime under cold cathode conditions.

The advantage of using a spontaneous emission self-pulsing device such as that described in the parent application lies in the fact that the speed of an AC motor and its torque can be varied directly by altering any of the parameters that affect pulse frequency as described in that application. Two of these parameters, parallel capacitance and applied, constant direct current, are of particular usefulness, since when all other parameters are the same, the rate of pulsed abnormal glow discharge, controlling motor speed and torque, can be made to vary as a function of increasing current applied to the cold cathode device, for any given discharge capacitance employed. This yields an extremely simple method of motor speed control, particularly suited to drive synchronous and induction AC motors from a starting DC supply, but also generally applicable to any motor, whether rotary or linear, whose speed or rate is dependent upon the frequency of a pulsed or alternating current. Rather than placing an alternating current machine directly in the circuit containing the discharge tube, it may be connected indirectly through a transformer or synchro-transmitter system.

SHORT DESCRIPTION OF THE DRAWINGS

FIG. 1 is a graph illustrating the current to voltage relationship exhibited by a notional vacuum discharge tube;

FIG. 2 is a graph illustrating the current to breakdown, extinction (PAGD) and sustaining (VAD) voltages of a particular vacuum discharge tube;

FIG. 3 is a circuit diagram of a first embodiment of the invention, using a single phase permanent-split induction or synchronous capacitor motor connected in parallel with a pulse generator using a vacuum discharge tube configured either as a diode or as a triode;

FIG. 4 is a circuit diagram of a second embodiment, employing two motors in series, and a triode connected vacuum tube pulse generator;

FIG. 5 is a circuit diagram of a third embodiment, employing two motors in series, and two vacuum discharge tubes placed in series;

FIG. 6 is a circuit diagram of a fourth embodiment, employing a two-phase motor, and two vacuum discharge tubes placed in series;

FIG. 7 is a graph illustrating the results of tests using the first embodiment of the invention, using a permanent split capacitor induction motor, showing how motor speed in RPM varies with the total series value of the external capacitance placed in parallel with the vacuum discharge tube by the electromechanical arm of the circuit;

FIG. 8 is a graph illustrating the synchronous RPM vs. pulses per second linear response, in the circuit of FIG. 3, of a single phase, synchronous hysteresis capacitor motor for four different series capacitance values in the electromechanical arm of the circuit and the maximum pulse rates obtained for each combination;

FIG. 9 is a graph showing the rotor blocked torque, measured by a rope and pulley method, of a single phase, synchronous hysteresis capacitor motor in the circuit of FIG. 3, as a function of the increasing direct current input resulting in increased pulse rate;

FIG. 10 is a graph showing the rotor blocked torque, measured by a rope and pulley method, of a single phase, synchronous hysteresis capacitor motor both in the circuit of FIG. 3 (as a function of increasing PAGD rate due to the increasing direct current applied to the circuit), and when run at AC line frequency of 60 Hz, torque being shown in each case as a function of the rms volts at the motor input;

FIG. 11 is a graph exemplifying how the pulse frequency of a PAGD discharge is related to direct current applied to the tube in the circuit of FIG. 1, accompanied by curves showing the potential applied to the tube and the power in watts drawn by the tube;

FIG. 12 is a graph exemplifying variation in RPM, rms current drawn, input volts, and true and apparent power (watts and volt-amperes) of a synchronous motor in the circuit of FIG. 1, and under the conditions of FIG. 9;

FIG. 13 is a graph showing the rms volts per pulse per second at various pulse rates for two different single phase capacitor motors (induction and hysteresis) utilized in the circuit of FIG. 1;

FIGS. 14 and 15 illustrate two configurations of inverter according to the invention which may be utilized to drive alternating current devices through a transformer;

FIG. 16 shows in simplified form a variant of the circuit of FIG. 3 in which the discharge tube is connected differently;

FIG. 17 shows a variant of the circuit of FIG. 3 in which the electromechanical arm is a synchro-transmission system.

FIG. 18 illustrates a pulse generator having a glass housing and tetrode geometry;

FIGS. 19a and 19b illustrate central cross sections of the pulse generator of FIG. 18, and a modification thereof, respectively;

FIG. 20 illustrates a Fowler-Nordheim plot of the Vx or Vs values for the PAGD and VAD regimes, respectively, in a pulse generator excited with a positive-polarity constant voltage DC power supply, the PAGD and VAD values being shown respectively in closed and open squares;

FIG. 21 illustrates a continuous variation of NGD sustaining/PAGD extinction voltages (Vs/Vx), from breakdown to glow extinction, with decreasing pressure (at a rotary pump), in 4 pulse generators having different plate areas but the same electrode material (H34 aluminum), the same gap distance and the same potential of 860 VDC prior to breakdown;

FIG. 22 illustrates a continuous variation of PAGD frequency with decreasing gas pressure in 3 pulse generators having different anode and cathode plate areas (16, 64, 128 cm2) but the same cathode material (H34 aluminum) and the same gap distance of 5.5 cm;

FIG. 23 illustrates a shift of the PAGD regime to higher pressure regions during pumpdown with a rotary vacuum pump in an argon atmosphere;

FIG. 24A illustrates the circuit used in the tests that supplied data for FIGS. 2 and 20 to 23; FIG. 24B illustrates the circuit used for test results described in Example 10.


 

DESCRIPTION OF THE PREFERRED EMBODIMENTS

Throughout the following detailed description, the same reference numbers are used to denote identical elements present in more than one Figure.

The context of the invention in terms of vacuum discharge phenomena will first be discussed with reference to FIGS. 1 and 2. Referring to FIG. 1, which plots the potential between the principal electrodes of a vacuum discharge tube with increasing current, potential being shown on a linear but arbitrary scale of voltage, and current on a logarithmic scale in amperes, curve A, below its intersection with curve B, represents a typical relationship between current and voltage for cold cathode discharges, including auto-electronic emissions, whilst curve B represents a typical relationship for thermionic glow discharges, including thermionic emissions. The high-current intersection of the two curves at point E represents a transition into the vacuum arc discharge (VAD) region (curve C) with the establishment of a continuous low resistance plasma channel between the electrodes.

It will be noted that curve A exhibits, with increasing current from very low levels, an initially rising voltage or "positive resistance" characteristic, through the Townsend discharge (TD) region, a flat characteristic through the constant discharge (CD) region, a falling voltage or "negative resistance" characteristic through the transitional region discharge (TRD) and normal glow discharge (NGD) regions, to a minimum, before once again rising to a peak of F and then falling to an even lower minimum, equal to the sustaining voltage for a vacuum arc discharge, through the abnormal glow discharge (AGD) region. The rising potential over the first portion of the AGD region is believed occasioned by saturation of the electrodes by the glow discharge, which causes the potential to rise until autoelectronic emission sets in allowing the potential to fall again as the current rises further. In practice, the increasing interelectrode potential following saturation, and other factors such as electrode heating, leading to thermionic emission, will tend in conventional tubes to result in a premature transition from the AGD into the VAD regime, following a curve similar to curve D shown in FIG. 1.

The present invention relies on the use of gas discharge tubes designed to avoid premature transition from the AGD to the VAD regimes, and capable of being operated in a stable manner in that region of the characteristic curve of FIG. 1 extending between points E and F. Referring now to FIG. 2, which plots test results for just such a tube, constructed as described below with reference to FIG. 18 and 19, and shows, again on similar coordinates to FIG. 1 (except that the potential units are defined), the extinction or sustaining potentials of the tube (the same information as plotted in FIG. 1), together with the breakdown potential (i.e. the potential required to initiate the autoelectronic discharge). It will be noted that the breakdown curve shows two discontinuous portions X and Y, corresponding to the vacuum arc and abnormal glow discharge regimes respectively. The intersection of curve X, and curve Z representing the sustaining or extinction potential is illustrative of the difficulties inherent in extinguishing a vacuum arc discharge, since a decrease in current is accompanied by a decrease in breakdown voltage until it equals the VAD sustaining voltage which does not vary greatly in this region. On the other hand, the combination of a fairly high and constant breakdown voltage (curve Y) combined with an extinction potential which rises with decreasing current in the region E-F (see FIG. 1) of the pulsed abnormal glow discharge regime means that the pulsed abnormal glow discharge will be extinguished if the current source during the tube operation ceases to be able to sustain the increasing current required to maintain the discharge as the potential between its electrodes drops, at some current below the intersection of curves X and Z.

If the effective internal resistance of the source is above some critical level, then as the current through the tube rises, the proportion of the source potential developed across the tube will fall until it intersects the curve Z at a current below the intersection with curve X, at which point the abnormal glow discharge will self extinguish, and the current flow through the tube will drop abruptly until the current through the tube combined with the potential between its electrodes again intersects the curve A in FIG. 1. This permits reestablishment of a rising current through the tube traversing the abnormal glow discharge region as the potential across the tube rises to the peak F and then again falls to a point short of E. Accordingly, under these circumstances, a pulsed abnormal glow discharge will be exhibited, accompanied by high amplitude current pulses through the tube. It should be understood that the curves of FIG. 1 are indicative of the static behaviour of a nominal discharge tube under particular current and voltage conditions, and are not fully indicative of the behaviour of the tube under dynamic conditions in which tube current and inter-electrode potential vary with time, nor with changes of the many other factors which may influence tube behaviour. In particular, the plasma effects generated in various phases of tube operation require finite time to form, reform or dissipate as the case may be, and in the case presently under consideration this time factor, combined with time constants of the external circuit in which the tube is placed, are determinative of the pulse frequency of the discharge.

The definition of any regime of electrical discharge in a vacuum is usually presented as dependent upon the major operational parameter being considered, i.e. upon the variation of direct current passing between the primary electrodes. For a given optimal vacuum (which must necessarily be less than perfect) all gas electrical discharge regimes can be presented as dependent upon this parameter. FIG. 1 is such a presentation and the peak that characterizes the abnormal discharge region means that within this region, as the applied current is increased linearly, the resistance of the vacuous medium in the tube first increases with increasing current, only to subsequently decrease, still with increasing applied current, down to the minimum resistance value corresponding to the sustaining potential of a "vacuum" arc (which is somewhat above the ionization potential of the gas, or in fact of the metal vapour, in the enclosure). As the transition from a normal glow discharge into a vacuum arc discharge is made either directly (in thermionic devices) or indirectly, in cold-cathode conditions, via an abnormal glow discharge that may be more or less precipitous, it is only in the ideal diode and the ideal vacuum that both linear functions (corresponding to the regimes that have a sustaining potential) and nonlinear functions (corresponding to the transition regions, such as the TRD and the AGD) appear to depend exclusively upon the input current. In fact, many factors affect the AGD, foremost amongst them, pressure, plate distance and plate area. Hence the peak in the curve of FIG. 1 is an idealized view of events.

This said, we are left with the experimental observations and what they tell us. In this respect, auto-electronic emissions characteristic of the pulsed abnormal gas discharge (PAGD) regime can be seen to emerge from the NGD, as the current is increased beyond the point when the cathode glow has reached plate saturation (if the current is not too low and the plate area not too large).

The same effect occurs when the pressure is reduced and the current is kept constant at a suitable level (neither too high nor too low, exact figures depending on other factors such as gap distance and plate area, etc.).

If the current is increased further, in either case, the PAGD regime fully emerges (in other words, in pumpdown tests, the applied current also has to be sufficient). In this regime the plate is not so much saturated with a negative glow (which remains, but is attenuated), but exhibits local concentrations of the plasma that arise in a given area of the cathode as a function of the auto-electronic emission mechanism. If the applied current is increased in steps, a stage is reached at which the extinction potential of the PAGD falls until it meets the minimum potential of an arc discharge, as demonstrated in FIG. 2. With reference to FIG. 1, this means that the current-dependent variation of the PAGD in these devices passes from a high to a low extinction potential or from a high to a low electrical resistivity of the medium, and is thus localized on the descending slope of the peak in FIG. 1. Expressed in terms of resistance characteristics, the regime of the pulsed abnormal glow discharge spans, as a function of applied current, a subregion in which a positive resistance characteristic changes into a leading negative resistance characteristic. The pulsed regime of the AGD is only sustainable when the intensity of the applied current is greater than that needed to rapidly saturate the plates (but not so great as to set up VAD), the result being development of auto-electronic emission with its associated inverted cone-like discharge and a residual, faint glow of the entire cathode (rather than a saturated NGD).

Each PAGD cycle begins as a singular emission and performs a cycle of functions whose electrical characteristics vary accordingly with time. During a charging process (which eventually leads to emission), the plate potential rises to a maximum at F (see FIG. 1), while being limited by the maximum virtual value of the applied current. Any substantial increase in the applied current is blocked by the insulating properties of the intervening medium (as if a very large resistance characterized the device); in the discharge process, beginning with the initiation of auto-electronic emission at F, conditions for conduction across the (operational) vacuum are established and, as a consequence, the resistance characteristic of the device becomes increasingly negative until the extinction potential is reached, at which point the glow discharge ceases. This endogenous on/off behaviour is exactly what characterizes the PAGD cycle.

Two boundary conditions arise. In the first case, the available current is not quite enough to sustain the PAGD. In this instance, full escape from the NGD regime and the characteristics associated with its sustaining potential will not occur, while any heating of the cathode will eventually lead to the establishment of a semi-thermionic cathode glow. In the second instance, there is a risk of degeneration into a thermionic NGD or a VAD if the available current is too high or sustained too long. This degeneration will set in during the second phase of the PAGD unit cycle, and may lower the resistance of the device to the point of constant conduction of current across the vacuum; the result is that the auto-electronic emission is not quenched, as spontaneously happens in the PAGD. Thereafter, extinction of the resulting VAD, which may be promoted by a variety of factors is an unpredictable event; if the current is available, the arc will burn for as long as there is energy supplied and as long as there is cathode material available to consume. A VAD in no way resembles a regular, cyclic oscillator, which is the outstanding aspect of the PAGD. Whilst an arc discharge is, like the PAGD, an auto-electronic emission phenomenon characterized by intermittences (the apparent constancy of an arc is the result of the high frequency of these intermittences), such an arc does not exhibit the regular or quasi-regular cyclical nature of the PAGD, nor its inherent current limiting characteristics.

In order that a stable pulsed abnormal glow discharge (PAGD) as discussed above may be obtained, the discharge to be utilized must be capable of repeated excursions into the region E to F of FIG. 1. This entails that the tube be constructed so that, as the tube operates and the current through it rises, the potential across the tube can reach the peak F in FIG. 1 and beyond, without the abnormal glow discharge degenerating into a vacuum arc discharge. This will be influenced, among other factors, by the extent of thermionic emission from the cathode which will itself be influenced by resistive heating of the electrodes and their work function, as well as by their separation and configuration, and the nature and pressure of gas within the tube, as well as the presence of auxiliary electrodes or probes. The influence of these various factors is extensively exemplified below, with reference to the description associated with FIGS. 18 to 24b, which description; discloses tubes capable of sustaining PAGD. Whilst the present invention is described with reference to its use in connection with such tubes, it should be understood that the invention may be implemented utilizing any tube capable of sustaining a stable PAGD discharge whether or not disclosed in our earlier application.

FIG. 3 shows a first exemplary embodiment of the invention operating in the examples described with a single phase permanent-split induction or synchronous capacitor motor having a rotor R, stator windings 15 and 16, and a capacitor 17. The motor is connected to terminals 13a and 13e and via capacitors 10 and 11 to the electrodes of a vacuum discharge tube 7, capable of producing cold cathode abnormal glow plasma pulses and constructed in accordance with the principles set forth in FIG. 18 to 24b and their associated description. Motors with other characteristics, such as single phase capacitor-start induction motors, two-value (start and run) capacitor induction motors, repulsion-induction motors, repulsion-start induction-run motors, reluctance motors, universal motors, split phase motors, two-phase induction or synchronous motors (wired as single phase capacitor-run motors), or single phase rotor input synchro-transformer generators could also be connected to the same terminals 13a and 13a.

As shown in FIG. 3, the voltage source may be either a line-fed DC power supply 1 (preferably constant current), a DC generator 2 or a battery pack 3. For best results, one of the latter two should be employed because line-fed supplies will contain other parallel circuitry, including an internal bypass capacitance and, unless they are very well regulated, will leak alternating current from the line which may influence the pulse rate or stability of the PAGD discharge. The supply voltage and current may be controlled by using methods known to those skilled in the art, whichever source is used. With line fed power supplies it is preferred to control the DC output by varying the power input using the autotransformer method. With a DC generator, the power output can be controlled directly by varying the speed of the generator. With a battery, simple control of input direct current and output pulse frequency from vacuum device 7 is best achieved with a variable series resistor 4. Diodes 5 and 6 prevent transients from the pulse discharge from reaching the DC source.

The discharge tube 7 is shown in FIG. 3 connected in a diode configuration with cathode 8 placed between rectifier 5 and capacitor 10 and the anode 9 placed between rectifier 6 and capacitor 11, by virtue of a switch 22 being turned off (position NC). When switch 22 is turned to position 13a' so that an axial member or probe 12 within the tube is connected to the terminal 13a, the pulse frequency increases by an amount depending on the parameters of the circuit as a whole. In this configuration, the axial member of the pulse generator functions as a plasma excitor member, as it lowers the potential and increases the rate of discharge by adding its spontaneous emissions to those of the cathode. The same result obtains when switch 22 connects axial member 12 to position 13e' instead, thus joining it to terminal 13e.

The capacitors 10 and 11 are placed in parallel with the reactive electrodes, with the motor 14 in series between capacitors 10 and 11, but in parallel with either the plates (diode configuration) or the axial member and the cathode or anode (triode configurations) as the case may be. For best results, it is desirable to have capacitances 10 and 11 disposed symmetrically in the circuit as shown in FIG. 3. An unbalanced circuit results when one capacitor is absent, and anode counter-emissions become frequent. Capacitance values for discharge capacitors 10 and 11 are determined as a function of the type of vacuum pulse device employed and the nature and performance characteristics of the AC motor 14 chosen. If the capacitances are too small, the motor will not start nor maintain rotation; if too large, the motor will not turn smoothly or continuously, and spontaneous anode counter-emissions may occur which will break the rotation of the motor by reversing the direction of the electromagnetic flux. The critical parameter is the total series value of the capacitance placed in parallel with the pulse generating device, and there is no need for the capacitances 10 and 11 to be identical; in fact it is preferred that there be a higher capacitance on the side of the cathode (capacitance 10) than on the anode side (capacitance 11) when the triode configuration has the axial excitor member connected to 13a via switch 22 at position 13a', or the reverse when the axial member is connected to 13e.

The AC motor employed may, in general, be of any type. Split phase, single phase, or two phase AC motors, be they universal, induction or synchronous types, having squirrel-cage, wound-type, eddy current, drag cup or hysteresis-type rotors, will all respond to the pulses generated in this circuit. Single phase, permanent-split capacitor, AC induction motors having squirrel-cage rotors and single phase AC synchronous hysteresis capacitor motors are preferred. The latter, in particular, have the advantage of developing a nearly uniform torque from stationary or blocked rotor positions to synchronous speed as well as producing a smoother response to the pulsating nature of single phase power (e.g. in a 60 Hz circuit, power is in fact delivered in pulses at 120 Hz) than that of other single phase motors. The motor 14 in FIG. 3 has its main winding coil 15 in parallel with the discharge tube and an auxiliary coil 16 connected in parallel with the main coil 15 via the phase capacitor 17. This corresponds to the connection as a single phase AC permanent-split capacitor motor. To reverse the direction of the motor it is sufficient to switch the position of switch 18 from pole 19 to pole 20. If motor 14 were a suitable two phase AC induction or synchronous motor wired as a permanent-split capacitor single phase motor, then the reversal obtained by switching 18 would provide an equal torque in either direction of rotor rotation of the motor. A less efficient start-up or phase displacement utilizes a resistance in place of capacitor 17, in a manner known in the art. The resistance may be varied to alter the motor speed.

Replacement of pulse generator 7 by a suitable vacuum device, as diverse as a fluorescent light bulb (as a diode) or a deuterium triode indicates that, despite the absence of desirable physical parameters identified in the parent application, any cold cathode operated vacuum tube device capable of endogenous pulsed abnormal glow discharges through spontaneous autoelectronic cathode emissions when operated in the abnormal glow discharge region, is capable of serving as the pulse-forming discharge tube in the circuit. By contrast, whilst discharge tubes operating in the normal glow discharge region can be used to form pulse generators, the mechanism is different and the power output would generally be too low to be useful in an electromechanical application.

Any inductive AC electromechanical device such as a relay solenoid or linear motor, may also be employed in place of motor 14 at terminals 13a and 13e, FIG. 3, to derive electromechanical work from the on and off switching action of the vacuum discharge tube 7 when operated in the abnormal glow discharge region.

An advantage of the invention is that a constant current supply coupled to a suitable vacuum discharge tube can be used to obtain smooth rotary action from certain AC motors in an easily controllable fashion, without having recourse to a conventional inverter system in order to produce alternating current, and provides a simple means of frequency control. Whereas the main limitation imposed on the use of induction or synchronous AC motors is that they are essentially constant speed motors which can only vary their torque as a function of the magnitude of the AC voltage and current input (given that the frequency of the power supply cannot normally be changed), the present invention allows the torque and speed of an AC motor to be controlled by varying the DC voltage and current applied to any cold cathode vacuum device 7 operated in the pulsed abnormal glow discharge regime as discussed above, as well as by varying the pulse rate of the vacuum discharge by other means such as through the probe 12 in a device as described in the parent application. Furthermore, the electromechanical force is developed from a nearly even sequence of discontinuous energy bursts, of controllable frequency, rather than continuous sinusoidal power pulses at a fixed frequency.

FIG. 4 shows how two single phase permanent-split capacitor AC motors 14a and 14b may be connected symmetrically in tandem, both placed in parallel with a single vacuum discharge tube 7, following the principles described above for FIG. 3. Independently of whether the axial member 12 is or is not connected to junction 13b, a capacitor 21 may be advantageously introduced between junctions 13b and junction 13c, to even out the rotation of the two motors, although it is not essential.

FIG. 5 shows how two (or more) discharge tubes may be connected in series to drive two or more motors 14a and 14b also in tandem, from the output of two or more vacuum devices 7 placed in series with each other. Connections 13a' and 13d' from axial members 12a and 12b, as well as capacitor 11 and its connection to 13b may be omitted and the circuit will still function. The circuit of FIG. 5 will produce a pulse sequence at the output from the second tube which is phase shifted with respect to that of the first tube, with further shifting as more tubes are added. It is thus possible to couple multi-phase motors as shown in FIG. 6, (showing a two phase motor) with a suitable capacitance 21 being introduced between junction 13b and junction 13c to control further the firing rate of the second vacuum device 7b. The addition of more tubes in series will further displace the phase of the pulse sequences in each successive device. Sufficient relative angular displacement of two tube-generated pulse sequences can also be achieved by introducing a suitable delay relay between points 23 and 24, at the cathode input to the second vacuum device.

In general, the pulse frequency developed by a discharge tube operated to produce PAGD in the circuits described will depend on several factors: some are circuit factors, such as the total discharge capacitance placed in parallel with the vacuum device, and the characteristics of the power supply (direct current and voltage values); others are physical factors, such as the pressure, the chemical nature of the gas fill and the field-emission work function of the cathode material and its composition and still others are geometrical or dimensional in nature, such as the interelectrode distance, the plate area and the parallel plate arrangement. All these factors are discussed in the parent application.

The following examples relate to tests of the circuit of FIG. 3.

EXAMPLE 1

The circuit of FIG. 3 was tested with a single phase squirrel cage induction motor, the capacitor 17 being 2 .mu.Fd. The RPM of the rotor was measured with a stroboscopic tachometer to determine how it varied with the total series value of the external capacitances 10 and 11 (FIG. 3) placed in the electromechanical arm of the circuit, in parallel with the anode and the cathode of a discharge tube constructed as described with reference to FIG. 18, with 64 cm.sup.2 plate area, 5.5 cm interelectrode distance and an air fill at 2 Torr. The tube was excited in a triode configuration (switch 22 at position 13a' and switch 18 at position 19, FIG. 3) by an AC line-fed DC power supply. The results are shown in FIG. 7. Provided that the capacitance is not too high or too low, other factors such as the frequency of the pulses generated by the vacuum device (which increases with decreasing parallel capacitance) and the type and characteristics of the windings and of the rotor of the motor employed, have a greater influence on the motor speed.

EXAMPLE 2

The total value (internal to the power supply and external to it) of the capacitance placed in parallel with the discharge tube in the same triode configuration of the previous Example, in turn affects the maximum frequency of abnormal glow discharge pulses produced, and the effective synchronous motor RPM, as shown in FIG. 8. This figure presents motor RPM as a function of the total series value of the external capacitances placed in the electromechanical arm of the circuit, and shows results obtained with a single phase hysteresis capacitor motor (rated as 110 VAC 1/10 Hp, with the auxiliary winding motor capacitance 17 having a value of 2.4 microfarad). These tests indicate that for any given AC motor there will be optimal values for the pulse rate produced by the discharge tube, and that this pulse rate will have a maximum value for any particular value of the total capacitance placed in parallel with the pulse generator, and specifically in the electromechanical arm of the circuit, and this capacitance itself will have an optimal value. Conversely, for any given motor characteristics, a pulse generator can be designed with optimized circuit or electrical, physical and geometrical parameters.

EXAMPLE 3

With a rope-and-pulley type of torque meter, the rotor-blocked torque developed by a synchronous hysteresis motor was tested using the circuit of FIG. 3, and the same vacuum device as the previous two Examples. This type of motor was chosen because in an "ideal hysteresis" motor, the torque developed is constant at all speeds from standstill to synchronicity, locked rotor, pull-in and pull out torques being identical. Even though a single-phase capacitor-type hysteresis motor departs more from the ideal curve than a polyphase hysteresis motor does, on account of the elliptically shaped rotating fields set up by a capacitor motor, most manufacturers make permanent-split capacitor single phase hysteresis motors with identical full-load and locked rotor torques. We have utilized one such motor for our tests. FIG. 9 illustrates the range and mean of at least nine tests conducted at each of three different input direct currents into the pulse generator, the extinction voltage remaining relatively constant at about 330 VDC, with the results expressed as standstill torque developed related to the pulse rate of the pulse generator. The discharge tube was triode connected as described with reference to FIG. 3, and the total series value of the external parallel capacitance to the pulse generator was 36.6 microfarads. It is readily apparent that the torque developed is proportional to the pulse frequency as is desirable for the purposes of the present invention. The torque developed is also proportional to the voltage input into the motor (i.e. the tube output voltage) as is exemplified in FIG. 10, where tests of the PAGD-induced torque (closed squares) obtained and measured under the same conditions described for FIG. 10, over the frequency range of 11 to 45 PPS, are compared with tests of an AC 60 Hz line sine wave generated torque (shaded circles), as a function of the input volts into the motor from each source.

EXAMPLE 4

An example of the relationship of operational parameters involved in the performance of the circuit of FIG. 3 is shown in FIGS. 11 and 12, using the same pulse generator device employed in the previous Examples 1 through 3 at an air pressure of 1.75 Torr, and using the same hysteresis motor as described in the previous Examples 2 and 3. The tests of FIGS. 11 and 12 utilized a total series capacitance for the external electromechanical arm of 7.9 .mu.fd (with reference to FIG. 3: capacitor 10 = 440 .mu.fd, capacitor 11=8 .mu.fd)). The same triode circuit was employed as in previous examples. FIG. 11 illustrates how the discharge rate of the pulse generator is controlled by the steep increase in applied DC amperes (open squares) while DC volts (closed squares) decrease to a near plateau as the pulse frequency reaches 40 pulse per second. Total wattage input to the discharge tube in the PAGD regime, at the output from the transformer secondary of the DC power supply, is shown in shaded squares. FIG. 12 shows the corresponding pulse output from the vacuum tube into the motor arm of the circuit and illustrates how the AC rms current (open squares), the AC rms voltage (open circles), the true and apparent power (respectively, closed and shaded circles) as well as the rpm of the synchronous hysteresis motor increase proportionately to the discharge rate of the pulse generator. With reference to FIG. 3, the effect of the connection to the axial member 12 through the switch 22 is to promote, other conditions being equal, an increase in discharge frequency: at these tube input and output parameters changing from a diode to a triode configuration typically increases the maximum discharge rate from 30 to 43-45 PPS.

With the triode configuration and all other conditions being unchanged, the effect of a larger total series capacitance value placed in parallel with the pulse generator, in the electromechanical arm of the circuit, is to limit the maximum pulse rate of the PAGD and the related motor parameters, as illustrated by FIG. 8.

EXAMPLE 5

When a motor is wired as a single phase motor and connected to an adjustable frequency power source, the voltage applied to the motor stator terminals should change proportionately to the change in frequency in order to maintain the constant air-gap flux that permits the motor to develop its rated torque over its speed range. A provision is thus desirably made in the power source not only to maintain a volts to pulse rate relationship which is relatively constant over an operating range, but also to maintain it at a value suited to the motor. In the present invention this is easily accomplished by adjusting the total series capacitance in the electromechanical arm of the circuit to the set value of the operating motor for any given input frequency range. Two such examples of volts per pulse per second curves as a function of PAGD frequency at the motor input are shown in FIG. 13, one (shaded circles) obtained with a squirrel cage induction motor (110 VAC, 1/20 Hp, 2 mfd auxiliary winding capacitance) and the other (open circles) with the same hysteresis motor used in the previous Examples 2 through 4. Total series capacitance values for the parallel electromechanical arm of the circuit were respectively 3 and 8 mfd. In both instances shown, the volts per cycle value tends to become a constant with increasing frequency, reaching a plateau at around 25 PPS.

In some instances, it may be appropriate to incorporate a discharge tube operating in the PAGD regime in an inverter circuit so that the pulse output may be utilized by a remotely located alternating current device. The intermittency of the pulses produced by the arrangements described above are not conducive to efficient operation of conventional transformers, and a push-pull circuit arrangement is preferred. While such an arrangement could utilize two discharge tubes, an advantageous arrangement utilizes a single tube of the type described in the parent application, as shown in FIG. 14. In this instance, both plates 8a and 8b of the tube act as cathodes and are connected to the diode 5, and the probe or auxiliary electrode, which is typically of tungsten, acts as a common anode 9 and is connected to the diode 6. The capacitors 10a and 10b are connected to opposite ends of a centre-tapped primary winding of a transformer 26, providing an alternating circuit output through a secondary winding. The centre-tap of the primary winding is connected to the electrode 9. The two halves of the primary winding inductively couple the cathode circuits in antiphase, thus synchronising the PAGD pulse trains involving the two cathodes in antiphase.

In a modification of the circuit shown in FIG. 15, the capacitors 10a and 10b are connected directly to the electrode 9, and the primary of the transformer 26 is connected directly between the two cathodes with its centre tap connected to the diode 5. Whilst this arrangement bears some superficial resemblance to known inverter circuits employing VAD devices, it should be noted that the circuit is completely self-commutating, and does not need moving external magnetic fields to provide commutation as in the prior art.

It should be understood that, using a suitable three or more phase transformer, and a vacuum discharge tube with three or more cathodes (or three or more discharge tubes), a higher pulse rate or a multiphase output may be obtained from the transformer. It should also be understood that, as shown in FIG. 16, in some applications it may be advantageous to strap the plates 8a and 8b in parallel as cathodes 8a and 8b and use the auxiliary electrode as an anode 9, in a circuit similar to that shown in FIG. 3, the tube being operated either in diode mode as shown, or in triode mode utilizing an additional auxiliary electrode.

FIG. 17 shows a modification of the circuit of FIG. 3. When the switch at node 13a is in position 25, it provides pulses only to the rotor R2 of a self-synchronous (selsyn) unit 27 in a synchro-transmitter system, in which a three phase output of the unit 27 is utilized per se, or transmitted to three phase windings of a second, slave unit 28, the windings of whose rotor R3 is closed through an external short circuit or load. Whilst rotation of the rotor R2 will provide synchronous rotation of the rotor R3 in well-known fashion, it may be advantageous to place the switch in position 24 to connect the motor 14, and to link its rotor R1 to the rotor R2 to provide this rotation, thus in turn providing remotely a corresponding rotation of rotor R3.

FIGS. 18, 19a and 19b of the drawings illustrate the construction geometry of discharge tubes which may be utilized as pulse generators such as shown in FIGS. 24a and 24b and in implementing the invention. The discharge tubes are assembled using accepted techniques which are well known to those skilled in the art of vacuum tube technology.

FIG. 18 shows a pulse generator, generally referred to by reference 50, having a cylindrical housing 52 which is preferably a glass material. Depending on the interelectrode spacing of the pulse generator, which in accordance with the invention may range from about 3 cm to about 20 cm or more, the glass housing 52 is preferably Pyrex.TM. or #7740 borosilicate (Corning, N.Y.). Such cylindrical housings 52 are commonly available in diameters of about 6 to about 11 cm and a variable thickness of about 0.2 to about 0.3 cm. Other borosilicate glass, quartz glass or ceramic housings can be employed as suitable alternatives to Pyrex glass and in sizes outside these commonly available ranges.

The pulse generator 50 further includes two parallel, spaced-apart electrodes comprising a cathode 54 and an anode 56, hereinafter often collectively referred to as "plates" for brevity and convenience. As noted above, the anode and cathode in pulse generators according to the invention are spaced 3 to 20 cm or more apart. The cathode 54 and the anode 56 may be either flat or curved and are preferably made of 0.5 to 2.0 mm thick aluminum, nickel or nickel alloy. The thickness of the cathode 54 and the anode 56 is not critical and any thickness within a reasonable range apparent to those skilled in the art may be used. The surface areas of the cathode 54 and the anode 56 are preferably quite large in comparison to the surface area of an anode/cathode in prior art vacuum tube devices. Surface areas which range from 16 to 256 cm.sup.2 have been tested, as described in the examples hereinafter. Although the scope of the invention is not believed to be limited by this range of surface area of values, it was generally observed that the larger the surface area of the anode/cathode tested, the more readily the pulse generator 50 elicited PAGD discharges providing other conditions such as plate material, vacuum, residual gas fill, voltage and current remained constant.

The preferred material for the cathode 54 and the anode 56 is aluminum. Two specific types of aluminum are preferred; namely, H34 rolled aluminum available from the Alcan Company and Alzak.TM. aluminum available from the Alcoa Company. Other types of aluminum are assumed to constitute suitable material for cathode 54 and anode 56. Aluminum is a preferred material because of its low work function for field emission as well as for its other qualities such as relative freedom from sputtering, except when subjected to vacuum arc discharges, and its electrical conductivity. In all instances, the aluminum used for cathode 54 and anode 56 were degreased and rinsed in accordance with published methods familiar to those skilled in the art.

Each of the cathode 54 and anode 56 is suspended within housing 52 by a support member 58 which passes through hermetic seal 60 an opposite sides of the housing 52. The support members 58 are preferably rigid rods of substantially pure tungsten in a diameter of 1/16 th to 3/32 nd of an inch, or any suitable diameter. The material of choice is round finished PureTung.TM. available from Union Carbide.

The pulse generator 50 also includes at least one axial probe 62 and the pulse generator 50 shown in FIG. 18 has a tetrode geometry with two spaced-apart axial probes 62. Substantially pure tungsten rod is also the preferred material for constructing the axial probe(s). All tungsten rods used in assembling pulse generators in accordance with the invention were repeatedly cleaned with sodium nitrate and fused with a beaded sleeve of uranium glass #3320 available from the Corning Company or nonex.TM. glass #7720. These glasses are graded seals designed for high vacuum tungsten/pyrex junctions. Before the metal components of the pulse generator 50 are introduced into the glass housing 52, the housing is annealed at a temperature of 565.degree. C. After the pulse generator was assembled, it was connected by a glass constriction tube to the glass manifold of a vacuum system (not illustrated).

An alternative geometry for a pulse generator in accordance with the invention includes a parallelepiped-shaped housing which is assembled using a suitable plastic polymer sheet. Polymer housings are preferably made from polycarbonate, specifically Lexan.TM. available from the General Electric Company. Especially preferred are the ultraviolet resistant Margard.TM. surface-treated Lexan.TM. MR5 or superior grades. The joints of the rectangular panels are preferably sealed with either a low vapour pressure resin Torr Seal.TM. available from the Varian Corporation which is applied along the mating edges to glue the panels or alternatively, an epoxy putty such as LePage's or MR Carbone's Handworkable Putty is first layered over the joints and then covered with translucent Scotch-Weld epoxy resin 2216B/A available from the 3M Company or another adhesive system suitable for withstanding the implosive forces of very high vacuum. For very large housings the walls are also preferably screwed together at spaced-apart intervals. Non-metallic internal braces can also be used to reinforce very large housings. The polycarbonate housings are cleaned as per manufacturer's instructions and all metal to polymer support interfaces, such as the hermetic seals where electrodes and probe(s) pass through a side wall of the parallelepiped-shaped housing are preferably epoxy resin joints made with Torr Seal.TM.. The vacuum constriction for connecting the housing to a vacuum pump is made of glass which is also joined to the polycarbonate surface using the Torr Seal.TM. epoxy resin. This alternative construction of pulse generator has a triode geometry which includes a single axial probe made of substantially pure tungsten rod. In all other respects it is the same as the pulse generator 50 described with reference to FIG. 18.

FIGS. 19a and 19b show transverse cross-sections of preferred constructions of pulse generators in accordance with the invention. FIG. 19a illustrates a cylindrical housing 52 with a flat plate anode 56 and cathode 54. As shown in FIG. 19b, the anode 56 and the cathode 54 may be elongated, transversely curved sections which are substantially semi-cylindrical in shape. This anode/cathode geometry is actually preferred for cylindrical housings. The curved electrodes may be made from laser quality reflective aluminum foil about 200 microns in thickness. Such electrodes have a current tolerance of approximately 100 mA of direct current in the PAGD regime and are destroyed by disruptive slippage into arc discharge with as little as 900 watts of applied power. Curved electrodes of press-formed aluminum plate are therefore preferred over curved electrodes made from aluminum foil.

The following examples of tests conducted with discharge tubes 50 used as pulse generators illustrate the character and performance of such pulse generators.

EXAMPLE 6

Volt-ampere Characteristics of a Pulse Generator

The tests described in this example were conducted with a pulse generator 50 (device #1) constructed with H34 aluminum flat plates (128 cm.sup.2 area) set 5 cm apart, and equidistantly from a continuous axial probe 62 in a vacuum which measured 10.sup.-6 Torr at time of seal off. FIG. 2, already discussed above, shows that under conditions of a positive, constant DC voltage applied to the anode 56 of this device, the volt-ampere curve for both breakdown potential (Vb, shown as open squares) and for the minimum discharge potentials (Vs, or VAD sustaining potential and Vx, or extinction PAGD potential, both shown as closed circles) disclose two regions or regimes in the operation of this device, a region of pulsed AGD which spanned from about 10 mA to about 150 mA RMS (with an applied maximum of 15 mA DC average), and a region of VAD at RMS current values greater than 250 mA. PAGD current data was derived from peak pulse RMS values and VAD RMS current data was obtained at steady-state. Within the range of the pulsed AGD, the Vb values were high and plateaued at about 850 volts; Vb values for the VAD regime were generally lower than those of the PAGD and could be raised by an increase in available current.

A PAGD regime could also be equally identified when the supplied DC voltage was negative and applied to the same cathode plate 54 (see FIG. 18), for both PAGD and VAD, Vb and Vx values (closed and open squares, respectively) at comparable transduced pulse RMS currents. Utilizing a 10-fold higher direct current power supply, also earth-grounded at the centertap but having a parallel supply capacitance of 55 mfd and a slow voltage recovery rate (ie. less than 200 V/sec), the same pulse generator 50 (device #1) yielded 10.times. higher peak PAGD RMS currents (2 A vs. 200 mA) than were obtained under the same conditions and with the same power supply by a positive applied voltage of equal magnitude. These findings suggest that, at high applied direct currents, there is a strong asymmetric response of the pulse generators 50 (larger PAGD RMS current values with cathodic tension than with comparable anodic tension) with respect to the sign of the plate polarization in reference to earth-ground.

It is also apparent that the field emission responsible for the PAGD regime does not obey the Fowler-Nordheim VAD region law (see FIG. 20): whereas the VAD graph has the expected negative slope, the slope of the PAGD graph is positive, contrary to predictions by the Fowler-Nordheim VAD region law. This constitutes strong evidence for the existence of auto-electronic emission discharges that do not obey the behaviour predicted by the Fowler-Nordheim field-emission theory, the discharges occurring at much lower currents than predicted by that theory.

EXAMPLE 7

Pulse Count Rates in the PAGD Region

Two pulse count studies were done: a first at low applied direct currents (<1.5 mA) and a second at mid to high applied direct currents (1.5 mA to 200 mA). Peak pulse RMS currents during the second study were as high as 2 A.

At low currents, using the pulse generator 50 (device #1) assembled with H34 aluminum plates and ballasted with a 1 Mohm resistor and a lower pulse amplitude detection cut-off at less than 25V, the pulse per minute counts at the axial probe were observed to increase as the anode-supplied voltage (and the current, not illustrated), was incremented from 300 V to 500 V. At higher voltages the pulse count plateaued at a somewhat depressed level. Conversely, utilizing a pulse generator (device #2) assembled with Alzak plates in an identical vacuum at seal off (10.sup.-6 Torr), the pulse counts increased with applied voltage up to a maximum voltage applied, the maximum pulse count being about 9 times higher than observed with device #1. Reducing the ballast resistance increased the pulse rate of device #1 to a maximum of 1000 pps, or 60,000 PPM with a 0.125 ohm resistor, and increased the pulse rate of device #2 to 4000 pps or 240,000 PPM. Analysis of the pulse signals with an oscilloscope showed that, in both instances, the observed CPM values at the axial probe 62 effectively corresponded (about 1:1) to the PPM values at the cathode 54, under these conditions for both devices #1 and #2.

At currents higher than 1.5 mA, when the PAGD regime is fully active, the inverse phenomenon was observed: i.e. the pulse rates increased with a decrease in the value of the extinction voltage (Vx). They also increased proportionally to the transduced pulse RMS current. This was observed for both positive and negative polarizations of the `vacuum`, with pulse generator 50 (device #1) Under these conditions and with a 1 Mohm ballast resistor, rates of 113-124 pps were measured, the limiting factor being the recovery time of the voltage regulation of the power supply as the current drain increased. This phenomenon was exaggerated when no ballast was employed and the largest peak pulse currents were observed. With faster recovery power supplies capable of delivering the same or higher input currents (and having the same large value of capacitance in parallel with the plates) much higher pulse rates (greater than 1,000 pps) could be obtained, along with larger peak pulse RMS currents.

EXAMPLE 8

Detection of the PAGD Region in the Pulse Generator as a Function of Decreasing Pressure

Argon pumpdown tests were conducted to determine whether and when the PAGD region of the discharge was apparent utilizing comparably low voltages (up to 2.5 kv). These tests were performed with both the diffusion pump off and on. FIG. 21 shows a typical curve of the variation of the sustaining/extinction voltages at the plates with decreasing pressure at the rotary pump, from breakdown (at 860 VDC) to glow extinction, for all four pulse generators 50 examined (device #'s 3 to 6), which were assembled with H34 aluminum plates having different electrode areas: device #3, 16 cm.sup.2 (small closed squares); device #4, 64 cm.sup.2 (open circles); device #5, 128 cm.sup.2 (open squares); device #6, 128 cm.sup.2 (large closed squares). Each pulse generator 50 had the same gap distance of 5.5 cm and was assembled with the same volume of glass envelope. Devices #3 to 5 were evacuated simultaneously and an identical average direct current of 1 mA was applied to each separately, using comparable power supplies ballasted with a 1 Mohm resistor. Device #6 was evacuated in a separate test, under the same pumpdown conditions and at the same applied potential of 860 VDC at breakdown, but was subjected to a 100-fold higher, average direct current of 500 mA. It is readily apparent that the continuously varying, sustaining/extinction voltage curves shown in FIG. 21 are analogous to the Paschen gas breakdown voltage curve and  that throughout most of the voltage range all three low current curves are parallel. Independent determinations of the low current breakdown voltage curves for all three pulse generators 50 (devices #3 to 5) showed the exact same relation for all three curves as observed for the sustaining/extinction voltage curves (results not shown). The differences between the electrical discharge regimes observed as a function of decreasing pressure are most apparent in the larger plate area pulse generator 50 (device #5). The three regions of the discharge, the transitional glow, the normal glow and the pulsed abnormal glow, are clearly distinguishable for that device (see FIG. 21). In the transitional region discharge (TRD), the cathode glow is of minimal point-like size and rapid oscillations of the striations of the plasma positive column originate quasi-sinusoidal, dampened sinusoids, ramp-like or noise-like waveforms associated with sporadic, small amplitude (2 to 15 volts), pulsed auto-electronic emissions. In this region the voltage tends to fall, while oscillating erratically at first. As the pressure further decreases, there follows a stable normal glow discharge (NGD) region, where conduction of different current across the vacuum pre-empts the possibility of auto-electronic emission the lowest voltages are observed in this region. After the recession of the positive column and upon glow saturation of the plate areas, just as the cathode glow is beginning to recede (pre-Cooke's `post-cathodic` phase), the intense, large amplitude (>100 V), pulsed auto-electronic emission characteristic of the PAGD regime emerges. In this region, the voltage tends to climb until extinction occurs before the maximum voltage of 860 V is again attained. In the other two devices, the borders of the discharge regimes are blurred. In device #3, the low emissions intensity, small amplitude auto-electronic develop into a few high intensity, large amplitude emissions, as they decrease in frequency and with considerable overlap; the PAGD and NGD regimes are also mostly mixed, until lower pressures of the order of 0.01 Torr are attained, at which point the PAGD regime functions alone at low frequency. In device #4, the NGD regime can be better distinguished from the TRD, and the PAGD from the NGD, but high intensity, large amplitude auto-electronic emissions occur early on in the NGD region as the glow saturates the plates faster than for device #5. There is a dual effect on increasing the average applied direct current 100-fold (device #6, large closed squares, shown in FIG. 21): the entire ascending arm of the voltage curve is displaced upward in the pressure scale and the distribution of the voltage variation is compressed. The high applied direct current also abrogates the two discharge regions adjacent to the PAGD. From breakdown to extinction, the regime of the discharge is solely that of the PAGD, the positive column of the discharge weakening with the decreasing pressure. However, if the cathode is hot enough, a quasi-thermionic `post-cathodic` glow may also briefly occur after the PAGD regime and before glow extinction.

FIG. 22 shows the pulse rates for the observed intense large amplitude, auto-electronic emissions characteristic of the PAGD regime, which correspond to the voltage curves for devices #3 to 5 obtained above as described for FIG. 21. In all three devices, the PAGD regime first appeared mixed together with the NGD regime in the form of pulses that perturbed the steady-state glow, the pulses increasing in frequency with the decreasing pressure until a maximum pulse rate was attained.

In FIG. 23, the effect on the PAGD regime of increasing the current 500-fold (from 1 to 500 mA), while keeping the potential constant using the same 128 cm.sup.2 plate area pulse generator 50 (device #6) during two other separate evacuations with the rotary pump, is shown. The higher current displaces the PAGD region upward in the pressure scale, just as was observed in the ascending arm of the voltage curve (see FIG. 21). The displacement inducted by the applied high current occurs over a pressure range where, at low current (1 mA) and with the same applied potential at breakdown, some weak, low-amplitude, pulsed auto-electronic emissions are observed during the TRD.

The effect of increasing the starting DC voltage at breakdown by 1.75-fold (from 860 to 1507 VDC) was observed using device #3 in two separate tests. The increased current displaced the PAGD upper pressure limit downward in the pressure scale, in opposition to the current effect and it also increased the frequency of the intense, large amplitude, auto-electronic emissions by a factor of about 8.8.

Using the same applied low direct current and potential magnitude at breakdown (860 VDC) described for the tests represented in FIGS. 21 and 22, pumpdown of the three different plate area pulse generators 50 (each having interelectrode distances of 5.5 cm) was performed with the oil diffusion pump on. While the effect of increasing the plate area under these conditions remained the same, i.e. lowering the pressure for the same sustaining/extinction potential and displacing the PAGD region to regions of higher vacuum, there was a noticeable difference compared with the same test done with the rotary pumpdown: i.e. the extinction pressure was greatly extended downward in the pressure scale for all devices, and, consequently, the PAGD region was greatly expanded into the medium to high vacuum ranges. A 128 cm.sup.2 plate area pulse generator 50 with 5.5 cm gap, (devices #11 and 12) typically reached PAGD extinction at 5*10.sup.-5 Torr, though its peak pulse rate remained basically unchanged. This overall displacement of the PAGD phenomenon to higher vacuum regions under conditions of oil diffusion evacuation may well be due to the migration of very low vapour pressure oil molecules to the tube ends (despite the baffle and the cooling trap) and their interaction with residual gas molecules in the electrical field of the devices. With the diffusion pump on and voltages progressively increasing up to 2.5 kV with decreasing pressure, the PAGD regimes in these pulse generators 50 operated from 10.sup.-3 to 10.sup.-5 Torr. Typically a 128 cm.sup.2 H34 aluminum plate pulse generator 50 (5.5 cm gap) will operate in the PAGD regime at 2*10.sup.-5 Torr, with an applied voltage of 2.2 kV and at a pulse rate of 30 pps. With higher vacua (<10.sup.-5 Torr) and voltages, the `post-cathodic` PAGD gives way to the production of cathode rays and very weak x-rays. From several such diffusion pumpdown tests it was concluded that the PAGD was facilitated by the use of Alzak electrode material and, as it will be shown in Example 9, by larger plate areas.

EXAMPLE 9

The Effect of the Plate Area on the PAGD Characteristics during Pumpdown

The effect of increasing the plate area of the cathode 54 and anode 56 of a pulse generator 50 was tested by two methods: 1) using a pumpdown method of varying the vacuum with a rotary pump (as explained below) and 2) using sealed housings 52, 64 enclosing a vacuum of 2*10.sup.-6 Torr obtained with the diffusion pump (see Example 10).

The results from the first test is shown in FIGS. 21 and 22, for the pulse generators 50 stimulated with low (1 mA) direct currents, at the same starting potential of 860 VDC at breakdown. A comparison indicates that the effect of increasing the plate area in pulse generators 50 having the same gap distance, and thus the same pd value (pressure, in Torr, multiplied by interelectrode gap distance, in cm), and the same volume, is to depress the voltage, particularly in the NGD and PAGD regions and to displace the auto-electronic pulsed emission characteristic of the PAGD regime to a higher vacuum range. The peak frequency of PAGD for each given area is also attained, in each case, at a vacuum that increases proportionately to the order of increasing area (16.fwdarw.64.fwdarw.128 cm.sup.2) as does the magnitude of the peak frequency of PAGD for a given gap distance. The distribution of PAGD frequencies also narrows its characteristic mode with the larger area plates, by displacing an upper pressure limit to lower pressure regions, the most significant shift in this respect being from the 64 to the 128 cm.sup.2 devices (FIG. 12, open circles vs. open squares). This distribution compression shift corresponds to a better definition between the NGD and the PAGD regimes afforded by the pulse generator 50 with the largest plate area employed (128 cm.sup.2), as discussed above in Example 8. Moreover, in accordance with Paschen's law, the observed area-dependent voltage reduction effect cannot be explained, inasmuch as the voltage is predicted to remain the same as long as the product pd is constant even if the plate area increases. Since the interelectrode gap distance was constant for all devices and as the pumpdown was also performed simultaneously, it is apparent that there is an electrode plate area effect which is not accounted for by Paschen's law. The observed plate area effect appeared to have an effect opposite to current and in the same direction of increasing potential, as it displaced the PAGD region downward in the pressure scale and increased the PAGD frequency. In addition, an increase in area also reduces the magnitude of the potential. From the results obtained, it is apparent that an increase of 1.75 fold for a given breakdown potential of a 16 cm.sup.2 pulse generator yields the same pulse rate (about 60 pps) as does an 8 fold increase in plate area for the same volume housing (52, 64), but requires a lower pressure.

A comparison of breakdown order and pressure, as well as of peak pps values and peak pps conditions carried out as a function of plate area for the pulse generators 50 (devices #'3 to 5) represented in FIGS. 21 and 22, showed that the pulse generator 50 with the largest plate area, which was the first to undergo breakdown (during six separate tests) at the highest pressure of 3 Torr, yields an 8 fold higher PAGD rate than the pulse generator 50 with the smallest plate area of 16 cm.sup.2, at the lowest pressure (the pressure is 24 times lower than that of the 16 cm.sup.2 device). This peak pps rate occurs, however, at a voltage which is about 9.5% greater for the pulse generator 50 with the largest plate area. These results suggest that a larger plate area promotes breakdown at higher pressures (i.e. the breakdown pressure decreases inversely to the order of increasing plate area) and supports lower sustaining/extinction voltages.

In conclusion, the effect of increasing the plate area of pulse generators stimulated with the same starting voltage and the same current is to: 1) shift the breakdown pressure upwards, 2) depress the working voltage, 3) increase the pulse rate both in the TRD and the PAGD regions, 4) shift the PAGD region downwards in the pressure scale and segregate the discharge regimes more clearly as a function of decreasing pressure. These observations also explain why the pulse generators with smaller plate area shift the PAGD up in the pressure scale, as an increase in current does. Effectively, a smaller plate area not only concentrates the lines of electrostatic force in a vacuum, but it also increases the current density per unit area, with the consequent glow saturation of the plates, necessary for the abnormal glow discharge region to be attached, occurring earlier on during pumpdown, than for pulse generators with larger plate areas.

EXAMPLE 10

The Effect of Plate Area on the PAGD Characteristics of Pulse Generators Enclosing a High Vacuum

The second method used to test the effect of increasing the electrode plate area in the design of a pulse generator 50 made use of glass housings 52 enclosing a final vacuum of 2*10.sup.-6 Torr obtained with a diffusion pump on. These tests were performed with high direct currents (200 mA to 1 A). All pulse generators tested (devices #'s 7 to 13) had an interelectrode gap distance of 5 cm, enclosed the same volume and the same vacuum, and were assembled at H34 aluminum plates having plate areas which varied by an area factor of k.sub.A =2, namely: 64, 128 and 256 cm.sup.2. Originally the test was performed with a series with a k.sub.A = 2.sup.2 factor, the plate areas being described by 2.sup.4, 2.sup.6, 2.sup.8 or 16, 64 and 256 cm.sup.2. However, at a seal off vacuum of 2*10.sup.-6, the first two pulse generators 50 of this series (16 and 64 cm.sup.2, devices #'s 7 to 10) remained unresponsive (no signs of discharge). Even when 3.3 kV was applied, one of the 64 cm.sup.2 pulse generators showed only a faint glow (also see discussion of results for groups #1 and #4 of Table 5 below). The results for the k.sub.A =2 series indicate that when the current, the interelectrode distance and the pressure are all kept constant, the breakdown potential (Vb) for the PAGD decreases with an increase in plate area. For the largest plate area tested (256 cm.sup.2), the PAGD breakdown (287 V) and extinction (Vx=284 V) voltages practically coincide, suggesting that larger areas might depress both Vb and Vx still further. These results were recorded under identical conditions of applied direct current (200 mA), of peak pulse RMS current and of pulse frequency (20 pps) using an earth-grounded centertap power supply with both positive and negative voltages applied simultaneously to the respective plates. Under the same conditions of applied total power same starting voltage, but higher applied direct current because of their lower sustaining/extinction voltage), three pulse generators 50 built with Alzak plates having areas of 64, 78 and 128 cm.sup.2 respectively were tested with the same power supply.

These pulse generators conduct 5-fold higher DC currents, transduce 3-fold higher peak pulse RMS currents and yield a 20 to 30-fold increase in pps (from 20 to 600 pps) at similar field strengths, when compared with the results obtained using hardened aluminum plates.

A comparison of pulse counts at the axial probe 62 (see FIGS. 18 and 19) in pulse generators 50 and the pulse counts at the cathode 54 showed that the axial probe 62 accurately reflects interelectrode events. This correspondence was confirmed using oscillographic analysis of the probe waveform, which showed it to be functionally equivalent to that measured at the cathode 54.

Typically, for a closed high vacuum pulse generator 50 with a plate area of 128 cm.sup.2 and an interelectrode gap of 5 cm, a breakdown voltage of 668 volts, an average applied current of 500 ma, and at 200 pps, the pulse amplitude is more than 300 volts. Under rotary pumpdown conditions and for an identical pulse generator, the pulse amplitude (encompassing both positive and negative components, the latter being the prominent value) increases with decreasing pressure, from 60 volts at about 0.5 Torr (with 5 mA DC) to >300 volts at 0.008 Torr. In the closed high vacuum pulse generator with H34 plates having an area of 128 cm.sup.2 (device #1), higher resolution oscillographs taken at the axial probe 62, show that the negative component precedes the positive reversal and has a typically higher amplitude (140 V vs. 80 to 120 V, respectively, for example). Clearly, upon an abnormal glow discharge pulse, the recovery of the field strength within these pulse generators overshoots a `closed switch state` (where the current I.about.O) and results in a net flow of positive charge past the probe, towards the cathode (which is the floating ground reference level for these measurements).

EXAMPLE 11

Effect of Capacitance on PAGD Rate

Using the same breakdown voltage of about 668 VDC, the effect of varying the capacitance of the power supply, set in parallel with the pulse generator (device #1), on the frequency of PAGD production was determined while maintaining all other variables constant (interelectrode gap, plate area, applied voltage and current levels). Linear regression shows that, under these conditions, the PAGD frequency is increased by lower capacitances. The log slope indicates that the pps rate is doubled as the capacitance decreases by 2/3 rds. Measurements were also taken of the `non-dynamic` capacitances of pulse generators with H34 aluminum plates having different plate areas. These were insignificant when compared with the parallel capacitances used in the power supply , used in the tests, and were observed to vary in accordance with the dielectric law, i.e. doubling the plate area doubled the capacitance. This can be seen in the Table below:
    ______________________________________
    Plate area:         Capacitance:
    ______________________________________
     64 cm.sup.2        1*10.sup.-12 F
    128 cm.sup.2        2.05*10.sup.-12 F
    256 cm.sup.2        4.1*10.sup.-12 F
    ______________________________________

Optimum Arrangement and Geometry:

Prolonged operation of the pulse generators 50 has provided the geometries for eliciting PAGD production including:

1) It is advantageous if the discharge does not wander to the back of the anode 56/cathode 54 and this is facilitated by using semi-cylindrical anode 56/cathode 54 in cylindrical housings 52 and flat anode 54/cathode 56 (rectangular, square or circular) in parallelepiped-shaped housings. However interelectrode gap tests are best done with flat plates which assure an homogeneous potential. Moreover, the semi-cylindrical electrodes are best made of hardened aluminum, at least 0.5 to 1 mm thick, and this requires forming them to the right curvature, given that foil alternatives are not resistant to the deleterious effect of high-current PAGD transduction at very high frequencies and do not withstand disruptive VAD discharges. Nonetheless, a semi-cylindrical electrode configuration in a housing 52 makes the sheaths (where ionic recombination occurs during glow discharge) near the electrodes and the housing wall coincide, and this can be highly advantageous for sustaining PAGD production. The same applies to flat plates in flat surface parallelepiped housings.

2) The most effective axial probe 62 is either a single half-length rigid rod or a pair of axial probes 62 separated at the center of the pulse generator 50 by a gap of more than 1 cm, 4-6 cm being optimum. Whereas an axial wire will perform satisfactorily as a probe 62, the rigid rod has the advantage of not yielding to a direct mechanical transduction of the electrodynamic force effected upon it by the discharge or to force created by the acquisition of a constant space charge. A split axial probe 62 facilitates the exciter function and assures PAGD operation by preventing a formation of a stable axial space-charge at high-current operation.

3) A cooling coil (made of rubber, polymer, glass or copper tubing) surrounding housing 52 is useful to counterbalance the heating of the anode 56/cathode 54 which promotes the production of semi-thermionic VAD channels and even thermionic normal glow discharges, specifically at applied currents of more than 200 mA during PAGD operation. A coolant pipe system that weaves through the plates can also be used for this purpose, in which case flat plates are preferred.

4) Larger anode 56/cathode 54 surfaces are required as the interelectrode gap is increased. And inversely, larger anode 54/cathode 56 surfaces operate best (i.e. require the lowest applied voltages) if larger interelectrode gaps are used; however, the breakdown voltage also increases with larger interelectrode gaps.

5) One of the limitations of these pulse generators stems from their continuous operation at high applied currents and from eventual slippage into the VAD regime, both of which promote a deposit of sputtered metal atoms on the inner walls of the housing 52 thereby making them conductive. In order to minimize this problem, electromagnets may be wound longitudinally over the housing 52 (one at each end), to limit the dispersion of the discharge vortices.

Factors Affecting PAGD Production:

It is apparent that several factors affect PAGD production namely: cold cathode work function, voltage, current, parallel capacitance, gas fill, pressure, geometry plate area and interelectrode gap distance. Except for capacitance at the high end of the scale, each of these factors affect the high and low limits of the PAGD, for any given set of conditions. Heretofore, factors such as plate area in vacuum tubes have not been previously identified as factors which affect the breakdown field values and the sustaining/extinction potentials of a glow or an arc discharge. This suggests that the observed auto-electronic field emission in the PAGD regime is a function of physical factors which to date have been unrecognized. It further suggests that field emission is not a property exclusive to the VAD, i.e. that it is also a property of the pulsed operation of an abnormal glow discharge in low to very high vacua.

The present pulse generators 50 provide an optimal design capable of transducing high peak pulse currents at very low field strength, over a wide range of frequencies with minimal slippage of the PAGD operation into either the NGD or the VAD regimes.

In conclusion, we have disclosed a series of low to very high vacuum pulse generators which support the production of PAGDs. In testing these devices we have shown that:

the low field strengths and typical low emission current densities observed in the PAGD regime are not predicted by any existing field emission or space-charge theories;

the PAGD regime responds asymmetrically to the polarity of the applied voltage at high applied currents;

at low applied currents, the PAGD pulse rate increases with the applied voltage and the current up to an observed plateau;

at mid to high applied currents, the PAGD pulse rate increases with an increase in current and with a lowering of the extinction potential;

the PAGD pulse rate also varies with the composition of the cathode material (the pulse rate is promoted by materials having a low work function) and increases with a decrease in pressure, during pumpdown, to a maximal peak rate, thereafter either diminishing to the point at which the discharge extinguishes or gives way to x-ray production (depending on the magnitude of the applied potential);

larger area plates lower the field strength values needed to elicit comparable PAGD production, displace the PAGD region downward in the pressure scale and increase the peak PAGD rate;

higher power supply capacitances slow down the PAGD rate.



US Patent # 5,449,989
US Cl. 318/558 ~ September 12, 1995

Energy Conversion System

Paulo N. Correa & Alexandra N. Correa

Abstract ~

An energy conversion device includes a discharge tube which is operated in a pulsed abnormal glow discharge regime in a double ported circuit. A direct current source connected to an input port provides electrical energy to initiate emission pulses, and a current sink in the form of an electrical energy storage or utilization device connected to the output port captures at least a substantial proportion of energy released by collapse of the emission pulses.

Current U.S. Class: 318/558; 313/581; 315/111.21; 315/111.31; 315/171; 315/173; 327/533; 327/601
Intern'l Class:  H03K 003/37
Field of Search:  318/558,727 313/306,581 315/84.51,111.01,111.21,111.31,160,171,173,187,188,193,200 R,207 328/59,60,61,69,70,85,208,219,220,225,249,250,251,260,264 363/116,117

References Cited ~
U.S. Patent Documents:
3,205,162 ~ Sep., 1965 ~ MacLean.
3,471,316 ~ Oct., 1969 ~ Manuel.
3,705,329 ~ Dec., 1972 ~ Vogeli.
3,801,202 ~ Apr., 1974 ~ Breaux.
3,864,640 ~ Feb., 1975 ~ Bennett.
3,878,429 ~ Apr., 1975 ~ Iwata.
4,009,416 ~ Feb., 1977 ~ Lowther.
4,128,788 ~ Dec., 1978 ~ Lowther.
4,194,239 ~ Mar., 1980 ~ Jayaram, et al.
4,443,739 ~ Apr., 1984 ~ Woldring.
4,489,269 ~ Dec., 1984 ~ Edling, et al.
4,527,044 ~ Jul., 1985 ~ Bruel, et al.
4,772,816 ~ Sep., 1988 ~ Spence
4,896,076 ~ Jan., 1990 ~ Hunter, et al.
5,126,638 ~ Jun., 1992 ~ Dethlefsen.

Other References:
Tanberg, R. "On the Cathode of an Arc Drawn in Vacuum", (1930), Phys. Rev., 35:1080.
Kobel, E. "Pressure & High Vapour Jets at the Cathodes of a Mercury Vacuum Arc", (1930), Phys. Rev., 36:1636.
Aspden, H. (1969) "The Law of Electrodynamics", J. Franklin Inst., 287:179.
Aspden, H. (1983) "Planar Boundaries of the Space-Time Lattice" Lettere Al Nuovo Cimento, vol. 38, No. 7, pp. 243-246.
Aspden, H. (1980) "Physics Unified", Sabberton Publications, pp. 14-17, 42-45, 88-89, 190-193.
Pappas, P. T. (1983) "The Original Ampere Force and Bio-Savart & Lorentz Forces", Il Nuovo Cimento, 76B:189.
Graham, G. M. & Lahoz, D. G. (1980) "Observation of Static Electromagnetic Angular Momentum in Vacuo", Nature, vol. 285, pp. 154 & 155.
Sethlan, J. D. et al., "Anomalous Electron-Ion Energy Transfer in a Relativistic-Electron-Beam-Plasma" Phys. Rev. Letters, vol. 40, No. 7, pp. 451-454 (1978).

Description ~

BACKGROUND OF THE INVENTION

1. Field of the Invention

This invention relates to energy conversion circuits utilizing discharge tubes operating in the pulsed abnormal glow discharge (PAGD) regime.

2. Review of the Art

Such discharge tubes and circuits incorporating them are described in our copending U.S. patent application Ser. Nos. 07/922,863 and 07/961,531. The first of these applications discloses discharge tube constructions particularly suited for PAGD operation, and the second discloses certain practical applications of such tubes, particularly in electric motor control circuits. The review of the art contained in those applications is incorporated herein by reference, as is their disclosure and drawings.

It is known that there are anomalous cathode reaction forces associated with the cathodic emissions responsible for vacuum arc discharges, the origin and explanation of which have been the subject of extensive discussion in scientific literature, being related as it is to ongoing discussion of the relative merits of the laws of electrodynamics as variedly formulated by Ampere, Biot-Savart and Lorentz. Examples of literature on the subject are referenced later in this application.

SUMMARY OF THE INVENTION

The particular conditions which prevail in a discharge tube operated in the PAGD regime, in which a plasma eruption from the cathode is self-limiting and collapses before completion of a plasma channel to the anode gives rise to transient conditions which favour the exploitation of anomalous cathode reaction forces.

We have found that apparatus utilizing discharge tubes operated in a self-sustaining pulsed abnormal glow discharge regime, in a double ported circuit designed so that energy input to the tube utilized to initiate a glow discharge pulse is handled by an input circuit substantially separate from an output circuit receiving energy from the tube during collapse of a pulse, provides valuable energy conversion capabilities.

The invention extends to a method of energy conversion, comprising initiating plasma eruptions from the cathode of a discharge tube operating in a pulsed abnormal glow discharge regime utilizing electrical energy from a source in a first circuit connected to said discharge tube, and capturing electrical energy generated by the collapse of such eruptions in a second circuit connected to said discharge tube.

SHORT DESCRIPTION OF THE DRAWINGS

The invention is described further with reference to the accompanying drawings, in which:

[ Figures open on a new page ]

FIG. 1 shows variation of applied DC current and pulse AC rms currents characteristic of a low current PAGD regime, as a function of decreasing pressure, for a 128 cm.sup.2 H34 aluminum plate pulse generator having a 5.5 cm gap length and being operated in the single or plate diode configuration of FIG. 11A, at .sup..about. 600 VDC.

FIG. 2 shows variation of applied DC current and AC rms currents of a high current PAGD regime, as a function of the decreasing pressure, for a device identical to that of FIG. 1, and operated at the same potential.

FIG. 3 shows PAGD rate vs. pulse generator cathode temperature as a function of the time of continuous PAGD operation, for a pulse generator with 64 cm.sup.2 plates having a 4 cm gap distance, operated at VDC = 555 (av) and R1 = 600 ohms (see FIG. 9).

FIG. 4 shows PAGD frequency variation with time, for 18 successive spaced one-minute PAGD runs for a pulse generator with 128 cm.sup.2 plates, and a 5.5 cm gap distance, operated at VDC=560 (av) and R1 = 300 ohms.

FIG. 5 shows variation of the PAGD frequency in pulses per minute (PPM) with increasing charge of a PAGD recovery charge pack (see FIG. 9), as measured in terms of the open circuit voltage following 15 minutes of relaxation after each one minute long PAGD run, repeated 18 times in tandem, under similar conditions to FIG. 4.

FIG. 6 shows volt amplitude variation of continuous PAGD at low applied current, as a function of decreasing air pressure, for a 128 cm.sup.2 plate area device, gap length=5 cm; (DCV at breakdown = 860).

FIG. 7 shows volt amplitude variation of continuous PAGD at high applied current as a function of the decreasing air pressure, for a 128 cm.sup.2 plate area device, gap length=5 cm; (DCV at breakdown = 860).

FIG. 8 is a schematic diagram of a first experimental diode (without C6) or triode PAGD circuit.

FIG. 9 is a schematic diagram of a preferred diode or triode PAGD circuit in accordance with the invention.

FIGS. 10A, 10B and 10C are fragmentary schematic diagrams showing variations in the configuration of the circuit of FIG. 9.

FIG. 11 is a modification of FIG. 9, in which an electromagnetic machine, in the form of an electric motor, is connected into the circuit as an accessory electromechanical arm.

FIG. 12 shows a further development of the circuit of FIG. 9, permitting interchange of driver pack and charge pack functions.

FIG. 13 shows open circuit voltage relaxation curves for battery packs employed in tests of the invention, respectively after pre-PAGD resistive discharge (DPT1 and CPT1), after a PAGD run (DPT2 and CPT2) and after post-PAGD resistive discharge (DPT3 and CPT3).

FIG. 14 shows an example of negligible actual power measurements taken immediately before or after a PAGD run, showing both the drive pack loss and the charge pack gain in DC Watts; DP resistance = 2083 ohms; CP resistance = 833 ohms.

FIGS. 15A and 15B show resistive voltage discharge curves for two separate lead-zero gel-cell packs utilized respectively as the drive and the charge packs; load resistances employed were 2083 ohms across the drive pack (FIG. 15A) and 833 ohms across the charge pack (FIG. 15B).

FIG. 16 shows resistive discharge slopes for a drive pack before and after a very small expenditure of power in providing energy input to a PAGD run; R = 2083 ohms.

FIG. 17 shows resistive discharge slopes for a charge pack before and after capturing energy from the collapse of PAGD pulses in the same test as FIG. 15; R = 833 ohms.

FIG. 18 shows resistive discharge slopes for a drive pack before and after a very small expenditure of power in providing energy input to a PAGD run in a further experiment; R = 2083 ohms.

FIG. 19 shows resistive discharge slopes for a charge pack before and after capturing energy from the PAGD run of FIG. 18; R = 833 ohms.

FIG. 20 shows an example of operational measurements taken videographically during a 10 second period for both the power consumption of the drive pack (PAGD input) and the power production captured by the charge pack (PAGD output); the two values are also related by the expression of percent breakeven efficiency.

FIG. 21 shows variation of PAGD loaded voltage of a drive pack (in squares) compared with the PAGD charging voltage of the charge pack (in circles), during more than 1 hour of continuous PAGD operation.

DESCRIPTION OF THE PREFERRED EMBODIMENTS

The basic PAGD function and the construction of discharge tubes specifically designed for PAGD operation are described in our corresponding copending applications Nos. 07/922,863 (the '863 application) and 07/961,531 (the '531 application). For purposes of the experiments described below four aluminum H34 plate devices (one with 64 and three with 128 cm.sup.2 plate areas) and three aluminum (H200) plate devices (one with 64 and two with 128 cm.sup.2 plate areas), with interelectrode gap lengths of 3 to 5.5 cm, were utilized at the indicated vacua, under pumpdown conditions and with either air or argon (ultra high purity, spectroscopic grade 99.9996% pure) constituting the residual gas mixture. The pumpdown conditions were as described in the '863 application. Some experiments were performed with the tubes under active evacuation, at steady-state conditions, while others utilized sealed devices enclosing the desired residual gas pressures.

The circuit designs utilized in the various experiments to be described are set out further below, and represent further developments and extensions of the circuits set forth in the '531 application.

Test equipment utilized was as follows:

An Edwards (trade mark) thermocouple gauge (TC-7) was employed for the determination of pressure down to 1 micron of mercury (0.001 Torr).

Banks of Beckman (trade mark) rms multimeters 225 and 330 (30 and 100 kHz bandwidths, respectively) were utilized for all current measurements.

Frequency meters capable of discriminating events up to 0.1 nanosecond apart, and having adjustable amplitude windows, were used. Direct analysis on a Tektronix (trade mark) dual-trace, storage scope (Model 549) was also carried out for both parameters.

Split-phase, single-phase and two-phase motors were employed, of the synchronous, induction and universal types, as previously described in the '531 application, in the accessory electromechanical arm that may be coupled to the power producing circuit described in the present application.

Large banks of 12 V, 6 Ah lead-acid gel cells (Sonnenschein (trade mark) A212/6S) were utilized either as power sources (designated as drive packs) or as accumulators of the energy (referred to as charge packs) captured by the test circuits. Charge packs made of rechargeable 9 V NiCad or of nominally nonrechargeable C-Zn or alkaline batteries were also utilized.

PAGD emission areas were determined by metallographic examination of a series of craters produced by PAGDs in clean H34 cathodes, under a metallurgical Zeiss (trade mark) standard 18 microscope equipped with an epi-fluorescent condenser, very high power apochromatic objectives and a 100 W mercury lamp. For best results a focusable oblique source of light (12 V halogen) was also added to the incident light.

Following our low and high applied current studies on PAGD production as set forth in the '863 application, we noticed that the AC rms value of the component associated with each abnormal glow discharge pulse varied nonlinearly with the magnitude of the applied current. We originally noted the existence of a current induced shift of the entire PAGD region upward in the pressure scale: while the PAGD regime became more clearly defined as the applied constant DC was increased, the pressure required to observe the PAGD increased two to three orders of magnitude. In the course of these rarefaction studies we found that, at applied currents of 1 mA or less, the rms value of the different AC waveforms associated with the consecutive regimes of the discharge (TRD.fwdarw.NGD.fwdarw.AGD+PAGD) was, by more than half log, inferior to the value of the applied DC current, during the first two regimes (TRD and NGD) and reached a value equivalent to the applied current with the onset of spontaneous PAGD, at pressures <0.1 Torr (see FIG. 1); however, in the downward tail of the PAGD regime (down to 3*10-3 Torr), the AC rms current component of each PAGD again decreased to more than half log of the intensity of the applied DC value, in a manner proportional to the log of the decreasing pressure. In stark contrast, at high applied currents of .sup..about. 500 mA, and aside from the high current-induced upward shift in pressure of the PAGD regime (to the point that the compression of the previous regimes on the pressure scale results in their suppressing, as was the case in the present example), the AC rms component associated with each pulse (see closed circles, FIG. 2) is, from onset of the discharge at .sup..about. 8 Torr, greater in magnitude than the value of the applied current (open circles, FIG. 2). Under the conditions described, the distribution of the field current associated with each pulsed abnormal glow discharge approached (on a linear Y axis; not shown) an unimodal gaussian distribution with the pressure peak at .sup..about. 1 Torr, and a corresponding observed maximum of 7.5.times. higher AC rms values than the applied DC values.

We have previously described in the '863 application how the PAGD frequency is affected by several factors, namely: the magnitude of the parallel discharge capacitance, the value of the negative pressure for the relevant vacuum PAGD range, the magnitude of the applied potential, the magnitude of the applied direct current, the interelectrode gap distance and the area of the parallel plate electrodes. In the '531 application we have also described how the wiring configuration (plate diode versus triode) affects the PAGD frequency by adding tungsten autoelectronic emissions from the axial electrode, to those emissions from the plate. There are other factors which limit the PAGD regime of discharge and have also been discussed in the '863 application. The following data indicates their specific effect upon PAGD frequency.

In the data presented in Table 1, control of the frequency parameter for the circuit shown in FIG. 9 is by a ballast resistance R1 within a specific range of interest (.sup..about. 800-150 ohms, for Table 1 experimental conditions), and this in turn increases the applied current which, at "high current" values (i.e. >100 mA, as for Table 1 conditions), will drive the PAGD frequency up, as previously reported in the '863 application.

Table 2 shows the effect of the progressive displacement of a given frequency, chosen as 200 PPS, with the cumulative pulse count of the same device, in the plate diode configuration. This displacement of the same frequency (cf. group #'s 1-3, Table 2) onto higher pressure regions is shown to be promoted by the alteration of the work function of the PAGD emitting cathode, such as this is caused by the cumulative pulse count and resultant crater formation on the electrode surface. After the first million pulses, the anode facing cathode surface is completely turned over by emission sites, and this corresponds well to the threshold crossed by group #2, Table 2. Once the cathode surfaces are broken in, the rates shown in groups #3 and 4, Table 2, tend to remain constant. Originally we wondered whether this might be caused by the alteration of the electrostatic profile of the plasma sheaths at the periphery of the envelope, due to the mirroring deposits that result from the sputter of ions and trapped neutral atoms (from air gases or metallic vapor) associated with the autoelectronic emission mechanism (and from further emissions triggered in turn, by secondary ionic bombardment of the cathode with molecular species present in the plasma ball formed over the primary emission site). However, reversal of the plate polarity (firing the ex-anode as a crater-free cathode) for over a million counts, followed by re-reversal to the original polarity, the entire operation being performed in air as the residual gas substrate, led to the partial recovery of the original work function for as long as the test was run (1.5*10.sup.4 pulses), as shown by a comparison of groups #2,4 and 5, Table 2. From a metallographic examination of the surfaces of plates used solely as anodes, we have also concluded that prolonged PAGD operation has the effect, not only of cleaning the anode surface from surface films and adsorbed gases, as ionic bombardment promoted by electromagnetic induction coils does, but it also does more--it polishes the target surface and smooths it by a molecular erosive action. Observations of the surface of reversed cathodes, shows the same smoothing and polishing effects observed in exclusive anodes. Thus the recovery of the PAGD rates promoted by polarity reversal of the plates is not a function of the sputter-promoted mirroring deposits on the envelope wall, but a function of the actual work-function of the emitting cathode.

Another variable that interacts with the PAGD frequency is the molecular nature of the residual gas: Table 3 shows the differential frequency response of air with a halogen quencher, argon, for the same pulse generator employed in the tests of Table 2. It is apparent that argon obtains much higher rates of AGD pulsation for the same range of negative pressure, for the same "broken in" cathode, than does the air mixture. All these measurements were taken at cathode support-stem temperatures of 35.degree. C.

Time of operation is also a variable affecting the frequency and operating characteristics of the cathode, as it becomes expressed by the passive heating of the cathode, an effect which is all the more pronounced at the higher pressures and at the higher frequencies examined. Utilizing the triode circuit discussed in the next section, the pulse rate of a PAGD generator with 64 cm.sup.2 plates can be seen (see FIG. 3) to decrease, at a negative pressure of 0.8 Torr, from 41 PPS to the operating plateau of 6 PPS within 15 minutes of continuous operation, as the temperature of the cathode support increased from 19.degree. to .sup..about. 44.degree. C. As the temperature plateaus at .sup..about. 51.degree..+-.1.degree. C., so does the pulse rate at 6 PPS, for the remaining 48 minutes of continuous operation.

However, in order to confirm this time-dependent heating effect and threshold, we also performed the same experiment, utilizing the same circuit and the same negative air pressure, with twice as large a cathode area (128 cm.sup.2, which should take nearly twice as long to heat), being operated for 18 one-minute long continuous periods equally spaced apart by 15 minutes of passive cooling, with the cathode stem always at 19.7.degree. to 21.degree. C., room temperature at the start of each period. The results surprised us, inasmuch as they showed that for a larger area tube which takes longer to heat to the same temperatures at comparable rates of PAGD triggering, one could observe a much earlier frequency reduction (by half, within the first 5 minutes or periods of interrupted functioning) in the absence of any significant heating effect (<1.5.degree. C.) of the cathode (see FIG. 4). Repetition of these experiments has led us to conclude that, as shown in FIG. 5, the variable responsible for this repeatedly observed reduction in the PAGD frequency, when the PAGD operation sequence is systematically interrupted, is the state of charge/discharge of the battery pack (the charge pack) at the output of the triode circuit in question: the PPM rates in FIG. 5 decrease rapidly with the steepest rate of charging of the charge pack and the fastest recovery rate of its open circuit voltage; above a given state of charge, when the open voltage of the charge pack climbs more slowly (>340 V), in a log fashion, the PPM rate stabilizes at its plateau values.

Confirmation of the importance of the charge pack in the PAGD function of the present circuitry here considered, comes from the fact that the size (the number of cells) and the intrinsic capacitance of the charge pack affect the PAGD frequency dramatically (see Table 4): increasing the charge pack size of 29 cells to 31, by 7% leads to a 10-fold reduction in frequency; further increases in the number of charge pack cells extinguishes the phenomenon. On the upper end of the scale, this effect appears to be tied in to restrictions that it places on the ability of the larger charge packs to accept the discharge power output once the charge pack voltage exceeds the PAGD amplitude potential. All of these measurements were conducted with the same 128 cm.sup.2 plate PAGD generator, at a pressure of 0.8 Torr and in the triode configuration (see FIG. 9).

Other factors can also affect the frequency: the motion of external permanent magnetic fields oriented longitudinally with the interelectrode gap, external pulsed or alternating magnetic fields, external electrostatic or electromagnetic fields, specific connections of the earth ground, and the presence of a parallel capacitative, capacitative-inductive or self-inductive arm in the circuit, such as we have described for our electromechanical PAGD transduction method as described in the '531 application.

Analysis of the modulation of PAGD amplitude is simpler than that of its frequency, because fewer factors affect this parameter: (1) magnitude of the applied potential, (2) interelectrode gap distance and (3) the negative pressure, as shown in the '863 application, for "low" applied currents. As the magnitude of the applied potential itself is limited by the gap and the pressure, to the desired conditions of breakdown, the important control parameter for the PAGD amplitude is the pressure factor. This is shown in FIGS. 6 and. 7, respectively for "low" (5 mA) and "high" (.sup..about. 500 mA) applied currents and for the same plate diode configuration of a H34 Al 128 cm.sup.2 plate PAGD generator (5 cm gap), in the simple circuit described in the '863 application; it is apparent that both positive and negative components of the amplitude of these pulses in the oscillograph, are a function of the pressure, but the maximum cut-off limit of our equipment, for the negative component (at 240 volts for the "low" current experiment and at 120 volts for the "high" current), precluded us from measuring the peak negative voltage of these pulses. However, rms measurements of the pulse amplitude at the plates and DC measurements at the circuit output to the charge pack indicate that the negative component increases with decreasing pressure to a maximum, for a given arrangement of potential and gap distance; no pressure-dependent bell shape variation of the pulse amplitude, as that seen for the positive component at "high" applied currents (FIG. 7) is observed with the negative amplitude component. For the typical range of 0.8 to 0.5 Torr, the rms value for pulse amplitude varies from 320 to 480 volts, for a 5.5 cm gap distance and applied DC voltages of 540 to 580. PAGD amplitude is a critical factor for the design of the proper size of the charge pack to be utilized in the optimal circuit.

The development of the circuits to be described stemmed from fundamental alterations to the principles implicit in our previous methods of electromechanical transduction of AGD plasma pulses as described in the '531 application. Whereas this electromechanical coupling (capacitative and self-inductive), utilized directly, energizes the AGD pulses inverted from the DC input by the vacuum generator, the purpose of the development that led to the presently described experiments was to capture efficiently, in the simplest of ways, most of the pulse energy in a closed circuit, so that power measurements for the energy transduction efficiency of the observed endogenous pulsation could be carried out. Ideally, comparative DC power measurements would be performed at both the input and output of the system, taking into account the losses generated across the components; this would obviate the measurement problems posed by the myriad of transformations implicit in the variable frequency, amplitude, crest factor and duty-cycle values of the PAGD regime, and necessitated some form of rectification of the inverted tube output. From the start our objective was to do so as simply as possible. Early circuits utilizing half-wave rectification methods coupled in series to a capacitative arm (for DC isolation of the two battery packs), with the charge pack also placed in series, showed marginal recoveries of the energy spent at the PAGD generator input. Attempts at inserting a polar full-wave rectification bridge led, as shown in FIG. 8, to the splitting of the capacitor into capacitors C3 and C5, at the rectification bridge input, and capacitor C4 in series with both capacitors, all three being in a series string in parallel with the PAGD generator. Under these conditions a DC motor/generator could be run continuously in the same direction at the transversal output (U1 and U2) of the bridge; but if this inductive load was replaced with a battery pack CP (charge recovery pack), either the parallel capacitor C4 had to remain in the circuit, for the diode configuration or, less desirably, a further capacitor C6 could replace C4 and connect one electrode, preferably the cathode C, to the axial member of the discharge tube T, thus resulting in a first triode configuration as actually shown in FIG. 8. Energy recovery efficiencies of the order of 15 to 60% were obtained utilizing C6 in this manner, but measurements of the potential and currents present at the output from the rectifier bridge were substantially lower than those obtained using optimal values of C4. Effectively, under these conditions, much of the power output from the tube was never captured by the output circuit formed by the second, right hand arm of the system and, being prevented from returning as counter-currents to the drive pack DP by diodes D1 and D4, was dissipated and absorbed by the interelectrode plasma, electrode heating and parasitic oscillations.

Solutions to this problem were explored using the circuit shown in FIG. 9, which still maintains the necessary communication link for the quasi-sinusoidal oscillation of the capacitatively stored charges at the input and outputs of the rectification bridge, but integrated the functions of capacitor C4 into the single rectification circuit, in the form of an asymmetric capacitative bridge C7a and C7b placed transversally to the capacitative bridge formed by C3 and C5 and in parallel with the charge pack CP at the output from the rectification bridge D5, D6, D2, D3. This second capacitative bridge is so disposed as to have its centre point connected to the anode A through capacitor C5. If the axial member of the Tube T were to connect to the junction of D2 and D3 instead of at the junction D5-D6, the function of bridge C7a and C7b would be connected to the cathode C through capacitor C3. The capacitative bridge is insulated from the charge pack whose voltage it stabilizes, by rectifiers D7 and D8, which also prevent leakage of charge across C7a and C7b. The anode and cathode oscillations generated by the electrostatic charge transduction through C3 and C5 into the poles of the charge pack are trapped by the transversal transduction of the C7 bridge, at the outputs from the rectification bridge, of which the oscillation has to become split between the bridge inputs into half-waves, for electrostatic transduction and full wave rectification to occur. In fact, under these conditions, removal of the C7 bridge will suppress the PAGD phenomenon, unless other circuit variables are also altered. The transversal bridge is thus an essential piece of this novel circuit. Variations in the circuit as shown in FIG. 10 were then studied, the first two being selectable utilizing switch S2 (FIG. 9).

The presence of the capacitative bridge effectively reduces the dynamic impedance of the charge pack CP so that the output circuit approximates to a characteristic in which it presents a very high impedance to the tube T at potentials below a certain level, and a very low impedance at potentials above that level.

With this modified circuit, more effective recovery of the energy produced by collapse of the PAGD pulses is possible, with more effective isolation from the input circuit utilized to trigger the pulses. Under these conditions, the energy captured by this circuit at the output, is not directly related to that utilized in triggering the pulses from the input. The attainment of this condition critically depends on the large capacitance of the transversal bridge being able to transfer the output energy from the tube T into the charge pack CP. Under these conditions, we have found, as will be shown below, that the large peak pulse currents released by collapse of the PAGD pulses released more energy than is used to trigger them, and these findings appeared to tally with other observations (abnormal volt-ampere characteristics and anomalous pulse currents, etc.) associated with the anomalous cathode reaction forces that accompany the auto-electronic emission-triggered PAGD regime. Experiments so far indicate that the power output can be increased proportionately to the series value of C3, C5 and the two identical C7 capacitors.

The circuit of FIG. 10 can be integrated with a circuit such as that disclosed in the '863 application as shown in FIG. 11, in which a part of the energy recovered can be shunted by the switch S4 into an induction motor M1 having rotor R, to a degree determined by the adjustment of potentiometer R4 and the value selected for C4.

The circuit of FIG. 11 can be further developed as exemplified in FIG. 12 to include configurations which provide switching permitting interchange of the functions of charge packs and the drive packs, it being borne in mind that the nominal potential of the drive pack must be substantially higher than that of the charge pack, the former needing to exceed the breakdown potential of the tube at the beginning of a PAGD cycle, and the latter to be less than the extinction potential.

FIG. 12 essentially represents a duplication of the circuit of FIG. 11, the two circuits however sharing two identical battery packs BP1 and BP2, and being provided with a six pole two way switch, the contact sets of which are identified as S1, S2, S3, S4, S5 and S6. When the contacts are in position A as shown, battery pack BP1 acts as a drive pack for both circuits, with the upper half (as shown) of the battery pack BP2 forming the charge pack for the upper circuit, and the lower half forming the charge pack for the lower circuit. When the pack BP1 is at least partially discharged, the switch is thrown so that contacts move to position B, which reverses the function of the battery packs thus allowing extended operation of the motors in each circuit each time the switch is thrown.

Based on the manufacturer's data, and using current values within the range of our experimentation as discussed in the next sections, an optimal discharge cycle for a fully charged 6.0 Ahr battery pack at 0.300 A draw is 20 hours, as claimed by the manufacturer, and this corresponds to a cycling between 100% (12.83 V/cell open circuit and load start voltage) and <1% (10.3 V/cell load voltage) of the battery's absolute charge capacity. Even though the discharge mechanism is a time cumulative process with a log function, the discharge can, within 4 to 5 hour time segments (or periods with 20-25% of the full range), be regarded as practically linear with time. This trait, or linearization of the discharge slope, becomes more marked with advancing age and decreasing absolute storage capacity of the cells.

The proportionality between open circuit voltage and the percentage of residual relative capacity for these cells when new (uncycled and not yet aged) is uniform over 98% of the permissible charge capacity withdrawal; in practice this translates into a slope that becomes steeper with time, while the absolute storage capacity diminishes. In turn, this decreasing absolute capacity of the cells results in shorter load discharge times and their further linearization.

A circuit in .general accordance with FIG. 9, employed in the studies reported in this and the following sections, utilizes a drive pack of 46*12 V Lead acid gel-cells each with a 6.0 Ah rating, and a charge pack with 28 or 29*12 V identical cells. The charge pack was cycled anywhere from 11.2 V to 12.8 V/cell (open circuit voltages), within the proportional region of the relative capacity slope, to yield a capacity increment in the order of 50% (e.g. from 20 to 70%), anywhere within the range of 2 to 100% of its total charge capacity, assumed for now as invariant. The charging process, hereinafter referred to as a PAGD run, took about 20-30 minutes under optimal conditions. The drive pack typically consumed, in the same period of time, 4 to 11% of its initial total capacity , its open circuit voltage typically falling 0.1 to 0.2 V per cell after a PAGD run, within the open circuit range of 12.8 V/cell (100% relative capacity) and 11.2 V/cell (.sup..about. 2%). At the 100% capacity benchmark, the drive pack would theoretically have 20 h*46 cells*12.83 V/cell*0.3 A=3.5 KWh, and the charge pack, for example, 20 h*29*12.83 V/cell*0.3 A=2.2 KWh. Since the capacity per cell is linear with the open circuit voltage within the proportional range, as claimed by the manufacturer, we projected the open circuit voltage intercepts on the manufacturer's proportional curve in order to determine the residual percentage of the total relative capacity and the standard hours of operation left, from any experimental open circuit voltage measurements.

Three pulse generators (2*128 cm.sup.2 and 1*64 cm.sup.2 plate areas) were employed in these studies; they were operated in PAGD runs at 1-120 pulse/second rates, within a negative pressure range of 0.2 to 0.8 Torr and with applied direct currents of 0.2 to 0.6 A.

Both drive and charge packs utilized cells which were bought new at the same time and had initial charge values of 12.4 to 12.55 V/cell (open circuit). These batteries are capable of energy densities of 33-35 Whr/kg. However, the experiments shown in Table 5 are selected from a series that spanned nearly 12 months, beginning 6 months after purchase; hence, loss of absolute storage capacity by the batteries had occurred in the intervening time, as a function of both age and charge/discharge cycle life.

Measurements of the open voltage of either drive (D) or charge (C) (see column 2, Table 5) packs for 8 separate experiments, all utilizing the triode configuration, were performed before (b) and after (a) a PAGD run (see columns 3 and 4), at either 15 or 30 minutes (see column 26) of the open circuit voltage relaxation after a PAGD run was terminated. Corresponding open circuit voltages per cell are shown in column 5, and the percentages of the predicted total relative charge capacity resulting from the intercepts on the manufacturer's proportional curve are shown in column 6, Table 5. Equivalent maxima for the theoretical hours of operation left are shown in column 7, the percentage change in relative capacity arising as a consequence of either charge pack charge capture (capacity gained) or of drive pack output (capacity lost) is shown in column 8. Translating the intercepts into power units yields the values shown in column 9, Table 5, for total kWh left in each pack before and after PAGD production, those shown in column 10 for the actual power gained and lost during the periods of operation (presented in column 12) and those shown in column 13 for the power predicted to be gained or lost per hour of PAGD production. On the basis of the experimental open voltage values and their intercepts, the predicted net kWh values per hour of PAGD energy production (after deduction of measured losses) and the corresponding experimental breakeven efficiencies (where breakeven=100%) are presented, respectively, in columns 14 and 15. The PAGD frequency per second is shown in column 11; the number of 12 V cells, in column 16; the tube ID, in column 17; the cathode (and anode) area (s), in column 18; the plate material, in column 19; the input ballast utilized (R1, FIG. 9), in column 20; the size of each capacitor (C3 or C5) of the tube output bridge, in column 21; the size of each capacitor (C7a or C7b) of the transversal capacitative bridge, in column 22; the status of S4 and thus, of the parallel and auxiliary electromechanical arm (see FIG. 11), in column 23; the negative air pressure in column 24; the gap distance between the plates, in column 25; and columns 27,28 and 29, show the status of the elements of the switched on parallel electromechanical arm of the circuit--the parallel C4 capacitor, the motor input resistor R4 and the motor revolutions per minute (measured stroboscopically), respectively.

From these figures of Table 5, and utilizing the data for the two first examples shown, we calculated the predicted performance of the system based on the open voltage measurements. In the first example, where the system was run continuously without interruption, the charge pack increased the percentage of its total capacity by 43% (a two-fold increase in capacity) and, during the same period, the driver pack decreased the percentage of its total capacity by 7% (a .sup..about. 10% decrease in capacity relative to the percentage of residual total capacity at the start, i.e. 77%) (cp. columns 6 and 8, Table 5). Subtracting the predicted initial total energy (0.835 KWh) available to the charge pack before the experimental run (first line of column 9, Table 5) from the predicted total energy (1.823 KWh, second line of column 9) available to the charge pack after the PAGD charge run, gives us the total energy gained by the charge pack: 0.988 KWh (column 10) in 21.5 minutes (column 12) of continuous PAGD performance. Conversely, subtracting the predicted final total energy (2.4 KWh) available to the driver after the experimental run (fourth line of column 9, Table 5) from the predicted total energy (2.66 KWh, third line) available to the driver before the PAGD charge run, gives us the total energy lost by the drive pack: 0.26 KWh in 21.5 minutes. If we divide the total available energy gained by the charge pack, by the total energy lost by the drive pack, we obtain a surplus factor of 3.9.times., or 388% of the breakeven point (column 15). The same values result from dividing the charge pack % of total capacity gain by the drive pack % of total capacity lost, and then downscaling this value by multiplying it by the typical scale factor for the two packs, 29/46=0.63.times..

In an analogous fashion, we analyzed the results for the second example shown in Table 5. Here, the charger increased the percentage of its total capacity by 45.5% (a 22.75 fold increase in estimated total relative capacity) and, during the same period, the driver decreased the percentage of its predicted total capacity by 7% (a .sup..about. 17.5% decrease in capacity relative to the percentage of residual total capacity at the start, i.e. 40%). By dividing the predicted total available energy gained by the charge pack (0.962 KWh/18 minutes) by the expected total energy lost by the driver pack (0.246 Kwh/18 minutes) we obtain a surplus factor of 3.9.times., or 391% of the breakeven point. This corresponds to an interrupted, total sequential run of 18 minutes, each minute-long run being separated by a cooling and voltage relaxation period of 15 minutes before the next run is carried out, at an average PAGD frequency of 61 PPS.

Analysis of the remaining results illustrates how a number of PAGD controlling parameters interact to determine conditions for effective maintenance of a PAGD regime. The lower gain and higher loss per unit time registered for the third run of Table 5, which results in the lower breakeven efficiency of 230% and a smaller net power production rate than before (power estimates of 1.396 kWh/h of PAGD operation vs 2.387 kWh/h, for the second run, Table 5) illustrate, for example, the combined effect of lowering the pressure (0.8 to 0.7 Torr) and running the PAGD continuously (the heating effect), both of which depress the PAGD frequency. The fourth run of Table 5 identifies the continuous performance of a "broken in" softer grade of aluminum (column 19), having a lower work-function (as determined from the higher PAGD frequency spectrum) than the harder H34 plates of the previous examples, and shows that, despite the series value of the total capacitance being higher (5,333 mfd vs 4,030 mfd for runs one through three), and despite the higher vacuum (0.2 Torr), the lower work-function results in a higher frequency; however, even though this run registers a predicted higher breakeven efficiency (310%) than the previous experiments, these conditions result in a 4/5-fold lower estimate of net power produced, when compared to the previous three PAGD runs.

PAGD runs 5 and 6, Table 5, illustrate the effect of switching on the auxiliary electromechanical arm of the circuit shown in FIG. 11. Increasing the amount of charge capacitatively shunted into the electromechanical arm by higher C4 values (column 27), and increasing the current that feeds the squirrel cage induction motor utilized by lowering R4 (column 28), results in a power capture by the charge pack that registers an energy loss (predicted to be 96% efficient, falling short 4% of breakeven recovery), as most of the tube output power is spent in the electromechanical arm and its motor effect. Furthermore, under the conditions of maximum electromechanical action, the drain imposed on the drive pack becomes considerable (see loss in columns 10 and 13), even if the C3 and C5 values are reduced, column 21, Table 5). These runs also illustrate how the motor appears to function as an electrical induction generator having rpm values much higher than the synchronous values prescribed by the frequency of the PAGD (column 29, Table 5).

The extremely large breakeven efficiency of PAGD run 5, Table 5, indicates that with selected values of C4 and R4, it is possible to operate the motor in the auxiliary arm and still accumulate excess energy from the PAGD production in the charge pack.

Runs 7 and 8 illustrate results obtained for 64 cm.sup.2 plates, and a shorter interelectrode gap distance, for two pressures (0.8 and 0.5 Torr), the device being open to a rotary pump manifold in the first instance and sealed from the pump, in the second case. Despite the lower vacuum, the higher pulse frequency (32 vs 5 PPS) and breakeven efficiency (906% vs 289%) registered by run 8 when compared to run 7, are a consequence of the method of run 8, which was interrupted systematically by 5 passive cooling periods, as in the case of run 2, whereas run 7 was continuous. This again resulted in higher average PAGD frequencies (at lower pressures), a predicted two-fold greater gain and a predicted two-fold smaller loss (columns 13 and 14) for run 8.

FIG. 13 shows curves representing the slopes of the open circuit relaxation voltages, which are linear with the log of time elapsed from cessation of discharge, for both drive and charge packs, in the same run 8 set out in Table 5. The experiment in its entirety consisted of preliminary resistor-loaded measurement discharges and their corresponding open circuit voltages from the moment of cessation of the resistive discharge (illustrated, respectively, by the open squares of DPT1 for drive pack relaxation time 1, and by the open circles of CPT1 for charge pack relaxation time 1), followed by their relaxation rates in the wake of the PAGD production (the hatched squares of DPT2 for drive pack relaxation time 2, and the hatched circles of CPT2 for charge pack relaxation time 2), and finally, by the relaxation rates from the final resistor-loaded measurement discharges (the black squares of DPT3 for drive pack relaxation time 3, and the black circles of CPT3 for charge pack relaxation time 3). Discharge resistances were 833 ohms for the charge pack, and 2083 ohms for the drive pack in all cases, corresponding to resistors R3 and R2, respectively, of FIG. 9. This methodology will be examined in greater detail below. It is apparent that, after every load period, be this resistive (CPT1, DPT1, CPT3 and DPT3) or due to PAGD operation (DPT2), the relaxation slope is positive; as shown from slopes CPT1 and DPT1, the log time proportionality of the open circuit voltage relaxation, under these conditions, tends to plateau after .sup..about. 30 minutes. The exception to this general behaviour lies in the voltage relaxation slope CPT2, which is negative and reflects the charge accumulation occurring in the charge pack and obtained by capture of energy produced during PAGD operation, triggered by the energy drawn from the drive pack during load time 2.

As a first approximation of electrical power generated and consumed by the energy conversion system of the invention, the previous open circuit voltage method is of significance in showing the basic trends involved in interaction of the operating parameters. However, in all likelihood, it overestimates the actual values of electrical power consumed and generated, for a variety of reasons. First, it assumes that the relative capacity scale of the batteries in the drive and charge packs is an absolute charge capacity scale with an invariant maximal charge retention, which it is not; in fact, the absolute charge capacity is itself a variable subject to several factors, such as the cycle life, overcharging or undercharged conditions, cell age, residual memory and the rate of charge and discharge. Hence, the inference of a uniform time scale on the basis of the open circuit voltage/capacity intercepts may not be warranted. Finally, it does not integrate the open voltage decrease over time, and utilizes the specification load current as the average current over time.

In order to obviate these problems, we resorted to a variety of other measurement methods. First, we proceeded to compare the closed circuit, preliminary, resistive-load discharge measurements for either charge or drive pack, under conditions of negligible loss of power, as these measurements were statistical means (n=9) taken, at equal intervals, during the first 90 seconds of the load discharge, and obtained both just before the PAGD production runs (but separated from each PAGD run by an open circuit voltage relaxation of 30 minutes) and just after the runs (but equally separated by a relaxation of 30 minutes). As an example of the data generated by such an approach, FIG. 14 illustrates the shift of the slopes indicating marginal power loss for the drive pack (from the closed squares to the open squares) and those indicating gain of power for the charge pack (from the open circles to the closed circles), in actual total load power values.

Integration of these power measurements over the projected load discharge time, taken from the family of curves generated on the basis of the manufacturer's load voltage over discharge time specifications, led to a direct comparison of the new values, as shown in Table 6, with the values presented in Table 5, for the first three instances introduced. All values of Table 6 were obtained by resistive measurements of power that entailed a negligible power loss. Table 6 confirms the fundamental equivalence of runs 1 through 3, as already seen from their corresponding analysis using the open voltage method (see runs 1 to 3, Table 5). This new power estimation method also confirms the lower loss encountered in run 2 utilizing interrupted PAGD operation. While the breakeven efficiencies sensibly doubled using this method, the estimates of actual electrical power consumption recovery decreased by a 2 to 3-fold factor. Thus this direct load voltage/amperage measurement method of estimating actual power losses or gains, is a check upon the open voltage method previously utilized.

Direct, instantaneous measurements of the voltage and current characteristics of the PAGD production and capture phenomena being discussed, were also performed during PAGD runs for diverse sets of conditions, including all those described in the two previous sections. In Table 7 we show these results for two PAGD generators having an identical electrode area (128 cm.sup.2) and connected to electrical energy capture circuits of three separate configurations as set forth in FIGS. 10A, 10B and 10C and column 2, Table 7. In the configuration of FIG. 10C, or double diode configuration, both electrode plates act as cathodes and the axial member as the anode collector (experiments 1-4, for the H220 device and 13-14, Table 7, for the H34 device). In the configuration of FIG. 10B, or triode configuration, one plate acts as the cathode, the axial member as an auxiliary cathode and the other plate as a collector (experiments 5-9, Table 7). In the configuration of FIG. 10A or single (plate to plate) diode configuration, the axial member is disconnected, and the polarity of the plates remain as in the triode configuration (experiments 10-12). All measurements were taken after 1 minute of PAGD operation of the devices, which were, at the start of each run, at room temperature. All cathodes had been previously broken in with >2*10.sup.6 AGD pulses. The open circuit voltage of the charge pack was, for all cases, at 359 to 365 volts, before each test. The direct measurements of the PAGD input and output DC voltages and currents were obtained as statistical means of 10 second long measurements, and at no time did the standard error of the plate voltage mean exceed 35 volts.

The air pressure within the tube during these tests is shown in column 3, Table 7, the drive pack DC voltage (X), in column 5, the DC voltage across the plates (Y), in column 6, the drive pack output current (PAGD input current), in column 7, and the drive pack total watts output is shown in column 8. Columns 9 and 10 show the PAGD voltage (PAGD V=(X-Y)/I.sub.av) and the value of the PAGD extinction potential in V/cm. The recovery co-ordinates (ie the PAGD output energy) found at the U1-U2 output (FIG. 9), are shown in columns 11 to 13, as the charge pack's E1-E2 input DC voltage, amperage and power watts, respectively. The calculated resistance of the entire circuit is given in column 14, the registered PAGD frequencies in column 16, and running conditions in columns 17 to 18. The breakeven efficiency obtained by direct comparison of the electrical power figures for the drive and charge packs, respectively, is given in column 15. This assumes, for purposes of a generalization of power production rates over time, that the quasi-instantaneous, direct measurements here obtained can be translated to outputs obtained per unit time, and thus into direct Watt-hour measurements.

Data from runs 1 through 4 demonstrate that, at these PAGD frequencies, there is no difference between using fast switching (32 nanoseconds) MUR 860 diodes, or regular 40HFR-120 silicon diodes, in the rectification bridge of the electrical energy capture circuit, and that the PAGD frequency varies as a function of decreasing air pressure.

Runs 5 to 14 show that, in general, for the same tube, the single and double diode configurations are the most efficient, for the same pressure, the diode configuration typically yields .about.1.5-2x larger breakeven efficiencies (cp runs 10-11 and 13-14, with runs 5-9, Table 7). The largest accumulations of power are also registered in the diode mode(s). This trend appears to be a function of the much lower cathodic work-function of the aluminum plates, than of the tungsten of the axial member utilized as an auxiliary cathode in the triode configuration. A feature of the data from these 14 different runs is the consistent excess power outputs (column 15, Table 7) and their narrower range (218 to 563%), when compared to those observed with the previous two methods of experimental analysis.

Run 12, Table 7, shows that the switching on of the electromechanical arm can be performed without entailing a power loss in the PAGD capture circuit, as previously found for run 5, Table 5, utilizing the open circuit voltage method. In fact, with C4=8 .mu.F and R4=500 ohms, the AC induction motor behaves as an electrical flywheel (eg. 2800-3000 rpm for 10 PPS inputs), while the electrical energy capture circuit still registers a sizeable excess electrical power production (compare runs 11 and 12, Table 7). Runs 13 and 14 illustrate how the charge pack's state of charge and its inherent capacitance affects both the PAGD frequency and the power producing efficiency of the entire system: as the charge pack is reduced from 29 to 19 cells, the PAGD generator adjusts by reducing its frequency logarithmically and, while the charge pack input current is greater than before, the drive pack loss becomes still larger and the breakeven efficiency much lower (by >1/2, from 563% to 228%). This is because the circuit must translate the naturally larger PAGD amplitude into a larger surplus of output current, and in this process becomes less efficient.

If the first measurement method employed (the open circuit method) had to make too many theoretical assumptions about the system's performance under load conditions and hence about its effective charge capacity, the second approach still had to suppose an invariant discharge time and thus an invariant absolute charge capacity on the part of the battery systems (charge packs) employed for capture which it approximated by an operation of integral calculus. With the third method described above, theoretical assumptions were avoided except that, in these measurements, the actual performance of a given battery in terms of time, time of delivery and time of capture, was also ignored; no account is taken of the time-dependent modulation of the PAGD frequency, as effected by certain of the parameters analyzed, namely the charge pack state of charge, the method of sequencing the PAGD runs (continuous vs interrupted) and its concomitant heating effects, and the state of charge (load voltage and current capacity) of the drive pack. A simple, non-negligible, resistive measurement of power lost by the drive pack, and an identically non-negligible measurement of the power gained by the charge pack, for the same experiment and the same singular time of PAGD production, were performed repeatedly to corroborate the previous three approaches. For this purpose, all experiments were designed as a continuous series of sequential phases:

1) before a PAGD run, a resistive discharge was measured across either pack over periods of 1 to 3 hours (utilizing the DP and CP resistances previously reported in the open voltage section) and followed by a 15 to 30 minute open circuit voltage relaxation;

2) then, the PAGD runs were performed, either continuously or as interrupted, composite sequences, and the corresponding open circuit relaxation voltage(s) were measured, after the cessation of the integral PAGD run;

3) finally, resistive discharge measurements, obtained under identical conditions to those recorded before the PAGD run, were carried out for either pack, followed by concomitant battery voltage relaxation rate measurements.

Under these experimental conditions, exact power measurements could be taken from an analysis of the actual battery discharge curves before and after the PAGD run. Based on a comparison of the curve trends of the pre-run resistive discharge of the drive pack with those of the post-run resistive discharge, the effective power drawn (.DELTA.E.sub.c) from the withdrawable power capacity of the drive pack incurred during a PAGD run, was ascertained. This represents the power consumption during the run, and the experimental value thus recorded constitutes the actual power figure that must be matched for breakeven () to occur. Hence, the breakeven value equals, by definition, the electrical energy input to the system. Similarly, a comparison of the charge pack pre-run and post-run resistive discharge curve trends identified the effective power (.DELTA.E.sub..rho.) added to the withdrawable capacity of the charge pack. This quantity represents the electrical energy recovered during the run. The relation for the two quantities is expressed by the breakeven efficiency (BE =  %) equation:

%=.DELTA.E.sub..rho. /.DELTA.E.sub.c*100

If the breakeven efficiency is less than %=100, then the apparatus registers a net loss in electrical energy in the CP with respect to the DP. Conversely, if %>100, then there is a net gain in electrical energy in the CP, as compared to that lost in the DP. For purposes of this analysis, a limit to the minimum withdrawable capacity was placed, from experiment and in agreement with the load current curves of the manufacturer, at 115 W for the driver pack (average current of 0.250 A, minimum current of 0.230 A), and at 90 W for the charge pack (average current of 0.375 A, minimum current of 0.334 A), as a function of both their total cell size (respectively, 46:29) and the difference in the resistive loads employed for the discharge measurements. All cathodes had been broken in, as described before.

The results obtained with this fourth method, for six selected experiments with three diverse types of devices (using different electrode plate areas, gap lengths, and electrode work-functions), configured both in the triode or the (single) diode (e.g. FIG. 10B) arrangements, at the indicated pressures, are presented in Table 8. In all cases, a net excess of combined battery pack charge, expressed as electrical watt hours, is registered (columns 8 and 10, Table 8) and the breakeven efficiencies are all >100% (column 10). Experimental groups #1 and #2 again demonstrate that, for the same cathode, the interrupted PAGD sequence method of group #2 (1 minute of PAGD function, followed by a 15 minute relaxation, and so on) yields a higher breakeven efficiency because of the lower losses registered with this minimal plate heating method (column 10, Table 8). Group #3, Table 8, shows that the PAGD power production efficiency is also higher for a lower work-function cathode material (H220 vs H34), being subjected to PAGD auto-electronic conditions at a 4-fold lower pressure than the control groups #1 and #2; however, the lower pressure depresses the frequency and, together with the interrupted PAGD sequencing method, it also lowers the loss, causing an actually much larger breakeven value than registered for the previous two groups. Groups #4 and 5 exemplify the dual effect of lowering both the plate area and the gap distance: the former affects the PAGD event frequency, whereas the latter affects the PAGD amplitude, and thus the capture efficiency of the charge pack. Despite a cathodic work-function practically and operationally identical to that of groups #1 and 2, these smaller plate area and shorter gap devices utilized in groups #4 and 5, yield 3- to 6-fold lower net power outputs, as well as lower breakeven efficiencies, than the former groups, at the same pressure. Finally, group #6 exemplifies the results obtained for the plate diode configuration, where the frequency is lower (no triggering role for the axial member), and a higher loss leads to the lower breakeven efficiency, comparable to that of the lower area and shorter gap groups #4 and 5.

In order to verify the discharge curve lengths employed in these analyses and experimentally establish the actual charge capacity of the battery packs, calibration resistive discharges, between the maximum charge state and the minimum limits chosen, were performed for each pack with their respective discharge resistances R2 and R3 (see FIG. 9). These discharge calibration curves were plotted for half maximal charge values shown in FIGS. 15A and 15B, and from the curve produced, we have determined the total half-charge capacities of each battery pack to be 1.033 kWh (100% = 2.066 kWh) for the drive pack and 660 Wh (100% = 1.320 kWh) for the charge pack. Based upon the corresponding maximal (100%) capacity values, we determined the actual percentages of the relative charge capacities shown in column 5, Table 8, which correspond to the experimental values obtained. We also noted that the curves plotted showed two quite distinct time linear slopes, the slope of the delivery of power per time unit steepening very markedly at the approach to the limits of the permissible withdrawable capacity, occurring at 115 W into R2, and 90 W into R3.

The pre-PAGD run and post-PAGD run, drive and charge pack discharge curves corresponding to groups #3 and #6, respectively for triode and plate diode configurations, in Table 8, are shown in FIG. 16 (drive pack) and 17 (charge pack), for group #3, and in FIG. 18 (drive pack) and 19 (charge pack), for group #6. In all cases, the open symbols represent the pre-PAGD run discharge curves, whereas the closed symbols represent the post-PAGD run discharge curves.

As a further check on these values, a videographic, millisecond analysis of the singular power simultaneities occurring at both ends of the system (drive and charge packs) was performed for various 10 second samples of diverse PAGD runs. A typical example is shown in FIG. 20, which is a sample of the PAGD run designated as #6 in Table 8. Whereas the drive pack DC wattage spent as input to PAGD production varied from 36.6 to 57.82 watts, by a factor of 1.6x, the DC wattage entering the charge pack as captured PAGD output varied more pronouncedly by a factor of 2.7x, from 146.4 to 399.6 watts (all meters were in the same selected ranges of voltage and current) with the semi-periodic, intermittent character of each singular emission, though within specific, ascertainable ranges for both amplitude and current outputs. Assimilation of the singular behaviour of the PAGD in this sample, by a statistical treatment of its variation (n = 64), indicates that the operational breakeven efficiency observed during this sampled period lies at 485.2%.+-.18% with projected 48.3Wh drive pack loss and 221.7Wh charge pack gain. This matches rather closely the observed 483% breakeven efficiency, and the 37.7Wh loss as well as the 182.2 kWh gain for the overall PAGD run reported in group#6, Table 8, and indicates how close are the values obtained by the operational and extensive non-negligible resistive discharge power measurement methods employed.

Finally, an example of the correlation between the drive pack PAGD load voltage and the charge pack PAGD charging voltage, as a function of the duration of the intervening PAGD run between resistive discharge measurements, is shown in FIG. 21, for the PAGD run corresponding to group #4, Table 8.

Using the same pulse generator with H200 AL 128 cm.sup.2 plates, in a double diode configuration, and the same circuit values (but with CP=23 cells), three experiments were conducted at different PAGD frequencies, as a function of varying air pressure. Analysis of driver pack losses and charge pack gains by the extensive load discharge measurement method, as described before, led to the determination of the gross and net gains (respectively, without and with losses included) per pulse, in milliwatt-hour, for each frequency, as well as of the gross and net power gains per second of PAGD operation. The results are shown in Table 9. Even though the gross and net gains of power per pulse were observed to increase with decreasing frequency, the gross power gain per unit time increased with increasing frequency. However, this last trend does not necessarily translate into a higher net gain per unit time, because the losses in the driver pack (not shown) also increase significantly with PAGD frequency. These losses are in all probability related to more energy retention by the plasma at higher frequencies when plasma extinction becomes incomplete. We expect net gains to reach optimal thresholds for any given type of circuit configuration set of values and pulse generator dimensions.

Certain additional observations made during experiments with the double diode configuration of FIG. 10A may assist in understanding of the invention.

1) Replacing residual air with argon gas leads to higher PAGD frequencies, as noted by us when utilizing a 128 cm.sup.2 H200 AC plate pulse generator in the double diode configuration (V=575). At 1 Torr, the pulsation rate went from 20 PPS in air to 1300-400 PPS in argon. With 29*12 v cells in the charge pack, input currents ceased to flow into it. Under these conditions, the tube potential across the plates decreased and the drop across the input resistor increased. The value of E( = V/d) became smaller (gap size=3 cm from plate to axial anode collector), as the extinction voltage decreased.

2) With frequencies of 400 PPS, the currents flowing into the charge pack fell to zero. Replacing a fast-recovery type HFR 120 (1200v, 40A) diode bridge by a type MUR 860 (600v, 8A) diode bridge had no effect. When the amplitude of plate potential oscillations falls below the potential of the charge pack, there is also a tendency to produce arc discharges. For output currents from the vacuum pulse generator to enter the charge pack, the number of cells must be reduced so that the potential of the charge pack is low enough to admit the transduced currents. A reduction from 29 to 23 cells allowed currents of 250 mA to enter the CP, and further reduction to 19 cells doubled these currents (per polarity arm).

3) Our observations show that it suffices under these conditions (CP = 19 cells) to increase the vacuum, so that the frequency decreases, and the plate potential and the charge pack input currents increase. At 0.1 Torr, the currents reached 1A D.C. per plate, and at 0.05 Torr, 2A D.C.

The interconnection between these factors indicates that the extinction voltage is a function of the PAGD frequency: the higher the PAGD frequency, the lower the extinction voltage, until empirical (in distinction from predicted) VAD field values are reached. As a consequence, the start voltage of the charge pack must be adjusted, by varying the number of cells composing it, so that it lies below the lowest extinction voltage of the PAGD, for any given geometry and gap distance.

Secondly, as the ion plasma is made more rarefied, the frequency of the emissions decreases, but the peak values of the output voltage and current per pulse increase. The slower the PAGD and the more rarefied the atmosphere, the higher is the output energy produced by the system relative to the input energy.

Autographic analysis of PAGD-induced cathode craters in H34 plates was performed, and their average inner diameter and maximal depth were determined. Similar studies were performed for PAGD-induced craters in Alzak (trade mark) plates. The secondary craters characteristically found in Alzak plates, along fracture lines irradiating from the main crater, are absent in H34 plates; instead, in H34 plates, one observes a roughened surface surrounding the emission crater, quite distinct from the original rough aspect of the pulled finish of these hardened aluminum plates. Also unlike the Alzak main craters, the H34 craters often have a convex center occupied by a cooled molten metal droplet, whereas the Alzak craters had a concave, hollowed out aspect. Eventually, as the pitting resulting from PAGD cathodic emissions covers the entire cathode, the metallic surface gains a very different rough aspect from its original appearance. In this process, craters from earlier metal layers become progressively covered and eroded by subsequent emissions from the same cathode. Altogether different is the surface deposition process occurring at the anode; here, the surface appears to become more uniform, through the mirroring and possibly abrasive actions of cathode jets. Macroscopically, with increased periods of PAGD operation, the anode surface appears cleaner and more polished.

With the data obtained by the metallographic method of crater measurement, we estimated the volume of metal ejected from the cathode, by assuming that the crater represents a concavity analogous to a spherical segment having a single base (1/6.pi.*H [3r.sup.2 +H.sup.2 ], where H is the height of the spherical segment and r the radius of the sphere), while disregarding the volume of the central droplet leftover from the emission. The following are mean .+-.SEM crater diameters (D), crater depths (H) and maximum volumes (V) of extruded metallic material for two types of aluminum cathodes, Alzak and H34 hardened aluminum, subject to a high input current PAGD:

1- Alzak: D-0.028 cm.+-.0.003; H-0.002 cm.+-.0.0002; V-6.2*10.sup.-7 cm.sup.3 ;

2- H34: D-0.0115 cm.+-.0.0004; H-0.0006.+-.0.0001; V-3.1*10.sup.-8 cm.sup.3 ;

Accordingly, utilizing plates composed of either material with 3 mm of thickness, and thus with a volume of 38.4 cm.sup.3 per plate and considering that only 2/3rds of the cathode shall be used (a 2 mm layer out of the 3 mm thickness), the total number of pulses per plate total (TLT) and partial (PLT) lifetimes is theoretically:

1- Alzak: TLT: 6.2*107 pulses; PLT: 4.1*10.sup.7 pulses;

2- H34: TLT: 1.2*10.sup.9 pulses; PLT: 8.1*10.sup.8 pulses.

Typically, an H34 device can produce .sup..about. 0.25 kWh per 10,000 pulses. The corresponding value for a PLT is thus a minimum of 1.0 MWh/Alzak cathode and of 20 MWh/H34 cathode. As the cathode for each combination is only 66.7% consumed, the vacuum pulse generator may continue to be used in a reverse configuration, by utilizing the other plate in turn as the cathode; thus, the estimated minimal values become, respectively, 2.0 MWh/Alzak pulse generator and 40 MWh/H34 pulse generator. The same rationale applies for the double diode configuration of FIG. 10C.

We have created a two-ported system for the production of the singular discharge events which we have previously identified in the '863 application as an endogenous pulsatory abnormal glow discharge regime where the plasma discharge is triggered by spontaneous electronic emissions from the cathode. We have examined the functioning of this two-ported system in order to determine what were the electrical power input and output characteristics of a sustained PAGD regime. Despite the wide (10-fold) variations in net power and breakeven efficiencies measured by the four different methods employed (open voltage measurements, time integration of negligible power measurements, operational power measurements and real time non-negligible power measurements), all methods indicate the presence of an anomalous electrical transduction phenomenon within the vacuum pulse generator, such as can result in the production at the output port of electrical energy measured and directly captured which is greater than would be anticipated having regard to the electrical energy input at the input port. With the most accurate of the methods employed we have found typical PAGD power production rates of 200 Wh/hour of PAGD operation, and these may reach >0.5 kWh/h values.

The discrepancies between the methods utilized have been extensively examined in the preceding section. Our systematic approach demonstrates that the most frequently employed method of measuring the charge capacity of batteries by the open voltage values is the least reliable approach for the determination of the actual net power lost or gained by the battery packs used in the system: when compared to all three other methods, it overestimates net power consumed and produced by up to 10 fold, as well as distorting the breakeven efficiencies, particularly at the extremes of operation. All this results from the grossly diminished (50-60% of manufacturer's theoretical estimate) effective charge capacity of the lead acid gel cells employed, as determined experimentally from FIGS. 18 and 19, when compared to the theoretical maximal charge capacity values that serve as scale for the open voltage measurements. In other words, the effective energy density of the batteries during these experiments was in fact approximately half of the manufacturer's estimated 30 Wh/kg.

Under these actual conditions of battery performance, the third and fourth methods (respectively, operational and real-time non-negligible power measurements) of power consumption and production proved to be the best approach to measure both PAGD electrical power input and output, as the results of both methods matched each other closely, even though the former is a statistical treatment of simultaneous events and the latter is a real time integration of their cumulative effects. The second method is clearly less reliable than either the third or the fourth methods, and this stems from the fact that the power consumption slopes of negligible resistive discharges not only are very different from the quasi-steady state discharge slopes (beginning at >5-15 minutes) of extensive resistive discharges, but also their proportionality may not reflect the real time proportionality of equivalent prolonged resistive discharges.

The main advantage of the fourth method is that it effectively takes into account the actual time performance of the batteries comprised by the overall PAGD production and capture system we have described. As such, the method may have the main disadvantage of reflecting more the limitations of the batteries employed (their high rate of degradation of the absolute value of total effective charge capacity, and limited efficiency in retaining charge derived from discontinuous input pulses) than indicating the actual power output. There are a number of possibilities for fine tuning of the system introduced by the present work, beginning with the utilization of secondary batteries or other charge shortage or absorption devices that have less variable or more easily predictable actual charge capacity. In this respect, there are two major shortcomings to the batteries used to form the drive and charge packs; (1) their significant memory effect and (2) their design for constant, rather than discontinuous, DC charging. Recently developed Nickel Hydride batteries are an example of an electrostatic charge-storage system that lacks a substantial charge memory effect, and their experimental batteries are being developed currently for higher efficiency intermittent charging methods. Electrostatic charge retention systems having better energy densities, better charge retentivities and insignificant memory effects will probably be more efficient at capturing and holding the energy output by the circuit. In practical embodiments of the invention, effectiveness in charge utilization will be more important than measurability, and any device that will use the energy effectively whilst presenting an appropriate back EMF to the system may be utilized.

The effect of the performance characteristics of the drive and charge packs is only one amongst many parameters affecting operation of the invention. As shown by our extensive investigation of the diverse PAGD phenomenon the recovery of energy from it by electromechanical transduction as in the '531 application, or electrostatic capture as described above, the factors involved in modulating the frequency, amplitude and peak current characteristics of the PAGD regime are complex. Manipulation of these factors can improve electrical energy recovery, or reduce it or even suppress PAGD. We have so far noted numerous factors that affect PAGD frequency and some amongst those that also affect the PAGD amplitude. Aside from these factors, the circuit parameters of the output port portion of the circuit, in addition to the nature and chemical characteristics of the battery cells already discussed, the charge potential of the charge pack, the characteristics of the rectifiers in the recovery bridge in relation to the period of PAGD superesonant frequencies, and the effective values of the parallel and transversal capacitance bridges can all influence the results achieved. Certain factors however have a radical effect on PAGD operation, such as the gap distance and the charge pack potential. Too small a gap distance between the cold emitter (cathode) and the collector will result in an increasing reduction in energy recovery. The potential presented by the charge pack must be less than the voltage amplitude developed by the PAGD, as specified by a given gap distance at a given pressure. Too large a charge pack size with respect to PAGD amplitude and the gap length will preclude PAGD production or result in extremely low PAGD frequencies. In brief, the energy absorption rate and the counter potential presented by the charge pack or other energy utilization device are important factors in the operation of the circuit as a whole, and should either be maintained reasonably constant, or changes should be compensated by changes in other operating parameters (as is typical of most power supply circuits).

Since our test results indicate that the electrical power output of the circuit can be greater than the electrical power input to the circuit, the circuit clearly draws on a further source of energy input. Whilst we do not wish to be confined to any particulary theory of operation, the following discussion may be helpful in explaining our observations. These observations have been discussed in some detail so that the phenomenon observed can be reproduced, even if the principles involved are not fully understood.

In the '863 and '531 applications we have identified a novel, cold-cathode regime of vacuum electrical discharge, which we have termed the pulsed abnormal glow discharge (PAGD) regime. This regime, which occupies the abnormal glow discharge region of the volt-ampere curve of suitable discharge tubes, has the singular property of spontaneously pulsing the abnormal glow discharge in a fashion which is endogenous to the tube and its circuit environment that constitutes a vacuum pulse generator device, when it is operated under the conditions we have identified. In fact, when stimulated with continuous direct current, in such conditions, such a circuit responds with spontaneous abnormal glow discharge pulses that enable effective segregation of input and output currents. We have demonstrated electrically, metallographically, oscillographically and videographically, how the pulsed discontinuity results from a self-limiting, autoelectronic cathode emission that results in repeated plasma eruptions from the cathode under conditions of cathode saturated current input. The auto-electronic triggering of the PAGD regime is thus akin to that of the high-field emission mechanism thought to be responsible for vacuum arc discharges (VAD regime). However, under the PAGD conditions we have defined, this mechanism is found to operate in the pre-VAD region at very low field and low input average direct current values, with very large interelectrode distances and in a self-limiting, repetitive fashion. In other words, the PAGD regime we have identified has mixed characteristics: its current versus potential (abnormal glow) discharge curve is not only distinct from that of a vacuum arc discharge, but the electrical cycle of the PAGD regime itself oscillates back and forth within the potential and current limits of the abnormal glow discharge region, as a function of the alternate plasma generation and collapse introduced by the discontinuous sequencing of the auto-electronic emission process. Accordingly, the intermittent presence of the abnormal glow, as well as the observed segregation of the current flows, are due to the diachronic operation of these spontaneous cathode emission foci. The micro-crater and videographic analyses of the PAGD have demonstrated the presence of an emission jet at the origin of each pulse, a phenomenon which VAD theory and experiment has also identified. Metallic jets originating at the cathode spots of VADs have been known to present velocities up to, and greater than 1000 m/sec.

In light of the above, the energy graft phenomenon we have isolated would have to be operated, at the micro-event scale, by the interactions of the cathode emission jet with the vortex-formed impulse-transducing plasma in the interelectrode space. Several aspects can be approached in terms of the complex series of events that constitute a complete cycle of operation, on a micro-scale. There are interactions within the cathode, interactions at the cathode surface, interactions between the emission jet and the plasma globule close to the cathode, and finally, interactions of the resulting electron and ion distributions in the interelectrode plasma, within parallel boundaries.

In general, in the presence of an electrical field, the distribution of potential near the cathode forms a potential barrier to the flow of electronic charge, as this barrier is defined by the energy that the most energetic electrons within the metal, the Fermi energy electrons, must acquire before freeing themselves from the cathode surface potential to originate an emission jet. Before any free electrons become available for conduction in the space adjoining the cathode, they must cross the boundary posed by the potential barrier. With a weak applied field, classical electron emission from a metal can only occur if an energy practically equal to the work-function of the metal is imparted in addition to the Fermi energy. Under thermionic conditions of emission, the heating of the cathode provides the needed energy input. However, the cold-cathode Fowler-Nordheim quantum-field emission theory predicted the existence of a finite probability for an electron to tunnel through the potential barrier, when the applied field is high. Cold-cathode electron emissions are thus possible, under these conditions, at practically Fermi energy levels, as the high field would catalyze the tunnelling through the potential barrier by narrowing the barrier width for the Fermi energy electrons. The exact localization of the emission would then depend on the randomized fluctuations of high fields at the cathode, which were produced by positive space charges sweeping in proximity to it. For most purposes, this theory has been the working hypothesis of the last 60 years of field emission studies, which have centered upon the VAD mechanism, despite the fact that observed field gradients are evidently inadequate to explain breakdown as a function of the theoretical high field mechanism. The Fowler-Nordheim theory has therefore suffered major revisions and additions, mostly to account for the fact that it postulates, as a condition for cold-cathode field emission in large area electrodes, the presence of enormous fields (>10.sup.9 V/m) and extremely low work functions, neither of which are borne out by experimental VAD investigations. Some researchers have found that the breakdown responsible for the VAD field emission is promoted by Joule heating and vaporization of microscopic emitter tips, and that this requires a critical current density (10.sup.12 A/cm.sup.2), while others emphasized that this explanation and these thresholds did not hold for large area emitters and that a space charge effect of concentrating the ion distribution near the cathode promoted breakdown under these circumstances, when the field reached a critical value; large field enhancement factors (>1000-fold) have been postulated to explain the discrepancy between theoretical predictions and experimental findings regarding the critical breakdown field values, and others have demonstrated how this critical field value effectively varies with work-function and electrode conditioning.

The PAGD regime and its self-extinguishing auto-electronic emission mechanism stands as an exception to the high field emission theory as it currently stands with all its modifications, especially given that in this phenomenon we are confronted.. with a cathode emission that spontaneously occurs across the large gaps in large plate area pulse generators, at very low field values (down to <1*10.sup.4 V/m), as shown above and in the '863 application. Moreover, a Fowler-Nordheim plot (in the form Log.sub.10 (I/V.sup.2) vs 1/V) of the PAGD volt-ampere characteristic exhibits a positive slope, rather than the Fowler-Nordheim negative slope characteristic of VAD field emission. However, current density values obtained from correlations of autographic analysis of the cathode with an analysis of event-oscillogram (peak pulse currents), indicate that the PAGD current density J may reach values of 10.sup.5 to 10.sup.7 A/m.sup.2 during the emission process (the larger Alzak craters have an associated lower J value), values which, at the upper end, do not reach the 10.sup.9 A/m.sup.2 current density threshold required by the Fowler-Nordheim theory. Considering these two distinct observations with regards to field strength and current density, we have to admit the existence of a low field, large area cold-cathode auto-electronic emission endowed with high current densities, which is not predicted by current field emission theory.

Unlike the typical VAD regime, the PAGD is neither a high frequency oscillation, nor does it occur in a random fashion. It constitutes a semi-regular, quasi-coherent, periodic energy transduction which cycles between cathode drop limits that are higher by a factor of 2-15 than typical vacuum arc cathode drops. The intermittent cathode emission responsible for the low frequency, pulsed behaviour of the abnormal glow, is also self extinguishing and self-starting, under the conditions we have defined. Furthermore, we have also identified a novel and unexpected dependency of the periodic pulse rate upon the cathode area. This indicates the presence of field emission control parameters heretofore unsuspected. It is likely that field fluctuations of the polarized pre-breakdown field is responsible for eliciting the particular localizations of the auto-electronic emission foci, as well as what imparts, in a lens-like fashion, the distorted field energy needed for electron surface release. In this sense, external, electrical or magnetic field fluctuations (e.g. motion of static charges or of constant magnetic fields) induced by us at pre-breakdown potentials, provoked PAGD emissions and breakdown at these levels.

In general, VAD studies have shown that, for large area electrodes, microgeometry, adsorbed gas layers and gas impurity contents of the cathode play a role in modulating field emission. In our PAGD studies, the interactions at the cathode surface and across the cathode potential drop are clearly modulated by: (1) the nature of residual gases, as shown by our air vs Argon studies; (2) their pressure, (3) electrode conditioning, (4) work-function and (5) cumulative pulse count, amongst others.

The plasma, in leak-controlled or low pressure PAGD devices, has both residual gas and metallic vapor substrates. In devices initially closed at high to very high vacua (diffusion pump pressures), the major residual substrate, whose presence increases with time of operation, is the metallic vapor released from the cathode and not impacted onto the envelope walls or the anode. It has been previously shown for externally (magnetically or electrostatically) pulsed plasma accelerators, that the amount of residual gas or vapor left in the interelectrode space diminishes with increasing number of consecutive discharges and a growing amount of electrode-insulator absorption of gas. The effect of such removal of residual gas or vapor is to decrease the vacuum of a sealed envelope. With high vacuum sealed PAGD generators we have observed that prolonged operation and sputter-induced mirroring of the envelope causes a progressive disappearance of the discharge, as the voltage potential needed to trigger it also increases. At the thermocouple, low frequency pulsed abnormal glow discharges can also be seen to increase the vacuum significantly. These results suggest instead the presence of a pumping mechanism in the PAGD which is somewhat analogous to that of sputter ion pumps, where collision of ionized gas molecules with the cathode is responsible for the sputtering of cathode material that either combines with the gas substrate (`gettering` action) or `plasters over` the inert gas molecules onto the anode (a process known as `ion burial`). These are the two basic pressure reducing actions of sputtered getter atoms, in ion pumps. However, in ion sputter pumps, the initiation of the cycle is a function of the presence of high velocity electrons in the high field plasma of the glow discharge, which are necessary to ionize the gas substrate molecules; also, the getter material typically has a high work-function for field emission. Hence, the sputtering is due to the secondary impact of plasma positive ions at the cathode, after plasma ionization has occurred in the interelectrode space. Altogether different is the mechanism of spontaneous, primary electron emission from the cathode, which is characteristic of the low field PAGD: here, the sputtering is caused by the electronic emission itself and attendant metallic vaporization processes. By artificially confining the firing foci to a part of the cathode, we have shown in the single diode configuration how the PAGD induced sputtering is associated with the cathode autoelectronic emission mechanism, rather than with the abnormal cathode glow per se, given the localization of sputtering onto the emission region of the plate, despite its overall cathode glow saturation.

These observations would thus seem to corroborate the hypothesis of a progressive vacuum increase with the cumulative number of emitted pulses, were it not for the fact that experiments performed with leak controlled devices (reported here and in previous studies) show that, when the negative pressure is maintained by balanced leak admission of air or argon, pulse rates still decrease with cumulative pulse count, and do so neither as a function of an increase in vacuum, nor as a function of envelope mirroring (unless this is so extensive as to establish envelope conduction), but rather as a function of processes (generally referred to as conditioning) inherent to the electrodes, specifically, to the cathode. We have further shown that, for such altered emitter states, the pressure of the vessel must be increased, not because of an increasing vacuum (precluded by the controlled gas leak), but because of the effect that residual gases may have in modulating the low field PAGD emission.

PAGD electrode conditioning is a cathode-dominant process resulting from the cumulative emission of high numbers of pulses by a cathode, and has been shown to be a factor independent of the nature and pressure of the residual gas and partially reversible only by operation with reversed plate polarity, unlike reports of copper cathode-dominant conditioning. It is thought that electrode conditioning and the accompanying increase in VAD breakdown potential are due to the progressive adsorption of residual gases, though cathode-dominant conditioning processes, such as subjecting the vacuum gap to consecutive discharges, have been shown to correlate the decrease in plasma impulse strength with electrode outgassing of absorbed or adsorbed gases. Moreover, given the pitting action of crater formation at the cathode by the PAGD regime, and, as we shall see below, the metallic plating of the anode, the PAGD cathode-dominant process of conditioning we have observed with respect to decreased pulse frequency and increase in potential, suggests that the apparent increase in cathode work function is not due to gas adsorption or absorption. These processes are more likely to occur on the plated anode. It is likely that, given the observed PAGD pressure reducing effect caused by the cathodic jet, a certain outgassing of the cathode is in fact occurring during PAGD function. One might also expect that the anode, if plated by sputtering atoms, would increase its gas content in the formed surface film. However, controlled leak experiments suggest instead that some other type of alteration of the cathode work function is occurring, which is, as we shall examine below, independent of the adsorbed gas state of the electrodes, as well as independent of the PAGD ion pump-like effect. Nonetheless, even at the level of the anode, the PAGD sputtering action may have contradictory effects: it may impact interelectrode gap molecules onto the collector, as well as release, by ionic bombardment and vaporization, gases adsorbed to, or contaminating the anode. If we assume that gas adsorption by impact on the collector is the predominant mechanism, one could explain the increase in the number of breakdown sites per unit time, as observed by us for a re-reversed cathode, if the number of PAGD breakdown sites depended on the quantity of adsorbed gases, eg oxygen, on the cathode being tested. Recovery of the cathode work-function would depend on the electronic charge recovery of the positively charged, adsorbed or occluded gas layer at the cathode- either by reversal or as a function of time of inactivity. The surface film theory of `electrical double layer formation at the cathode` in fact contended that, low field flash over is a photocathodic effect dependent upon the presence of a glowingly positively polarized gaseous film at the cathode; this film would lower the cathode emissivity by decreasing the field between the cathode surface and the leading edge of the cathode glow, across the cathode drop. However, even though the surface film theory of `electrical double layer formation at the cathode` predicts the lowering of the emission breakdown potential and the increase in flash over rate when the electrodes are reversed--as the anode would have acquired a surface charge capable of affecting the breakdown potential, it acknowledges nevertheless, that the anodic surface charge hardly explains the observed intensity of the polarization effects. Moreover non-reversed, conditioned cathodes retained their lower PAGD frequencies in a time independent manner, for as long as reversal was avoided (excluding a PAGD frequency recovery effect due to plate cooling, which may be as short as 15 minutes). PAGD conditioning was independent of idle time and increased with cumulative pulse count. Moreover, the AGD pulses are not UV photocathodic Townsend discharges, liberating secondary electrons via positive ion impact at the cathode. Nor could photocathodic emissions generate currents of the magnitude observed in the PAGD. Lastly, the PAGD discharge and breakdown thresholds appear to be unaffected by UV, though they may be somewhat depressed by visible light, and the emission mechanism in the PAGD is the primary process.

Removal or flattening of protuberances and tips from the emitting cathode by the action of the discharge, is a process also thought to play a role in hardening the cathode or increasing its field emission work-function. However, this explanation may not be adequate for the PAGD emission process, if we consider our metallographic findings of a smoothing action of the discharge at the collector. In fact, it would appear that the flattened, smoother, plated, mirrored and cleaner surfaces subjected to PAGD bombardment are the explanation for the observed increased emission ability of re-reversed cathodes: mirrored Alzak surfaces emit at higher frequencies than do dull H34 and H220 surfaces; new, polished surfaces emit at a higher frequency than do pitted, broken in surfaces; anode surfaces, never before utilized as cathodes but subjected to prolonged PAGD action, emit at higher frequencies when employed as cathodes, than do new, identical cathode surfaces; and ex-cathodes, employed for prolonged periods as anodes, regain a higher emission frequency upon re-use as cathodes. The better PAGD emission performance of smoother cathodes, compared with the worse VAD emission performance of the same, when pitted cathodes (lacking protuberances) are used, requires explanation.

Rakhovsky has put forth a VAD model for cathode spots, that distinguishes between Type I spots (quickly moving spots, far from steady state and responsible for crater formation), and Type II spots (quasi-stationary and near steady-state, but leaving an itinerant track with no sign of crater formation). Whereas the former would obey the Fowler-Nordheim requirement for high fields (>10.sup.9 V/m), the latter could hardly be expected to do so with typical arc voltage drops in the order of 10 V. Once again, autographic analysis of the PAGD emission aspect indicates mixed characteristics: the PAGD cathode spot is a hybrid. It behaves as an intermittent instability that leaves single (e.g. in H34) or clustered (e.g. in Alzak) craters, which are both qualities of Type I cathode spots; and it exists under low field conditions (<10.sup.5 V/m), with cathode drops of 20 to 150 V, in a quasi-coherent mode, leaving an itinerant track of successive craters when operating at the higher frequencies, all of which are properties approaching those of a VAD Type II cathode spot. Furthermore, the macroscopically visible metal sputtering (due to the explosive action of the PAGD emission phenomenon) occurring at the upper end of the permissible DC current input scale, and the presence of large solidified molten metal droplets in and around the craters, suggest models which have been proposed for explosive electronic emission. Explosion models propose that the creation of a residual plasma ball in front of a microprotuberance provokes the large potential drop at the prospective emission focus and sufficiently high resistive and Nottingham heating to reach >10.sup.7 A/cm.sup.2 current densities during the explosive consumption of these microemitters. Whether the explosive action associated with cathode spots is an auxiliary effect that applies solely to the vaporization of the emitting microprotrusion, or an integral emission and vaporization explosive process, it does not appear that it can be restricted to high-field VAD Type II cathode spots, given that it can be equally made to occur with the low field PAGD hybrid cathode spot, and be macroscopically observed. Indeed, in the plate diode configuration, it is easy to visualize the metallic particle explosions that surround and accompany the plasma jets, near to upper current limit conditions. However, if we are to assume that any of these models apply to the emission mechanism, we would, in all likelihood, have to conclude that the PAGD initial emission sites must be submicroscopic (100 to 10 nm), rather than microscopic. Resolution limits to our own metallographic examination of the smoothing action of the PAGD discharge on the collector would thus have precluded us from detecting formation of such submicroscopic protrusions, as well as their presence in a `soft` cathode- and thus infer their disappearance from a pitted, hardened cathode; but if the disappearance of such submicroprotuberances were responsible for the observed alteration of cathode work function, one would also thereby have to postulate the existence of a mechanism for microroughness regeneration (eg. tip growth) at the anode, in order to explain the observed increased emission upon cathode re-reversal. Furthermore, this regeneration would have to be actively promoted by operation with reversed polarity, and this is problematic. Focusing of the distorted or magnified field upon alumina inclusions on pure iron electrodes has been demonstrated to degrade breakdown voltage for field emission, but the effect was greater for larger microscopic particles. If we were to apply this concept to our work, it would require the existence of unmistakably abundant microscopic heterogeneities in the quasi-homogeneous electrode surfaces employed, which we did not observe; on the contrary, their absence suggests that either the microroughness responsible for the low field PAGD emission is submicroscopic, or that the field distortion responsible for eliciting the PAGD is independent of the presence of these protuberances. This last possibility must be taken all the more seriously, in light of the fact that PAGD functioning is able to cover with craters the entire surface of an emitter.

Whereas the discharge potentials observed in the PAGD have been shown to be relatively independent of the kind of gas present, there is a gas effect in the PAGD phenomenon, particularly in what concerns its frequency, observed when the same `run down` cathode was capable of much higher emission rates when exposed to argon, than to air. Utilizing the technique of bias sputtering, it has been demonstrated that the number of charge symmetric collisions (dependent upon sheath thickness d and the ion mean free path) in the plasma sheath, which are responsible for lower energy secondary peaks in ion energy distribution N(E), at pressures of 0.2 Torr, is substantially greater in argon than in argon-nitrogen mixtures, and thus that, under these conditions, mostly Ar.sup.+ and Ar.sup.++ ions impact the negatively biased electrode. In non-equilibrium RF discharges, greater ion densities have also been attained with argon, than with air. With respect to field emissions, one would expect a gas effect only with regards to changes on surface conditions, though such studies have shown contradictory effects of argon upon cathode work function. In light of the foregoing, and given that the PAGD is an emission discharge and not a sputtering discharge per se, in the strict sense, we can conceive of the role of inert gas atoms in increasing, as compared to air or nitrogen, the ion energy density distribution at the PAGD cathode spot interface with the cathode surface emitter, and thus elicit increased emission rates from the cathode, by pulling electrons from the metal via the field effect. While this is consistent with the concept of focused distortions of space-charge field fluctuations inducing localization of the emission foci, the argon effect can be observed in the PAGD regime over the entire range of the Paschen low vacuum curve, and into Cooke's mid to high vacuum curve, at low fields and without negative biasing. Thus, it is not simply a high pressure (nor a gas conditioning) effect, even if the gas effect in question applies to the description of a local pressure rise at the emission site/cathode spot interface, which may play a role in enhancing the local field.

Considered together, the PAGD emission-derived sputtering, the observed metallic plating of the anode and the explosive aspect of the discharge, suggest the presence of a jet of metallic vapor present in the discharge and running, contrary to the normal flow of positive ions, from the cathode to the anode. This jet appears to have properties similar to the high speed vapor ejected from the cathode in a VAD, as first detected by Tanberg with his field emission pendulum (Tanberg, R. (1930), "On the cathode of an arc drawn in vacuum", Phys. Rev., 35:1080) In fact, the VAD high field emission process is known to release, from the cathode spot, neutral atoms with energies much greater than the thermal energy of the emission discharge. This anomalous phenomenon brings into play the role of the reported cathode reaction forces detected in vacuum arc discharges (Tanberg, as above, also Kobel, E. (1930), "Pressure and high vapour jets at the cathodes of a mercury vacuum arc", Phys. Rev., 36:1636), which were thought to be due to the counterflow of neutral metallic atoms, from the cathode onto the anode (charged metallic ions are normally expected to target the cathode). In absolute units of current, this current quadrature phenomenon has been shown to reach, in the VAD regime, proportions of the order of 100*I.sup.2 (see also the Aspden papers referenced below). Early interpretations attributed this to the cathode rebounding of <2% of gas substrate-derived plasma positive ions hitting the cathode and being charge neutralized in the process, but having kept most of their thermal energy. Tanberg held instead that the counterflow of neutral particles responsible for the cathode reaction force was cathode derived, effectively, that it constituted a longitudinal interaction acting in the direction of the metallic arc jet. However, even though secondary high energy distributions of neutral atoms emanating from the cathode do not have thermal energies, their modal distribution does (Davis, W. D. and Miller, H. C. (1969) J. Appl. Phys., 40:2212) furthermore, the major anomalous atomic counterflow that accompanies the high energy electron flow toward the anode, was shown mass spectrographically to consist predominantly of multiply ionized, positively charged ions of cathode metal, rather than neutral atoms. If this made it easier to abandon the primacy of the rebounding model, it was now more difficult for field emission theorists to accept and explain the observed high energies (ion voltages in excess of the discharge voltage drops) and the high ionization multiplicity associated with these counterflowing positive ions. This field of investigation has indeed been one of the mounting sources of evidence suggesting that there is something amiss in the present laws of electrodynamics. The anomalous acceleration of counterflowing ions, and the energy transfer mechanisms between high speed or `relativistic` electrons and ions in a plasma (Sethion, J. D. et al, "Anomalous Electron-Ion Energy Transfer in a Relativistic-Electron-Beam-Heated Plasma" Phys. Rev. Letters, Vol. 40, No. 7, pages 451-454), in these and other experiments, has been brilliantly addressed by the theory of the British physicist and mathematician, H. Aspden, who first proposed a novel formulation of the general law of electrodynamics capable of accounting for the effect of the mass ratio factor (M/m') in the parallel (and reverse) motion of charges with different masses, (Aspden, H. (1969) "The law of electrodynamics", J. Franklin Inst., 287:179; Aspden, H (1980) "Physics Unified", Sabberton Publications, Southampton, England). The anomalous forces acting on the counterflowing metallic ions would stem from their out of balance interaction with the emitted high speed electrons, as predicated by the electrodynamic importance of their mass differential. This results in a fundamental asymmetry of the plasma flow between electrodes, localized onto the discontinuous interfaces of the plasma with the electrodes, namely, in the cathode dark space and in the anodic sheath: on the cathode side, electrons act upon ions, as the emitted electrons having less than zero initial velocities, drift against the incoming ion flux and in parallel with the ion and neutral counterflows; on the anode side of the discharge, positive ions flowing toward the cathode confront mainly the incoming counterflow of positive ions and neutral atoms, as the high speed electrons have abnormally transferred their energy to counterflowing, high speed, cathodic metal ions. An out of balance reaction force thus results at the cathode, to which the leaving metallic atoms impart a force of equal momentum but opposite direction, a force which is added to the cathode momentum generated by impacting, normal flowing positive ions. Moreover, Aspden confirmed theoretically the fundamental contention of Tanberg's experimental findings that an electrodynamic force will manifest itself along the direction of the discharge current flow, and thus, that the atomic counterflow is a metallic jet. Aspden further demonstrated that this asymmetry of plasma discharges does not imply any violation of the principles of conservation of energy and charge equivalence, given that there will be no out-of-balance force when such anomalous forces are considered in the context of the whole system of charge which must, perforce, include the local electromagnetic frame itself. Such discharges must be viewed as open energy systems, in balance with their electromagnetic environment: their apparatuses may constitute materially closed or limited systems, but they are physically and energetically open systems. Current work on Aspden's formulation of Ampere's Law indicates that both classical electromagnetism and special relativity ignore precisely, in circuits or in plasma, the longitudinal interactions that coexist with transverse ones. Standing longitudinal pressure waves, of a non-electromagnetic nature, have been previously shown in plasma electrons, which did not conform to the Bohm and Gross plasma oscillation mechanism (Pappas, P. T. (1983) "The original Ampere force and Bio-Savart and Lorentz forces", I1 Nuovo Cimento, 76B:189; Looney, D. H. and Brown, S. C. (1954) "The excitation of plasma oscillations" Phys. Rev. 93:965)

The present theoretical approach to the novel regime of electrical discharge which we have isolated in specially designed devices, and to its mixed glow-arc characteristics, suggests that a similar, out-of balance current quadrature phenomenon occurs in the discharge plasma during the low field, autoelectronic emission-triggered PAGD, and is responsible for the observed surplus of energy in the experimental system described in this report. Clearly, all the evidence we have adduced indicates that there is a powerful longitudinal component to the emission-triggered PAGD, ie that the discharge pulses characteristic of this pre-VAD regime are longitudinally propelled jets of cathode-ejected high speed electrons and high speed ions. We have performed experiments, in the PAGD regime of operation, with very thin axial members that bend easily when placed in the path of the discharge, or with Crooke radiometer-type paddle-wheels, and both show the presence of a net longitudinal force in the plasma discharge acting in the direction of the anode, which confirms the magnitude of the atomic counterflow (ionized and neutral) present during the PAGD, very much like Tanberg's pendulum did for the VAD. These observations also tally with the explosive action of the emission mechanism, such as we have examined it above. In this context, two aspects of the PAGD are remarkable: the fact that a phenomenon akin to field emission occurs at low field values, for large area electrodes across large gaps, and the conclusion that the PAGD must deploy an excessively large counterflow of, in all probability, both ionized and neutral cathodic particles. The observation of ion current contributions to the cathode current on the order of 8 to 10%, in VADs, can hardly apply to the PAGD mechanism responsible for the anomalous currents and counterflows observed. Hence, we should further expect that the characteristically intermittent, or chopped current regime of the PAGD, is a major factor in the generation of disproportionately high energy longitudinal pulses and in allowing our system to capture most of the electrical energy output from the device. In all probability, field collapse at the end of discharge favours the nearly integral collection of the plasma charge, and ensures the transduction of most of the plasma energy of the pulse (blocked, as it is, from flowing back through the input port to the drive pack) to the output port, through the parallel, asymmetric capacitance bridge that interfaces with the charge recovery reservoir (the charge pack). Collapse of the field of the discharge may also be a contributing factor to the anomalous acceleration of ions, and to the observed anode plating effect. It is equally possible that such abnormally large longitudinal pulses may never be observable, for a given arrangement and scale, above threshold frequencies of the oscillation; we have, in this sense, presented data that indicates that for a given geometry, above specific PAGD frequencies, the capture of surplus energy decreases steadily in efficiency until it ceases altogether, for a given arrangement. The point at which this surplus begins to decrease coincides with the setting in of frequency-dependent irregularities in the discharge sequence and, most importantly, it coincides with a reduction of the peak pulse current for each PAGD pulse. We have further remarked that increasing the PAGD frequency above the zero surplus point, for a given arrangement, by manipulating any of the frequency control parameters, provokes the slippage of the PAGD into a full fledged VAD regime, while input currents greatly increase and output peak currents greatly decrease (to comparable peak input levels of 10 to 15A). The transition between the two modes of emission-triggered discharge, PAGD and VAD, thus appears to be tied in to adjustable thresholds in the frequency of the emission discontinuities; in this sense, it is rather likely that the plasma field collapse plays a major role in regularizing and optimizing the anomalous energies of field emissions, as in the PAGD regime. At low frequencies of low field emission, the emission regime is highly discontinuous, diachronic and regular, for it has time to fully extinguish the discharge; hence the PAGD singularity, in which the phases of each discharge pulse are well defined and sequential. Above a given high frequency, when ion and electron recombination will happen more often, before each can be collected at the electrodes, the stream of emitted discontinuities merges into a noisy, randomized continuum, where simultaneous emissions become possible and the plasma field no longer has time to collapse and fully resolve the longitudinal pulses. Any anomalous energy generated is then minimized and trapped in the plasma body and, in these conditions, the VAD regime eventually sets in. Such model would easily explain why the high field VAD experiments performed to date have never detected such extraordinarily large anomalous forces.

On the other hand, the quasi-coherent aspect of the discharge suggests that the vacuum gap, in functioning during the PAGD regime both as an insulator and as a conductor with capacitative and self-inductive properties, is periodically altered by large and intense polarizations which are resolved by the discrete emission of longitudinal pulses from the cathode. It is possible that these nonlinear oscillations resulting from sudden depolarization of the vacuum gap by high speed explosive emissions elicited at the convection focus of the distorted field, might be in resonance or near resonance with the external circuitry, but the most apparent effect of increasing the capacitance in all bridge members is to increase the jet current and the transduced current flowing into the charge pack. The PAGD amplitude variation also presents, after the large negative discontinuity, a growing oscillation at very high resonant frequencies, which are typical of inductive chopping currents in a VAD, before extinction occurs. Unlike the VAD inductive case, in the absence of any coils other than the wire wound resistors, the PAGD relaxation oscillations which follow each pulse only extinguish the discharge when the voltage potential of the amplitude curve rises above the applied voltage, just as the plasma potential drops the most. Given the entirely non-inductive nature of the external circuit utilized in many instances, the inductive properties in evidence are those of the vacuum device itself. It also suggests that, in the absence of any need of an applied external magnetic field for the PAGD discharge to occur coherently, it is possible that the magnitude of the currents generated produces by itself a significant self-magnetic field. Thus, we cannot rule out the possibility of a self-organization of the plasma discharge, which may, in Prigogine's sense, constitute a dissipative structure (Prigogine, I. and George, C. (1977), "New quantization rules for dissipative systems", Int. J. Quantum Chem., 12 (Suppl.1):177). Such self-ordering of the PAGD plasma jet is suggested by the experimentally observed transition of these pulses from the current saturated limit of the normal glow discharge region, into the PAGD regime, as a function of increasing current: smaller foci of discharge can be seen to discontinuously agglutinate into larger emission cones, or into jets with a vortex-like appearance, when the input current reaches a given threshold. It is possible that, under these conditions, the distribution of the charge carriers and their sudden fluctuations may render any steady state plasma boundary conditions ineffective and provoke a singularity in the discharge mechanism; this nonlinear behaviour, together with any self-magnetic effects, might provide radial coherence of the plasma flow along the longitudinal path of the discharge. This concept is akin to what has been proposed for periodically evanescent solution structures referred to as instantons, that represent self-organizing transitions between the two states of a system. The PAGD may well be an instance of an instanton type structure bridging the open, or conductive, and the closed, or insulating, states of the vacuum gap. An analytical formulation of the problem of the plasma flow from the cathode spot to the anode, which would take into account the self-magnetic and self-organizing properties of the PAGD plasma channel, would be extremely difficult, given the out of balance longitudinal force, its abnormal energy transfer and associated counterflow, as well as the competition between collisional and inertial exchanges.

The plating observed at the anode most likely results from the impact of counterflowing ions (and possibly neutral atoms), whereas the pitting of the (locally molten) cathode results from the emission of vaporized metallic material and electrons, as well as, secondarily, from bombardment by incident positive ions. The first action smooths the surface by mirroring it (deposition of cathode-derived atoms) and abrading it, whereas the latter smooths it in places by rounding concavities and by forming molten droplets upon local cooling, while simultaneously roughening it on the crater peripheries. One might think that this cathode roughening should lower the work function and facilitate the discharge, but the facts indicate that just the opposite must be happening in view of changes in the PAGD according to the nature and state of the cathode surface. The observed alterations of electrode work function for PAGD low field emission must thus be related to the molecular and charge effects of these different actions at the two electrodes. It appears that for large parallel plate electrodes, the PAGD low field emission is modulated by the nature and, most likely, by the molecular structure of the metallic surface layer of the emitter.

We have thus devised a system for the capture as electricity of the energy of anomalously energetic longitudinal pulses sequentially triggered by spontaneous emissions of high speed electrons and ions generated from low work function cathodes, during the low field and singularly mixed PAGD regime of electrical discharge in vacuo. To confirm the above interpretation of the anomalous flux in the observed PAGD phenomenon, the cathode jet composition, as well as time- and usage-dependent changes occurring in the tubes, with diverse sealed negative pressures and after submission to prolonged PAGD operation, must be analyzed mass spectroscopically. In any event, the excess energy present in the anomalous counterflowing force appears to stem from a discharge mechanism that effectively pulls high speed electrons and constituent atoms out of a metal surface, at low fields and with high current densities, and is modulated by a complex multiplicity of parameters. The system described appears to transduce efficiently the observed nonlinear longitudinal pulse discontinuities of the plasma field, under conditions of current saturation of the cathode, because the self-extinguishing and self-limiting properties of the discharge allows the energy from the collapse of the discharge to be captured. The particular design of the circuitry, which couples a rectification bridge to the asymmetric bridge quadrature of large capacitances, placed at the output of the PAGD generator, permits effective capture. Our findings constitute striking evidence for Aspden's contention of a need to revise our present electrodynamic concepts. The dual ported PAGD discharge tube circuits which we have described are the first electrical systems we know of which permit effective exploitation of anomalous cathode reaction forces and allow for the recovery of electrical energy from systems exhibiting this effect. Any apparent imbalance in the electrical energy input to the system and withdrawn from the system by its operator must be considered in the context of the entire continuum in which the system operates, within which it is anticipated that accepted principles of energy balance will be maintained.

Moreover, the energy conversion system of the invention has substantial utility as an electrical inverter accepting direct current, and providing one or more of a direct current output at lower voltage and higher current, variable frequency input to alternating current motors, and, by suitable combinations of discharge tube systems, more flexible DC to DC conversion systems.

As an alternative to the batteries used in the experiments described, a DC power supply may be utilized or, more advantageously from the viewpoint of entailing less transformation losses, a DC generator to provide the electrical energy input to the system. As a DC motor can be run directly from the rectified output of the circuit of FIG. 9 at El-E2, in place of a battery charge pack, DC motor/generator sets of suitable characteristics (in terms of back E.M.F. and circuit loading) can be used to charge the batteries of the drive pack, utilizing the rectified PAGD output to drive the DC motor component of the set. This provides a simple, one battery pack solution, where the PAGD input and output circuits are electrically separated by the DC motor/generator interface: the drive pack is simultaneously being discharged to drive PAGD production, and charged by the DC generator output which, in turn, is being driven by the electromechanical transformation of the rectified PAGD output that would typically accrue to a charge pack in the experiments already described. The main limitations to such an arrangement lie in the efficiency of the motor and generator transformations utilized.

A pulsed DC source could be used to provide input to the circuit if suitably synchronized, but care is needed not to interfere unduly with the autoelectronic mechanism of the field induced cathode emissions.
 

                  TABLE 1
    ______________________________________
    Results for the ballast resistance (and current) dependent PAGD
    frequency utilizing an H34 aluminum pulse generator with
    128 cm.sup.2 plates at 5.5 cm distance, in the triode configuration,
    at a pressure of 0.8 Torr. The circuit employed is that of the
    present invention, as described in the third Results Section.
    DCV = 560.
                Regime of      Pulse Rate
    R in .OMEGA.
                Discharge      >100 V
    ______________________________________
    5,000       NGD            0
                (Cold Cathode)
    600         PAGD           10 PPS
    300         PAGD           40 PPS
    150         PAGD           180 PPS
    100         VAD            0
     50         VAD            0
    ______________________________________
              TABLE 2
    ______________________________________
    128 cm.sup.2 H220 Al; 570 volts DC; 300 .OMEGA. = R1; Diode
    Configuration
    PPS        p(Torr)   Cumulative Pulse Count
    ______________________________________
    1)    200      0.08      .about.2.4 .times. 10.sup.5
    2)    200      0.5       .about.1.5 .times. 10.sup.6
    3)    200      0.8-1     .about.2.5 .times. 106
    4)     25      0.5       3 .times. 10.sup.6 pulses
    5)    200      0.5       1.5 .times. 10.sup.6
                             (after first electrode reversal)
    ______________________________________
              TABLE 3
    ______________________________________
    RESIDUAL GAS EFFECT
    pressure      PPS
    in Torr       in AIR        in ARGON
    ______________________________________
    0.45          ND            10
    0.5           1.8 .+-. 0.3  ND
    0.55          4.8 .+-. 0.9  16.7.+-.1.8
    1.0           11.4 .+-. 0.8 448 .+-. 27.4
    1.25          214.5 .+-. 14.3
                                ND
    2.0           36.2 .+-. 2.6 206 .+-. 19.6
                                158.7 .+-. 24
    2.5           1.36 .+-. 0.3 0
    ______________________________________
              TABLE 4
    ______________________________________
    Charge pack
    No. of cells      PPS    PAGD
    ______________________________________
    36                0      -
    31                1      +
    29                10     +
    19                1      +
     9                0      -
    ______________________________________
                                  TABLE 5
    __________________________________________________________________________
    1   2        4        6    7   8      9   10    11
    Expt.
        Battery
            3    Open 5   % total
                               Max.
                                   % rel. cpty
                                          Total
                                              .DELTA.kWh
                                                    PAGD
    No. Pack
            Position
                 Voltage
                      V/cell
                          rel. cpty.
                               hr. left
                                   gained
                                       lost
                                          kWh gain
                                                 loss
                                                    per sec
    __________________________________________________________________________
    1   Charge
            start
                 348  12.0
                          40   8          0.835     8
        Charge
            end  366  12.62
                          83   16.6
                                   43     1.823
                                              0.988
        Driver
            start
                 576  12.52
                          77   15.4       2.660
        Driver
            end  572  12.43
                          70   14      7  2.402  0.258
    2   C   b    331  11.41
                          2    0.4        0.040     61
        C   a    351  12.1
                          47.5 9.5 45.5   1.002
                                              0.962
        D   b    553  12.02
                          40   8          1.327
        D   a    546  11.9
                          33   6.6     7  1.081  0.246
    3   C   b    345  11.9
                          32.5 6.5        0.673     3
        C   a    361  12.45
                          72.5 14.4
                                   40     1.559
                                              0.886
        D   b    559  12.15
                          51   10.2       1.710
        D   a    552  12.0
                          40   8       11 1.324  0.386
    4   C   b    360  12.41
                          70   14         1.512     32
        C   a    373  12.86
                          103  >20 33     2.238
                                              0.726
        D   b    562  12.22
                          54.5 10.9       1.838
        D   a    557  12.11
                          48   9.6     6.5
                                          1.604  0.234
    5   C   b    340  11.7
                          20   4          0.408     2
        C   a    365  12.59
                          83   16.6
                                   63     1.818
                                              1.440
        D   b    527  11.45
                          3.2  0.6        0.101
        D   a    517  11.24
                          1.8  0.4     0.2
                                          0.056  0.045
    6   C   b    340  11.72
                          21.5 4.3        0.438     8
        C   a    367  12.66
                          87.5 17.5
                                   66     1.927
                                              1.489
        D   b    589  12.8
                          100  20         3.530
        D   a    564  12.26
                          58.5 11.7    41.5
                                          1.979  1.551
    7   C   b    318  10.97
                          1.2  0.24       0.023     5
        C   a    359  12.38
                          67.5 13.5
                                   66.3   1.454
                                              1.431
        D   b    575  12.5
                          77   15.4       2.656
        D   a    567  12.32
                          63.5 12.7    13.5
                                          2.160  0.496
    8   C   b    328  11.71
                          20   4          0.393     32
        C   a    350  12.5
                          76.5 15.3
                                   56.5   1.606
                                              1.213
        D   b    582  12.65
                          87.5 17.5       3.055
        D   a    579.5
                      12.60
                          84   16.8    3.5
                                          2.921  0.134
    __________________________________________________________________________
    1   2        12  13    14    15    16       18
    Expt.
        Battery
            3    Exptl.
                     rel. kWh/h
                           net kWh/h
                                 Breakeven
                                       Cell #/
                                             17 Cathode
                                                     19
    No. Pack
            Position
                 time
                     gain
                        loss
                           production
                                 efficiency
                                       pack  tube
                                                Area Plate
    __________________________________________________________________________
    1   Charge
            start
                 21.5'     2.071 388%  29    A26
                                                128 cm.sup.2
                                                     H34
        Charge
            end      2.791
        Driver
            start                      46
        Driver
            end         0.720
    2   C   b    18'       2.387 391%  29    A26
                                                128 cm.sup.2
                                                     H34
        C   a        3.207
        D   b                          46
        D   a           0.820
    3   C   b    21.5'     1.396 230%  29    A26
                                                128 cm.sup.2
                                                     H34
        C   a        2.473
        D   b                          46
        D   a           1.077
    4   C   b    63.5'     0.465 310%  29    A28
                                                128 cm.sup.2
                                                     H220
        C   a        0.686
        D   b                          46
        D   a           0.221
    5   C   b    80'       1.064 6,750%
                                       29    A26
                                               128 cm.sup.2
                                                     H34
        C   a        1.080
        D   b                          46
        D   a           0.016
    6   C   b    21.5'     -0.173
                                 96%   29    A26
                                                128 cm.sup.2
                                                     H34
        C   a        4.155
        D   b                          46
        D   a           4.328
    7   C   b    64.5'     0.870 289%  29    A45
                                                64 cm.sup.2
                                                     H34
        C   a        1.331
        D   b                          46
        D   a           0.461
    8   C   b    28.5'     2.272 906%  28    A45
                                                64 cm.sup.2
                                                     H34
        C   a        2.554
        D   b                          46
        D   a           0.282
    __________________________________________________________________________
    1   2        20 21  22   23       25 26   27 28 29
    Expt.
        Battery
            3    R1 C3/C5
                        C7a/C7b
                             Motor
                                 24   Gap
                                         OV rlx.
                                              C4 R4 Motor
    No. Pack
            Position
                 ohm
                    mfd mfd  arm Pressure
                                      cm time mfd
                                                 ohms
                                                    rpm
    __________________________________________________________________________
    1   Charge
            start
                 300
                    20,700
                        3,300
                             off 0.8 Torr
                                      5.5
                                         30'  NA NA NA
        Charge
            end
        Driver
            start
        Driver
            end
    2   C   b    300
                    20,700
                        3,300
                             off 0.8 Torr
                                      5.5
                                         30'  NA NA NA
        C   a
        D   b
        D   a
    3   C   b    300
                    20,700
                        3,300
                             off 0.7 Torr
                                      5.5
                                         15'  NA NA NA
        C   a
        D   b
        D   a
    4   C   b    300
                    34,700
                        5,500
                             off 0.2 Torr
                                      5.5
                                         30'  NA NA NA
        C   a
        D   b
        D   a
    5   C   b    150
                    34,700
                        3,300
                             on  0.8 Torr
                                      5.5
                                         15'  8  500
                                                    1,200
        C   a
        D   b

        D   a
    6   C   b    300
                    20,700
                        3,300
                             on  0.8 Torr
                                      5.5
                                         15'  16 0  2,000
        C   a
        D   b
        D   a
    7   C   b    600
                    34,700
                        3,300
                             off 0.8 Torr
                                      4  30'  NA NA NA
        C   a
        D   b
        D   a
    8   C   b    600
                    34,700
                        5,500
                             off 0.8 Torr
                                      4  30'  NA NA NA
        C   a
        D   b
        D   a
    __________________________________________________________________________
                                  TABLE 6
    __________________________________________________________________________
    Expt.
        Battery  Load Watts/  Total
                                  .DELTA.kWh
                                        rel. kWh/h
                                              net
    No. Pack
            Position
                 Voltage
                      cell
                          Hr. left
                              kWh gain
                                    loss
                                        gain
                                           loss
                                              kWh/h
                                                  B. Eff.
    __________________________________________________________________________
    1   C   s    335.7
                      4.445
                          4   0.516           3.014
                                                  776%
        C   e    357.5
                      5.05
                          12  1.757
                                  1.241 3.46
        D   s    568.0
                      3.20
                          13  1.766
        D   e    564.6
                      3.175
                          11  1.606  0.16  0.446
    2   C   s    315.5
                      3.93
                          1   0.114           1.012
                                                  504%
        C   e    327.8
                      4.25
                          4.5 0.502
                                  0.387 1.225
        D   s    540.7
                      2.91
                          4   0.535
        D   e    535.3
                      2.87
                          3.5 0.462  0.073 0.243
    3   C   s    328  4.23
                          2   0.245           1.175
                                                  703%
        C   e    351.7
                      4.91
                          7   0.737
                                  0.492 1.370
        D   s    546  2.95
                          5   0.680
        D   s    545.5
                      2.90
                          4.5 0.610  0.070 0.195
    __________________________________________________________________________
                                  TABLE 7
    __________________________________________________________________________
    1       3        5   6   7    8   9   10   11
    Expt.
        2   Pressure
                 4   DP  Plates
                             DP   DP  PAGD
                                          PAGD CP
    No. Config.
            Torr Tube
                     DCV DCV DCA  Watts
                                      Volts
                                          V/cm DCV
    __________________________________________________________________________
    1   dd  0.8  A29 562 350 0.65 137.8
                                      212 77.1 375
    2   dd  0.09 A29 562 402 0.60 96  160 58.2 378
    3   dd  0.8  A29 560 371 0.59 111.5
                                      189 68.7 374
    4   dd  0.09 A29 563 409 0.49 75.9
                                      154 56   379
    5   t   1.5  A28 561 439 0.41 49.9
                                      122 22.2 377
    6   t   1.5  A28 560 425 0.51 68.9
                                      135 24.5 375
    7   t   1.0  A28 556 398 0.48 75  158 28.7 376.5
    8   t   0.5  A28 559.5
                         398 0.68 109.8
                                      161.5
                                          29.4 377.5
    9   t   0.5  A28 563 390 0.75 112.45
                                      173 31.5 373
    10  sd  0.5  A28 565 422 0.47 67.2
                                      143 26   376
    11  sd  0.5  A28 561.5
                         415 0.50 73  146.5
                                          26.6 380
    12  sd  0.5  A28 562 413.5
                             0.55 81.7
                                      148.5
                                          27   380
    13  dd  0.25 A28 553 438 0.35 40  115 41.8 381.5
    14  dd  0.25 A28 549 325 0.70 156.8
                                      224 81.5 263
    __________________________________________________________________________
    1       12  13  14    15       17  18  19
    Expt.
        2   CP  CP  Total Breakeven
                                16 Bridge
                                       Input
                                           Motor
                                               20
    No. Config.
            DCA Watts
                    Resistance
                          Efficiency
                                PPS
                                   diode
                                       diode
                                           status
                                               FIG. 3
    __________________________________________________________________________
    1   dd  1.25
                468.8
                    326   340%  450
                                   M860
                                       HFR off +
    2   dd  0.70
                264.6
                    % 270 276%  92 M860
                                       HFR off
    3   dd  0.65
                243.1
                    243   218%  500
                                   HFR HFR off
    4   dd  0.76
                288 314   379%  77 HFR HFR off
    5   t   0.58
                219 298   439%  52 HFR HFR off
    6   t   0.69
                259 265   376%  100
                                   M860
                                       HFR off
    7   t   0.57
                213.1
                    329   284%  355
                                   M860
                                       HFR off
    8   t   0.67
                252.9
                    238   230%  92 HFR HFR off
    9   t   0.65
                280 266   249%  118
                                   M860
                                       HFR off +
    10  sd  1.03
                387.3
                    286   530%  25 M860
                                       HFR off
    11  sd  0.73
                277.4
                    293   379%  11 HFR HFR off +
    12  sd  0.71
                269.8
                    270   330%  10 HFR HFR on  +
    13  dd  0.59
                225.1
                    329   563%  10 HFR HFR off
    14  dd  1.36
                257.7
                    320   228%  1  HFR HFR off
    __________________________________________________________________________
                                  TABLE 8
    __________________________________________________________________________
    1   2        4    5      7    8     9    10
    Expt.
        Battery
            3    Total
                      Rel.
                          6  Limit
                                  .DELTA.kWh
                                        Exptl.
                                             abs. kWh/h
                                                       11
    No. Pack
            Position
                 Wh   Cap.
                          Torr
                             in W gain
                                     loss
                                        time gain
                                                loss
                                                   net BE
    __________________________________________________________________________
    1   C   b    159  12% 0.8
                             90         21.5'      +664
                                                       846%
        C   a    428  32%         269        753
        D   b    1764 85%    115
        D   a    1732 84%            32         89
    2   C   b    118  9%  0.8
                             90         18'        +616
                                                       2,667%
        C   a    303.5
                      23%         192        640
        D   b    542.3
                      26%    115
        D   a    535  25.9%          7.3        24
    3   C   b    950.4
                      72% 0.2
                             90         70'        +186
                                                       3485%
        C   a    1,161
                      88%         210.9      191.7
        D   b    660  32%    115
        D   a    654  32%            6.5        5.6
    4   C   b    15.8 1.2%
                          0.8
                             90         64.5'      +53.7
                                                       406%
        C   a    81.9 6%          65        60
        D   b    181  8.7%   115
        D   a    165  8%             16         14.7
    5   C   b    34.5 2.6%
                          0.8
                             90         28.5'      +169.1
                                                       436%
        C   a    138.8
                      10.5%       104.3      219.6
        D   b    1,114
                      54%    115
        D   a    1,089
                      53%            24         50.5
    6   C   b    55.4 4.2%
                          0.8
                             90         74'        +117
                                                       483%
        C   a    237.6
                      18%         182.2      148
        D   b    669.3
                      32%    115
        D   a    631.7
                      30.6%          37.7       30.6
    __________________________________________________________________________
    1   2               14   15    17    18 19     21  22
    Expt.
        Battery
            3    12  13 Cathode
                             gap
                                16 PAGD seq.
                                         R1 Plate  C3/C5
                                                       C7a/C7b
    No. Pack
            Position
                 Config.
                     Tube
                        area cm PPS
                                   method
                                         ohms
                                            material
                                                 20
                                                   mfd mfd
    __________________________________________________________________________
    1   C   b    Triode
                     A26
                        128 cm2
                             5.5
                                8  Continuous
                                         300
                                            H34    20,700
                                                       3.300
        C   a
        D   b
        D   a
    2   C   b    Triode
                     A26
                        128 cm2
                             5.5
                                61 Interrupted
                                         300
                                            H34    20,700
                                                       3,300
        C   a
        D   b
        D   a
    3   C   b    Triode
                     A28
                        128 cm2
                             5.5
                                32 Interrupted
                                         300
                                            H220   34,700
                                                       5,500
        C   a
        D   b
        D   a
    4   C   b    Triode
                     A46
                        64 cm2
                             4.0
                                5  Continuous
                                         600
                                            H34    34,700
                                                       5,500
        C   a
        D   b
        D   a
    5   C   b    Triode
                     A46
                        64 cm2
                             4.0
                                32 Interrupted
                                         600
                                            H34    34,700
                                                       5,500
        C   a
        D   b
        D   a
    6   C   b    Plate
                     A29
                        128 cm2
                             5.5
                                8  Interrupted
                                         300
                                            H220   34,700
                                                       5,500
        C   a    Diode
        D   b
        D   a
    __________________________________________________________________________
              TABLE 9
    ______________________________________
    Utilizing:
           Al H200, 128 cm.sup.2 plates
           DP = 46 cells
           CP = 23 cells
                              CP Gain
                                     Net Gain
            CP Gain  Net Gain per    per
            per pulse
                     per pulse
                              second second Pressure
    PPS     in mWh   mWh      mWh    mWh    in Torr
    ______________________________________
    #1   1.5    22.3     11.7   33:45  17.55  0.2
    #2   8      5.6      4.4    44.8   35.2   0.8
    #3   110    0.78     0.27   85.8   29.7   2.0
    ______________________________________


US Patent # 5,502,354
US Cl. 315/111/01 ~  March 26, 1996

Direct Current Energized Pulse Generator Utilizing Autogenous Cyclical Pulsed Abnormal Glow Discharges

Paulo N. Correa & Alexandra N. Correa

Abstract ~

A cold cathode vacuum discharge tube is used in a circuit for generating pulsed autoelectronic emissions which are particularly intense and frequent in the abnormal glow discharge region, and involve much lower current densities than predicted by the Fowler-Nordheim vacuum arc discharge region law. The discharge tube is characterized by a large electrode area at least of the cathode, and a large interelectrode gap. The electrodes are preferably spaced at least 2 cm apart in a parallel relationship. A probe may be introduced between the electrodes to reduce still further the field required to generate the emissions. In another configuration the probe forms the anode and two plates form cathodes. The circuit is driven from a direct current source of having an impedance sufficient to prevent establishment of a vacuum arc discharge.

Current U.S. Class: 315/111.01; 315/339; 315/349
Intern'l Class:  H01J 007/24
Field of Search:  315/111.11,111.21,111.01,111.71,111.91,56,61,63,339,349

References Cited ~
US Patent Documents
3,471,316 ~ Sep., 1969 ~ Manuel 117/93.
3,821,580 ~ Jun., 1974 ~ Alexandrovich et al. 313/56.
4,733,530 ~ Mar., 1988 ~ Beattie et al. 315/111.

Primary Examiner: Pascal; Robert J. ~ Assistant Examiner: Ratliff; Reginald A.
Attorney, Agent or Firm: Ridout & Maybee

Description ~

FIELD OF THE INVENTION

This invention relates to cold cathode vacuum discharge tubes and in particular to their use in a field emission, cold cathode vacuum tube circuit, hereinafter referred to as a pulse generator, having a large cathode area and large interelectrode gap which, if properly triggered, will generate pulsed auto-electronic emissions in the abnormal glow discharge region.

BACKGROUND OF THE INVENTION

As the current passed through a gas discharge tube is increased beyond the levels at which normal glow discharge takes place, such normal gas discharge being characterized by a negative resistance characteristic leading to decreasing potential between the cathode and anode electrodes of the tube, a region of abnormal glow discharge is entered in which the negative resistance characteristic changes to a positive resistance characteristic leading to increasing potential between the elecytrodes. Typically this increased potential rapidly leads to breakdown into vacuum arc discharge between the electrodes, again characterized by a negative resistance characteristic. Accordingly, gas discharge tubes have been operated in the normal glow discharge or vacuum arc regimes in which stable operation can be achieved by appropriate ballasting of the tube, the former regime being suitable for low current applications and the latter for high current. It is possible to utilize a normal glow discharge tube in a low frequency oscillator circuit by placing capacitance in parallel with the tube and in series with the ballast because such a tube is characterized by a comparatively high striking potential at which discharge is initiated, and a lower but still high extinction potential at which discharge ceases. Operation in such a mode with vacuum arc devices is difficult because, in order to turn off the device effectively, the arc must be extinguished or otherwise interrupted or divested for long enough to disperse the intense ionization formed in its path. On the other hand, the current densities of normal gas discharges are too limited for use in applications requiring relatively large currents.

Devices operating in the vacuum arc regime have other problems, particularly in terms of ensuring adequate electrode life, which have led to gas diodes and triodes (thyratrons) being superseded by semiconductor devices in most applications. A further limitation of such devices is that the great difficulty in turning them off, except by terminating current flow through the device for a finite period, limits their usefulness as control devices to rectification, current turn-on and low frequency alternating current applications.

The only prior art of which we are aware which successfully exploits the abnormal glow discharge regime is the process described in U.S. Pat. No. 3,471,316 (Manuel) issued Oct. 7, 1969, which we understand is commercially utilized in forming organic coatings on metal cans. It relies on the application of externally generated current pulses to force a discharge tube temporarily into the abnormal glow discharge region, the pulses being sufficiently short that no vacuum arc is established. There is no disclosure of any endogenous pulsed abnormal glow discharge, the apparatus is dependent upon an external pulse generator to operate, and its utility is completely different from the present invention because it uses externally generated pulses rather than generating such pulses. U.S. Pat. No. 3,471,316 uses externally generated and limited current pulses to project operation of a discharge tube in a transient manner into the abnormal glow discharge region, thus achieving a higher average current density and accelerating the polymerisation process beyond the rate attainable using a normal glow discharge.

SUMMARY OF THE INVENTION

The problems associated with the operation of vacuum arc devices are typically associated with the establishment of a continuous channel of low resistance ionized plasma between the electrodes of a device operating in this mode, accompanied by intense heating of the electrodes. Such a channel is difficult to interrupt in rapid and predictable manner once established. We have discovered that it is possible to set up a stable endogenous pulsed abnormal glow discharge regime which is characterized by no such continuous channel having been established, and predominantly cold-cathode auto-electronic field emission rather than thermionic emission, these characteristics providing the ability to control and extinguish the discharge readily.

We have found that, by use of a suitable design of a low pressure gas discharge tube, we can sufficiently inhibit transition from the abnormal glow discharge regime into the vacuum arc discharge regime that we can successfully exploit characteristics of the abnormal glow discharge regime to provide a device having valuable and controllable characteristics as a high power, pulse generator when fed from a current source. Such a pulse generator has useful applications in for example motor control and other applications requiring high current pulses. It is a valuable characteristic that the pulse repetition frequency can be varied over a range, the extent of which itself varies according to the physical characteristics of the tube and the environment in which it is operated. According to circumstances, the frequency may range as low as 10 pulses per second or range as high as 10.sup.4 pulses, these figures being exemplary only and not limitative.

Most prior art vacuum arc discharge has been performed with devices having short interelectrode gap lengths and small electrode areas. Prior art devices require the application of large kilovoltages and amperages, vacuum arc discharges in those devices being initiated by contact and separation of the electrodes. We have established that vacuum devices equipped with cathodes having large surface areas and having large interelectrode distances will support field-emission discharges (either of the pulsed abnormal glow or the vacuum arc type) at low DC voltages (ie. low field strengths) and low applied currents. This indicates that the cold-cathode emissions observed (pulsed abnormal glow discharge and the vacuum arc discharge) in this new class of vacuum pulse generator are a function of parameters heretofore ignored or undiscovered.

The present invention provides a pulse generator and a method of pulse generation as set forth in the appended claims.

DESCRIPTION OF THE DRAWINGS

The invention will be further explained by way of example only and with reference to the following drawings, wherein:

FIG. 1 is a graph illustrating the current to voltage relationship exhibited by a notional vacuum discharge tube;

FIG. 2 is a graph illustrating the current to breakdown, extinction (PAGD) and sustaining (VAD) voltages of a particular vacuum discharge tube;

FIG. 3 illustrates a discharge tube for a pulse generator having a glass housing and tetrode geometry;

FIG. 4 illustrates a tube having a polymer housing and a triode geometry;

FIG. 5 illustrates central cross sections of two glass housings (FIGS. 5A and 5B) and a polymer housing (FIG. 5C);

FIG. 6 illustrates volt-ampere linear characteristics of two distinct cold-cathode discharge regimes, PAGD and VAD, in the same tube providing the curves of FIG. 2;

FIG. 7 illustrates a Fowler-Nordheim plot of the Vx or Vs values for the PAGD and VAD regimes, respectively, again in the same tube;

FIG. 8 illustrates the pulse per minute rate variation observed as a function of low current, anode-supplied constant DC voltage for two pulse generators

FIG. 9 illustrates the continuous variation of the pulse per minute rate as a function of anode-supplied or cathode-supplied DC voltage;

FIG. 10 illustrates an increase in the pulse frequency per minute as a function of the peak pulse RMS current;

FIG. 11 illustrates a continuous variation of NGD sustaining/PAGD extinction voltages, from breakdown to glow extinction, with decreasing pressure, in 4 discharge tubes having different plate areas;

FIG. 12 illustrates a continuous variation of PAGD frequency with decreasing gas pressure in 3 discharge tubes having different anode and cathode plate areas;

FIG. 13 illustrates a shift of the PAGD regime to higher pressure regions during pumpdown with a rotary vacuum pump;

FIG. 14 illustrates a shift of the PAGD regime to lower pressure regions and higher frequencies during pumpdown;

FIG. 15 illustrates the observed reductions in device pressure (FIG. 15A) and in voltage (FIG. 15B) as a function of the increase in plate area factor, for the three discharge tubes having different plate areas stimulated with low direct current during argon pumpdown under the conditions described in FIGS. 11 and 12;

FIG. 16 illustrates observed effects of plate area upon the PAGD breakdown (Vb) and extinction (Vx) voltages for 7 separate discharge tubes;

FIG. 17 illustrates the effect of plate area upon input DC and transduced RMS currents in 7 discharge tubes;

FIGS. 18A, B and C are oscillograms depicting AGD pulses in different regions of a circuit as shown in FIG. 20B;

FIG. 19 illustrates an effect of varying the capacitance of a power supply in parallel with the tube, on the frequency of PAGD production;

FIGS. 20A and B show two typical wiring diagrams of pulse generators in accordance with the invention; FIG. 20A illustrates the circuit used in the tests that supplied data for FIGS. 5 to 15, and 19; FIG. 20B illustrates the circuit used for test results illustrated in FIGS. 16 to 18; and

FIGS. 21A and 21B show alternative configurations in which the tubes described can be incorporated into a pulse generator.

DESCRIPTION OF THE PREFERRED EMBODIMENTS

The context of the invention in terms of vacuum discharge phenomena will first be discussed with reference to FIGS. 1 and 2. Referring to FIG. 1, which plots the potential between the principal electrodes of a vacuum discharge tube with increasing current, potential being shown on a linear but arbitrary scale of voltage, and current on a logarithmic scale in amperes, curve A, below its intersection with curve B, represents a typical relationship between current and voltage for cold cathode discharges, including auto-electronic emissions, whilst curve B represents a typical relationship for thermionic glow discharges, including thermionic emissions. The high-current intersection of the two curves at point E represents a transition into the vacuum arc discharge (VAD) region (curve C) with the establishment of a continuous low resistance plasma channel between the electrodes.

It will be noted that curve A exhibits, with increasing current from very low levels, an initially rising voltage or "positive resistance" characteristic, through the Townsend discharge (TD) region, a flat characteristic through the constant discharge (CD) region, a falling voltage or "negative resistance" characteristic through the transitional region discharge (TRD) and normal glow discharge (NGD) regions, to a minimum, before once again rising to a peak of F and then falling to an even lower minimum, equal to the sustaining voltage for a vacuum arc discharge, through the abnormal glow discharge (AGD) region. The rising potential over the first portion of the AGD region is believed occasioned by saturation of the electrodes by the glow discharge, which causes the potential to rise until auto-electronic emission sets in allowing the potential to fall again as the current rises further. In practice, the increasing interelectrode potential-following saturation, and other factors such as electrode heating, leading to thermionic emission, will tend in conventional tubes to result in a premature transition from the AGD into the VAD regime, following a curve similar to curve D shown in FIG. 1.

The present invention relies on the use of gas discharge tubes designed to avoid premature transition from the AGD to the VAD regimes, and capable of being operated in a stable manner in that region of the characteristic curve of FIG. 1 extending between points E and F. FIG. 2, which plots test results for just such a tube, constructed as described below, shows, again on similar coordinates to FIG. 1 (except that the potential units are defined), the extinction or sustaining potentials of the tube (the same information as plotted in FIG. 1), together with the breakdown potential (i.e. the potential required to initiate the autoelectronic discharge). It will be noted that the breakdown curve shows two discontinuous portions X and Y, corresponding to the vacuum arc and abnormal glow discharge regimes respectively. The intersection of curve X, and curve Z representing the sustaining or extinction potential is illustrative of the difficulties inherent in extinguishing a vacuum arc discharge, since a decrease in current is accompanied by a decrease in breakdown voltage until it equals the VAD sustaining voltage which does not vary greatly in this region. On the other hand, the combination of a fairly high and constant breakdown voltage (curve Y) combined with an extinction potential which rises with decreasing current in the region E-F (see FIG. 1) of the pulsed abnormal glow discharge regime means that the pulsed abnormal glow discharge will be extinguished if the current source during the tube operation ceases to be able to sustain the increasing current required to maintain the discharge as the potential between its electrodes drops, at some current below the intersection of curves X and Z.

If the effective internal resistance of the source is above some critical level, then as the current through the tube rises, the proportion of the source potential developed across the tube will fall until it intersects the curve Z at a current below the intersection with curve X, at which point the abnormal glow discharge will self extinguish, and the current flow through the tube will drop abruptly until the current through the tube combined with the potential between its electrodes again intersects the curve A in FIG. 1. This permits reestablishment of a rising current through the tube traversing the abnormal glow discharge region as the potential across the tube rises to the peak F and then again falls to a point short of E. Accordingly, under these circumstances, a pulsed abnormal glow discharge will be exhibited, accompanied by high amplitude current pulses through the tube. It should be understood that the curves of FIG. 1 are indicative of the static behaviour of a nominal discharge tube under particular current and voltage conditions, and are not fully indicative of the behaviour of the tube under dynamic conditions in which tube current and inter-electrode potential vary with time, nor with changes of the many other factors which may influence tube behaviour. In particular, the plasma effects generated in various phases of tube operation require finite time to form, reform or dissipate as the case may be, and in the case presently under consideration this time factor, combined with time constants of the external circuit in which the tube is placed, are determinative of the pulse frequency of the discharge.

The definition of any regime of electrical discharge in a vacuum is usually presented as dependent upon the major operational parameter being considered, i.e. upon the variation of direct current passing between the primary electrodes. For a given optimal vacuum (which must necessarily be less than perfect) all gas electrical discharge regimes can be presented as dependent upon this parameter. FIG. 1 is such a presentation and the peak that characterizes the abnormal discharge region means that within this region, as the applied current is increased linearly, the resistance of the vacuous medium in the tube first increases with increasing current, only to subsequently decrease, still with increasing applied current, down to the minimum resistance value corresponding to the sustaining potential of a "vacuum" arc (which is somewhat above the ionization potential of the gas, or in fact of the metal vapour, in the enclosure). As the transition from a normal glow discharge into a "vacuum" arc discharge is made either directly (in thermionic devices) or indirectly, in cold-cathode conditions, via an abnormal glow discharge that may be more or less precipitous, it is only in the ideal diode and the ideal vacuum that both linear functions (corresponding to the regimes that have a sustaining potential) and nonlinear functions (corresponding to the transition regions, such as the TRD and the AGD) appear to depend exclusively upon the input current. In fact, many factors affect the AGD, foremost amongst them, pressure, plate distance and plate area. Hence the peak in the curve of FIG. 1 is an idealized view of events.

Experimental observations show that auto-electronic emissions characteristic of the pulsed abnormal gas discharge (PAGD) regime emerge from the NGD, as the current is increased beyond the point when the cathode glow has reached plate saturation (if the current is not too low and the plate area not too large).

The same effect occurs when the pressure is reduced and the current is kept constant at a suitable level (neither too high nor too low, exact figures depending on other factors such as gap distance and plate area, etc.).

If the current is increased further, in either case, the PAGD regime fully emerges (in other words, in pumpdown tests, the applied current also has to be sufficient). In this regime the plate is not so much saturated with a negative glow (which remains, but is attenuated), as it exhibits local concentrations of the plasma that arise in a given area of the cathode as a function of the auto-electronic emission mechanism. If the applied current is increased in steps, a stage is reached at which the extinction potential of the PAGD falls until it meets the minimum potential of an arc discharge, as demonstrated in FIG. 2. With reference to FIG. 1, this means that the current-dependent variation of the PAGD in these devices passes from a high to a low extinction potential or from a high to a low electrical resistivity of the medium, and is thus localized on the descending slope of the peak in FIG. 1. Expressed in terms of resistance characteristics, the regime of the pulsed abnormal glow discharge spans, as a function of applied current, a subregion in which a positive resistance characteristic changes into a leading negative resistance characteristic. The pulsed regime of the AGD is only sustainable when the intensity of the applied current is greater than that needed to rapidly saturate the plates (but not so great as to set up a VAD), the result being development of auto-electronic emission with its associated inverted cone-like discharge and a residual, faint glow of the entire cathode (rather than a saturated glow discharge).

Each PAGD cycle begins as a singular emission and performs a cycle of functions whose electrical characteristics vary accordingly with time. During a charging process (which eventually leads to emission), the plate potential rises to a maximum at F (see FIG. 1), while being limited by the maximum virtual value of the applied current. Any substantial increase in the applied current is blocked by the insulating properties of the intervening medium (as if a very large resistance characterized the device); in the discharge process, beginning with the initiation of auto-electronic emission at F, conditions for conduction across the (operational) vacuum are established and, as a consequence, the resistance characteristic of the device becomes increasingly negative until the extinction potential is reached, at which point the glow discharge ceases. This endogenous on/off behaviour is exactly what characterizes the PAGD cycle.

Two boundary conditions arise. In the first case, the available current is not quite enough to sustain the PAGD. In this instance, full escape from the NGD regime and the characteristics associated with its sustaining potential will not occur, while any heating of the cathode will eventually lead to the establishment of a semi-thermionic cathode glow. In the second instance, there is a risk of degeneration into a thermionic NGD or a VAD if the available current is too high or sustained too long. This degeneration will set in during the second phase of the PAGD unit cycle, and may lower the resistance of the device to the point of constant conduction of current across the vacuum; the result is that the auto-electronic emission is not quenched, as spontaneously happens in the PAGD. Thereafter, extinction of the resulting VAD, which may be promoted by a variety of factors is an unpredictable event; if the current is available, the arc will burn for as long as there is energy supplied and as long as there is cathode material available to consume. A VAD in no way resembles a regular, cyclic oscillator, which is the outstanding aspect of the PAGD. Whilst an arc discharge is, like the PAGD, an auto-electronic emission phenomenon characterized by intermittences (the apparent constancy of an arc is the result of the very high frequency of these intermittences), such an arc does not exhibit the regular or quasi-regular cyclical nature of the PAGD, nor its inherent current limiting characteristics.

In order that a stable pulsed abnormal glow discharge (PAGD) as discussed above may be obtained, the discharge to be utilized must be capable of repeated excursions into the region E to F of FIG. 1. This entails that the tube be constructed so that, as the tube operates and the current through it rises, the potential across the tube can reach the peak F in FIG. 1 and beyond, without the pulsed abnormal glow discharge degenerating into a vacuum arc discharge. This will be influenced, among other factors, by the extent of thermionic emission from the cathode which will itself be influenced by resistive heating of the electrodes and their work function, as well as by their separation and configuration, and the nature and pressure of gas within the tube, as well as the presence of auxiliary electrodes or probes. The influence of these various factors is extensively exemplified below. Whilst the present invention is exemplified with reference to its implementation using certain exemplary tubes, it should be understood that the invention may be implemented utilizing any tube capable of sustaining a stable PAGD discharge without rapid self destruction whether or not of a structure specifically disclosed. Thus we have been able to sustain PAGD utilising tubes of diverse configuration; for example high voltage thermionic diodes with the anode connected as cathode, the cathode as anode, and the heater unused. Even fluorescent lighting tubes can be operated briefly in the PAGD regime although they are unsuitable for practical use and fail very rapidly since their electrodes cannot withstand the current densities involved. Even tubes having electrode structures that can withstand the currents invoved will not be suitable if they become heated to a point at which thermionic emission promotes dgeneration of a PAGD into a VAD.

FIGS. 3 through 5 of the drawings illustrate the construction geometry of presently preferred embodiments of tubes for use in pulse generators in accordance with the invention. The discharge tubes are assembled using accepted techniques which are well known to those skilled in the art of vacuum tube technology.

FIG. 3 shows a discharge tube, generally referred to by reference 50, having a cylindrical housing 52 which is preferably a glass material. Depending on the interelectrode spacing of the discharge tube, which in accordance with the invention may range from about 2 cm to about 20 cm or more, the glass housing 52 is preferably Pyrex (trademark), or #7740 borosilicate (Corning, N.Y.). Such cylindrical housings 52 are commonly available in diameters of about 6 to about 11 cm and a variable thickness of about 0.2 to about 0.3 cm. Other borosilicate glass, quartz glass or ceramic housings can be employed as suitable alternatives to Pyrex glass and in sizes outside these commonly available ranges.

The discharge tube 50 further includes two parallel, spaced-apart electrodes comprising a cathode 54 and an anode 56, hereinafter often collectively referred to as "plates" for brevity and convenience. As noted above, the anode and cathode in discharge tubes according to the invention are spaced 2 to 20 cm or more apart. The cathode 54 and the anode 56 may be either flat or curved and are preferably made of 0.5 to 2.0 mm thick aluminum, nickel or nickel alloy, zinc or iron. The thickness of the cathode 54 and the anode 56 is not critical and any thickness within a reasonable range apparent to those skilled in the art may be used. The surface areas of the cathode 54 and the anode 56 are preferably quite large in comparison to the surface area of an anode/cathode in prior art vacuum tube devices. Surface areas which range from 16 to 256 cm.sup.2 have been tested, as described in the examples hereinafter. Although the scope of the invention is not believed to be limited by this range of surface area of values, it was generally observed that the larger the surface area of the anode/cathode tested, the more readily the discharge tube 50 elicited PAGD discharges providing other conditions such as plate material, vacuum, residual gas fill, voltage and current remained constant.

A preferred material for the cathode 54 and the anode 56 is aluminum. Two specific types of aluminum are preferred: namely, H34 rolled aluminum available from the Alcan Company and Alzak (trademark) aluminum available from the Alcoa company. Other types of aluminum are assumed to constitute suitable material for cathode 54 and anode 56. Aluminum is a preferred material because of its low work function for field emission as well as for its other qualities such as relative freedom from sputtering, except when subjected to vacuum arc discharges, and its electrical conductivity. In all instances, the aluminum used for cathode 54 and anode 56 were degreased and rinsed in accordance with published methods familiar to those skilled in the art.

Each of the cathode 54 and anode 56 are suspended within housing 52 by a support member 58 which passes through hermetic seal 60 on opposite sides of the housing 52. The support members 58 are preferably rigid rods of substantially pure tungsten in a diameter of 1/16th to 3/32nds of an inch, or any suitable diameter. The material of choice is round finished PureTung (trademark) available from Union Carbide.

The discharge tube 50 also includes at least one axial probe 62 and the discharge tube 50 shown in FIG. 3 has a tetrode geometry with two spaced-apart axial probes 62. Substantially pure tungsten rod is also the preferred material for constructing the axial probe(s). All tungsten rods used in assembling discharge tubes in accordance with the invention were repeatedly cleaned with sodium nitrate and fused with a beaded sleeve of uranium glass #3320 available from the Corning Company or Nonex (trademark) glass #7720. These glasses are graded seals designed for high vacuum tungsten/Pyrex junctions. Before the metal components of the discharge tube 50 are introduced into the glass housing 52, the housing is annealed at a temperature of 565.degree. C. After the discharge tube was assembled, it was connected by a glass constriction tube to the glass manifold of a vacuum system (not illustrated).

FIG. 4 illustrates a further geometry for a discharge tube 50 in accordance with the invention. The discharge tube includes a parallelepiped shaped housing 64 which is assembled using a suitable plastic polymer sheet. Polymer housings are preferably made from polycarbonate resin, preferably ultraviolet resistant. The joints of the rectangular panels are sealed for example with a low vapor pressure resin Torr Seal (trademark) available from the Varian Corporation which is applied along the mating edges to glue the panels, or another adhesive system suitable for withstanding the implosive forces of very high vacuum. For very large housings 64 the walls are also preferably screwed together at spaced-apart intervals. Non-metallic internal braces can also be used to reinforce very large housings 64. The polycarbonate housings are cleaned as per manufacturer's instructions and all metal to polymer support interfaces, such as the hermetic seals 60 where electrodes 58 and probe(s) 62 pass through a side wall of the parallelepiped shaped housing 64, are preferably epoxy resin joints made with Torr Seal resin. The single axial probe 62 is made of substantially pure tungsten rod.

FIG. 5 shows transverse cross-sections of exemplary constructions of discharge tubes in accordance with the invention. FIG. 5A illustrates a cylindrical housing 52 with a flat plate anode 56 and cathode 54. As shown in FIG. 5B, the anode 56 and the cathode 54 may be elongated, transversely curved sections which are substantially semi-cylindrical in shape. This anode/cathode geometry is actually preferred for cylindrical housings. The curved electrodes may be made from laser quality reflective aluminum foil about 200 microns in thickness. Such electrodes have a current tolerance of approximately 100 mA of direct current in the PAGD regime and are easily destroyed by current induced disruptive slippage into arc discharge. Curved electrodes of press-formed aluminum plate are therefore preferred over curved electrodes made from aluminum foil.

Processing of the Vacua

An oil diffusion/rotary pump combination (EO2/E2M2, Edwards High-vacuum, using Silicone 705 diffusion oil), equipped with thermocouple and Penning gauges (for rotary and diffusion vacua, respectively), was used to pumpdown a large bore glass-metal vacuum system equipped with a baffle valve, desiccating and cold traps, down to 10.sup..about.7 Torr (=mm Hg) pressures. At 10.sup.-3 to 10.sup.-4 Torr, the rotary pump was bypassed, and 500 mm Hg of UHP (ultra high purity, spectroscopic grade 99.9996% pure) argon was admitted into the system. The system was then evacuated back to 10.sup.-4 Torr and the operation was repeated three more times except the third time a tension of 25 kV (10 mA) DC was applied to the plate electrodes when the pressure reached .sup.- 10 mm Hg. Cold cathode normal glow discharge (NGD) currents of 10 mA were used to liberate all adsorbed gases remaining in the electrodes and the inner face of the housing (52,64), while the pressure fell to 10.sup.-4 Torr. Flame heating of the housing 52 was also performed throughout and most intensely at the constriction joint. Two external, water-cooled copper RF coils were then applied at each end of the housing 52 and operated at 450 KHz, at calibrated temperatures of 400.degree. C. to further facilitate the liberation of occluded gases, excessive heating being strictly avoided. Alternatively to the RF induction heater, an electrical tape (eg. Briskheat (trademark)) controlled at a temperature of 400.degree. C. can be applied to the glass housing. After about 30 minutes, the RF induction heater was turned off and a 100 Kc 30 kV Tesla coil was applied unipolarly to the probe(s). Then, once more, 500 mm Hg of UHP argon were admitted into the system and the cycle of evacuation, heating and bombardment was repeated, except this time the diffusion pump was connected to the system and the electron bombardment was carried out to pressures of 5*10.sup.-5 Torr. At this point, and with the 25 kV DC still on, weak x-ray production occurred at the plate edges and this could be detected with a sensitive, mica-window Geiger-Muller tube counter set at a 5 cm distance from the discharge tube housing 52, 64. This x-ray production can be sustained indefinitely at these kilovoltages and at a pressure of 10.sup.-6 Torr, without degenerating into a glow discharge (ie. without evolution of gas and a rise in pressure). The tube was then considered to be practically clean (`hard` or x-ray vacuum). It was then pumped down to the 10.sup.-7 Torr range until all discharge ceased and maintained at that vacuum for a further 8 hrs. Seal-off at the constriction joint involved slowly heating the joint such that the pressure never rose above 10.sup.-6 Torr. The end-processed discharge tubes 50 were all closed at different values of `hard` vacua (10.sup.-6 Torr or higher vacua). For discharge tubes 50 closed at lower vacua (medium vacuum), ie. at pressures higher than 10.sup.-6 Torr but lower than 10.sup.-4 Torr, the desired pressure was achieved by reintroducing controlled amounts of UHP argon and adjusting with the diffusion pump on, after thorough processing, as described above. For discharge tubes 50 closed at low vacuum to medium vacuum (5 to 10.sup.-4 Torr), the diffusion pump did not need to be turned on and the procedures of heating and electron bombardment were followed at the maximal rotary pump vacuum of .sup.- 7.5 to 5*10.sup.-4 Torr. The desired final pressure was achieved by an identically controlled re-admission of small quantities of UHP argon.

Discharge tubes 50 built with polymer-type housings 64 cannot withstand the heating step during pumpdown (nor do they require annealing). Accordingly, only the electron bombardment procedure was performed while processing the vacuum for those discharge tubes, and for suitably longer periods (up to 1 hour each cycle). Pumpdown times were also extended under those conditions.

During and after vacuum processing, the vacua were constantly tested at the electrodes and at the probes with a unipolar 30 kV Tesla coil, when all other electrical apparatus were off. At pressures near 10.sup.-4 Torr only a faint local bluish fluorescence could be detected, and at pressures greater than 5*10.sup.-5 Torr no discharge could be observed (so-called `black` vacuum).

The following examples of tests conducted with pulse generators incorporating discharge tubes 50 illustrate the character and performance of such pulse generators. The disharge tubes utilised are listed in Table 1.

For test purposes, the tubes were utilised in test circuits as shown in FIGS. 20A and 20B. The circuit of FIG. 20A was used for most tests, the additional features of FIG. 20B being used only for the tests described with reference to FIGS. 16-18.

In FIG. 20A, a low impedance DC power supply PS had terminals connected to plate electrodes of a discharge tube 50, in the case of a first terminal through a ballast resistor R, of a resistance which is selected according to the test being performed, and an ammeter capable of measuring DC current or RMS AC current. The other terminal was grounded. A DC voltmeter was connected across the tube 50, and a probe electrode of the tube 50 was left unconnected.
 

                  TABLE 1
    ______________________________________
    List of all the devices utilized
                    Plate          Vacuum
    #     Area, cm.sup.2
                    material d, cm in Torr
                                          FIG.S
    ______________________________________
    1     128       H34 Al.  5     10.sup.-6
                                          5, 6, 7, 8, 9,
                                          18, 19
    2     128       Alzak    5     10.sup.-6
                                          8
    3     16        H34 Al.  5.5   Variable
                                          11, 12, 14
    4     64        H34 Al.  5.5   Variable
                                          11, 12
    5     128       H34 Al.  5.5   Variable
                                          11, 12, 13
    6     128       H34 Al.  5.5   Variable
                                          11
    7     16        H34 Al.  5.0   2 * 10.sup.-6
                                          16, 17
    8     16        H34 Al.  5.0   2 * 10.sup.-6
                                          16
    9     64        H34 Al.  5.0   2 * 10.sup.-6
                                          16, 17
    10    64        H34 Al.  5.0   2 * 10.sup.-6
                                          16
    11    128       H34 Al.  5.0   2 * 10.sup.-6
                                          16, 17
    12    128       H34 Al.  5.0   2 * 10.sup.-6
                                          16
    13    256       H34 Al.  5.0   2 * 10.sup.-6
                                          16, 17
    14    64        Alzak    5.0   2 * 10.sup.-6
                                          17
    15    77        Alzak    5.0   2 * 10.sup.-6
                                          17
    16    128       Alzak    5.0   2 * 10.sup.-6
                                          17
    17    64        H34      3.6   2 * 10.sup.-6
                                          (Table 5)
    ______________________________________
 
 

In FIG. 20B, the first terminal was grounded so that a current waveform developed across the ballast resistor R could be monitored by an oscilloscope OSC1, voltage variations across the tube being monitored by the oscilloscope OSC1 through a capacitor C1. The potential at the probe electrode was monitored through a further capacitor C2 by a further oscilloscope OSC2.

It should be understood that the above circuits are designed for the purpose of testing the invention, and in many practical applications of the pulse generator of the invention, it will be necessary to couple the plate electrodes to a further circuit arm driven by the pulse generator, the coupling typically utilising capacitors and/or diodes. The real and imaginary components of any load applied through such a coupling will influence the operating conditions of the pulse generator, and it may also be necessary to include diodes in series with the connections to the power supply as shown in FIGS. 21A & B in order to help isolate the load from the supply, thus turning the pulse generator into a double ported device.

EXAMPLE 1

Volt-ampere Characteristics of a Pulse Generator

The tests described in this example were conducted with a discharge tube 50 (device #1) constructed with H34 aluminum flat plates (128 cm.sup.2 area) set 5 cm apart, and equidistantly from a continuous axial probe 62 in a vacuum which measured 10.sup.-6 Torr at time of seal off. FIG. 2 shows that under conditions of a positive, constant DC voltage applied to the anode 56 of this device, the volt-ampere curve for both breakdown potential (Vb, shown as open squares) and for the minimum discharge potentials (Vs, or VAD sustaining potential and Vx, or extinction PAGD potential, both shown as closed circles) disclose two regions or regimes in the operation of this device, a region of pulsed AGD which spanned from about 10 mA to about 150 mA RMS (with an applied maximum of 15 mA DC average), and a region of VAD at RMS current values greater than 250 mA. PAGD current data was derived from peak pulse RMS values and VAD RMS current data was obtained at steady-state. Within the range of the pulsed AGD, the Vb values were high and plateaued at about 850 volts; Vb values for the VAD regime were generally lower than those of the PAGD and could be raised by an increase in available current.

As shown in FIG. 6, a PAGD regime could also be equally identified when the supplied DC voltage was negative and applied to the same cathode plate 54 (see FIG. 3), for both PAGD and VAD, Vb and Vx values (closed and open squares, respectively) at comparable transduced pulse RMS currents. Utilizing a 10-fold higher direct current power supply, also earth-grounded at the centertap but having a parallel supply capacitance of 55 mfd and a slow voltage recovery rate (ie. less than 200 V/sec), the same discharge tube 50 (device #1) yielded 10.times. higher peak PAGD RMS currents (2 A vs. 200 mA) than were obtained under the same conditions and with the same power supply by a positive applied voltage of equal magnitude. These findings suggest that, at high applied direct currents, there is a strong asymmetric response of the discharge tubes 50 (larger PAGD RMS current values with cathodic tension than with comparable anodic tension) with respect to the sign of the plate polarization in reference to earth-ground.

It is also apparent that the field emission responsible for the PAGD regime does not obey the Fowler-Nordheim VAD region law (see FIG. 7): whereas the VAD graph has the expected negative slope, the slope of the PAGD graph is positive, contrary to predictions by the Fowler-Nordheim VAD region law. This constitutes strong evidence for the existence of auto-electronic emission discharges that occur at much lower input currents than predicted by the Fowler-Nordheim field-emission theory.

EXAMPLE 2

Pulse Count Rates in the PAGD Region

Two pulse count studies were done: a first at low applied direct currents (<1.5 mA) and a second at mid to high applied direct currents (1.5 mA to 200 mA). Peak pulse RMS currents during the second study were as high as 2 A. Two tubes were used, each having 128 cm.sup.2 rigid, flat plate anode/cathode set 5 cm apart, a continual axial probe and a 10.sup.-6 Torr vacua at time of manufacture, but having different plate materials; namely H34 aluminum (device #1) and Alzak (trademark) aluminum (device #2) respectively; the applied direct currents were increased with the voltage from 0.1 to 1.0 mA, and all measurements were taken with a 1 Mohm ballast resistor.

At low currents (see FIG. 8), using the discharge tube 50 (device #1) assembled with H34 aluminum plates and ballasted with a 1 Mohm resistor and a lower pulse amplitude detection cut-off at less than 25 V, the pulse per minute counts at the axial probe were observed to increase as the anode-supplied voltage (and the current, not illustrated), was incremented from 300 V to 500 V. At higher voltages, the pulse count plateaued at a somewhat depressed level (FIG. 8, open squares). Conversely, utilizing a discharge tube (device #2) assembled with Alzak plates in an identical vacuum at seal off (10.sup.-6 Torr), the pulse counts increased with applied voltage up to a maximum voltage applied, the maximum pulse count being about 9 times higher than observed with device #1 (FIG. 8, closed circles). Reducing the ballast resistance increased the pulse rate of device #1 to a maximum of 1000 pps or 60,000 PPM with a 0.125 ohm resistor, and increased the pulse rate of device #2 to 4000 pps or 240,000 PPM. Analysis of the pulse signals with an oscilloscope showed that, in both instances, the observed CPM (counts per minute) values at the axial probe 62 effectively corresponded (about 1:1) to the PPM (pulses per minute) values at the cathode 54, under these conditions, for both devices #1 and #2.

At currents higher than 1.0 mA, when the PAGD regime is fully active, the inverse phenomenon was observed: ie. the pulse rates increased with a decrease in the value of the extinction voltage (Vx) (see FIG. 9). FIG. 9 illustrates the continuous variation of the pulse per minute rate as a function of anode-supplied (open squares) or cathode-supplied (open circles) DC voltage, at applied currents that varied from 1 to 200 mA (the higher current sequence for the anode voltage is on the left); the anode voltage curve shown on the right side of the figure was obtained using an intermediate current supply; the two other slopes were obtained using a high current supply; capacitance values for both high and intermediate current supplies were respectively, 50 and 1 mfd, both power supplies being earth-grounded; the discharge tube (device #1) had 128 cm.sup.2 H34 aluminum plates set 5 cm apart and enclosed a vacuum measured at 10.sup.-6 Torr at time of seal off.

Pulse rates also increased proportionally to the transduced pulse RMS current (see FIG. 10). FIG. 10 illustrates an increase in the pulse frequency per minute as a function of the peak pulse RMS current, at applied currents from 1 to 200 mA; corresponding voltages are shown in FIG. 9 (not for all points) and the higher current, anode-supplied curve corresponds to the lower voltage curve in FIG. 9, all conditions being as described for FIG. 9. The pulse rate increase was observed for both positive and negative polarizations (squares and circles, respectively, in both FIGS. 9 and 10) of the `vacuum`, with discharge tube 50 (device #1). Under these conditions and with a 1 Mohm ballast resistor, rates of 113-124 pps were measured, the limiting factor being the recovery time of the voltage regulation of the power supply as the current drain increased. This phenomenon was exaggerated when no ballast was employed and the largest peak pulse currents were observed (not shown). With faster recovery power supplies capable of delivering the same or higher input currents (and the same large value of capacitance in parallel with the plates) much higher pulse rates (>1,000 pps) could be obtained, along with larger peak pulse RMS currents.

EXAMPLE 3

Detection of the PAGD Region in the Pulse Generator as a Function of Decreasing Pressure

Argon pumpdown tests were conducted to determine whether and when the PAGD region of the discharge was apparent utilizing comparably low voltages (up to 2.5 kV). These tests were performed with both the diffusion pump off and on. FIG. 11 shows a typical curve of the variation of the sustaining/extinction voltages at the plates with decreasing pressure at the rotary pump, from breakdown (at 860 VDC) to glow extinction, for all four discharge tubes 50 examined (device #'s 3 to 6), which were assembled with H34 aluminum plates having different electrode areas: device #3, 16 cm.sup.2 (small closed squares); device #4, 64 cm.sup.2 (open circles); device #5, 128 cm.sup.2 (open squares); device #6, 128 cm.sup.2 (large closed squares). Each discharge tube 50 had the same gap distance of 5.5 cm and was assembled with the same volume of glass envelope. Devices #3 to 5 were evacuated simultaneously and an identical average direct current of 1 mA was applied to each separately, using comparable power supplies ballasted with a 1 Mohm resistor. Device #6 was evacuated in a separate test, under the same pumpdown conditions and at the same applied potential of 860 VDC at breakdown, but was subjected to a 100-fold higher, average direct current of 500 mA. It is readily apparent that the continuously varying, sustaining/extinction voltage curves shown in FIG. 11 are analogous to the Paschen gas breakdown voltage curve and that throughout most of the voltage range all three low current curves are parallel. Independent determinations of the low current breakdown voltage curves for all three discharge tubes 50 (devices #3 to 5) showed the exact same relation for all three curves as observed for the sustaining/extinction voltage curves (results not shown). The differences between the electrical discharge regimes observed as a function of decreasing pressure are most apparent in the larger plate area discharge tube 50 (device #5). The three regions of the discharge, the transitional glow, the normal glow and the pulsed abnormal glow, are clearly distinguishable for that device (see FIG. 11). FIG. 11 illustrates a continuous variation of NGD sustaining/PAGD extinction voltages (Vs/Vx), from breakdown to glow extinction, with decreasing pressure (at a rotary pump), in 4 discharge tubes having different plate areas but the same electrode material (H34 aluminum), the same gap distance and the same potential of 860 VDC prior to breakdown; all curves except that joining the large closed squares, were measured using the same low applied direct current of 1 mA; the curve joining the large closed squares was obtained with an average direct current of 500 mA; the three quasi-parallel, low current curves for discharge tubes (devices #3 to #5) having anode/cathode areas of 16 (small closed squares), 64 (open circles) and 128 cm.sup.2 (open squares), respectively, were obtained during a simultaneous test; the high-current curve for a 128 cm.sup.2 plate discharge tube (device #6) was measured during a separate test. In all cases, pumpdown was performed in an argon atmosphere. The scale markings for different glow discharge regions shown at the upper part of the diagram refers only to observations made with a 128 cm.sup.2 area discharge tube device #5 at low applied currents. In the transitional region discharge (TRD), the cathode glow is of minimal point-like size and rapid oscillations of the striations of the plasma positive column originate quasi-sinusoidal, dampened sinusoids, ramp-like or noise-like waveforms associated with sporadic, small amplitude (2 to 15 volts), pulsed auto-electronic emissions. In this region the voltage tends to fall, while oscillating erratically at first. As the pressure further decreases, there follows a stable normal glow discharge (NGD) region, where conduction of direct current across the vacuum pre-empts the possibility of auto-electronic emission. The lowest voltages are observed in this region. After the recession of the positive column and upon glow saturation of the plate areas, just as the cathode glow is beginning to recede, the intense, large amplitude (>100 V), pulsed auto-electronic emission characteristic of the PAGD regime emerges. In this region, the voltage tends to climb until extinction occurs before the maximum voltage of 860 V is again attained. In the other two devices at the same low applied direct current, the borders of the discharge regimes are blurred. In device #3, the low intensity, small amplitude auto-electronic emissions develop into a few high intensity, large amplitude emissions, as they decrease in frequency and with considerable overlap; the PAGD and NGD regimes are also mostly mixed, until lower pressures of the order of 0.01 Torr are attained, at which point the PAGD regime functions alone at low frequency. In device #4, the NGD regime can be better distinguished from the TRD, and the PAGD from the NGD, but high intensity, large amplitude auto-electronic emissions occur early on in the NGD region as the glow saturates the plates faster than for device #5. There is a dual effect on increasing the average applied direct current 100-fold (device #6, large closed squares, shown in FIG. 11): the entire ascending arm of the voltage curve is displaced upward in the pressure scale and the modal distribution of the voltage variation is compressed. The high applied direct current also abrogates the two discharge regions that preceded the PAGD. From breakdown to extinction, the regime of the discharge is solely that of the PAGD, the positive column of the discharge weakening with the decreasing pressure.

FIG. 12 illustrates a continuous variation of PAGD frequency with decreasing gas pressure in 3 discharge tubes having different anode and cathode plate areas (16, 64, 128 cm.sup.2) but the same cathode material (H34 aluminum) and the same gap distance of 5.5 cm; all 3 discharge tubes (device #'s 3 to 5) were applied the same potential of 860 VDC prior to breakdown and were stimulated with the same direct current of 1 mA; pumpdown was performed with a rotary vacuum pump in an argon atmosphere; neither the quasi-sinusoidal nor the noise-like oscillations observed upon breakdown and during the transitional discharge region, nor the low intensity auto-electronic pulsed emission (2 to 15 v maximum amplitude) observed in the same region, are shown. In all three devices, the PAGD regime first appeared mixed together with the NGD regime in the form of pulses that perturbed the steady-state glow, the pulses increasing in frequency with the decreasing pressure until a maximum pulse rate was attained.

FIG. 13 illustrates a shift of the PAGD regime to higher pressure regions during pumpdown with a rotary vacuum pump in an argon atmosphere, as a function of a 500-fold increase in applied direct current (1 vs. 500 mA), at the same starting voltage of 860 VDC and utilizing the same 128 cm.sup.2 H34 aluminum plate discharge tube (device #5) in two separate tests. The higher current displaces the PAGD region upward in the pressure scale, just as was observed in the ascending arm of the voltage curve (see FIG. 11). The displacement induced by the applied high current occurs over a pressure range where, at low current (1 mA) and with the same applied potential at breakdown, some weak, low-amplitude, pulsed auto-electronic emissions are observed during the TRD.

FIG. 14 illustrates a shift of the PAGD regime to lower pressure regions and higher frequencies during pumpdown with a rotary vacuum pump in an argon atmosphere, as a function of a higher applied potential; starting voltages were 860 (closed squares) and 1500 VDC (open squares). The discharge tube (device #3) had plate areas of 16 cm.sup.2 and the results shown are from separate tests with the same power supply, at low currents (average 1 mA). FIG. 14 shows the effect of increasing the starting DC voltage at breakdown by 1.75-fold (from 860 to 1507 VDC). The increased current displaced the PAGD upper pressure limit downward in the pressure scale, in opposition to the current effect and it also increased by a factor of about 8.8 the frequency of the intense, large amplitude, auto-electronic emissions.

Using the same applied low direct current and potential magnitude at breakdown (860 VDC) described for the tests represented in FIGS. 11 and 12, pumpdown of the three different plate area discharge tubes 50 (each having interelectrode distances of 5.5 cm) was performed with the oil diffusion pump on. While the effect of increasing the plate area under these conditions remained the same, ie. lowering the pressure for the same sustaining/extinction potential and displacing the PAGD region to regions of higher vacuum, there was a noticeable difference compared with the same test done with the rotary pumpdown: ie. the extinction pressure was greatly extended downward in the pressure scale for all devices, and, consequently, the PAGD region was greatly expanded into the medium to high vacuum ranges. A 128 cm.sup.2 plate area discharge tube 50 with 5.5 cm gap, (devices #11 and 12) typically reached PAGD extinction at 5*10.sup.-5 Torr, though its peak pulse rate remained basically unchanged. This overall displacement of the PAGD phenomenon to higher vacuum regions under conditions of oil diffusion evacuation may well be due to the migration of very low vapor pressure oil molecules to the tube ends (despite the baffle and the cooling trap) and their interaction with residual gas molecules in the electrical field of the devices. With the diffusion pump on and voltages progressively increasing up to 2.5 kV with decreasing pressure, the PAGD regime in these discharge tubes 50 operated from 10.sup.-3 to 10.sup.-5 Torr. Typically a 128 cm.sup.2 H34 aluminum plate discharge tube 50 (5.5 cm gap) will operate in the PAGD regime at 2*10.sup.-5 Torr, with an applied voltage of 2.2 kV and at a pulse rate of 30 pps. With higher vacua (<10.sup.-5 Torr) and voltages, ultimately the PAGD regime gives way to the production of cathode rays and very weak x-rays. From several such diffusion pumpdown tests it was concluded that the PAGD was facilitated by the use of Alzak electrode material and, as it will be shown in Example 4, by larger plate areas.

EXAMPLE 4

The Effect of the Plate Area on the PAGD Characteristics During Pumpdown

The effect of increasing the plate area of the cathode 54 and anode 56 of a discharge tube 50 was tested by two methods: 1) using a pumpdown method of varying the vacuum by equilibrating of the gas flow against a rotary pump (as explained below) and 2) using sealed housings 52, 64 enclosing a vacuum of 2*10.sup.-6 Torr obtained with the diffusion pump (see Example 5).

The results from the first test is shown in FIGS. 11 and 12, for the discharge tubes 50 stimulated with low (1 mA) direct currents, at the same starting potential of 860 VDC at breakdown. A comparison indicates that the effect of increasing the plate area in discharge tubes 50 having the same gap distance, and thus the same pd value (pressure, in Torr, multiplied by interelectrode gap distance, in cm), and the same volume, is to depress the voltage, particularly in the NGD and PAGD regions and to displace the auto-electronic pulsed emission characteristic of the PAGD regime to a higher vacuum range. The peak frequency of PAGD for each given area is also attained, in each case, at a vacuum that increases proportionately to the order of increasing area (16.fwdarw.64.fwdarw.128 cm.sup.2) as does the magnitude of the peak frequency of PAGD for a given gap distance. The distribution of PAGD frequencies also narrows its characteristic mode with the larger area plates, by displacing an upper pressure limit to lower pressure regions, the most significant shift in this respect being from the 64 to the 128 cm.sup.2 devices (FIG. 12, open circles vs. open squares). This combined compression of the distribution mode and its shift to the left in the pressure scale corresponds to a better definition between the NGD and the PAGD regimes afforded by the discharge tube 50 with the largest plate area employed (128 cm.sup.2), as discussed above in Example 3. Moreover, in accordance with Paschen's law, the observed area-dependent voltage reduction effect cannot be explained, inasmuch as the voltage is predicted to remain the same as long as the product pd is constant, even if the plate area increases. Since the interelectrode gap distance was constant for all devices and as the pumpdown was also performed simultaneously and the tubes had identical volumes, it is apparent that there is an electrode plate area effect which is not accounted for by Paschen's law. The observed plate area effect appeared to have an effect opposite to current and in the same direction of increasing potential, as it displaced the PAGD region downward in the pressure scale to higher vacuum regionsand increased the PAGD frequency. In addition, an increase in area also reduces the magnitude of the potential. From the results shown in FIG. 14, and a comparison with FIG. 12, it is apparent that an increase of 1.75-fold for a given breakdown potential of a 16 cm.sup.2 discharge tube yields the same pulse rate (about 60 pps) as does an 8-fold increase in plate area for the same volume housing (52, 64), but requires a lower pressure.

A comparison of breakdown order and pressure, as well as of peak pps values and peak pps conditions carried out as a function of plate area for the discharge tubes 50 (devices #'s 3 to 5) represented in FIGS. 11 and 12, is shown in Table 2. The discharge tube 50 with the largest plate area, which was the first to undergo breakdown (during six separate tests) at the highest pressure of 3 Torr, yields an 8-fold higher PAGD rate than the discharge tube 50 with the smallest plate area of 16 cm.sup.2, at the lowest pressure (the pressure is 24 times lower than that of the 16 cm.sup.2 device). This peak pps rate occurs, however, at a voltage which is about 9.5% greater for the discharge tube 50 with the largest plate area. These results suggest that a larger plate area promotes breakdown at higher pressures (ie. the breakdown pressure decreases inversely to the order of increasing plate area) and supports lower sustaining/extinction voltages.

Tables 3 and 4 list sampled data from the tests shown in FIGS. 11 and 12. Table 3 shows a comparison, by fixed voltages, of values on the ascending arm of pressure dependent voltage curves for three discharge tubes 50 having different plate areas. Table 4 shows the pressure variation predicted by the Paschen law if the devices had an interelectrode gap that varied proportionally to a linear scaling factor k.sub.L (which they do not) and a pressure that varied inversely to the linear scaling factor k.sub.L. In both Tables 3 and 4 the first six vertical columns describe (1) the plate area values of the three discharge tubes 50 tested, (2) the linear scaling factors k.sub.L for each discharge tube 50 based exclusively on the linear plate dimensions (ie. not implying a k.sub.L scaled gap distance), (3) their respective area scaling factors (k.sub.A), (4) the interelectrode gap distances in cm, (5) the pressure in Torr and (6) the DC voltage.

Table 3 is horizontally divided into two parts. Groups A and B represent two sets of theoretical predictions derived from the Paschen law and in conformity with the Child-Langmuir theory of the NGD.

Group A represents the model for a linear scaling of all dimensions, as when the plate factor k.sub.L also applies to the distance between the plates, which thus must increase by the k.sub.L value. This requires that for the voltage to remain unchanged, the pressure must decrease by the reciprocal of the k.sub.L value. Accordingly, a theoretical pressure reduction factor (prf) is shown in vertical column 8 of Table 3, and the predicted pressure values shown in vertical column 5.

Since in group B, the k.sub.L scaling factor does not apply to the gap distance, which thus remains constant at 5.5 cm, the theoretical prf is unity and the pressure remains constant if the voltage is to remain the same.

For the horizontal sample groups numbered 1 to 6, column 5 shows the experimental pressure values obtained for the same sample voltage and column 8 shows the observed prf values. Column 7 shows the experimental pps rates. It is readily apparent from the experimental values of Table 3, that identical voltages entail reduced pressures that diminish as an area dependent effect. Contrary to the prediction (group B, Table 3), and despite the fact that the interelectrode gap distance remains the same for all the discharge tubes 50 (device #'s 3 to 5), a constant voltage is only attained at a lower pressure for the discharge tubes 50 with larger plate areas. In other words, the product pd is not constant for a given voltage, and thus does not conform to the Paschen Law prediction of a prf that equals unity for all discharge tubes 50 regardless of their plate area.

In Table 4 only experimental data is presented. The predicted voltages shown in vertical column 6 of Table 4, were obtained using as parameter the experimental values observed for the discharge tube 50 with the smallest area (16 cm.sup.2) used in these tests, at pressure intervals determined from arbitrary prf factors (vertical column 9, Table 4) chosen in accordance with a theoretical model of the horizontal group A from Table 3, that is, as if the reciprocal of the k.sub.L factor applied to the pressure of these discharge tubes, even though the interelectrode gap remained constant. Using those pressure intervals, and the actual voltages observed for the other two discharge tubes (64 cm.sup.2 and 128 cm.sup.2, vertical column 7, Table 4), the experimentally observed voltage reductions as % of the 16 cm.sup.2 voltage reference (shown in column 6) were determined and are shown in vertical column 10, Table 4.

The experimental data listed in Tables 3 and 4 was then used to calculate relative, average pressure reduction factors using the fixed voltage series shown in Table 3, column 8, and percentage voltage reductions using the 1/k.sub.L pressure series shown in Table 4, column 10. Those calculations interrelated all the discharge tubes used for the low current pumpdown test with respect to their plate area factors, or k.sub.A values: ie. k.sub.A =2, when comparing the 64 cm.sup.2 and 128 cm.sup.2 discharge tubes; k.sub.A =4, when comparing the 16 cm.sup.2 and the 64 cm.sup.2 discharge tubes; and k.sub.A =8, when comparing the 16 cm.sup.2 and 128 cm.sup.2 discharge tubes. To triangulate the data, k.sub.A =8 results for the voltage series of Table 5 were derived by comparing the pressures obtained for the 16 cm.sup.2 and 128 cm.sup.2 discharge tubes, shown in Table 1. With respect to the pressure series of Table 5, whereas the 16 cm.sup.2 device was used as a 100% voltage reference for the k.sub.A =4 and k.sub.A =8 results, the k.sub.A =2 results were determined by comparing the percentage voltage reduction for the 64 cm.sup.2 and 128 cm.sup.2 devices. From the triangulated data, statistical means and their standard errors were calculated to determine the regression curves of the area dependent pressure reduction effect obtained when the voltage is constant (FIG. 15A), and of the area-dependent voltage reduction as % of the maximum, when the voltage of the 16 cm.sup.2 discharge tube is taken as a reference voltage and the pressure is varied arbitrarily in accordance to the reciprocal of the k.sub.L factor(FIG. 15B). FIGS. 15A and 15B strikingly illustrate the effect of increasing the k.sub.A factor or the plate area in these discharge tubes 50. A lower pressure is required for the same voltage (ie. a prf lower than unity), the voltage being depressed when the pressure is constant. Within the k.sub.A range tested, both regression curves are linear. Following the regression curve of FIG. 15A, one can predict that a k.sub.A =17 will reduce the pressure by one order of magnitude. Conversely, following the regression curve of FIG. 15B, one can predict that for the same pressure and the same interelectrode gap distance, the voltage will be depressed by 50% with a k.sub.A =.sup..about. 21.5. These predictions, however, will only hold if the curve remains linear throughout a wider range of k.sub.A values.

In conclusion, the effect of increasing the plate area of discharge tubes stimulated with the same starting voltage and the same current is to: 1) shift the breakdown pressure upwards, 2) depress the working voltage, 3) increase the pulse rate both in the TRD and PAGD regions, 4) shift the PAGD region downwards in the pressure scale and segregate the discharge regimes more clearly as a function of decreasing pressure. These observations also explain why the discharge tubes with smaller plate areas shift the PAGD up in the pressure scale, as an increase in current does. Effectively, a smaller plate area not only concentrates the lines of electrostatic force in a vacuum, but it also increases the current density per unit area, with the consequent glow saturation of the plates, necessary for the abnormal glow discharge region to be attained, occurring earlier on during pumpdown, than for discharge tubes with larger plate areas.
 

                  TABLE 2
    ______________________________________
    Plate Area    16        64         128
    (cm.sup.2)
    Lowest DC Voltage
                  290       226        210
    (5mA current)
    Pressure      0.31      0.68       0.415
    (Torr)
    Expected Breakdown
                  2.25      2.25       2.25
    Pressure
    Breakdown Pressure
                  0.75      0.83       1
    Factor
    Breakdown Order
                  2.7 .+-. 0.37
                            2 .+-. 0.29
                                       1.3 .+-. 0.23
    M .+-. SEM (n = 6)
    Peak PPS      7         16         61
    Relative PPS Ratios
                  1         2.29       8x
                  1         3.5x
    Peak PPS Pressure
                  0.725     0.220      0.030
    Peak PPS Volts DC
                  307       225        332
    ______________________________________
              TABLE 3
    ______________________________________
                            Pre-
                            dicted          Theoreti-
    Area  Plate        d,   p               cal
    (cm.sup.2)
          K.sub.L
                 K.sub.A
                       cm   (Torr)
                                  V    PPS  prf    Group
    ______________________________________
    16    1      1     5.5  0.125 307  NA   NA     A
    64    2      4     11   0.0625
                                  307  NA   1/K.sub.L =
                                                   A
                                           1/2
    128   1.4    2     15.5 0.044 307  NA   1/K.sub.L =
                                                   A
                                            1/1.4
    16    1      1     5.5  0.125 307  NA   NA     B
    64    2      4     5.5  0.125 307  NA   1      B
    128   1.41   2     5.5  0.125 307  NA   1      B
    ______________________________________
                                                    Sam-
    Area  Plate        d,   Exptl. p                ple
    (cm.sup.2)
          K.sub.L
                 K.sub.A
                       cm   (Torr) V    PPS  Exptl.prf
                                                    #
    ______________________________________
    16    1      1     5.5  NA     255  NA   NA     1
    64    2      4     5.5  0.18   255  14   NA     1
    128   1.41   2     5.5  0.092  255  1    1/1.96 1
    16    1      1     5.5  0.125  307  4    NA     2
    64    2      4     5.5  0.065  307  5    1/1.91 2
    128   1.41   2     5.5  0.035  307  36   1/1.86 2
    16    1      1     5.5  0.0675 350  2.5  NA     3
    64    2      4     5.5  0.0475 350  4.5  1/1.42 3
    128   1.41   2     5.5  0.023  350  56   1/2    3
    16    1      1     5.5  0.0500 407  2    NA     4
    64    2      4     5.5  0.0225 407  2.5  1/2    4
    128   1.41   2     5.5  0.0090 407  30   1/2    4
    16    1      1     5.5  0.0310 450  0.8  NA     5
    64    2      4     5.5  0.0091 450  1.5  1/3    5
    128   1.41   2     5.5  0.0060 450  22   1/1.52 5
    16    1      1     5.5  0.0140 500  0.65 NA     6
    64    2      4     5.5  0.0060 500  1.2  1/2    6
    128   1.41   2     5.5  0.0038 500  5    1/1.58 6
    ______________________________________
                                  TABLE 4
    __________________________________________________________________________
                                      Voltage
    Area
        Plate
             d  p   V    V       Chosen p
                                      Reduction
                                            Sample
    (cm.sup.2)
        K.sub.L
           K.sub.A
             (cm)
                (Torr)
                    Predicted
                         Observed
                              PPS
                                 Factor
                                      as %  #
    __________________________________________________________________________
    16  1  1 5.5
                0.800
                    318  318  4  NA   NA =  1
                                      100%
    64  2  4 5.5
                0.400
                    291  253  10 1/2  86.94 1
    128 1.41
           2 5.5
                0.2283
                    290  250  0  1/1.42
                                      86.2  1
    16  1  1 5.5
                0.400
                    291  291  5  NA   NA    2
    64  2  4 5.5
                0.200
                    295  257  15 1/2  87.1  2
    128 1.41
           2 5.5
                0.141
                    309  243  0  1/1.41
                                      78.6  2
    16  1  1 5.5
                0.200
                    295  295  4  NA   NA    3
    64  2  4 5.5
                0.100
                    327  260  6.5
                                 1/2  79.5  3
    128 1.41
           2 5.5
                0.070
                    350  265  9.5
                                 1/1.41
                                      75.7  3
    16  1  1 5.5
                0.0800
                    334  334  3  NA   NA    4
    64  2  4 5.5
                0.0400
                    422  365  4.25
                                 1/2  86.5  4
    128 1.41
           2 5.5
                0.0283
                    457  347  58 1/1.41
                                      75.9  4
    16  1  1 5.5
                0.0400
                    422  422  1.5
                                 NA   NA    5
    64  2  4 5.5
                0.0200
                    473  415  1.8
                                 1/2  87.7  5
    128 1.41
           2 5.5
                0.0141
                    500  378  33 1/1.41
                                      75.6  5
    16  1  1 5.5
                0.0200
                    473  473  0.8
                                 NA   NA    6
    64  2  4 5.5
                0.0100
                    515  450  1.6
                                 1/2  87.4  6
    128 1.41
           2 5.5
                0.0700
                    555  445  27 1/1.41
                                      80.2  6
    16  1  1 5.5
                0.0800
                    550  550  0.5
                                 NA   NA    7
    64  2  4 5.5
                0.0400
                    600  535  1.0
                                 1/2  89.2  7
    128 1.41
           2 5.5
                0.00283
                    760  800  3.0
                                 1/1.41
                                      -5.3  7
    __________________________________________________________________________
              TABLE 5
    ______________________________________
    Plate K.sub.A
    2           4         8         Sample #
    Pressure reduction factors
                            Voltage series
    ______________________________________
          0.51      NA        NA      1
          0.54      0.52      0.28    2
          0.485     0.70      0.34    3
          0.4       0.45      0.18    4
          0.65      0.29      0.19    5
          0.63      0.43      0.27    6
    Mean  0.52      0.44      0.24
    .+-.SEM
          .+-.0.04  .+-.0.06  .+-.0.03
    ______________________________________
    Plate K.sub.A
    2           4         8         Sample #
    Voltage reduction as % of maximum
                            Pressure Series
    ______________________________________
          99.1      86.9      86.2    1
          90.2      87.1      78.6    2
          95.2      79.5      75.7    3
          87.7      86.5      75.9    4
          86.4      87.7      75.6    5
          91.7      87.4      80.2    6
    Mean  91.7      85.85     78.7
    .+-.SEM
          .+-.2.1   .+-.1.6   .+-.1.8
    ______________________________________
 
 

EXAMPLE 5

The Effect of Plate Area on the PAGD Characteristics of Discharge Tubes Enclosing a High Vacuum

The second method used to test the effect of increasing the electrode plate area in the design of a discharge tube 50 made use of glass housings 52 enclosing a final vacuum of 2*10.sup.-6 Torr obtained with a diffusion pump on. These tests were performed with high direct currents (200 mA to 1 A). All discharge tubes tested (device #'s 7 to 13) had an interelectrode gap distance of 5 cm, enclosed the same volume and the same vacuum, and were assembled with H34 aluminum plates having plate areas which varied by an area factor of k.sub.A =2, namely: 16, 32 (not tested), 64, 128 and 256 cm.sup.2. At a seal off vacuum of 2* 10.sup.-6 Torr, the first two discharge tubes 50 tested in this series (16 and 64 cm.sup.2, device #'s 7 to 10) remained unresponsive (no signs of discharge). Even when 3.3 kV was applied, one of the 64 cm.sup.2 discharge tubes showed only a faint glow (also see discussion of results for groups #1 and #4 of Table 6 below). The results for the k.sub.A =2 series are shown in FIG. 16. The results indicate that when the current, the interelectrode distance and the pressure are all kept constant, the breakdown potential (Vb) for the PAGD decreases with an increase in plate area. For the largest plate area tested (256 cm.sup.2), the PAGD breakdown (287 V) and extinction (Vx=284 V) voltages practically coincide, suggesting that larger areas might depress both Vb and Vx still further. These results were recorded under identical conditions of applied direct current (200 mA, closed circles, FIG. 17), of peak pulse RMS current (open circles, FIG. 17) and of pulse frequency (20 pps), using an earth-grounded centertap power supply with both positive and negative voltages applied simultaneously to the respective plates. Under the same conditions of applied total power (same starting voltage, but higher applied direct current because of their lower sustaining/extinction voltage), three discharge tubes 50 built with Alzak plates having areas of 64, 78 and 128 cm.sup.2 respectively were tested with the same power supply. As shown in FIG. 17, these discharge tubes conduct 5-fold higher DC currents (closed squares, FIG. 17), transduce 3-fold higher peak pulse RMS currents (open squares, FIG. 17) and yield a 20 to 30-fold increase in pps (from 20 to 600 pps) at similar field strengths, when compared with the results obtained using hardened aluminum plates.

Table 6 shows the experimental and predicted results obtained with 4 discharge tubes 50 (device #'s 9, 11, 13 and 17) assembled with hardened aluminum plates, as a function of scaling the plate area (column D) by a k.sub.A =2 area factor (column E), while varying the interelectrode distance inversely with respect to the pressure (group #'s 1-3) or, alternatively, keeping these factors constant (group #'s 4-6), so that in both instances the pd product is constant. A plate area k.sub.A factor of 2 corresponds to a plate linear scaling factor k.sub.L of 2.sup.1/2 =1.41. Columns A to C show the scaling of the selected linear dimensions, while column G shows the vacuum measured when the respective housings 52 were sealed. The space charge theory of glow discharge holds that the function V, or the voltage difference at corresponding points, is the same in k.sub.L -scaled vacuum tubes, the linear dimensions (including the interelectrode gap distance) of a vacuum tube "b" being k.sub.L times the linear dimensions of a vacuum tube "a". Under these conditions where the gap distance also increases by the k.sub.L factor, the Poisson term d.sup.2 *V (where d.sup.2 V=r/e.sub.o ; r=density of the attracting matter at the point chosen (charge density) and e.sub.o =permittivity of free space) in the interelectrode space of vacuum tube "a" is k.sub.L.sup.2 times that in vacuum tube "b", as long as the pressure p changes by 1/k.sub.L so that, to a first approximation, the breakdown voltage remains the same. As the permittivity of free space is deemed to be a constant, the charge density r in vacuum tube "a" is k.sub.L.sup.2 times that of vacuum tube "b" (the upscaled device). Consequently, the cathode current density J of vacuum tube "a" is also expected to be k.sub.L.sup.2 times that of vacuum tube "b". We can thus summarize these predictions as: given a linear factor k.sub.L between "a" and "b", two vacuum tubes will have the same breakdown voltage if the pressure of "b" decreases by 1/k.sub.L, with the result that J should decrease by 1/k.sub.L.sup.2 and the field strength should also decrease by 1/k.sub.L, while J/p.sup.2 and E/p (where E=electrical field strength) both remain constant. Essentially, as the area factor between the two discharge tubes is k.sub.A =k.sub.L.sup.2, both the charge density r and the current density J should change by 1/k.sub.L.sup.2 =1/k.sub.A, ie inversely to the plate area factor k.sub.A. The field strengths predicated from the Poisson term (E=-dV), are shown in column H, and their corresponding E/p ratios to be expected are shown in column J. Pulse rate (column L) was kept low and constant, for purposes of comparison between the groups. The experimental values measured at breakdown for each device are shown in Table 6, columns I (for the field strength E) and K (for E/p). These results indicate that, for k.sub.L (=1.4)-scaled discharge tubes shown in group #'s 1 to 3, Table 6, having a k.sub.A =2 and inversely varying p and d values (the product pd is constant but the pressure and distance terms obey the k.sub.L -scaling inverse relation) the variation of E is nonlinear (in fact, one would expect group #2 to be just as unreactive as group #1, Table 6, at these pressures). The Table 6 results for k.sub.L (=1.4)-scaled discharge tubes (group #'s 4-6, corresponding to device #'s 9-10, 11-12 and 13, respectively) with a k.sub.A =2 but separate constant values for p and d, also show that the field strength E necessary for breakdown at these high applied currents does not remain constant and linear, as predicted, but decreases nonlinearly with an increased plate area, which is the only factor that changed in the series of group #'s 4-6 (device #'s 9-10, 11-12 and 13). It is significant that in this context, the field strength necessary to achieve the same pulse rate fell by 1/3rd (a factor of 2.8.times.) as the area increased by a factor of 2, in device #'s 11 and 12 versus 13 (group #'s 5 and 6). This strongly indicates that, in discharge tubes enclosing a high vacuum obtained under oil diffusion conditions and stimulated with high currents, the plate area has a synergistic effect on PAGD production. The same frequencies of discrete, intense emission were obtained with lower field strengths for the plasma discharges triggered by these auto-electronic emissions. Consequently, in discharge tubes 50, large plate areas promote PAGD behavior at high vacua and at low field values not predicted by the space charge theory.
 

                  TABLE 6
    ______________________________________
          A      B       C    D          F    G
          W      L       Plate
                              Area   E   d    p
    No.   (cm)   (cm)    (K.sub.L)
                              (cm.sup.2)
                                     K.sub.A
                                         (cm) (Torr)
    ______________________________________
    1     16     4       1     64    1   3.6  2.8 * 10.sup.6
    2     32     4       1.41 128    2   5    2.0 * 10.sup.6
    3     32     8       1.41 256    2   7    1.4 * 10.sup.6
    4     16     4       1     64    1   5      2 * 10.sup.6
    5     32     4       1.41 128    2   5      2 * 10.sup.6
    6     32     8       1.41 256    2   5      2 * 10.sup.6
    ______________________________________
          H        I         J      K
          E        E         F/p    E/p       L
    No.   Predicted
                   Exptl     Predicted
                                    Exptl     PPS
    ______________________________________
    1     21,500   >97,222   7.75 * 10.sup.9
                                    >4.9 * 10.sup.10
                                               0
    2     NA        15,480   NA     7.75 * 10.sup.9
                                              20
    3     10,320   ND        7.75 * 10.sup.9
                                    ND        ND
    4     15,480   >70,000   7.75 * 10.sup.9
                                    >3.5 * 10.sup.10
                                               0
    5     NA        15,480   NA     7.75 * 10.sup.9
                                              20
    6     15,480     5,600   7.75 * 10.sup.9
                                     2.8 * 10.sup.9
                                              20
    ______________________________________
     NA = Not Applicable
     ND = Not Determined
 
 

A comparison of pulse counts at the axial probe 62 (see FIGS. 2 and 4) in discharge tubes 50 and the pulse counts at the cathode 54 showed that the axial probe 62 accurately reflects interelectrode events. This correspondence was confirmed using oscillographic analysis of the probe waveform, which showed it to be functionally equivalent to that measured at the cathode 54. FIG. 18 shows voltage and current oscillographs over time of AGD self-generated auto-electronic emission pulses (at 10 pps) in an H34 128 cm.sup.2 discharge tube 50 (device #1), registered as amplitude discontinuities between the anode 56/cathode 54 in FIG. 18A, as current pulses at the cathode 54 in FIG. 18B and as dual polarity field direction reversals of a split axial probe 62 in FIG. 18C. Typically, for a closed high vacuum discharge tube 50 with a plate area of 128 cm.sup.2 and an interelectrode gap of 5 cm, a breakdown potential of 668 volts, an average applied current of 500 ma, and at 200 pps, the pulse amplitude is more than 300 volts. Under rotary pumpdown conditions and for an identical discharge tube, the pulse amplitude (encompassing both positive and negative components, the latter being the prominent value) increases with decreasing pressure, from 60 volts at about 0.5 Torr (with 5 mA DC) to greater than 300 volts at 0.008 Torr. In the closed high vacuum discharge tube with H34 plates having an area of 128 cm.sup.2 (device #1), higher resolution oscillographs taken at the axial probe 62, show that the negative component precedes the positive reversal and has a typically higher amplitude (140 V vs. 80 to 120 V, respectively, for this situation shown in FIG. 18C). Clearly, upon an abnormal glow discharge pulse, the recovery of the field strength within these discharge tubes overshoots a `closed switch state` (where the current I approaches zero) and results in a net flow of positive charge past the probe, towards the cathode (which is the floating ground reference level for these measurements).

EXAMPLE 6

Using the same breakdown voltage of about 668 VDC, the effect of varying the capacitance of the power supply, set in parallel with the discharge tube (device #1), on the frequency of PAGD production was determined while maintaining all other variables constant (interelectrode gap, plate area, applied voltage and current levels). The linear regression in FIG. 19 shows that, under these conditions, the PAGD frequency is increased by lower capacitances. The log slope indicates that the pps rate is doubled as the capacitance decreases by 2/3rds. Measurements were also taken of the `non-dynamic` capacitances of discharge tubes with H34 aluminum plates having different plate areas. These were insignificant when compared with the parallel capacitances used in the power supply in tests illustrated in FIG. 16, and were observed to vary in accordance with the dielectric law, ie. doubling the plate doubled the capacitance. Thus for a plate area of 64 square cm, capacitance of 1 pF, for 128 sq. cm, 2.05 pF, and for 256 sq. cm, 4.1 pF.

Further Factors Influencing PAGD Production

Prolonged operation of discharge tubes 50 has provided some geometrical guidelines for promoting PAGD production:

1) it is advantageous if the discharge does not wander to the back of the cathode 54 and this is facilitated by using a semi-cylindrical cathode in cylindrical housings 52 and a flat cathode (rectangular, square or circular) in parallelepiped-shaped housings 64 (see FIGS. 3 & 5). However, interelectrode gap tests are best done with flat plates which assure a homogenous potential. Moreover, the semicylindrical electrodes are best made of hardened aluminum, at least 0.5 to 1 mm thick, and this requires forming them to the right curvature, given that foil alternatives are not resistant to the deleterious effect of high-current PAGD transduction at very high frequencies and do not withstand distruptive VAD discharges. Nonetheless, a semi-cylindrical electrode configuration in a housing 52 makes the sheaths (where ionic recombination occurs during glow discharge) near the electrodes and the housing wall coincide, and this can be highly advantageous for sustaining PAGD production. The same applies to flat plates in flat surface parallelepiped housings 64.

2) The most effective axial probe 62 is either a single half-length rigid rod or a pair of axial probes 62 separated at the center of the discharge tube 50 by a gap of more than 1 cm, 4-6 cm being optimum. Whereas an axial wire will perform satisfactorily as a probe 62, the rigid rod has the advantage of not yielding to a direct mechanical transduction of the electrodynamic force effected upon it by the discharge or to force created by the acquisition of a constant space charge. A split axial probe 62 facilitates the exciter function and assures PAGD operation by preventing a formation of a stable axial space-charge at high-current operation.

3) A cooling coil (made of rubber, polymer, glass or copper tubing) surrounding housing 52/64 is useful to counterbalance the heating of the anode 56/cathode 54 which promotes the production of semi-thermionic VAD channels and even thermionic normal glow discharges. A coolant pipe system that weaves through the plates can also be used for this purpose, in which case flat plates are preferred.

4) Larger anode 56/cathode 54 surfaces are required as the interelectrode gap is increased. And inversely, larger anode 54/cathode 56 surfaces operate best if larger interelectrode gaps are used; however, the breakdown voltage also increases with larger interelectrode gaps.

5) One of the limitations of these discharge tubes stems from their continuous operation at high applied currents and from eventual slippage into the VAD regime, both of which promote a deposit of sputtered metal atoms on the inner walls of the housing 52, 64 thereby making them conductive. In order to minimize this problem, electromagnets may be wound longitudinally over the housing 52, 64 (one at each end), to limit lateral dispersion of the discharge vortices.

It is apparent that several factors affect PAGD production namely: cold cathode work function, voltage, current, parallel capacitance, gas fill, pressure, geometry plate area and interelectrode gap distance. Except for capacitance at the high end of the scale, each of these factors affect the high and low limits of the PAGD, for any given set of conditions. Heretofore, parameters such as plate area in vacuum tubes have not been previously identified as factors which affect the breakdown field values and the sustaining/extinction potentials of a glow or an arc discharge. This suggests that the observed auto-electronic field emission in the PAGD regime is a function of physical factors which to date have been unrecognized. It further suggests that field emission is not a property exclusive to the VAD, ie. that it is also a property of the pulsed operation of an abnormal glow discharge in low to very high vacua.

The present discharge tubes 50 provide a design capable of transducing high peak pulse currents at very low field strength, over a wide range of frequencies with minimal slippage of the PAGD operation into either the NGD or the VAD regimes.

Although the examples described above utilise discharge tubes with symmetrical anode and cathode plates and floating probe electrodes, many other arrangements are possible. Thus the characteristics of the tubes may be adjusted by connecting the probe (or probes) through a capacitor to the anode or cathode to form an auxiliary anode or cathode.

Since only the cathode need be have an extended surface area, the probe of the tubes described may be connected as an anode, with the plate electrodes connected as either strapped or independent cathodes. Examples of such connections are shown in FIGS. 21A and 21B, which show how to incorporate a discharge tube operating in the PAGD regime in an inverter circuit so that the pulse output may be utilized by a remotely located alternating current device. The intermittency of the pulses produced by the arrangements described above are not conducive to efficient operation of conventional transformers, and a push-pull circuit arrangement is preferred. While such an arrangement could utilize two discharge tubes, an advantageous arrangement utilizes a single tube of the type described in the parent application, as shown in FIG. 21A. In this instance, both plates 8a and 8b of the tube act as cathodes and are connected to the diode 5, and the probe or auxiliary electrode, which is typically of tungsten, acts as a common anode 9 and is connected to the diode 6. The capacitors 10a and 10b are connected to opposite ends of a centre-tapped primary winding of a transformer 26, providing an alternating circuit output through a secondary winding. The centre-tap of the primary winding is connected to the electrode 9. The two halves of the primary winding inductively couple the cathode circuits in antiphase, thus synchronising the PAGD pulse trains involving the two cathodes in antiphase.

In a modification of the circuit, shown in FIG. 21B, the capacitors 10a and 10b are connected directly to the electrode 9, and the primary of the transformer 26 is connected directly between the two cathodes with its centre tap connected to the diode 5. Whilst this arrangement bears some superficial resemblance to known inverter circuits employing VAD devices, it should be noted that the circuit is completely self-commutating, and does not need moving external magnetic fields to provide commutation as in the prior art.

The electrodes themselves may be formed in various configurations. Provided that both the anode and cathode electrodes have sufficiently low impedance to sustain the current densities associated with PAGD without rapid deterioration or overheating, particularly of the cathode, and provided that the cathode presents a surface of extended area to the anode and is sufficiently separated from it that the cathodic plasma eruptions associated with AGD do not reach the anode to complete a VAD channel, the electrode separation and cathode surface area can be varied over a wide range. Large cathode surface areas tend to reduce the potential required to initiate AGD, and reduced electrode separations increase the risk of entering the VAD region. In practice the cathode area should usually be at least 2 sq. cm and preferably at least 16 sq. cm, and the electrode spacing should be at least 2 cm and preferably at least 3.5 cm.

Particularly when the probe is used as an anode, it may advantageously be formed as a wire grid or mesh parallel to one or more plate electrodes acting as a cathode or cathodes. Cathodes may be arranged on one or both sides, or surounding a rod anode, or facing a point anode.

Table 7 shows PAGD frequency results for various electrode configurations which have been tested. Configuration sd is a diode with plate electrodes and no probe, and configuration sd* adds an unconnected axial probe. In configuration t the probe was connected by a capacitor to the cathode. Configurations dd1 and dd2 use double diode configurations, with plate cathodes and an intermediate anode, a rod in the first case and a plate in the second case. Configuration cd used a cylindrical cathode and an axial rod anode. These tests indicate that an extended area of both the anode and cathode is desirable, although the area of the cathode has a greater influence.
 

                  TABLE 7
    ______________________________________
    "Broken in" H34 cathodes (128 cm.sup.2 plates for all configurations
    except cd; >1 .times. 10.sup.6 pulses) at 0.8 Torr pressure, 6 cm
    distance
    between plates, 3 cm distance of plate to axial or intercalated
    member, when applicable. V.about.540DC; Iav = 0.3A.
                   PPS
                   (@ 1' running
                               Gap
    Configuration  where n = 30)
                               in cm.
    ______________________________________
    sd             10 .+-. 2   6 cm.
    sd*             6 .+-. 3   6 cm.
    t              19 .+-. 4   6 cm.
    dd (1)          65 .+-. 11 3 cm.
    dd (2)         88 .+-. 7   3 cm.
    cd.sup.o       121 .+-. 14 3 cm.
    ______________________________________
     sd* = single plate diode with axial member not conected
     cd.sup.o = cylindrical cathode area of 876.5 cm.sup.2
 
 

The anode is preferably formed of metal of a relatively high work function, and the cathode of metal of a comparatively low work function, although in many cases the same material may be used for both as exemplified above. In discharge tubes, where it is desired to be able to reverse plate polarity, utilisation of the same metal for both electrodes will be advantageous. For axial probes or axial anodes, tungsten will give good results. Hollow or solid rods of the same metals selected for the cathodes may also be employed. Axial rods of tungsten or other selected metals may also be used as cathodes provided that they present sufficient surface area to th anode.

The best cathode materials identified to date are aluminum and its alloys, zinc, nickel, soft iron and silver. Cathodes made of copper and its alloys, and of steel, support PAGD but are of much poorer performance.

In Table 8 sampled data from experiments performed with different cathode metals (elemental or alloys) are shown. Except for the first two entries in Table 8, which utilized a perpendicular "surface-to-point" type configuration (with the "point" being the lateral area of a tungsten rod utilized as a cathode), all the other entries were obtained with single diode configurations, utilizing parallel plates at various gap distances. Most of the column headings are self-explanatory, but it should be noted that the voltages shown are breakdown values which, when indicated, are also minimal breakdown voltages for the discharge type shown.

As exemplified in entries 1 and 2, for two different Argon pressures, tungsten cathodes can support the same cold-cathode type of low-field spontaneous emission responsible for the PAGD regime which we have identified in diverse aluminum cathodes. This matches the previous observation of such discontinuous emissions being aided by an axial tungsten member when discharge tubes with aluminum plates are connected in the triode configuration. A higher potential (750 VDC), however, is needed with this configuration and tungsten cathodes, than that required by the lowest area aluminum plates tested (cp entries 1 and 2 with 3-7).

In entries 3 to 12, small (4 cm2) H34 aluminum plates are compared for different gap distances (3 vs. 9 cm), and within each group (entries 3 to 7, and entries 8 to 12) for varying pressure and nature of the residual gas. The net effect of increasing the gap distance is to increase the potential needed for electrical breakdown of the vacuum (cp VDC values for entries 4-7 with 9-12), as expected from Paschen's law. A trend for higher PAGD input currents, as a function of the higher vacua, is also apparent throughout this group.

In entries 13 to 28, wider aluminum cathodes (16 cm2) were compared at two different gap distances (2 and 4 cm, respectively, for entries 13 to 20 and 21 to 28), for different pressures in air or argon atmospheres. At the same specified battery breakdown voltages utilized, the shorter gap produces much higher PAGD frequencies (100 PPS vs 30-52 at 0.8 T Argon, respectively, entry 14 and entries 25 and 28). The shorter gap also promotes the setting in of a vacuum arc discharge, when compared to the larger gap at the same voltage and potential (cp entry 16 with entry 26). Lastly, it is apparent that the PAGD frequency equally increases in the presence of argon (entries 24-26) with respect to air (entries 21-23), and with increasing input current (see entries 17 to 19) within the current range characteristic of the PAGD at the same pressure (1 Torr).

In entries 29 to 35, and 75 to 76, utilization of brass cathodes is examined for purposes of PAGD production. Within the PAGD current and voltage ranges determined for aluminum and other metals, brass cathodes perform poorly, with low or very low pulsation frequencies (entries 30, 31 and 76) and very erratic bursts of activity (entries 32, 34 and 35). Unlike the typically single aluminum and tungsten PAGD emission foci, brass presents multiple small cathode spot localizations in the same pulse. The pulsed emission, however, like those of aluminum, follows the same cyclic path of abnormal glow saturation, focusing of the discharge at the emission foci, and subsequent collapse of the saturated glow.

Results for bronze-aluminum alloy cathodes are shown in entries 36 to 41, and they indicate that this alloy does not perform as satisfactorily as aluminum for PAGD production, but it is certainly utilizable. However, like brass, in the presence of Argon, erratic bursts of emission pulses are also observed (cf entry 41), without the development of a VAD-type regime.

Iron, nickel and zinc cathodes, tested in the following sequences (respectively entries 42-50, 51-53, and 54-60), proved to be amongst the best cathodes for PAGD production this purpose. Quasi-regular high PAGD frequencies are possible utilizing these metals (cp entry 49 & entry 60), which appeared to perform best with argon rather than air. Iron plates seem to eject the least metal and can sustain very regular frequencies of pulsed abnormal glow discharges. Zinc cathodes ejected the most metal and most easily slipped into a vacuum arc discharge having the aspect of a meandering flame surrounding the cathodes spots. With zinc cathodes, the VAD regime would onset in air at pressure and current values characteristic of the PAGD regime in Argon (cp entry 55 with entry 60), the window of the transition between the NGD and the VAD being rather narrow or absent. Even in Argon, this window remained relatively narrow in terms of its pressure range.

Tubes for pulse generators were also built with apposed cylindrical section electrodes made of silver nitrate directly coated onto the glass inner surface, and having a cross- section fundamentally identical to that of FIG. 4. Because of this geometry, the gap distance given is the average distance between the center and the extremities of the cylindrical electrodes. Experiments with such a device showed that silver in greater thickness would also form a suitable cathode to support PAGD production (entries 64 and 65). The emission loci in silver form single cathode spots for each pulse generated, as with aluminum, tungsten, zinc, nickel and iron cathodes; however, these intermittent silver cathode emitters travel laterally to form quasi-continuous tracks of ejected cathode material.

Lastly, 64 cm2 wide copper and aluminum plates were compared, in entries 66-74 and 61-63, respectively. In the presence of air, under the same pressure, applied voltage and current conditions, copper cathodes do not support PAGD production (unless triggered by external proximity of high-frequency spark gaps, eg a Tesla coil, or a moving static charge, or a moving magnetic field), whereas aluminum cathodes do (cp entries 61 and 66). However, in argon (entries 68, 70-72) or helium (entries 73-74) atmospheres, copper cathodes readily supported PAGD production, though they required greater input currents to attain about half the PAGD frequency observed using aluminum plates. The PAGD region is also particularly narrow with the copper cathodes, when the voltage and current are at threshold levels needed for eliciting the regime (cf entries 68 and 69). It is easy to see the slowing down of the PAGD frequency in these cathodes, apparently due to the rapid heating of their surface (also observed with brass and bronze alloys): the cycle of onset of an abnormal cathode glow, followed by a localized cathode eruption, then by a total or partial collapse of the abnormal glow onto the electrodes and its subsequent re- instatement, slows down progressively as the setting in of the cathode glow becomes more intense in luminosity and finally ceases giving way to the auto-electronic emission. A semi-thermionic abnormal glow discharge then sets in. This transition of the PAGD regime to a semi-thermionic AGD regime, in tubes using copper cathodes, is all the more prevalent as higher frequencies and higher currents are employed to stimulate the pulse generator, and it may explain the observed erratic behaviour of the copper-containing alloys, brass and bronze. Finally, the copper cathode emissions accompanying a single pulse were not single but multiple, and clustered in a neighbourhood, as was also observed in brass and bronze-aluminum alloys.

All the above PAGD cathode emitters that had reasonable characteristics (regular or quasi-regular spontaneous pulse discharges) presented a bell-like distribution for the discharge frequency, with the higher vacua beyond a given pressure having the effect of decreasing the frequency of the PAGD emission, while increasing the input and output peak currents as well as the cathode voltage drop of each pulse. Lastly, caesium emitters were also employed at these input currents to support PAGD production successfully. Other metals considered promising are bismuth, cadmium and antimony.
 

                                      TABLE 8
    __________________________________________________________________________
    Cathode  Area   Pressure Discharge
                                   gap
    Material cm2
                Gas in Torr
                        PPS type  in cm
                                       VDC DCA
    __________________________________________________________________________
     1 Tungsten
             0.5
                Argon
                    0.8  4   PAGD  4   750 0.2
                                       min.
     2 Tungsten
             0.5
                Argon
                    0.5  18  PAGD  4   750 0.3
     3 Aluminum
             4  Air 0.9  1   PAGD  3   564 0.2
       (H34)
     4 Aluminum
             4  Argon
                    0.9  2   PAGD  3   564 0.3
       (H34)
     5 Aluminum
             4  Argon
                    0.7  1.5 PAGD  3   564 0.4
       (H34)
     6 Aluminum
             4  Argon
                    0.4  12  PAGD  3   564 0.45
       (H34)
     7 Aluminum
             4  Argon
                    0.3  0.5 PAGD  3   564 0.5
       (H34)
     8 Aluminum
             4  Argon
                    4-0.01
                         0   None# 9   564 0
       (H34)
     9 Aluminum
             4  Argon
                    0.9  3.5 PAGD  9   850 0.4
       (H34)                           min.
    10 Aluminum
             4  Argon
                    0.4  20  PAGD  9   900 0.45
       (R34)                           min.
    11 Aluminum
             4  Argon
                    0.2  2   PAGD  9   950 0.5
       (R34)                           min.
    12 Aluminum
             4  Argon
                    0.1  I   PAGD  9   950 0.5
       (H34)                           min.
    13 Aluminum
             16 Argon
                    2.0  50  PAGD  2   560 0.8
       (H34)
    14 Aluminum
             16 Argon
                    0.8  100 PAGD  2   560 1.2
       (H34)
    15 Aluminum
             16 Argon
                    0.3  10  PAGD  2   560 0.4
       (H34)
    16 Aluminum
             16 Argon
                    0.3  erratic
                             VAD#  2   560 1.1
       (H34)
    17 Aluminum
             16 Argon
                    1.0  20  PAGD  2   260 0.05
       (H34)                           min.
    18 Aluminum
             16 Argon
                    1.0  100 PAGD  2   260 0.7
       (H34)                          min.
    19 Aluminum
             16 Argon
                    1.0  185 PAGD  2   260 1.6
       (H34)                           min.
    20 Aluminum
             16 Argon
                    0.1  2.5 PAGD  2   350 0.03
       (H34)
    21 Aluminum
             16 Air 0.8  0.4 PAGD  4   560 0.3
       (H34)
    22 Aluminum
             16 Air 0.5  20  PAGD  4   560 0.5
       (H34)
    23 Aluminum
             16 Air 0.3  1.2 PAGD  4   560 0.5
       (H34)
    24 Aluminum
             16 Argon
                    1.0  1.2 PAGD  4   560 0.5
       (H34)
    25 Aluminum
             16 Argon
                    0.8  30  PAGD  4   560 0.6
       (H34)
    26 Aluminum
             16 Argon
                    0.3  8   PAGD  4   560 0.7
       (H34)
    27 Aluminum
             16 Argon
                    0.8  10  PAGD  4   550 0.2
       (H34)
    28 Aluminum
             16 Argon
                    0.8  52  PAGD  4   550 1.0
       (H34)
    29 Brass 16 Air 2-0.6
                         0   None  4   560 0
    30 Brass 16 Air 0.01 0.01
                             PAGD  4   560 ND
    31 Brass 16 Air 0.3  0.4 PAGD  4   560 0.3
    32 Brass 16 Air 0.2  bursts
                             PAGD# 4   720 ND
    33 Brass 16 Argon
                    2-0.3
                         0   None* 4   560 0
    34 Brass 16 Argon
                    0.9  bursts
                             PAGD# 4   630 0.5
                                       min.
    35 Brass 16 Argon
                    0.8  .about.20
                             PAGD  4   750 0.7
                         erratic
    36 Bronze-
             16 Argon
                    1    0   None  4   568 0
       Aluminum
    37 Bronze-
             16 Argon
                    0.5  0.4 PAGD  4   568 0.3
       Aluminum
    38 Bronze-
             16 Argon
                    0.3  0.6 PAGD  4   568 0.3
       Aluminum
    39 Bronze-
             16 Argon
                    0.8  1   PAGD# 4   570 0.35
       Aluminum
    40 Bronze-
             16 Argon
                    0.8  2.8 PAGD  4   750 0.4
       Aluminum
    41 Bronze-
             16 Air 0.3  5-15
                             PAGD# 4   750 0.5
       Aluminum
    42 Iron  16 Air 0.3/0.8
                         0   PAGD  4   560 0
    43 Iron  16 Air 0.25/0.18
                         0.2 PAGD  4   560 0.3
    44 Iron  16 Argon
                    0.8  0.12
                             PAGD  4   560 0.3
    45 Iron  16 Argon
                    0.6  0.4 PAGD  4   560 ND
    46 Iron  16 Argon
                    0.4  0   PAGD  4   560 0
    47 Iron  16 Argon
                    2.0  3   PAGD  4   720 0.4
    48 Iron  16 Argon
                    1.0  1   PAGD  4   750 0.3
    49 Iron  16 Argon
                    1.0  26  PAGD  4   950 1.05
    50 Iron  16 Argon
                    0.8  0.1 PAGD  4   720 0.8
    51 Nickel
             16 Argon
                    2    1   PAGD  9   1000 0.2
    52 Nickel
             16 Argon
                    1    2   PAGD  9   950 0.3
    53 Nickel
             16 Argon
                    0.5  0.5 PAGD  9   1000 0.2
    54 Zinc  16 Air 2-0.8
                         0   VAD   4   564 1.6-1.3
    55 Zinc  16 Air 2-0.8
                         0   VAD   4   564 0.8
    56 Zinc  16 Air 0.8-0.2
                         0   th. AGD
                                   4   564 0.03
    57 Zinc  16 Argon
                    2-0.8
                         0   VAD   4   564 1.8-1.2
    58 Zinc  16 Argon
                    0.9-0.2
                         0   th.AGD
                                   4   560
                                       0.1/1000
    59 Zinc  16 Argon
                    1.0  1   PAGD  4   560 0.3
    60 Zinc  16 Argon
                    1.0  23  PAGD  4   950 1.0
    d1 Aluminum
             64 Air 0.8  5   PAGD  5.5 560 0.4
       (H34)
    .about.2
       Aluminum
             64 Argon
                    0.8  12  PAGD  5.5 560 0.5
       (H34)
    63 Aluminum
             64 Argon
                    0.8  62  PAGD  5.5 540 0.9
       (R34)
    64 Silver
             64 Argon
                    0.8  10  PAGD  5.5 560 0.2
    65 Silver
             64 Argon
                    0.2  1.2 PAGD  5.5 560 0.7
    66 Copper
             64 Air 4-0.01
                         0   None* 5.5 560 mD
    67 Copper
             64 Argon
                    4-0.4
                         0   None* 5.5 560 ND
    68 Copper
             64 Argon
                    0.3  0.44
                             PAGD# 5.5 560 0.5
    69 Copper
             64 Argon
                    0.25 0   Th. AGD
                                   5.5 560 0
    70 Copper
             64 Argon
                    0.8  5   PAGD  5.5 580 0.2
                                       min.
    71 Copper
             64 Argon
                    0.8  33  PAGD  5.5 580 0.9
    72 Copper
             64 Argon
                    0.1  1   PAGD  5.5 900 0.5
                                       min.
    73 Copper

             64 Helium
                    0.9  0   None *
                                   5.5 560 0
    74 Copper
             64 Helium
                    0.2  0.5 PAGD  5.5 560 0.7
                                       min.
    75 Brass 64 Argon
                    4-0.6
                         0   None *
                                   4   560 0
    76 Brass 64 Argon
                    0.5  0.2 PAGD  4   560 0.3
    __________________________________________________________________________
     *Single pulses of abnormal glow discharge could be elicited by moving
     static charges or the proximity of high frequency alternating currents.
     # PAGD production was erratic.
 
 

Shaping of the cathode is not critical, although it should be such as to provide a reasonably uniform distance between different parts of its surface and the anode. Cylindrical or multiple part cylindrical electrodes may conveniently be used with rod anodes, or a flat cathode when the anode is a flat plate or mesh, or the electrode separation is large. Walls of the discharge tube should be sufficiently spaced from the electrodes that metal sputtered from the cathode does not build up a path for arcing or act as an auxiliary electrode modifying the characteristics of the tube.

The static and dynamic characteristics of the external circuit which cooperates with the tube must be such as to prevent the plasma eruptions from the cathode during PAGD from acquiring sufficient energy to reach the anode and forming a continuous VAD channel. This involves inter alia the physical dimensions of the tube, its gas content, the impedance of the supply and any associated ballast resistor, and the energy storage capacity of any reactive components in the pulse generator circuit, such that the potential across the tube falls below the AGD extinction potential before a plasma channel to the anode is established. Although it may be possible to acieve this with a very small cathode area or small interelectrode gap, the amounts of energy involved in creating the plasma eruptions and released by their collapse will likely become too small to be useful.

In conclusion, we have developed a series of pulse generators exploiting the abnormal glow discharge regime, as well as a series of low to very high vacuum discharge tubes which support the production of PAGDs. In testing these devices we have shown that:

the low field strengths and typical low emission current densities observed in the PAGD regime are not predicted by any existing field emission or space-charge theories;

the PAGD regime responds asymmetrically to the polarity of the applied voltage at high applied currents;

at low applied currents, the PAGD pulse rate increases with the applied voltage and the current up to an observed plateau;

at mid to high applied currents, the PAGD pulse rate increases with an increase in current and with a lowering of the extinction potential;

the PAGD pulse rate also varies with the composition of the cathode material (the pulse rate is promoted by materials having a low work function) and increases with a decrease in pressure, during pumpdown, to a maximal peak rate, thereafter either diminishing to the point at which the discharge extinguishes or gives way to x-ray production (depending on the magnitude of the applied potential);

larger area plates lower the field strength values needed to elicit comparable PAGD production, displace the PAGD region downward in the pressure scale and increase the peak PAGD rate;

higher power supply capacitances slow down the PAGD rate.

Exploitation of PAGD permits the production of highly efficient pulse generators for the production of endogenously generated abnormal glow discharge pulses triggered by intense, cathodic auto-electronic emissions under conditions of a constantly applied DC potential.

These pulse generators have diverse industrial applications; directly, they may be used as stroboscopic light sources, for vacuum deposition of cathode materials or cathode coatings (eg. polymer deposition or aluminum mirroring of target surfaces), detection of ionizing radiation fields, or electrostatic and electromagnetic proximity fields, high power noise-signal generation, destructive component testing (transient response) or destructive testing of materials in vacua (eg. insulations), high frequency medium voltage power supply applications (switching supplies and inverters), as an oscillator or as part of a pulse forming network. Indirectly, they may be used for laser pulsing, flash tube pulsing or for research (eg. chemical reaction triggering) and industrial switching applications.

Average Electrode Current Densities

Table 9 shows additional data related to that of Example 5 and Table 6. In Table 9, columns A through G are the same as in Table 6 for ease of reference. Current densities (Table 9, columns I and M) for the overall electrode areas employed were determined experimentally and compared to the values predicted on the basis of the glow discharge theory (Table 9, columns H and L), under the same conditions and with the same devices as described in Example 5. As explained above in Example 5, and given a linear factor k.sub.L, two vacuum tubes "a" and "b", will have the same breakdown voltage if the pressure of "b" decreases by 1/k.sub.L, with the result that J (the average electrode current density) should decrease by 1/k.sub.L 2 while J/p.sup.2 should remain constant (if the pressure varies). Predicted and experimentally determined J/p.sup.2 values are shown in columns J and K of Table 9. Essentially, as the area factor between the two pulse generators is k.sub.A =k.sub.L 2, both the charge density r and the current density J should change by 1/k.sub.L 2=1/k.sub.A, ie. inversely to the plate area factor k.sub.A. This is indeed what is observed at breakdown (Vb), for invariant pressure groups 5 and 6, columns H to K, Table 9. The same relation however does not apply as a function of the maximum input power and lowest sustaining or extinction voltages (columns L to O, Table 1), respectively, 676 and 368 V, as the plate current density and J/p.sup.2 values of the same groups 5 and 6 are virtually identical, despite the invariant pressure and the k.sub.A =k.sub.L 2 area factor between the two pulse generators.

Examples of typical average electrode current densities encountered in the PAGD regime are shown in Table 10 for different area aluminum plates, as a function of the input current. Electrode J values vary from 10.sup.-2 A/m.sup.2 to 10.sup.3 A/m.sup.2.

Emission Structure, Area and Current Densities

Determination of the videographed equatorial diameter of the inner core of the cathode plasma ball at the base of each PAGD channel allowed us to approximate grossly the emission area per pulse and the pulse current density at the emitter surface, utilizing a reactor (#1 of Table 1) built with H34 aluminum plates. Measurements were taken laterally from the extreme infra-red light component alone of the pulsed abnormal discharges at fully closed aperture.

At PAGD breakdown voltages (Vb) of 1100 to 1350, the mean equatorial area of the cathode plasma globule was 2.8.+-.0.03 mm.sup.2. At PAGD plateau breakdown (Vb) voltages of 700 to 850 volts, the mean equatorial area of the cathode PAGD plasma globules were 3.8 and 0.95 mm.sup.2 with anode and cathode voltages respectively (#4 and 2, Table 11). As indicated by the input current progression of groups 2 to 5, the mean equatorial area of the cathode plasma globule increases with increasing input current (cf columns B and C, Table 11). Group 6, Table 11 shows similar results for an Alzak cathode. This Videographic determination of the mean equatorial area of the cathode plasma globule allowed an estimation of the overall emission area, and thus the calculation of (uncorrected) emission current densities (J.sub.cm), shown in column D, Table 11.

Autographic analysis of the PAGD-induced cathode craters in Alzak plates was performed next, and their aspect, average inner diameter and maximal depth were determined (device 2 of Table 1) after 30 seconds of operation at 500 PPS, Only isolated craters were measured, following the autograph method of Daalder (Daalder, J. E. (1974) "Diameter and current density of single and multiple cathode discharges in vacuum", IEEE Trans Power Appar Syst, PAS-93:1747). The PAGD operation, at levels where Vb and Vx were very close, showed a discharge that, despite the smoothness of the surface, tended to move over most of the cathode, with the highest concentration of emission craters found at the lateral edges. After PAGD operation, two types and sizes of craters could be observed:

1) the large type, or primary craters, which had an average inner diameter of 0.28.+-.0.03 mm and a mean area of 0.000615.+-.SE 7*10.sup.-5 cm.sup.2, see group 9, Table 11;

2) smaller pits, typically distributed radially around a major crater or a cluster of these, and which have a mean diameter of 5.5 .mu.m.

The primary craters often occur in discrete clusters of 2 to >10 such craters, defining surface neighbourhood regions of PAGD emission where the discharge repetitively struck. The inner or bottom circular area of the primary craters characteristically shows a twirl or swirling pattern of molten metal along one of its diameters with solidified metal droplets scattered about. Gross macroscopic examination of these craters exhibits a whitish periphery.

A comparison of the emission area values obtained by the autographic method of crater size determination and the videographic method of measuring the equatorial cathode ball diameter, indicates a substantial divergence between them, and the resultant estimation of the current density at the primary emission site. The reason for the discrepancy between the two methods appears to be due to the emission structure encountered micrographically: even though measurements of the luminous emission globules did not include the zones of less intense luminosity (the fringe), metallographic examination showed that each focus of emission had a multiplicity of minor emission craters associated with it; these secondary craters were dispersed in a radius of three to four primary crater diameters from the primary crater's center, and they thereby increased the total area involved in associated emission to an average of 0.037 cm.sup.2. This corresponds rather well to the obtained videographic value of an area of 0.044 cm.sup.2 for the cathode plasma globules in Alzak plates, (group 6 of Table 11) as measured on the cathode that was later disassembled for autographic analysis. Typically, the videographic method over estimates the area of primary emission site by 62 to 88.times.. The two methods thus identify distinct structures of the emission process: whereas the metallographic method identifies primary emission sites, the videographic method identifies the overall area of the emission complex which includes the secondary craters associated with the primary emission site. Due to these findings, and based upon the metallographic measurements, a general correction factor of 75.times. was applied to determine the PAGD emission areas and current densities at the primary emission site measured videographically, as shown in group #'s 1 to 6, columns F to H, Table 11. These values correspond well with the values obtained, for the same type of plate material, by the metallographic method (compare for example group 6 with group 9), to the advantage of the videographic method which does not require disassembly of the reactor. With this approach, PAGD primary emission site current densities as low as 1 to 2.5*10.sup.5 have been measured.

Autographic analysis of the PAGD-induced cathode craters in H34 plates was equally performed, and their average inner diameter and maximal depth determined, examples of which are given in groups 7 and 8, Table 11. The secondary craters characteristically found in Alzak plates, along fracture lines radiating from the main crater, are absent in H34 plates; instead, in H34 plates, one observes a roughened surface surrounding the emission crater, quite distinct from the original rough aspect of the pulled finish of these hardened aluminum plates. Also unlike the Alzak main craters, the H34 craters often have a convex center occupied by a cooled molten metal droplet, whereas the Alzak craters had a concave, hollowed out aspect.

With the data obtained by the metallographic method of crater measurement, we estimated the volume of metal ejected from the cathode, by assuming that the crater represents a concavity analogous to a spherical segment having a single base (1/6.pi.*H 3r.sup.2 +H.sup.2 !, where H is the height of the spherical segment and r the radius of the sphere), while disregarding the volume of the central droplet leftover from the emission. The following are mean crater diameters (D), crater depths (H) and volumes (V) of ejected metallic material for two types of aluminum cathodes, Alzak and H34 hardened aluminum, subject to a high input current PAGD:

1--Alzak:D-0.028 cm.+-.0.003; H-0.002 cm.+-.0.0002; V-6.2*10.sup.-7 cm.sup.3 ;

2--H34:D-0.0115 cm.+-.0.0004; H-0.0006.+-.0.0001; V-3.1*10.sup.-8 cm.sup.3 ;

These data indicate that, on the basis of the input currents, the PAGD reactors do not reach the critical value of about 7*10.sup.8 A/m.sup.2 ie the threshold required by the Fowler-Nordheim theory for field emission. Nonetheless, auto-electronic emission is occurring, at low applied fields and low emission current densities. Based on measurements of the peak pulse current developed by the reactor, there is an anomalous reaction current set up within the reactor. This is exemplified in FIG. 18B. These anomalous reaction currents may be as low as 100 mA but, under conditions of most interest, are of the order of 0.5 to >200 A. On the basis of this anomalous reaction current phenomenon, primary emission current densities of the order of 10.sup.7 to 10.sup.9 A/m.sup.2 can be calculated.

Low Field Emission

Unlike prior art planar or coaxial electrode discharge devices (eg Boetcher, U.S. Pat. No. 3,663,855; Conrad, U.S. Pat. No. 4,764,394; Alexandrovich, et al, U.S. Pat. No. 3,821,580; Dethlefsen, U.S. Pat. No. 5,126,638), which utilize short gap and high field primary or trigger discharges (typically >100,000 V/m), the PAGD reactors are essentially low breakdown field devices with long gaps, and which advantageously employ the area effect to reduce the field strength, as described previously with reference to FIG. 11. Typical examples of the values of the PAGD breakdown fields at various negative pressures, for aluminum and nickel cathodes of reactors that were sealed (at diffusion pump vacua) or pumped down (by rotary pump action), are shown in Table 12. The breakdown field values mostly range from 5,000 to about 30,000 V/m. Similar ranges are shown in FIG. 11 where PAGD breakdown fields can be seen to vary from a minimum of 2,730-5,090 V/m to a maximum of 15,640 V/m. (Extinction field values may be as low as 1,000 to 2,000 V/m.) As previously discussed, the breakdown field value is modulated by the voltage reduction area effect, the interelectrode gap distance and the residual gas pressure in the gap. Generally, increasing the gap distance increases the required field strength. The voltage reduction effect of large area electrodes appears to be mainly responsible for the low field breakdown characteristics of the self-generating auto-electronic emissions encountered in the PAGD regime. Field-emission theory typically requires a very high breakdown field value, greater than 2*10.sup.9 V/m, for auto-electronic emission (eg in a VAD). Disregarding momentarily the fact that the PAGD has a positive I/V.sup.2 slope and taking its cathode- or anode-supplied voltage intercepts (0.0005 and 0.00005, respectively) to calculate the field-enhancement factor .beta. required by the field-emission theory to explain the unpredicted auto-electronic emissions observed in the PAGD regime, we end up with .beta. values of the order of 10.sup.6 to 10.sup.7 (for actual fields of 15,000 V/m), if we were to assume, incorrectly, that the long gap PAGD operates like a (short-gap) VAD. Indeed, what is remarkable about the PAGD regime in these reactors is the very low (>10.sup.5 -fold lower) values of the fields required for the PAGD transduction of high current densities, a phenomenon that actually occurs during known VAD regimes (cold cathode or thermionic), but typically only at 10.sup.2 -fold lower values than those required and predicted by the field-emission theory (Farrail, G. A. (1980) "Electrical breakdown in vacuum", in `Vacuum arcs, theory and application`, Lafferty, J. M., ed , p 20 & f, J. Wiley & Sons, N.Y., N.Y.).

Pulse Input Energy

Pulse input energy was determined for a variety of conditions (pressure, gap, electrode area, residual gas, input current and input voltage, duration of input pulse, cathode material, etc) and typical examples are presented in Table 13. In the PAGD regime, input pulse duration and corresponding duty cycle are self-regulated events dependent upon the frequency controlling factors already discussed, and thus the input pulse times shown in Table 13 are spontaneous and not externally determined, as would be the case for interrupted vacuum-arc discharges (IVADs). As a function of the input power characteristics, input energy per pulse in the PAGD regime ranged from as low as 1 mJ to >112 J (Table 13). Values as high as 250 J/PAGD input energy have been determined without slippage to a VAD regime for typical 5-8 cm gap, 4 to 128 cm.sup.2 plate reactors. Under the same conditions, higher values will promote slippage of the PAGD into the VAD regime. However, higher values should be possible with still larger electrode spacing and higher input currents (eg 4 to 10 A).

Reactor Pulse Energy

Typical input, reactor and output energies per pulse, respectively, columns A to C, ordered vertically by increasing input energy, are shown in Table 14. The data was obtained with plate reactors of 4 to 128 cm.sup.2 cathode areas, gaps of 5 to 8 cm, at different pressures (in air or argon) and PPS rates of 0.1 to 110 (column D, Table 14). Two separate types of associated circuits were utilized to measure the output energy per pulse (column C, Table 14):

1) In a double diode configuration, oscillographic reactor measurements for groups 1 to 3, Table 6, were taken at the junctions of the cathodes with capacitors 10a and 10b (FIG. 21A), and at the junction of the axial anode with another capacitor placed prior to the center tap of transformer 26, in series with both parallel capacitors 10a and 10b. Coils 26a and 26b of transformer 26 were replaced by a third series capacitor intermediate parallel capacitors 10a and 10b, and oscillographic AC output readings taken across this capacitor (groups 1 to 3, Table 14); the total series capacitance was 5.3 .mu.F.

2) In a single diode configuration, oscillographic reactor measurements for groups 4 to 14, Table 6, were taken at the junctions of the cathode with capacitor C3, and of the anode with capacitor C5 (see FIG. 9 of our copending U.S. application No. 08/054,111 entitled "Energy Conversion System"), and oscillographic or long-term DC output readings were determined at the input to the battery pack CP; the C3/C5 series capacitance was 17.5 mF.

Two conclusions, independently from all other varying conditions, may be taken from the data of Table 14: the pulse energy released within the reactor varies from <3 to >50.times. the input energy per pulse (column A vs columns B and C); and, in general, the reactor energy varies inversely to the pulse frequency (columns B and C, vs column D). In other experiments, reactor energies per pulse have been observed to reach >500 J. Given that the reactor pulse voltage (Vp) is determined by the extinction voltage Vx (Vp=Vb-Vx) and thus cannot reach the amplitude of the breakdown voltage Vb, this involution of energy observed per pulse in the reactor and at its output indicates that it is a current amplification phenomenon. Indeed, with input currents of 1.2 to 1.7 A and input pulse energies of 1 to 30 J, peak pulse reactor currents have been observed to reach >150 A.

Dynamic Capacitance of PAGD Reactors

The static capacitance of typical reactors has been discussed in Example 6. A typical 128 cm.sup.2 plate reactor would have a capacitance of the order of 2 pF, and at an applied 560 V potential, be capable of storing 0.3 micro-Joules, an infinitesimal quantity of energy (E=0.5 C V.sup.2, where E is in Joules, C in Farads and V in Volts). With a typical pulse input energy injection of 5 to 15 J, the reactor will develop 25 to >400 J per pulse; under these conditions at pulse reactor voltages (Vp) of 100 to 500, the dynamic capacitance of the discharge tube will range from 0.2 to 80 mF.

Anomalous Reaction Forces in the PAGD Regime

Determinations of the anomalous cathode reaction forces in the PAGD regime was carried out utilizing the reactor pulse energy or the pulse output energy, together with the metallographic data or by measuring the force in a reaction balance. The kinetic energy of each pulse was determined either directly, by integration of oscilloscopic pulse profiles, or indirectly, by long-term resistive discharge measurements of the batteries storing output power. The cathode material utilized for these experiments had a density of 1.86 g/cm.sup.3. For a mean net pulse output energy of 86.4 J (Net energy out=output reactor energy-input reactor energy), or 24 mWh, and a mean volume of cathode metal ejected of the order of 3.1*10.sup.-8 cm.sup.3, a single PAGD releases 5.8*10.sup.-8 g of metal in 40 to 50 msec, or 1.3*10.sup.15 Al ions. Accordingly, the calculated kinetic energy of each Al ion leaving the cathode is quite high, of the order of 4.8*10.sup.5 eV, more than three orders of magnitude that typically found in VADs (Tanberg, R (1930) "On the cathode of an arc drawn in vacuum", Phys Rev, 35:1080; Kobel, E (1930) "Pressure and high vapour jets at the cathodes of a mercury vacuum arc", Phys Rev, 36:707; Plyutto, A. A. et al (1965) "High speed plasma streams in vacuum arcs", Sov Phys J Exp Theor Phys, 20:328). Under these conditions of PAGD production and measurement, the energy density of the Al cathode being operated in a PAGD reactor, is of the order of 2.8*10.sup.9 J/cm.sup.3, only three orders of magnitude less than the energy density value of the energy priming the vacuum, as calculated by Aspden ("Gravitation", 1975 p.61). Corresponding rms vapor velocity of the ejected Al ions was 1.7*10.sup.8 cm/sec. Utilizing Tanberg's formula for the reaction force F.sub.R in dynes (F.sub.R =m*V/1.39), such a typical PAGD deploys an anomalous reaction force of 143.6 dynes. Determination of the anomalous ion force by reaction weight measurement, under similar conditions, yielded 245.2 dynes. Anomalous cathode reaction forces >300 dynes have been observed in other PAGD experiments (with pulse output energies of 25 to >100 mWh).

In referring to the anomalous reaction forces present in VADs (Tanberg's and Kobel's work), Aspden has suggested a proportionality of the order of 100*i.sup.2 (where i is input current in real units), for the electrodynamic action observed in these experiments (Aspden, H (1969) "The law of electrodynamics", J Franklin Inst, 287:197). Graneau et al (Graneau, P & Graneau, P. N. (1985) "Electrodynamic explosions in liquids", Appl Phys Lett, 46:470; Azevedo, R et al (1986) "Powerful water-plasma explosions", Phys Lett A, 117:101), in their calculation of the average acceleration force for water-plasma arcs (F.sub.av =(.mu..sub.o /4.pi.)(k*i.sup.2), where .mu..sub.o is the permeability constant of the vacuum in Henrys per meter, and the force is in Newtons) have utilized k as a figure of merit for the strength of the explosions observed. As may be seen from Table 15, the k values of the PAGD are very high (100.times. higher than those observed in VAD studies, compare VAD groups 1 to 3 with PAGD groups 6 and 7, Table 15), and are comparable to those calculated by Graneau et al for water-plasma arc explosions. Yet, the PAGD input current values are the lowest of all groups. Following Aspden's interpretation of the law of electrodynamic action, the PAGD k values are found to be in the range prescribed by the ion/electron mass differential for Al ions (49,185), which lies in the 10.sup.4 range.

Work-function of Cathode Material

Based upon data for the PAGD performance of diverse cathode materials presented above in Table 8, together with Pauling's tabulation of element electronegativities (Electronegativity X=0.44o-0.15, where o is the work-function of the element (Lange's Handbook of Chemistry", 1979 McGraw-Hill Book Co, N.Y., N.Y., p 3-11)), we determined the PAGD affinity of diverse cathodes to decrease with increasing element electronegativity (C) and cathode work-function (o), as shown in Table 16. The lower the work-function of the cathode metal utilized, the greater is the observed PAGD affinity. It is expected that materials with work-functions of <1.5, such as Li, Be, Mg, Cs, etc, will support PAGD production better than Al does. Tungsten (W) was the only material tested not in plates but in thin rods. No correlation of PAGD production affinity with any other physical parameters considered (eg atomic electron affinities, ionization potentials, atomic weight, density, melting and boiling points, thermal conductivity and electrical resistivity) was found, except that the two best PAGD cathode emitters had the lowest melting points and densities of all cathodes examined.

Typical Expected Cathode Lifetimes

Utilizing plates composed of either hardened aluminum or Alzak material with 3 mm of thickness, and thus with a volume of 38.4 cm.sup.3 per plate and considering that only 2/3rds of the cathode shall be used (a 2 mm layer out of the 3 mm thickness), the total number of pulses per plate total (TLT) and partial (PLT) lifetimes is theoretically:

1--Alzak: TLT: 6.2*10.sup.7 pulses; PLT: 4.1*10.sup.7 pulses;

2--H34: TLT: 1.2*10.sup.9 pulses; PLT: 8.1*10.sup.8 pulses;

Typically, a H34 device can produce about 0.25 kWh per 10,000 pulses. The corresponding value for a PLT is thus a minimum of 1.0 MWh/Alzak cathode and of 20 MWh/H34 cathode. As the cathode for each combination is only 66.7% consumed, the vacuum pulse generator may continue to be used in a reverse configuration, by utilizing the other plate in turn as the cathode; thus, the minimal values become, respectively, 2.0 MWh/Alzak pulse generator and 40 MWh/H34 pulse generator. The same rationale applies if the configuration utilized was that of the double diode.

A summary of the typical specifications of PAGD reactors is presented in Table 17, though its values should not be construed as limits to the phenomenon such as it might manifest itself in other conditions.

Unlike other discharge tubes in prior art (eg Manuel, U.S. Pat. No. 3,471,316; Boetcher, U.S. Pat. No. 3,663,855; Conrad, U.S. Pat. No. 4,764,394; Alexandrovich, et al, U.S. Pat. No. 3,821,580; Dethlefsen, U.S. Pat. No. 5,126,638), which must be triggered by an external pulse generator, the PAGD reactor is the oscillator component in any of the pulse generator circuits discussed. Essentially, the PAGD reactor is a low breakdown field oscillator that does not require a trigger electrode, nor any external shaping of the applied current or voltage, which is simply DC. In distinction from the externally pulsed abnormal glow discharge described by Manuel in U.S. Pat. No. 3,471,316, the PAGD regime is a self-pulsed or self-generated, and self-regulated discharge method. In fact, with the appropriate input resistance, a PAGD reactor, as described, will operate in the PAGD regime autogenously, in the absence of any parallel capacitance, and utilizing a battery pack as a power source. This application describes the physical and operational parameters necessary to configure a vacuum discharge tube to elicit self-generating discharges, and thus be self-pulsed, in the PAGD plasma regime, directly from a direct current supply.

Unlike prior art glow discharge tubes that are fundamentally flash over devices that do not employ any form of emission (eg Manuel, U.S. Pat. No. 3,471,316; Conrad, U.S. Pat. No. 4,764,394), the discharge has both a glow and auto-electronic emission components. Unlike VAD tubes (eg Boetcher, U.S. Pat. No. 3,663,855; Alexandrovich, et al, U.S. Pat. No. 3,821,580), the cold cathode PAGD auto-electronic emission pulse is not triggered externally, but a spontaneous occurrence observed at low breakdown fields, with emitter current densities 10 to 1000.times. lower than those required by the Fowler-Nordheim theory for field emission.

As already observed in prior art VAD devices (eg Tanberg's or Kobel's papers referenced above), anomalous cathode reaction forces are set up in the PAGD reactors; however, with input currents one or two orders of magnitude less than needed for a VAD, the PAGD-associated reaction forces manifest a proportionality constant that is 10 to 100 times higher than found for VADS (10.sup.3 to 10.sup.4 *i.sup.2 vs 10.sup.2 *i.sup.2). These forces may account for the low input current densities observed in the PAGD regime. Evidently, as with the PAGD regime itself, these reaction forces result from the specific physical and operational parameters employed, amongst which the large gaps, large electrode areas, cold cathode status, cathode low worth function and low breakdown fields figure prominently.
 

                                      TABLE 9
    __________________________________________________________________________
         A    B    C    D         F    G
         W    L    Plate
                        Area  E   d    p
    No.  (cm) (cm) (K.sub.L)
                        (cm.sup.2)
                              K.sub.A
                                  (cm) (Torr)
    __________________________________________________________________________
    1    16   4    1     64   1   3.6  2.8 * 10.sup.6
    2    32   4    1.41 128   2   5    2.0 * 10.sup.6
    3    32   8    1.41 256   2   7    1.4 * 10.sup.6
    4    16   4    1     64   1   5      2 * 10.sup.6
    5    32   4    1.41 128   2   5      2 * 10.sup.6
    6    32   8    1.41 256   2   5      2 * 10.sup.6
    __________________________________________________________________________
       H    I         K         M         O
       J (plate)
            J (plate)
                 I    J/p.sup.2
                           L    J (plate)
                                     N    J/p.sup.2
       (A/m.sup.2)
            Exptl
                 J/p.sup.2
                      Exptl
                           J (plate)
                                Exptl
                                     J/p.sup.2
                                          Exptl
    No.
       Predic
            @ Vb Predict
                      @ Vb (A/m.sup.2)
                                @ max
                                     Predict
                                          @ max
    __________________________________________________________________________
    1  17.7 0    2.2 * 10.sup.12
                      0    41.4 0    5.2 * 10.sup.13
                                          0
    2  8.8  8.8  2.2 * 10.sup.12
                      2.2 * 10.sup.12
                           20.7 20.7 5.2 * 10.sup.12
                                          5.2 .times. 10.sup.12
    3  4.4  ND   2.2 * 10.sup.12
                      ND   10.35
                                ND   5.2 * 10.sup.12
                                          ND
    4  17.7 0    4.4 * 10.sup.12
                      0    41.4 0    1.4 * 10.sup.13
                                          0
    5  8.8  8.8  2.2 * 10.sup.12
                      2.2 * 10.sup.12
                           20.7 20.7 5.2 * 10.sup.12
                                          5.2 .times. 10.sup.12
    6  4.4  4.38 1.1 * 10.sup.12
                      1.1 * 10.sup.12
                           10.35
                                19.53
                                     2.6 * 10.sup.12
                                          4.9 .times. 10.sup.12
    __________________________________________________________________________
     NA = Not Applicable
     ND = Not Determined
              TABLE 10
    ______________________________________
            A             B       C2
            Area          I rms   J (plate)
    No.     (cm.sup.2)    Input   (A/m.sup.2)
    ______________________________________
    1       256           1.7     66.4
    2       128           0.001   0.078
    3       128           0.112   7.8
    4       128           2.0     156.25
    5        64           2.0     312.5
    6        16           2.0     1,250
    7        4            2.0     5,000
    ______________________________________
                                  TABLE 11
    __________________________________________________________________________
               C
           B   X-section
                     D          E
       A   I rms
               area of
                     Uncorr     Emission
                                       G
       Area
           Input
               plasma ball
                     J (em)
                           E    area   J (em)
                                            H
    No.
       (cm.sup.2)
           (A) (cm.sup.2)
                     (A/m.sup.2)
                           Method
                                (cm.sup.2)
                                       (A/m.sup.2)
                                            Method
    __________________________________________________________________________
    1  256 0.500
               0.0333
                     1.2 * 10.sup.5
                           Videog;
                                4.4 * 10.sup.-4
                                         9 * 10.sup.6
                                            Videog;
                           uncorr           corr
    2  128 0.119
               0.0095
                     1.25 * 10.sup.5
                           Videog;
                                1.3 * 10.sup.-4
                                       9.5 * 10.sup.6
                                            Videog;
                           uncorr           corr
    3  128 0.265
               0.0177
                     1.5 * 10.sup.5
                           Videog;
                                2.4 * 10.sup.-4
                                       1.1 * 10.sup.7
                                            Videog;
                           uncorr           corr
    4  128 0.500
               0.038 1.3 * 10.sup.5
                           Videog;
                                5.1 * 10.sup.-4
                                       9.8 * 10.sup.6
                                            Videog;
                           uncorr           corr
    5  128 1.030
               0.0303
                     3.4 * 10.sup.5
                           Videog;
                                4.4 * 10.sup.-4
                                       2.6 * 10.sup.7
                                            Videog;
                           uncorr           corr
    6  128 0.500
               0.044 1.1 * 10.sup.5
                           NA   5.9 * 10.sup.-4
                                       8.5 * 10.sup.6
                                            Videog;
                                            corr
    7  128 0.500
               ND    NA    NA   1.04 * 10.sup.-4
                                       4.8 * 107
                                            Metallog
    8  128 0.100
               ND    NA    NA     3 * 10.sup.-4
                                       3.3 * 10.sup.6
                                            Metallog
    9  128 0.500
               ND    NA    NA   6.2 * 10.sup.-4
                                       6.5 * 10.sup.6
                                            Metallog
    __________________________________________________________________________
                                  TABLE 12
    __________________________________________________________________________
       A   B  C   D         F           H
       Area
           Gap
              Vb  E @ Vb
                       E    Residual
                                 G      Cathode
    No.
       (cm.sup.2)
           (cm)
              (Volts)
                  (V/m)
                       Torr Gas  Status material
    __________________________________________________________________________
    1  256 5  278  5,560
                       2 * 10.sup.-6
                            Ar   Sealed H.Al.
    2  128 5  774 15,480
                       2 * 10.sup.-6
                            Ar   Sealed H.Al.
    3  128 5  3500
                  70,000
                       6 * 10.sup.-4
                            Ar   Rotary Pump
                                        H.Al.
    4  128 5  1600
                  32,000
                       9 * 10.sup.-4
                            Ar   Rotary Pump
                                        H.Al.
    5  128 5  560 12,200
                       4 * 10.sup.-3
                            Ar   Rotary Pump
                                        H.Al.
    6  128 5  300  6,000
                       8 * 10.sup.-2
                            Ar   Rotary Pump
                                        H.Al.
    7  128 5.5
              1350
                  24,545
                       1 * 10.sup.-3
                            Ar   Rotary Pump
                                        H.Al.
    8   16 4  560 14,000
                       5 * 10.sup.-2
                            Ar   Rotary Pump
                                        H.Al.
    9   4  8  560  7,000
                       2 * 10.sup.-1
                            Ar   Rotary Pump
                                        H.Al.
    10  10 9  900 10,000
                       1 * 10.sup.-4
                            Air  Sealed Ni
    11  10 18 1500
                   8,333
                       1 * 10.sup.-4
                            Air  Sealed Ni
    __________________________________________________________________________
              TABLE 13
    ______________________________________
                                       D
                     B           C     Input
                     Input       Pulse Energy
             A       Current     Time  per Pulse
    No.      Volts   (A)         (msec)
                                       (Joules)
    ______________________________________
    1        3,500   0.010       0.5   1.8 * 10.sup.-2
    2        1,020   0.001       1       1 * 10.sup.-3
    3        600     0.100       6     3.6 * 10.sup.-1
    4        560     0.500       20    5.60
    5        560     1.700       3     2.85
    6        560     1.700       30    28.56
    7        560     1.200       48    32.26
    8        560     4.000       50    112.00
    9        250     0.500       80    10
    10       250     1.100       20    5.5
    ______________________________________
              TABLE 14
    ______________________________________
             A        B           C
             Input    Reactor     Output
             Energy   Energy      Energy
             per pulse
                      per pulse   per pulse
                                         D
    No.      (Joules) (Joules)    (Joules)
                                         PPS
    ______________________________________
    1        0.1      0.3/0.5     0.16/0.2
                                         60
    2        0.33     1           1      60
    3        0.38    2           2      60
    4        1.84     ND          2.8    110
    5        2        ND          121    0.2
    6        4.3      ND          20.2   8
    7        5.6      ND          154.5  0.2
    8        6.5      367.7       353.8  0.2
    9        8         71.5       25.2   1
    10       14.4     ND          99     1
    11       22.2     ND          72.9   0.8
    12       26.8     ND          50     8
    13       38.2     ND          80.3   1.5
    14       44.8     261.5       253.5  0.3
    ______________________________________
                                  TABLE 15
    __________________________________________________________________________
       A         C
       Current i
            B    F.sub.R
                      D    E    F       G
    No.
       in A i.sup.2
                 in dynes
                      ki.sup.2
                           k    Proportionality
                                        Source
    __________________________________________________________________________
    1  16   256  258.6
                      25,800
                           100.8
                                10.sup.2 i.sup.2
                                        Tanberg
    2  19   361  356.1
                      35,609
                           98.6 10.sup.2 i.sup.2
                                        Tanberg
    3  35   1,225
                 1,470
                      147,000
                           120  10.sup.2 i.sup.2
                                        Kobel
    4  12,700
            1.6 * 10.sup.8
                 0.9 * 10.sup.11
                      9.4 * 10.sup.11
                           5.8 * 10.sup.3
                                5 * 10.sup.3 i.sup.2
                                        Graneau
    5  25,400
            6.5 * 10.sup.8
                 4.3 * 10.sup.10
                      4.3 * 10.sup.12
                           6.6 * 10.sup.3
                                7 * 10.sup.3 i.sup.2
                                        Graneau
    6  1.6  2.56 143.6
                      14,359
                           5.6 * 10.sup.3
                                6 * 10.sup.3 i.sup.2
                                        PAGD
    7  1.6  2.56 245.2
                      24,516
                           9.6 * 10.sup.3
                                10.sup.4 i.sup.2
                                        PAGD
    __________________________________________________________________________
              TABLE 16
    ______________________________________
                   B         C           D
                   relative  Electro-    Work
          A        PAGD      negativity  function .phi.
    No.   Element  affinity  X = 0.44.phi. - 0.15
                                         (eV)
    ______________________________________
    1     Al       +++++     1.5        3.75
    2     Zn       +++++     1.6        3.98
    3     W        ++++      1.7        4.20
    4     Ni       ++++      1.8        4.43
    5     Fe       ++++      1.8        4.43
    6     Ag       +++       1.9        4.66
    7     Cu       +         Cu (I) 1.9 4.66
                             Cu (II) 2.2
                                        4.89
    ______________________________________
              TABLE 17
    ______________________________________
    Gas fill             Air, Nitrogen, Inert gas
    Gas pressure, Torr   1 to 10.sup.-6
    Interelectrode distance
                         2.0 to >20 cm
    Electrode Geometry   Planar-parallel, hemi-
                         cylindrical and co-axial
    Cathode area         >2 cm.sup.2
    Electronegativity of cathode material
                         <1.0 to 2.2
    Cathode work-function
                         <3.5 to 5.6 eV
    Breakdown voltage    200 to 5,000 V
    Breakdown fields     2,500 to >50,000
    Current consumption  1 mA to >4A (in the
                         PAGD regime)
    Peak reactor current 1 mA to >250 A
    Current density (cathode area)
                         0.05 to 5,000 A/m.sup.2
    Current density (emission site)
                         10.sup.5 to 5 * 10.sup.7 A/m.sup.2
    as a function of input power
    PAGD rate            0.01 to >50,000 PPS
    Duty cycle           1 to >40%
    Pulse Time           0.1 msec to 100 msec
    Input energy per pulse
                         10.sup.-3 to >2 * 10.sup.2 J
    Reaction energy per pulse (@ reactor)
                         <1 to >5 * 10.sup.2 J
    ReactorDynamic Capacitance
                         100 .mu.F to >80 mF