rexresearch.com

Alexander KALINA

STEAM CYCLE (II)


Ebarex: http://www.gwm.net/ebarex/index.htm

( I )
Robert Frenay: "Power Surge"
Claudia Chandler: "Kalina Cycle Goes Commercial"
Alexander Kalina: US Patent # 4,346,561 ~Generation of Energy by Means of a Working Fluid...
A. Kalina: USP # 4,489,563 ~ Generation of Energy
A. Kalina: USP # 4,548,043 ~ Method of Generating Energy
A. Kalina: USP # 4,586,340 ~ Implementing a Thermodynamic Cycle using a Fluid of Changing Concentration
 
( II )
A. Kalina: USP # 4,604,867 ~ Implementing a Thermodynamic Cycle with Intercooling
A. Kalina: USP # 4,732,005 ~ Direct Fired Power Cycle
A. Kalina: USP # 4,763,480 ~ Implementing a Thermodynamic Cycle with Recuperative Preheating
A. Kalina: USP # 4,899,545 ~ Thermodynamic Cycle
A. Kalina: USP # 4,982,568 ~ Converting Heat from Geothermal Fluid to Electric Power
A. Kalina: USP # 5,029,444 ~ Converting Low Temperature Heat to Electric Power
A. Kalina: USP # 5,095,708 ~ Converting Thermal Energy into Electric Power
A. Kalina: USP # 5,440,882 ~ Converting Heat from Geothermal Liquid and Geothermal Steam to Electric Power
A. Kalina: USP # 5,450,821 ~ Multi-Stage Combustion System for Externally Fired Power Plants
A. Kalina: USP # 5,572,871 ~ Conversion of Thermal Energy into Mechanical and Electrical Power
A. Kalina: USP # 5,588,298 ~ Supplying Heat to an Externally Fired Power System
A. Kalina & Richard Pelletier: USP # 5,649,426 ~ Implementing a Thermodynamic Cycle
A. Kalina & Lawrence Rhodes:USP # 5,822,990 ~ Converting Heat into Useful Energy Using Separate Closed Loops
A. Kalina: USP # 5,950,443 ~ Method and System of Converting Thermal Energy into a Useful Form
A. Kalina & R. Pelletier ~ USP # 5,953,918 ~ Method and Apparatus of Converting Heat to Useful Energy
 
 

US Patent # 4,604,867
Method and Apparatus for Implementing a Thermodynamic Cycle with Intercooling
( August 12, 1986 )

Alexander Kalina

 
Abstract --- A method and apparatus for implementing a thermodynamic cycle with intercooling, includes a condensing subsystem, a boiler, and a turbine. The boiler may include a preheater, an evaporator, and a superheater. After initial expansion in the turbine, the fluid may be diverted to a reheater to increase the temperature available for superheating. After return to the turbine and additional expansion, the fluid may be withdrawn from the turbine and cooled in an intercooler. Thereafter the fluid is returned to the turbine for additional expansion. The cooling of the turbine gas may provide additional heat for evaporation. Intercooling may provide compensation for the heat used in reheating and may provide recuperation of available heat which would otherwise remain unused following final turbine expansion.

US Cl. 60/653 ; 60/670 ; 60/649
Intl. Cl. F01K 007/38; F01K 025/00

References
U.S. Patent Documents

USP # 3,979,914 ~ Sep., 1976 ~ Weber ~ 60/678
USP # 4,433,545 ~ Feb., 1984 ~ Chang ~ 60/677

Description

BACKGROUND OF THE INVENTION

1. Field of the Invention

This invention relates generally to methods and apparatus for transforming energy from a heat source into usable form using a working fluid that is expanded and regenerated. This invention further relates to a method and apparatus for improving the heat utilization efficiency of a thermodynamic cycle.

2. Brief Description of the Background Art

In the Rankine cycle, a working fluid such as water, ammonia or a freon is evaporated in an evaporator utilizing an available heat source. The evaporated gaseous working fluid is expanded across a turbine to transform its energy into usable form. The spent gaseous working fluid is then condensed in a condenser using an available cooling medium. The pressure of the condensed working medium is increased by pumping, followed by evaporation and so on to continue the cycle.

The Exergy cycle, described in U.S. Pat. No. 4,346,561, utilizes a binary or multi-component working fluid. This cycle operates generally on the principle that a binary working fluid is pumped as a liquid to a high working pressure and is heated to partially vaporize the working fluid. The fluid is then flashed to separate high and low boiling working fluids. The low boiling component is expanded through a turbine, to drive the turbine, while the high boiling component has heat recovered for use in heating the binary working fluid prior to evaporation. The high boiling component is then mixed with the spent low boiling working fluid to absorb the spent working fluid in a condenser in the presence of a cooking medium.

The theoretical comparison of the conventional Rankine cycle and the Exergy cycle demonstrates the improved efficiency of the new cycle over the Rankine cycle when an available, relatively low temperature heat source such as ocean water, geothermal energy or the like is employed.

In applicant's further invention, referred to as the Basic Kalina cycle, the subject of U.S. Pat. No. 4,489,563, relatively lower temperature available heat is utilized to effect partial distillation of at least a portion of a multi-component fluid stream at an intermediate pressure to generate working fluid fractions of differing compositions. The fractions are used to produce at least one main rich solution which is relatively enriched with respect to the lower boiling component, and to produce one lean solution which is relatively impoverished with respect to the lower boiling component. The pressure of the main rich solution is increased; thereafter, it is evaporated to produce a charged gaseous main working fluid. The main working fluid is expanded to a low pressure level to convert energy to usable form. The spent low pressure level working fluid is condensed in a main absorption stage by dissolving with cooling in the lean solution to regenerate an initial working fluid for reuse.

In any process of converting thermal energy to a usable form, the major loss of available energy in the heat source occurs in the process of boiling or evaporating the working fluid. This loss of available energy (known as exergy or essergy) is due to the mismatch of the enthalpy-temperature characteristics of the heat source and the working fluid in the boiler. Simply put, for any given enthalpy the temperature of the heat source is always greater than the temperature of the working fluid. Ideally, this temperature difference would be almost, but not quite, zero.

This mismatch occurs both in the classical Rankine cycle, using a pure substance as a working fluid, as well as in the Kalina and Exergy cycles described above, using a mixture as the working fluid. The use of a mixture as a working fluid in the manner of the Kalina and Exergy cycles reduces these losses to a significant extent. However, it would be highly desirable to further reduce these losses in any cycle.

In the conventional Rankine cycle, the losses arising from mismatching of the enthalpy-temperature characteristics of the heat source and the working fluid would constitute about 25% of the available exergy. With a cycle such as that described in U.S. Pat. No. 4,489,563, the loss of exergy in the boiler due to enthalpy-temperature characteristics mismatching would constitute about 14% of all of the available exergy.

The overall boiling process in a thermodynamic cycle can be viewed for discussion purposes as consisting of three distinct parts: preheating, evaporation, and superheating. With conventional technology, the matching of a heat source and the working fluid is reasonably adequate during preheating. However, the quantity of heat in the temperature range suitable for superheating is generally much greater than necessary, while the quantity of heat in the temperature range suitable for evaporation is much smaller than necessary. The inventor of the present invention has appreciated that a portion of the high temperature heat which would be suitable for high temperature superheating is used for evaporation in previously known processes. This causes very large temperature differences between the two streams, and as a result, irreversible losses of exergy.

These irreversible losses may be lessened by reheating the stream of working fluid after it has been partially expanded in a turbine. However, reheating results in repeated superheating. As a result, reheating increases the necessary quantity of heat for superheating. This increase in the required heat provides better matching between the heat source and the working fluid enthalpy-temperature characteristics. However, reheating has no beneficial effect with respect to the quantity of heat necessary for evaporation. Thus, the total quantity of heat necessary per unit of weight of working fluid significantly increases with reheating. Therefore, the total weight flow rate of working fluid through the boiler turbine is reduced. Thus, the benefits of reheating are largely transitory in that the reduced weight flow rate limits the possible increase in overall efficiency that may be derived.

The ideal solution to the age old dilemma of poorly matched heat source and working fluid enthalpy-temperature characteristics would be one that makes high temperature heat available from the heat source for use in superheating thereby reducing the temperature differences during superheating, but at the same time provides lower temperature heat which minimizes the temperature differences in the process of evaporation. It should be evident that these two goals are apparently mutually inconsistent since increasing the superheating heat would appear to require either increasing the overall heating source temperature or using reheating. As discussed above, reheating has certain drawbacks, which to a large degree mitigate the partly transitory gains achieved.

Moreover, the greater the available heat for superheating, the greater would be the output temperature of the gaseous spent working fluid from the turbine. This is undesirable from an efficiency standpoint since the superheating of the exiting steam makes subsequent condensing more difficult and causes additional losses of exergy. Thus, any effort to improve efficiency with respect to one part of the cycle seems to eventually cause lower efficiency in another part of the cycle.

SUMMARY OF THE INVENTION

It is one feature of the present invention to provide a significant improvement in the efficiency of a thermodynamic cycle by permitting closer matching of the working fluid and the heat source enthalpy-temperature characteristics in the boiler. It is also a feature of the present invention to provide a system which both increases the efficiency of superheating while providing concommitant advantages during evaporation. Another feature of the present invention is to enable these advantages to be attained without necessarily adversely reducing the mass flow rate of the cycle.

In accordance with one embodiment of the present invention, a method of implementing a thermodynamic cycle includes the step of expanding a gaseous working fluid to transform its energy into a usable form. The expanded gaseous working fluid is cooled and subsequently expanded to a spent low pressure level to transform its energy into a usable form. The spent working fluid is condensed. The condensed fluid is then evaporated using the heat transferred during the cooling of the expanded gaseous working fluid.

In accordance with another embodiment of the present invention, a method of implementing a thermodynamic cycle includes the step of superheating an evaporated working fluid. The superheated fluid is expanded to transform its energy into usable form. The expanded fluid is then reheated and subsequently further expanded to transform additional energy into a usable form. The expanded, reheated fluid is cooled and again expanded, this time to a spent low pressure level to transform its energy into a usable form. The spent working fluid is condensed and subsequently evaporated using heat transferred during cooling from the expanded, reheated fluid.

In accordance with yet another embodiment of the present invention, a method for implementing a thermodynamic cycle includes the step of preheating an initial working fluid to a temperature approaching its boiling temperature. The preheated initial working fluid is split into first and second fluid streams. The first fluid stream is evaporated using a first heat source while a second fluid stream is evaporated using a second heat source. The first and second evaporated fluid streams are combined and subsequently superheated to produce a charged gaseous main working fluid. The charged gaseous main working fluid is expanded to transform its energy into a usable form. Then the expanded, charged main working fluid is reheated and again expanded. The expanded, reheated, charged main working fluid is cooled to provide the heat source for evaporating the second fluid stream. The cooled main working fluid is again expanded, this time to a spent low pressure level to transform its energy into a usable form. The spent main working fluid is cooled and condensed to form the intial working fluid.

In accordance with still another embodiment of the present invention, an apparatus for implementing a thermodynamic cycle includes a turbine device. The turbine device has first and second turbine sets each including at least one turbine stage. Each of the turbine sets has a gas inlet and a gas outlet. A turbine gas cooler is connected between the gas outlet of the first set and the gas inlet of the second set, such that most of the fluid passing through the turbine would pass through the turbine gas cooler and then back to said turbine device.

BRIEF DESCRIPTION OF THE DRAWING

FIG. 1 is a schematic representation of one system for carrying out one embodiment of the method and apparatus of the present invention;

 
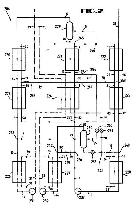
FIG. 2  is a schematic representation of one exemplary embodiment of Applicant's previous invention, showing within dashed lines a schematic representation of one exemplary condensing subsystem for use in the system shown in FIG. 1;


FIG. 3 is a graph of calculated temperature in degrees Fahrenheit versus boiler heat duty or enthalpy in BTU's per hour for the exemplary embodiment of Applicant's previous invention shown in FIG. 2; and


FIG. 4  is a graph of calculated temperature in degrees Fahrenheit versus boiler heat duty or enthalpy in BTU's per hour in accordance with one exemplary embodiment of the present invention.

DESCRIPTION OF A PREFERRED EMBODIMENT

Referring to the drawing wherein like reference characters are utilized for like parts throughout the several views, a system 10, shown in FIG. 1, implements a thermodynamic cycle, in accordance with one embodiment of the present invention. The system 10 includes a boiler 102, in turn made up of a preheater 104, an evaporator 106, and a superheater 108. In addition, the system 10 includes a turbine 120, a reheater 122, an intercooler 124, and a condensing subsystem 126.

The condenser 126 may be any type of known heat rejection device. In the Rankine cycle, heat rejection occurs in a simple heat exchanger and thus, for Rankine applications, the condensing subsystem 126 may take the form of a heat exchanger or condenser. In the Kalina cycle, described in U.S. Pat. No. 4,489,563 to Kalina, the heat rejection system requires that gases leaving the turbine be mixed with a multi-component fluid stream, for example, comprised of water and ammonia, condensed and then distilled to produce the original state of the working fluid. Thus, when the present invention is used with a Kalina cycle, the distillation subsystem described in U.S. Pat. No. 4,489,563 may be utilized as the condensing subsystem 126. U.S. Pat. No. 4,489,563 is hereby expressly incorporated by reference herein.

Various types of heat sources may be used to drive the cycle of this invention. Thus, for example, heat sources with temperatures as high as, say 1000.degree. C. or more, down to low heat sources such as those obtained from ocean thermal gradients may be utilized. Heat sources such as, for example, low grade primary fuel, waste heat, geothermal heat, solar heat or ocean thermal energy conversion systems may be implemented with the present invention.

A variety of working fluids may be used in conjunction with this system depending on the kind of condensing subsystem 126 utilized. In conjunction with a condensing subsystem 126 as described in the U.S. patent incorporated by reference herein, any multi-component working fluid that comprises a lower boiling point fluid and a relatively higher boiling point fluid may be utilized. Thus, for example, the working fluid employed may be an ammonia-water mixture, two or more hydrocarbons, two or more freons, mixtures of hydrocarbons and freons or the like. In general, the fluid may be mixtures of any number of compounds with favorable thermodynamic characteristics and solubility. However, when implementing the conventional Rankine cycle, a conventional single component working fluid such as water, ammonia, or freon may be utilized.

As shown in FIG. 1, a completely condensed working fluid passes through a preheater 104 where it is heated to a temperature a few degrees below its boiling temperature. This preheating is provided by the cooling of all streams of a heat source indicated in dashed lines through the preheater 104. The working fluid which exits the preheater 104 is divided at point 128 into two separate streams.

A first stream, separated at point 128, enters the evaporator 106 while the second stream enters the intercooler 124. The first stream is heated in the evaporator 106 by the countercurrent heating fluid flow indicated in dashed lines through the evaporator 106 and communicating with the heating fluid flow through the preheater 104. The second fluid stream passing through the intercooler 124 is heated by the fluid flow proceeding along line 130. Both the first and second streams are completely evaporated and initially superheated. Each of the streams has approximately the same pressure and temperature but the streams may have different flow rates. The fluid streams from the evaporator 106 and intercooler 124 are then recombined at point 132.

The combined stream of working fluid is sent into the superheater 108 where it is finally superheated by heat exchange with only part of the heat source stream indicated by dashed lines extending through the superheater 108. Thus, the heat source stream extending from point 25 to point 26 passes first through the superheater 108, then through the evaporator 106 and finally through the preheater 104. The enthalpy-temperature characteristics of the illustrated heating fluid stream, indicated by the line A in FIG. 4, is linear.

From the superheater 108, the total stream of working fluid enters the first turbine set 134 of turbine 120. The turbine set 134 includes one or more stages 136 and, in the illustrated embodiment, the first turbine set 134 includes three stages 136. In the first turbine set 134 the working fluid expands to a first intermediate pressure thereby converting thermal energy into mechanical energy.

The whole working fluid stream from the first turbine set 134 is reheated in the reheater 122. The reheater 122 is a conventional superheater or heat exchanger. With this reheating process the remaining portion of the heat source stream, split at point 138 from the flow from point 25 to point 26, is utilized. Having been reheated to a high temperature, the stream of working fluid leaves the reheater 122 and travels to the second turbine set 140. At the same time the heating fluid flow from point 51 to point 53 is returned to the main heating fluid flow at point 142 to contribute to the processes in the evaporator 106 and preheater 104. The second turbine set 140 may include a number of stages 136. In the illustrated embodiment, the second turbine set 140 is shown as having four stages, however, the number of stages in each of the turbine sets described herein may be varied widely depending on particular circumstances.

The working fluid in the second turbine set 140 is expanded from the first intermediate pressure to a second intermediate pressure, thus generating power. The total stream of working fluid is then sent to the intercooler 124 where it is cooled, providing the heat necessary for the evaporation of the second working fluid stream. The intercooler 124 may be a simple heat exchanger. The fluid stream travels along the line 130 to the last turbine set 144.

The last turbine set 144 is illustrated as having only a single stage 136. However, the number of stages in the last turbine set 144 may be subject to considerable variation depending on specific circumstances. The working fluid expands to the final spent fluid pressure level thus producing additional power. From the last turbine set 144 the fluid stream is passed through the condensing subsystem 126 where it is condensed, pumped to a higher pressure and sent to the preheater 104 to continue the cycle.

A Kalina cycle condensing subsystem 126', shown in FIG. 2, may be used as the condensing subsystem 126 in the system shown in FIG. 1. In analyzing the condensing subsystem 126', it is useful to commence with the point in the subsystem identified by reference numeral 1 comprising the initial composite stream having an initial composition of higher and lower boiling components in the form of ammonia and water. At point 1 the initial composite stream is at a spent low pressure level. lt is pumped by means of a pump 151 to an intermediate pressure level where its pressure parameters will be as at point 2 following the pump 151.

From point 2 of the flow line, the initial composite stream at an intermediate pressure is heated consecutively in the heat exchanger 154, in the recuperator 156 and in the main heat exchanger 158.

The initial composite stream is heated in the heat exchanger 154, in the recuperator 156 and in the main heat exchanger 158 by heat exchange with the spent composite working fluid from the turbine 120'. When the system of FIG. 1 is being implemented with the condensing subsystem 126' the turbine 120 may be used in place of the turbine 120'. In addition, in the heat exchanger 154 the initial composite stream is heated by the condensation stream as will be hereinafter described. In the recuperator 156 the initial composite stream is further heated by the condensation stream and by heat exchange with lean and rich working fluid fractions as will be hereinafter described.

The heating in the main heat exchanger 158 is performed only by the heat of the flow from the turbine outlet and, as such, is essentially compensation for under recuperation.

At point 5 between the main heat exchanger 158 and the separator stage 160 the initial composite stream has been subjected to distillation at the intermediate pressure in the distillation system comprising the heat exchangers 154 and 158 and the recuperator 156. If desired, auxiliary heating means from any suitable or available heat source may be employed in any one of the heat exchangers 154 or 158 or in the recuperator 156.

At point 5 the initial composite stream has been partially evaporated in the distillation system and is sent to the gravity separator stage 160. In this stage 160 the enriched vapor faction which has been generated in the distillation system, and which is enriched with the low boiling component, namely ammonia, is separated from the remainder of the initial composite stream to produce an enriched vapor fraction at point 6 and a stripped liquid fraction at point 7 from which the enriched vapor fraction has been stripped.

Further, the stripped liquid fraction from point 7 is divided into first and second stripped liquid fraction streams having parameters as at points 8 and 10 respectively.

The enriched fraction at point 6 is enriched with the lower boiling component, namely ammonia, relatively to a lean working fluid fraction as discussed below.

The first enriched vapor fraction stream from point 6 is mixed with the first stripped liquid fraction stream at point 8 to provide a rich working fluid fraction at point 9.

The rich working fluid fraction is enriched relatively to the composite working fluid (as hereinafter discussed) with the lower boiling component comprising ammonia. The lean working fluid fraction, on the other hand, is impoverished relatively to the composite working fluid (as hereinafter discussed) with respect to the lower boiling component.

The second stripped liquid fraction at point 10 comprises the remaining part of the initial composite stream and is used to constitute the condensation stream.

The rich working fluid fraction at point 9 is partially condensed in the recuperator 156 to point 11. Thereafter the rich working fluid fraction is further cooled and condensed in the preheater 162 (from point 11 to 13), and is finally condensed in the absorption stage 152 by means of heat exchange with a cooling water supply through points 23 to 24.

The rich working fluid fraction is pumped to a charged high pressure level by means of the pump 166. Thereafter it passes through the preheater 162 to arrive at point 22. From point 22 it may continue through the system shown in FIG. 1.

When a Kalina cycle is implemented, the composite working fluid at point 38 exiting from the turbine 120 has such a low pressure that it cannot be condensed at this pressure and at the available ambient temperature. From point 38 the spent composite working fluid flows through the main heat exchanger 158, through the recuperator 156 and through the heat exchanger 154. Here it is partially condensed and the released heat is used to preheat the incoming flow as previously discussed.

The spent composite working fluid at point 17 is then mixed with the condensation stream at point 19. At point 19 the condensation stream has been throttled from point 20 to reduce its presure to the low presure level of the spent composite working fluid at point 17. The resultant mixture is then fed from point 18 through the absorption stage 152 where the spent composite working fluid is absorbed in the condensation stream to regenerate the initial composite stream at point 1.

The intercooling process accomplished by the intercooler 124, shown in FIG. 1, reduces the output of the last turbine stage per pound of working fluid. However, intercooling also enables reheating without sacrificing the quantity of working fluid per pound. Thus, compared to reheating without intercooling, the use of intercooling achieves significant advantages.

The heat returned by the intercooler 124 to the evaporation process is advantageously approximately equal the heat consumed in the reheater 122. This assures that the weight flow rate of the working fluid is restored. Then it is not necessary to decrease the mass flow rate of the working fluid to accommodate the higher temperature reheating process.

The parameters of flow at points 40, 41, 42 and 43 are design variables and can be chosen in a way to obtain the maximum advantage from the system 10. One skilled in the art will be able to select the design variables to maximize performance under the various circumstances that may be encountered.

The parameters of the various process points, shown in FIG. 1, are subject to considerable variation depending on specific circumstances. However, as a general guide or rule of thumb to the design of systems of this type, it can be pointed out that it may often be advantageous to make the temperature at point 40 as close as possible to the temperature of point 37 so that the efficiencies of the first turbine set 134 and the second turbine set 140 are close to equal. In addition, it may be desirable in many situations to design the system so that the temperature at point 42 is generally higher than the temperature of the saturated vapor of the working fluid in the evaporator 106. It may also often be desirable to make the temperature at point 43 generally higher than the temperature of a saturated liquid of the working fluid in the boiler 102.

While a single pressure in the evaporator 106 and intercooler 124 is utilized in the illustrated embodiment, one skillled in the art will appreciate that dual, triple and even higher numbers of boiler pressures may be selected for specific circumstances. The present invention is also applicable to multiple boiling cycles. While special advantages may be achieved through the use of intercooler 124 heat in the evaporation process, the use of the intercooler 124 between turbine sets can be applied to any portion of a thermodynamic system where there is a shortage of adequate temperature heat. Intercooling could provide heat to supplement boiling or to supplement heating in a superheater.

It should be understood that the present invention is not limited to the use of intercooling in combination with reheating. Although this combination results in significant advantages, many advantages can be achieved with intercooling without reheating. For example, intercooling may be utilized without reheating whenever the fluid exiting from the final turbine stage is superheated. In general, it is important that intercooling be taken between turbine stages in order to obtain a sufficiently high fluid temperature.

It is generally advantageous that at least most of the fluid flow through the turbine be passed through the intercooler. Even more advantageously, substantially all of the flow through the turbine is passed through the intercooler. Advantageously, substantially all of the cooled fluid is returned to the turbine for further expansion.

The advantages of the present invention may be appreciated by comparison of FIGS. 3 and 4. In FIG. 3 a boiler heat duty cycle for a thermodynamic cycle is illustrated for a system of the type shown in FIG. 2, pursuant to the teachings of U.S. Pat. No. 4,489,563, previously incorporated herein. The heat source is indicated by the line A while the working fluid is indicated by the line B. The enthalpy-temperature characteristics of the working fluid during preheating are represented by the curve portion B1. Similarly, evaporation is indicated by the portion B2 and superheating is indicated by the portion B3. The pinch point is located in the region of the intersection of the portions B1 and B2. The extent of the gap between the curves A and B represents irreversible inefficiencies in the system which are sought to be minimized by the present invention. During superheating, excessive heat is available, while during evaporation insufficient heat is available.

Referring now to FIG. 4, calculated temperature versus enthalpy or heat duty in a boiler is shown for an illustrative embodiment of the present invention. The working fluid is represented by curve C while the heat source fluid is represented by the curve A. The points on the graph correspond to points on FIG. 1. Instead of having three approximately linear regions, the graph shows that the working fluid has approximately four linear regions with the present invention. In the region between points 22 and 44, 46, preheating is occuring in the manner generally identical to that occuring with Applicant's previous invention, represented by portion B1 in FIG. 3. Evaporation is represented by the curve portion between the points 44, 46 and 48, 49 and the saturated liquid point is indicated as "SL" while the saturated vapor point is indicated as "SV". The curve portion between points 48, 49 and 30, 41 represents superheating with reheating following efficient evaporation. It can be seen that the curve portion between points 40 and 30, 41 closely follows the heat source line A and therefore results in close temperature matching. In general, the overall configuration of the curve, particularly, the portion between points SV and 30, 41 more closely approximates the heat source line A than was previously possible so that greater efficiencies may be realized with the present invention.

In order to further illustrate the advantages that can be obtained by the present invention, two sets of calculations were performed. In both sets, the same heat source was utilized. The first set of calculations is related to an illustrative power cycle in accordance with the system shown in FIG. 2. In this illustrative cycle the working fluid is a water-ammonia mixture with a concentration of 72.5 weight percent of ammonia (weight of ammonia to total weight). The parameters for the theoretical calculations which were performed utilizing standard ammonia-water enthalpy/concentration diagrams are set forth in Table 1 below. In this table the points set forth in the first column correspond to points set forth in FIG. 2.

                  TABLE 1
    ______________________________________
                                  NH.sub.4 Con-
                                  centration
    Point
         Temp.    Press.   Enthalpy
                                  lbs NH.sub.4 /
                                          W
    No.  (.degree.F.)
                  (psia)   (BTU/lb)
                                  total wt.
                                          lb/hr
    ______________________________________
     1    60.00   23.40    -79.72 .4392   104639.19
     2-17
          60.00   74.61    -79.72 .4392   52073.66
     2-20
          60.00   74.61    -79.72 .4392   52565.53
     2    60.00   74.61    -79.72 .4392   104639.19
     3-17
         115.87   74.31    -16.82 .4392   52073.66
     3-20
         115.87   74.31    -16.82 .4392   52565.53
     3   115.87   74.31    -16.82 .4392   104639.19
     3-11
         115.87   74.31    -16.82 .4392   26111.02
     3-12
         115.87   74.31    -16.82 .4392   37736.67
     3-16
         115.87   74.31    -16.82 .4392   40791.51
     4-11
         134.02   74.11    45.97  .4392   26111.02
     4-12
         134.02   74.11    45.97  .4392   37736.67
     4-16
         134.02   74.11    45.97  .4392   40791.51
     4   134.02   74.11    45.97  .4392   104639.19
     5   148.23   73.91    104.42 .4392   104639.19
     6   148.23   73.91    625.12 .9688   13821.00
     7   148.23   73.91    25.19  .3586   90818.19
     8   148.23   73.91    25.19  .3586    9197.34
     9   148.23   73.91    385.41 .7250   23018.34
    10   148.23   73.91    25.19  .3586   81620.85
    11   123.01   73.71    314.18 .7250   23018.34
    12   122.52   73.91    -3.84  .3586   81620.85
    13   101.31   73.61    245.97 .7250   23018.34
    14    60.00   73.51    -48.36 .7250   23018.34
    15   148.23   23.90    548.21 .7250   23018.34
    16   122.01   23.70    436.94 .7250   23018.34
    17    75.00   23.60    294.63 .7250   23018.34
    18    84.37   23.60    30.22  .4392   104639.19
    19    86.01   23.60    -44.35 .3586   81620.85
    20    86.71   73.91    -44.35 .3586   81620.85
    21    60.00   1574.00  -48.36 .7250   23018.34
    22    119.01  1573.00  19.85  .7250   23018.34
    23-14
          55.00   --       --     WATER   741492.81
    23-1  55.00   --       --     WATER   485596.48
    23    55.00   --       --     WATER   1227089.29
    24-13
          64.14   --       --     WATER   741492.81
    24-18
          78.69   --       --     WATER   485596.48
    24    69.90   --       --     WATER   1227089.29
    25   1040.00  --       235.95 GAS     125248.00
    26   152.82   --       13.26  GAS     125248.00
    30   990.00   1570.00  1231.52
                                  .7250   23018.34
    31   918.46   1090.00  1187.99
                                  .7250   23018.34
    32   841.93   734.00   1141.40
                                  .7250   23018.34
    33   756.84   470.00   1090.03
                                  .7250   23018.34
    34   664.37   288.00   1035.14
                                  .7250   23018.34
    35   565.61   168.00   978.08 .7250   23018.34
    36   453.43   87.00    915.46 .7250   23018.34
    37   367.12   50.00    868.77 .7250   23018.34
    38   262.47   24.10    813.91 .7250   23018.34
    ______________________________________


The above cycle had an output of 2595.78 KWe with a cycle efficiency of 31.78%.

In the second case study, an illustrative power cycle in accordance with the present invention was added to the apparatus which was the subject of the aforementioned case study. The same pressure in the boiler, the same composition of working fluid, and the same temperature of cooling water were employed. The parameters for the theoretical calculations which were performed again utilizing standard ammonia-water and enthalpy/concentration diagrams are set out in Table 2 below. In Table 2 below, points 1-21 correspond with the specifically marked points in FIG. 2. Points 23-55 correspond with the specifically marked points in FIG. 1 herein.

In relation to this second case study, the following data was calculated:

                  TABLE 2
    ______________________________________
                                   NH.sub.4 Con-
                                   centration
    Point
         Temp.    Press.   Enthalpy
                                   lbs NH.sub.4 /
                                           W
    No.  (.degree.F.)
                  (psia)   (BTU/lb)
                                   total wt.
                                           lb/hr
    ______________________________________
     1   60.00    25.60    -79.85  .4536   105580.76
     2-17
         60.00    74.61    -79.85  .4536   50589.80
     2-20
         60.00    74.61    -79.85  .4536   54990.97
     2   60.00    74.61    -79.85  .4536   105580.76
     3-17
         111.28   74.31    -22.07  .4536   50589.80
     3-20
         111.28   74.31    -22.07  .4536   54990.97
     3   111.28   74.31    -22.07  .4536   105580.76
     3-11
         111.28   74.31    -22.07  .4536   28091.82
     3-12
         111.28   74.31    -22.07  .4536   40205.78
     3-16
         111.28   74.31    -22.07  .4536   37283.16
     4-11
         127.49   74.11    33.90   .4536   28091.82
     4-12
         127.49   74.11    33.90   .4536   40205.78
     4-16
         127.49   74.11    33.90   .4536   37283.16
     4   127.49   74.11    33.90   .4536   105580.76
     5   142.00   73.91    93.93   .4536   105580.76
     6   142.00   73.91    618.89  .9741   13639.05
     7   142.00   73.91    16.07   .3764   91941.71
     8   142.00   73.91    16.07   .3764   9745.95
     9   142.00   73.91    367.65  .7250   23385.00
    10   142.00   73.91    16.07   .3764   82195.76
    11   118.33   73.71    300.43  .7250   23385.00
    12   117.83   73.91    -11.31  .3764   82195.76
    13   99.03    73.61    237.69  .7250   23385.00
    14   60.00    73.51    -48.36  .7250   23385.00
    15   142.00   26.10    500.68  .7250   23385.00
    16   117.49   25.90    411.45  .7250   23385.00
    17   75.00    25.80    286.44  .7250   23385.00
    18   82.86    25.80    24.54   0.4536  105,580.76
    19   83.66    25.80    -49.97  0.3764  82,195.76
    20   83.66    73.91    -49.97  0.3764  82,195.76
    21   60.00    75.40    -48.36  0.7250  23,385.00
    22   114.33   1,574.40 14.38   0.7250  23,385.00
    23-14
         55.00    --       --      WATER   --
    23-1 55.00    --       --      WATER   --
    23   55.00    --       --      WATER   --
    24-13
         63.88    --       --      WATER   --
    24-18
         76.79    --       --      WATER   --
    24   69.07    --       --      WATER   --
    25   1,040.00 --       235.95  GAS     125,248.00
    26   147.30   --       11.85   --      125,248.00
    30   990.00   1,570.00 1,231.518
                                   0.725   23,385.00
    31   925.50   1,140.00 1,192.105
                                   0.725   23,385.00
    32   848.91   768.00   1,145.497
                                   0.725   23,385.00
    33   769.84   510.00   1,097.707
                                   0.725   23,385.00
    34   896.96   330.00   1,182.850
                                   0.725   23,385.00
    35   803.24   210.00   1,123.792
                                   0.725   23,385.00
    36   708.98   130.00   1,065.948
                                   0.725   23,385.00
    37   602.31   72.40    1,002.486
                                   0.725   23,385.00
    38   181.56   26.30    771.740 0.725   23,385.00
    40   769.84   510.00   1,097.707
                                   0.725   23,385.00
    41   990.00   509.00   1,243.062
                                   0.725   23,385.00
    42   602.31   72.40    1,002.486
                                   0.725   23,385.00
    43   318.15   71.40    840.260 0.725   23,385.00
    44   293.55   1,570.00 233.915 0.725   23,385.00
    45   293.55   1,570.00 233.915 0.725   5,448.71
    46   293.55   1,570.00 233.915 0.725   17,936.30
    47   562.00   1,570.00 930.164 0.725   5,448.71
    48   562.00   1,570.00 930.164 0.725   17,936.30
    49   562.00   1,570.00 930.164 0.725   23,385.00
    50   1,040.00 --       235.950 GAS     --
    51   1,040.00 --       235.950 GAS     --
    52   618.65   --       130.184 GAS     --
    53   809.00   --       177.962 GAS     --
    54   707.73   --       152.545 GAS     --
    55   310.50   --        52.838 GAS     --


US Patent # 4,732,005

Direct Fired Power Cycle
( March 22, 1988 )

Alexander Kalina

Abstract --- A method and apparatus for implementing a thermodynamic cycle, which includes the use of a composite stream, having a higher content of a high-boiling component than a working stream, to provide heat needed to evaporate the working stream. After being superheated, the working stream is expanded in a turbine. Thereafter, the expanded stream is separated into a spent stream and a withdrawal stream. The withdrawal stream is combined with a lean stream to produce a composite stream. The composite stream evaporates the working stream and preheats the working stream and the lean stream. The composite stream is then expanded to a reduced pressure. A first portion of this composite stream is fed into a gravity separator. The liquid stream flowing from the gravity separator forms a portion of the lean stream that is combined with the withdrawal stream. The vapor stream flowing from the separator combines with a second portion of the composite stream in a scrubber. The vapor stream from the scrubber combines with a third portion of the expanded composite stream to produce a pre-condensed working stream that is condensed forming a liquid working stream. The liquid streams from the scrubber and gravity separator combine to form the lean stream. The liquid working stream is preheated and evaporated transforming it into the gaseous working stream. The cycle is complete when the gaseous working stream is again superheated.

US Cl. 60/673 ; 60/649
Intl. Cl. F01K 025/06

References Cited
U.S. Patent Documents
USP # 4,548,043 ~ Oct., 1985 ~ Kalina ~ 60/673
USP # 4,604,867 ~ Aug., 1986 ~ Kalina ~ 60/649

Description

BACKGROUND OF THE INVENTION

1. Field of the Invention

This invention relates generally to methods and apparatus for transforming thermal energy from a heat source into mechanical and then electrical form using a working fluid that is expanded and regenerated. This invention further relates to a method and apparatus for improving the thermal efficiency of a thermodynamic cycle.

2. Brief Description of the Background Art

It is well known that, in accordance with the Second Law of thermodynamics, the exergy (energy potential) of any heat source is increased as the temperature of this heat source is increased. Because of this effect, technological improvements in power generation have been directed toward increasing the temperature of the heat released in the process of combustion. One such improvement is the counterflow preheating of the combustion air with combustion gases to increase the combustion temperature and the average temperature of heat released from the burning of fuel. This technique, referred to as "pulverized-coal combustion," is well known and widely established.

Unlike the energy potential of the heat source, the efficiency of a power cycle depends, not on the temperature of the heat source directly, but on the average temperature of the working fluid in the process of heat transfer from the heat source. If this temperature of heat acquisition is significantly lower than the temperature of the available heat source, irreversible losses of exergy occur in the process of heat transfer, and the efficiency of the cycle remains relatively low.

This effect explains the relatively low efficiency of conventional power plants. For example, the limit of efficiency of a power plant converting thermal energy into power is on the level of approximately 63% , even when the working fluid temperature is maintained at the 1,000.degree. to 1,100.degree. F. limit that the metallurgical properties of modern power plants dictate. Similarly, the efficiency of the best direct-fired plants, based on a turbine electrical-power output (from which the work of the circulating feed pumps is subtracted) does not exceed 41-42%. In other words, the thermodynamic efficiency of these plants does not exceed 65% (the ratio of the thermal efficiency to the thermodynamic limit of efficiency).

The theoretical reason for this phenomenon is that the bulk of the heat transferred to the working fluid, i.e., water, is acquired in the boiler, where water boils at a temperature of approximately 660.degree. F. (350.degree. C.), while the available heat has a much higher temperature. It is absolutely clear, from a thermodynamic point of view, that unless the temperature of the heat acquisition by the working fluid is increased drastically, the efficiency of the process of conversion of thermal energy into power, i.e., the efficiency of the thermodynamic cycle, cannot be increased.

Use of a working fluid with a boiling temperature higher than that of water would not as a practical matter improve efficiency of the cycle for the following reason. The pressure in the condenser must be maintained at deep vacuum, even when water is used as a working fluid. If fluid with a normally higher-than-water boiling temperature is used, an even deeper vacuum in the condenser would be required, which would be technically impractical. Unless this super-low pressure in the condenser was provided, the temperature of condensation of such a hypothetical high-boiling fluid would be high, and all the gains obtained in the boiler would be lost in the condenser. Because of this problem, very little progress has been made in improving the efficiency of direct-fired power plants in the last sixty to seventy years.

A promising way to increase the efficiency of a power cycle utilizing high-temperature heat sources would be to use the so-called "recuperative cycle". According to this idea, the working fluid should be preheated to a relatively high temperature by the returning streams of the same working fluid. Only after such preheating should the external heat be transferred to the working fluid. As a result, all heat acquisition would occur at a high temperature, and theoretically the efficiency of such a cycle would be increased.

The only practical example of such a cycle is the so-called "recuperative Brighton Cycle", which utilizes a gaseous working fluid. In this cycle, the working fluid is compressed at ambient temperature, preheated in a recuperator, additionally heated by a heat source, expanded in a turbine, and sent back into the recuperator, thus providing preheating.

Despite its theoretical advantages, the recuperative Brighton Cycle does not, in reality, provide a superior efficiency because of two factors:

(1) the "work of compression" of a gaseous working fluid is very high and cannot be performed isothermally or with a small rise in temperature; and

(2) because a gaseous working fluid is used, the temperature difference in the recuperator must be relatively high, thus causing irreversible exergy losses.

The ideal solution to a high-efficiency power cycle would be to combine a high degree of recuperation, characteristic of the Brighton Cycle, with a steam cycle wherein the working fluid pressure is increased while this fluid is in a liquid state. This allows the use of pumps, with a relatively minor work requirement (low "work of compression") to increase fluid pressure.

The direct realization of such a cycle unfortunately appears impossible, for a very simple reason. If the process of recuperative heating includes liquid preheating, evaporation, and some superheating, then the returning stream, which must have a lower pressure than the oncoming stream, would condense at a lower temperature than that at which the oncoming stream boils. This phenomenon appears to make the direct recuperation of heat in such a process impossible.

As indicated above, the overall boiling process in a thermodynamic cycle can be viewed for discussion purposes as consisting of three distinct parts: preheating, evaporation, and superheating. With conventional technology, the matching of a heat source and the working fluid is adequate only during the high temperature portion of superheating. The inventor of the present invention has appreciated, however, that in previously known processes a portion of the high temperature heat which would be suitable for high temperature superheating is used instead for evaporation and preheating. This causes very large temperature differences between the two streams, and as a result, irreversible losses of exergy. For example, in the conventional Rankine cycle, the losses arising from mismatching of the enthalpy-temperature characteristics of the heat source and the working fluid would constitute about 25% of the available exergy.

The ideal solution to the age old dilemma of poorly matched heat source and working fluid enthalpy-temperature characteristics would be one that makes high temperature heat available from the heat source for use in superheating thereby reducing the temperature differences during superheating, but at the same time provides lower temperature heat which minimizes the temperature differences in the process of evaporation.

Conventional steam-power systems provide a poor substitute for this ideal system. This is because the heat provided by the multiple withdrawal of steam, that has been partially expanded in a turbine, may only be used for the low temperature pre-heating of the incoming or feed water stream to the turbine. This use of the multiple withdrawal of steam to provide heat to the feedwater is known as feedwater preheating. Unlike its use in low temperature pre-heating, the withdrawal of partially expanded steam can not provide heat for the high temperature protion of the preheating process or for the evaporation of or for the low temperature portion of the superheating of the feedwater stream.

Because of technological limitations, the water usually boils at a pressure of approximately 2,500 psia and at a temperature of about 670.degree. F. Thus, the temperature of the heat source of these systems is generally substantially greater than the boiling temperature of the liquid working fluid. Because of the difference between the high temperature of the combustion gases and the relatively low boiling temperature of the working fluid, conventional steam systems use high-temperature heat predominantly for low-temperature purposes. Since the difference between the temperature of the available heat and the temperature required for the process is very large, very high thermodynamic losses result from an irreversible heat exchange. Such losses severely limit the efficiency of conventional steam systems.

Replacing conventional systems with a system that provides lower temperature heat for evaporation of the working fluid may substantially reduce thermodynamic losses resulting from evaporation. Reducing these losses can substantially increase the efficiency of the system.

SUMMARY OF THE INVENTION

It is one feature of the present invention to provide a significant improvement in the efficiency of a thermodynamic cycle by permitting closer matching of the working fluid and the heat source enthalpy-temperature characteristics in the boiler. It is also a feature of the present invention to provide a direct fired power cycle in which high temperature heat added to the cycle may be used predominately, if not entirely, for high temperature purposes.

This transfer of heat to a working fluid predominately or solely at relatively high temperatures creates the necessary conditions at which to achieve a high thermodynamic and thermal efficiency. Because the working fluid in this cycle is a mixture of at least two components, the cycle enables a large percentage of recuperative heat exchange, including recuperative preheating, recuperative boiling and partial recuperative superheating, to be achieved. Such recuperative boiling, although impossible in a single component system, is possible in this multicomponent working fluid cycle. Unlike a single component system, when two or more components are used, different compositions for the working fluid may be used in different locations in the cycle. This enables a returning stream of working fluid, having a lower pressure than an oncoming stream, to condense within a temperature range which is higher than the temperature range within which the oncoming stream boils, thus effecting recuperative boiling of the working fluid.

In accordance with one embodiment of the present invention, a method of implementing a thermodynamic cycle includes the step of expanding a gaseous working stream to transform its energy into a useable form. The expanded gaseous working stream is divided into a withdrawal stream and a spent stream. After dividing the expanded stream into the two streams, the withdrawal stream is combined with a lean stream, having a higher content of a high-boiling component than is contained in the withdrawal stream, to form a composite stream that condenses over a temperature range that is higher than the temperature range required to evaporate an oncoming liquid working stream.

After forming the composite stream, that stream is transported to a boiler where it is condensed to provide heat for the boiling of the oncoming liquid working stream. Evaporation of the liquid working stream produces the above mentioned gaseous working stream. Subsequently, the composite stream is separated to form a liquid stream and a vapor stream. Some or all of the liquid stream forms the above mentioned lean stream. The vapor stream is returned into the cycle, preferably by being combined with a portion of the composite stream to produce a pre-condensed working stream. The pre-condensed working stream is condensed to produce the liquid working stream that is transported to the boiler. The spent stream may be combined with this liquid working stream prior to the liquid working stream being sent to the boiler. Alternatively, the spent stream may be returned to the system at some other location. To complete the cycle, the heat, that the above mentioned composite stream transports to the boiler, is used to evaporate the liquid working stream to form the gaseous working stream.

In accordance with another embodiment of the present invention, the gaseous working stream, exiting from the boiler, may then by superheated in one or more heat exchangers by either the withdrawal stream or the spent stream or by both the withdrawal and spent streams. Following the superheating of the gaseous working stream in the heat exchangers, the gaseous working stream may be further superheated in a heater. The energy supplied to the heater is supplied from outside the thermodynamic cycle. After this superheating, expansion of the gaseous working stream takes place. This expanded gaseous working stream may be reheated and expanded one or more times before being divided into the spent and withdrawal streams. This embodiment may further include the step of reheating and expanding the spent stream one or more times after the spent stream has been separated from the withdrawal stream.

In addition, this embodiment may further include a series of recuperative heat exchangers used to recuperate heat from the withdrawal, composite and spent streams. These heat exchangers may allow the lean stream and the liquid working stream to absorb heat from the composite stream. Further, one or more of these heat exchangers may allow the spent stream to provide additional heat to the liquid working stream to aid in the preheating and boiling of the liquid working stream.

In accordance with yet another embodiment of the present invention, the methods for implementing a thermodynamic cycle described above may further include the step of reducing the pressure of the composite stream with a hydraulic turbine (or alternatively a throttle valve). After this reduction of pressure, a first portion of this composite stream may be partially evaporated in one or more heat exchangers with heat from the spent stream and with heat from this same composite stream as it flows toward the turbine. After the partial evaporation of this first portion of the composite stream, it is sent to a separator where it is separated into a vapor stream and a liquid stream.

In this embodiment, the liquid stream forms a portion of the lean stream which may be sent to a circulation pump to be pumped to a higher pressure. The circulation pump may be connected to the hydraulic turbine; the hydraulic turbine releasing energy used to operate the pump. After attaining this high pressure, the lean stream may be heated by the returning composite stream in one or more heat exchangers. After acquiring this additional heat, the lean stream is combined with the withdrawal stream to form the composite stream used to preheat and evaporate the liquid working stream.

The vapor stream may be combined with a second portion of the composite stream, that flows from the hydraulic turbine, in a direct contact heat exchanger or in a scrubber. The liquid stream flowing from the heat exchanger or scrubber may combine with the liquid stream from the separator to produce the lean stream. The vapor stream flowing from the heat exchanger or scrubber forms a super rich stream. In this embodiment, this super rich stream may be combined with a third portion of the composite stream, that flows from the hydraulic turbine, to form a pre-condensed working stream. This stream may then pass through a heat exchanger, to supply heat to the returning liquid working stream, before it is fed into a water-cooled condenser to be fully condensed to produce the liquid working stream.

The liquid working stream may be pumped to a high pressure by a feed pump. After obtaining this high pressure, the liquid working stream may be heated in a series of heat exchangers by the pre-condensed working stream, returning composite stream and the returning spent stream. This heat exchange, which may be accompanied by the pumping of the liquid working stream to progressively higher pressures, continues until the liquid working stream is evaporated to produce the gaseous working stream, thereby completing the cycle.

BRIEF DESCRIPTION OF THE DRAWINGS

FIG. 1 is a schematic representation of one embodiment of the method and apparatus of the present invention.

FIG. 2 is a schematic representation of a second embodiment of the method and apparatus of the present invention.

DESCRIPTION OF PREFERRED EMBODIMENTS

The schematic shown in FIG. 1 shows an embodiment of preferred apparatus that may be used in the above described cycle. Specifically, FIG. 1 shows a system 100 that includes a boiler in the form of heat exchangers 112 and 127, a preheater in the form of heat exchangers 114 and 116, and a superheater in the form of heat exchangers 109 and 110. In addition, the system 100 includes turbines 102, 104 and 106, superheater 101, reheaters 103 and 105, gravity separator 120, scrubber 125, hydraulic turbine 119, pumps 122, 123, 138 and 139, heat exchangers 117, 118 and 128, and condenser 121. Further, the system 100 includes stream separators 131-137 and stream mixers 140-147.

The condenser 121 may be any type of known heat rejection device. For example, the condenser 121 may take the form of a heat exchanger, such as a water cooled system, or another type of condensing device. In the alternative, condenser 121 may be replaced with the heat rejection system described in U.S. Pat. Nos. 4,489,563 and 4,604,867 to Kalina. The Kalina system requires that the stream shown approaching condenser 121 in FIG. 1 be mixed with a multi-component fluid stream, for example, a fluid stream comprised of water and ammonia, condensed and then distilled to produce the original state of the working fluid. Thus, when the heat rejection system of the Kalina cycle is used in place of condenser 121, the distillation subsystem described in U.S. Pat. Nos. 4,489,563 and 4,604,867 may be utilized in place of condenser 121. U.S. Pat. Nos. 4,489,563 and 4,604,867 are hereby expressly incorporated by reference herein.

Various types of heat sources may be used to drive the cycle of this invention. Thus, for example, heat sources with temperatures as high as 1,000.degree. C. or more down to heat sources sufficient to superheat a gaseous working stream may be used to heat the gaseous working stream flowing through heater 101 and reheaters 103 and 105. The combustion gases resulting from the burning of fossil fuels is a preferred heat source. Any other heat source capable of superheating the gaseous working stream that is used in the described embodiment of the invention may also be used.

While the embodiment illustrated in FIG. 1 is related to pulverized coal combustion, this system may be used with a variety of combustion systems, including different types of fluidized bed combustion systems and waste incineration systems. One of ordinary skill can adjust the system by adding heat exchangers needed to accommodate a variety of different combustion systems.

The working fluid used in the system 100 may be any multi-component working fluid that comprises a lower boiling point fluid and a relatively higher boiling point fluid. Thus, for example, the working fluid employed may be an ammonia-water mixture, two or more hydrocarbons, two or more freons, mixtures of hydrocarbons and freons or the like. In general, the fluid may be mixtures of any number of compounds with favorable thermodynamic characteristics and solubility. In a preferred embodiment, a mixture of water and ammonia is used.

As shown in FIG. 1, a working stream circulates through system 100. The working stream includes a gaseous working stream that flows from stream mixer 142 until it is separated into a withdrawal stream and a spent stream at separator 131. In addition to the gaseous working stream, the withdrawal stream (that flows from separator 131 to stream mixer 141) and the spent stream (that flows from separator 131 to stream mixer 147) the working stream includes a pre-condensed working stream (that flows from mixer 146 to condenser 121) and a liquid working stream (that flows from condenser 121 to boilers 112, 127). Each portion of the working stream contains the same percentage of high boiling and low boiling components.

The gaseous working stream, that has been completely evaporated and superheated in previous stages of system 100, enters heater 101. While in heater 101, the gaseous working stream is superheated to the highest temperature that is reached at any stage in the process. After being superheated, this gaseous working stream is expanded in turbine 102 to an intermediate pressure. This expansion allows the heat contained in the gaseous working stream to be converted into energy that is in a useable form.

After expansion in turbine 102, the gaseous working stream is separated by separator 131 into two streams, a withdrawal stream and a spent stream. The spent stream is reheated in reheater 103, expanded in turbine 104, reheated a second time in reheater 105 and expanded a second time in turbine 106. Although FIG. 1 shows the system 100 as having two reheaters 103 and 105, for reheating the spent stream, and two turbines 104 and 106, for expandiang the spent stream, the optimum number of reheaters and turbines depends upon the desired efficiency of the system. The number of reheaters and turbines may be either increased or decreased from the number shown in FIG. 1. In addition, a single heater may be used to heat the gaseous working stream, prior to expansion, and the spent working stream, prior to the expansion of the spent stream. Therefore, the number of heaters and reheaters may be more than, less than or equal to the number of turbines.

Further, system 100 may include additional heaters and turbines for reheating and expanding the gaseous stream exiting from turbine 102 prior to that stream's separation into the withdrawal and spent streams. Thus, although the inclusion of reheaters 103 and 105 and turbines 104 and 106 to system 100 provides a preferred embodiment of the present invention, one may select a different number of reheaters and turbines without departing from the scope of the disclosed general inventive concept.

After these reheatings and expansions of the spent stream, the stream passes through a series of recuperative heat exchangers. As shown in FIG. 1, the spent stream, after expansion, passes through recuperative heat exchangers 110, 127 and 116. While passing through heat exchanger 110, the spent stream provides heat to superheat the gaseous working stream. While passing through heat exchanger 127, the spent stream provides heat to evaporate the oncoming high-pressure liquid working stream. Similarly, while passing through heat exchanger 116, the spent stream provides heat to preheat this oncoming high pressure liquid working stream.

Whether any or all of the heat exchangers 110, 127 and 116 are used or whether a number of additional heat exchangers are added to the system is a matter of design choice. Although the inclusion of heat exchangers 110, 127 and 116 to system 100 is preferred, the spent stream may pass through an increased number of heat exchangers, or not pass through any heat exchangers at all, without departing from the scope of the disclosed invention.

The withdrawal stream beginning at stream separator 131 initially passes through recuperative heat exchanger 109. While passing through heat exchanger 109, the withdrawal stream provides heat for the superheating of the oncoming high-pressure gaseous working stream. Although system 100 preferably includes heat exchanger 109, one may remove heat exchanger 109 or add additional heat exchangers. The preferred state of the withdrawal stream at point 42, after it has passed through heat exchanger 109, is that of a superheated vapor.

After heating the gaseous working stream, the withdrawal stream combines with a lean stream at stream mixer 141. This lean stream contains the same components as are contained in the working stream. The lean stream, however, contains a higher content of a high-boiling component than is contained in any part of the working stream. For example, if ammonia and water are the two components present in the working and lean streams, the water is the high-boiling component and the ammonia is the low-boiling component. In such a two component system, the lean stream contains a higher percentage of water than is contained in the working stream. As shown in FIG. 1, the lean stream flows from stream mixer 144 to stream mixer 141.

In this embodiment, the state of the lean stream at point 74, prior to mixing with the withdrawal stream at stream mixer 141, is preferably that of a subcooled liquid.

Mixing the lean stream with the withdrawal stream at stream mixer 141 provides a composite stream that has a lower boiling temperature range than the lean stream but a higher boiling temperature range than the withdrawal stream or any other portion of the working stream. The state of the composite stream as it flows from stream mixer 141 depends upon the states of the lean and withdrawal streams. It is preferably that of a vapor-liquid mixture. Preferably, the pressure of the withdrawal stream at point 42 and the lean stream at point 74, prior to mixing at stream mixer 141, will be the same as the pressure of the composite stream at point 50, that is formed at stream mixer 141. The temperature of the composite stream at this point is preferably higher than the temperature of the lean stream at point 74 and slightly lower than that of the withdrawal stream at point 42.

The composite stream will contain a higher percentage of a high-boiling component than is contained in the withdrawal stream or in other portions of the working stream. Because the composite stream contains a higher percentage of a high-boiling component, it may be condensed within a temperature range which exceeds the boiling temperature range of the liquid working stream. Further, in this preferred embodiment, the composite stream may be condensed at a higher temperature than the boiling temperature of the liquid working stream, even if the pressure of the composite stream is significantly lower than the pressure of the oncoming liquid working stream.

The composite stream produced by the mixing of the withdrawal stream with the lean stream flows into heat exchanger 112, where it is cooled and condensed. As it is being cooled and condensed, the composite stream provides heat to evaporate the oncoming liquid working stream and to provide heat to the oncoming lean stream, as those streams enter heat exchanger 112.

Using a composite stream, having a higher boiling temperature range than the boiling temperature range of the liquid working stream, provides one of the principle distinctions between the thermodynamic cycle disclosed in the present invention and conventionally used cycles. Unlike a conventional thermodynamic cycle, the cycle of the present invention withdraws part of the gaseous working stream, after it has been partially expanded, to provide heat for a composite stream comprising that withdrawn part of the gaseous working stream together with a lower temperature lean stream. This composite stream, preferably having a pressure that is lower than the pressure of the oncoming liquid working stream, is used to heat and completely or partially evaporate the oncoming liquid stream.

Because of the higher percentage of a high-boiling component contained in this composite stream, the composite stream condenses over a range of temperatures that are higher than the temperatures required to evaporate the oncoming liquid working stream, even though the liquid working stream may enter heat exchanger 112 at a higher pressure than the pressure of the composite stream.

Such a method of evaporating a liquid working stream can not be performed in conventional steam-power systems. In conventional systems, the condensation of the withdrawn stream must occur over a lower temperature range than the boiling temperature of the oncoming liquid working stream, if the withdrawn stream has a lower pressure than the pressure of the oncoming liquid working stream. Thus, heat released by condensation of a withdrawn stream in conventional systems can be used only for partial preheating of the oncoming working stream.

In contrast, in the method disclosed by the present invention, the presence of a higher percentage of a high-boiling component in the composite stream allows that stream to condense over a higher temperature range than the boiling temperature range of the oncoming liquid working stream, even if the pressure of the composite stream is substantially lower than the pressure of the liquid working stream. It should be appreciated that the described method uses a single withdrawal stream to form a composite stream that acts as the heat source effecting the complete preheating and evaporation of the working stream and also provides heat for the low temperature superheating of the working stream.

To create this composite stream, however, part of the expanded gaseous working stream must be withdrawn. It should be appreciated that withdrawing part of this superheated stream for combination with a lean stream to produce the composite stream results in thermodynamic losses because of the reduction in temperature of the withdrawn stream. The losses resulting from the removal of part of the gaseous stream and mixing that withdrawal stream with a lean stream are, however, more than compensated for by the losses that are prevented when the composite stream is used to evaporate the liquid working stream.

As the calculations in Table II show, using a portion of the expanded gaseous working stream to create a composite stream, having a higher percentage of a high-boiling component than is contained in the liquid working stream, allows the thermodynamic cycle of the present invention to have a substantially increased efficiency compared to conventional steam-power systems. Using this composite stream to provide low temperature heat for the low temperature evaporation process allows the available heat in the system to be more adequately matched with the liquid working stream's enthalpy-temperature characteristics. This matching prevents the very high thermodynamic losses that occur in conventional systems that use high temperature heat in low temperature evaportion processes. The enormous amount of exergy saved by using this composite stream to more closely match the temperature of the heat source with the liquid working stream's enthalpy-temperature characteristics substantially exceeds any losses caused from removing part of the gaseous working stream from its superheated state.

The pressure at which the withdrawal stream is mixed with the lean stream to produce the composite stream must be a pressure which insures that the temperature over which the composite stream condenses will be higher than the temperature over which the liquid working stream evaporates. The leaner the composite stream, the lower will be the pressure needed for condensation. The lower the pressure, the larger the expansion ratio of turbine 102, corresponding to an increase in the work that this turbine provides.

There is a practical limit to the amount of the high boiling component that can be used in the composite stream. This is because a leaner composite stream is more difficult to separate. Thus, to optimize the system's efficiency, the choice of pressure and composition for the composite stream must be carefully made. Table I provides one example of a composite stream pressure and composition that may be used to provide a highly efficient cycle.

It should be appreciated that heat exchanger 127, wherein the spent stream is used to evaporate part of the liquid working stream, may be removed from system 100 without departing from the scope of the described general inventive concept. The portion of the liquid working stream that had passed through heat exchanger 127 would then be diverted to heat exchanger 112, where it would be evaporated.

After passing through heat exchanger 112, the composite stream is sent into heat exchanger 114 to provide heat for preheating the lean stream and the liquid working stream. As the composite stream transfers heat to the lean stream and the liquid working stream, the composite stream is further cooled. Again, although limiting the number of heat exchangers in this part of system 100 to heat exchangers 112 and 114 is preferred, additional heat exchangers may be added or heat exchanger 114 may be removed from the system 100 without departing from the scope of the disclosed invention.

After the composite stream exits from heat exchanger 114, it is sent into heat exchanger 117, where its heat is used to partially evaporate a countercurrent portion of that same composite stream that flows from separator 135.

Even after exiting heat exchanger 117, the pressure of the composite stream at point 53, in this embodiment of the present invention, remains relatively high. Since the composite stream may not be able to produce the working stream and lean stream at this high pressure, this pressure may have to be reduced. This reduction in pressure occurs in the hydraulic turbine 119. A particular hydraulic turbine that may be used in a Pelton wheel.

During this pressure reduction step, all or part of the work needed to pump the lean solution at pump 122 may be recovered. Because the weight flow rate of the stream passing through Pelton wheel 119 is higher than the weight flow rate of the lean stream passing through pump 122, the energy released in Pelton wheel 119 is usually sufficient to provide the work of pump 122. If the energy that Pelton wheel 119 releases is insufficient, a supplementary electrical motor can be installed to supply the additional power that pump 122 requires.

A throttle valve may be used as an alternative to hydraulic turbine 119. If a throttle valve is used instead of the hydraulic turbine, work spent to pump the lean solution will, of course, not be recovered. Regardless of whether hydraulic turbine 119 or a throttle valve is used, however, the remainder of the process will not be affected. The choice of whether to use a hydraulic turbine or a throttle valve to reduce the pressure of the composite stream is strictly an economic one. Further, although the use of heat exchanger 117 and turbine 119 is preferred, one may decide not to use these devices, or may decide to add additional heat exchangers or other pressure reduction apparatus to the system 100.

The composite stream flowing from hydraulic turbine 119 preferably has a pressure at point 56 that is approximately equal to or slightly greater than the pressure of condensation. A portion of this composite stream, having this reduced pressure, is separated from the composite stream at separator 137. This stream is again divided at separator 136. A first portion of the composite stream separated at separator 136 is then split into two streams at separator 135. These two streams are then sent into heat exchangers 117 and 118, where the counterstream of the same composite stream is cooled and the returning spent stream is condensed, partially evaporating these two streams. The countercurrent composite stream adds heat in heat exchanger 117 and the condensing spent stream adds heat in heat exchanger 118. After exiting exchangers 117 and 118, the two streams flowing from separator 135 are combined at stream mixer 145. This partially evaporated stream is then sent to gravity separator 120.

The state of the stream entering gravity separator 120 is that of a vapor-liquid mixture. In order to provide heat for this partial evaporation, the spent stream, which had been condensed in heat exchanger 118, must have a pressure which will enable the spent stream to be condensed at an average temperature which is higher than the average temperature needed to evaporate the portion of the composite stream that is to be separated. The leaner the composite stream, the higher the temperature necessary for its evaporation, and thus the higher the pressure of the spent stream at point 37. Increasing the pressure at point 37 reduces the expansion ratio in turbines 104 and 106 and, as a result, reduces the work output of these turbines. This shows that, although making the composite stream leaner increases the power output of turbine 102, it reduces the power output of turbines 104 and 106.

To maximize the total output of all three turbines, an appropriate composition must be selected for the composite stream. One such composition is provided in Table I.

The embodiment shown in FIG. 1 uses the returned spent stream to preheat the liquid working stream and to partially evaporate the stream sent to gravity separator 120. At the same time, the spent stream is condensed as it passes through heat exchanger 118. It should be noted that, instead of condensing the spent stream in condenser 121, without simultaneously recovering heat from that condensing stream, system 100 uses the heat that the spent stream releases as it is being condensed in heat exchanger 118 to preheat the liquid working stream and partially evaporate the composite stream sent to separator 120.

Gravity separator 120 separates the first portion of the composite stream into a vapor stream and a liquid stream. The liquid stream flowing from the bottom of gravity separator 120 forms a portion of the lean stream that is mixed with the previously described withdrawal stream at mixer 141.

The vapor stream flowing from gravity separator 120 is sent to the bottom of scrubber 125. A second portion of the composite stream, flowing from separator 136, is sent into the top of scrubber 125. The liquid and vapor streams fed into scrubber 125 interact, providing heat and mass exchange. A direct contact heat exchanger or other means for effecting heat and mass exchange between the liquid and vapor streams, shown fed into scrubber 125 in FIG. 1, may be used in place of scrubber 125. Whether scrubber 125, a heat exchanger, or some other means is used in system 100 is a matter of design choice.

In the embodiment shown in FIG. 1, liquid and vapor streams exit scrubber 125. The liquid stream is combined with the liquid stream flowing from separator 120 at stream mixer 144 to form the lean stream that is mixed with the withdrawal stream at stream mixer 141 to produce the composite stream. The liquid streams flowing from scrubber 125 and separator 120 to form the lean stream preferably have the same, or nearly the same, composition.

The lean stream flows from stream mixer 144 into circulation pump 122. Pump 122 pumps the lean stream to a high pressure. In the embodiment shown in FIG. 1, the pressure of the lean stream at point 70, as it flows from pump 122, is higher than the pressure of the lean stream at point 74, as it flows from heat exchanger 112, as is shown in Table I.

As shown in FIG. 1, this high pressure lean stream passes through heat exchangers 114 and 112, where the countercurrent composite stream provides heat to the lean stream, and combines with the withdrawal stream at stream mixer 141.

The vapor stream exiting scrubber 125 is a stream having a high percentage of the lower boiling component. This super rich stream combines with a third portion of the composite stream, i.e., that portion flowing from separator 137, at stream mixer 146. This stream forms a pre-condensed working stream which flows through heat exchanger 128 and into condenser 121. While passing through heat exchanger 128, this pre-condensed working stream is further condensed while adding heat to the countercurrent liquid working stream flowing from condenser 121 and pump 123. After exiting heat exchanger 128, the pre-condensed working stream enters condenser 121, where it is fully condensed.

This pre-condensed working stream has the same composition as the above described withdrawal stream. It should be noted that only this pre-condensed working stream is condensed, minimizing the exergy losses at the condenser. As described above, the spent stream does not pass through the condenser. Instead, the heat released from the condensation of the spent stream is used to preheat the liquid working stream and to partially evaporate the composite stream sent to separator 120. The use of the spent stream in this manner ensures that the liquid working stream sent to heat exchangers 112 and 127 will be completely evaporated in a recuperative way, ensuring that system 100 will have a greater efficiency than the best conventional Rankine cycles.

Condenser 121 is preferably a water-cooled condenser. When such a condenser is used, a stream of cooling water flowing through condenser 121 completely condenses this working stream to produce the liquid working stream.

This liquid working stream flows into feed pump 123, where it is pumped to an increased pressure. This liquid working stream then flows into heat exchanger 128, where heat transferred from the pre-condensed working stream preheats the liquid working stream. After being preheated in heat exchanger 128, the liquid working stream is combined with the spent stream at stream mixer 147. This mixed stream is pumped to an intermediate pressure by pump 138. It then passes through heat exchanger 118, where it is preheated by heat transferred by the condensing returning spent stream. After exiting heat exchanger 118, the liquid working stream is pumped to a high pressure by pump 139. This high pressure, preferably subcooled, liquid working stream is then separated at separator 134 into two streams. One of the streams passes through heat exchanger 114, where heat transferred from the composite stream preheats this portion of the liquid working stream. The other stream flowing from separator 134 flows into exchanger 116, where heat from the returning spent stream is transferred to this portion of the liquid working stream, preheating this portion of the liquid working stream. The spent stream as it exits from exchanger 116 is preferably in the state of a saturated vapor, but alternatively may be in the state of a superheated vapor or may be partially condensed.

The portion of the liquid working stream passing through heat exchanger 116 is combined with the stream flowing from heat exchanger 114 at stream mixer 143. This stream is preferably in a state of a saturated, or slightly subcooled, liquid. The stream flowing from stream mixer 143 then is separated into two streams at separator 133. One stream flows into heat exchanger 112. The liquid working stream passing through heat exchanger 112 is evaporated with heat transferred from the composite stream flowing from stream mixer 141.

The other stream flowing from separator 133 then flows into heat exchanger 127, where it is evaporated with heat transferred from the spent stream.

The streams exiting heat exchangers 112 and 127 are combined at stream mixer 142. As described above, heat exchanger 127 could be removed, with all of the liquid working stream flowing from stream mixer 143 diverted to heat exchanger 112, without departing from the described general inventive concept.

In this embodiment, the stream flowing from stream mixer 142 is in the vapor state and makes up the cycle's gaseous working stream. The gaseous working stream flowing from stream mixer 142, which might even be slightly superheated, is divided into two streams at stream separator 132. One of these streams passes through heat exchanger 109, where it is superheated by the withdrawal stream passing from stream separator 131 through heat exchanger 109 to stream mixer 141. The other portion of the gaseous working stream passes through heat exchanger 110, where heat from the spent stream flowing from turbine 106 is used to superheat this portion of the gaseous working stream. The two streams flowing from stream separator 132 and through heat exchangers 109 and 110 are recombined at stream mixer 140. This recombined gaseous working stream flows into heater 101 to complete this thermodynamic cycle.

In the embodiment of system 200, shown in FIG. 2, the process of absorption, i.e., of adding the lean stream to the withdrawal stream to make the composite stream, is performed in two steps. The withdrawal stream is divided into first and second withdrawal streams at stream separator 150. The first withdrawal stream is combined with the lean stream at stream mixer 141, producing a first composite stream, which is leaner than it would be if the withdrawal stream with parameters as at point 42 was combined with the lean stream (as was done in the embodiment shown in FIG. 1).

Because the first composite stream in FIG. 2 is now leaner than the composite stream of FIG. 1, its pressure can be reduced, which will increase the work output from turbine 102. The first composite stream is then condensed in boiler 112. Thereafter, the first composite stream is combined with the second withdrawal stream at mixer 151, creating a second composite stream. The second composite stream is richer than the first composite stream. As a result, it is easier to provide for its separation.

The first composite stream provides heat for boiler 112, and enables the pressure of absorption to be reduced thus increasing the output of turbine 102. At the same time, the embodiment in FIG. 2 enables an enriched second composite stream to be sent into separator 120. This FIG. 2 embodiment thus provides the benefits of a lower pressure composite stream which does not at the same time prevent the composite stream from being easily separated.

Both the cycle shown in FIG. 1 and the cycle shown in FIG. 2 are substantially more efficient than conventional steam-power systems. The decision to use one of these preferred systems instead of the other is a matter of design choice.

In the above described thermodynamic cycles of the present invention, all of the heating and evaporating of the liquid working stream may be provided in a recuperative way, i.e., the returning composite and spent streams transfer heat to the liquid working stream as these two streams cool. Further, even part of the superheating of the gaseous working stream may be provided in this recuperative manner, i.e., the withdrawal stream and spent stream may transfer heat to the gaseous working stream as these two streams cool.

Use of a withdrawal stream to preheat an oncoming working stream is common in conventional steam-power systems. Such a practice is commonly known as "feed water heating". Feedwater heating is conventional systems is useful only for preheating the incoming liquid working stream, because the pressure and temperature of condensation of the withdrawal stream is too low for it to


US Patent # 4,763,480
Method and Apparatus for Implementing a Thermodynamic Cycle with Recuperative Preheating

Alexander Kalina

Abstract --- A method and apparatus for implementing a thermodynamic cycle with preheating, involves expanding a gaseous working fluid to a medium pressure to transform its energy into usable form. The expanded gaseous working fluid is split into two different streams. One stream is further expanded to a spent low pressure level to produce further usable energy. This stream is then condensed. The other of the two streams is used to preheat the condensed stream and is mixed with the condensed stream at a point upstream of the point of preheating. This decreases the irreversibilities in the preheating process and enables greater efficiencies to be achieved.

References Cited
US Patent Documents

USP # 3,277,651 ~ Oct., 1966 ~Augsburger ~ 60/679
USP # 3,842,605 ~ Oct., 1974 ~ Tegtmeyer ~ 60/678
USP # 3,921,406 ~ Nov., 1975 ~ Teranishi, et al. ~ 60/678
USP # 4,003,205 ~ Jan., 1977 ~ Matsumura ~ 60/678
USP # 4,047,386 ~ Sep., 1977 ~ Frondorf ~ 60/678

Description

BACKGROUND OF THE INVENTION

1. Field of the Invention

This invention relates generally to methods and apparatus for transforming energy from a heat source into a useable form using a working fluid that is expanded and regenerated. This invention further relates to a method and apparatus for improving the heat utilization efficiency of a thermodynamic cycle.

2. Brief Description of the Background Art

In the Rankine cycle, a working fluid such as water, ammonia or freon is evaporated in an evaporator utilizing an available heat source. The evaporated gaseous working fluid is expanded across a turbine to transform its energy into useable form. The spent gaseous working fluid is then condensed in a condenser using an available cooling medium. The pressure of the condensed working medium is increased by pumping, followed by evaporation and so on to continue the cycle.

The Exergy cycle, described in U.S. Pat. No. 4,346,561, utilizes a binary or multi-component working fluid. This cycle operates generally on the principle that a binary working fluid is pumped as a liquid to a high working pressure and is heated to partially vaporize the working fluid. The fluid is then flashed to separate high and low boiling working fluids. The low boiling component is expanded through a turbine, to drive the turbine, while the high boiling component has heat recovered for use in heating the binary working fluid prior to evaporation. The high boiling component is then mixed with the spent low boiling working fluid to absorb the spent working fluid in a condenser in the presence of a cooling medium.

A theoretical comparison of the conventional Rankine cycle and the Exergy cycle demonstrates the improved efficiency of the new cycle over the Rankine cycle when an available, relatively low temperature heat source such as ocean water, geothermal energy or the like is employed.

In applicant's further invention referred to as the Basic Kalina cycle, the subject of U.S. Pat. No. 4,489,563, relatively lower temperature available heat is utilized to effect partial distillation of at least a portion of a multi-component fluid stream at an intermediate pressure to generate working fluid fractions of different compositions. The fractions are used to produce at least one main rich solution which is relatively enriched with respect to the lower boiling component, and to produce one lean solution which is relatively impoverished with respect to the lower boiling component. The pressure of the main rich solution is increased; thereafter, it is evaporated to produce a charged gaseous main working fluid. The main working fluid is expanded to a low pressure level to convert energy to useable form. The spent low pressure level working fluid is condensed in a main absorption stage by dissolving with cooling in the lean solution to regenerate an initial working fluid for reuse.

In any process of converting thermal energy to a useable form, a major loss of available energy in the heat source occurs in the process of boiling or evaporating the working fluid. This loss of available energy (known as exergy or essergy) is due to the mismatch of the enthalpy-temperature characteristics of the heat source and the working fluid in the boiler. Simply put, for any given enthalpy the temperature of the heat source is always greater than the temperature of the working fluid. Ideally, this temperature difference would be almost, but not quite, zero. This mismatch occurs both in the classical Rankine cycle, using a pure substance as a working fluid, as well as in the Kalina and Exergy cycles described above, using a mixture as a working fluid. The use of a mixture as a working fluid in the manner of the Kalina and Exergy cycles reduces these losses to a significant extent. However, it would be highly desireable to further reduce these losses in any cycle.

In the conventional Rankine cycle the losses arising from mismatching of the enthalpy-temperature characteristics of the heat source and the working fluid constitute about 25% of the available energy. With a cycle such as that described in U.S. Pat. No. 4,489,563, the loss of exergy in the boiler due to enthalpy-temperature characteristics mismatching would constitute about 14% of all of the available exergy.

The overall boiling process in a thermodynamic cycle can be viewed for discussion purposes as consisting of three distinct parts: preheating, evaporation and superheating. The quantity of heat in the temperature range suitable for superheating is generally much greater than necessary, or the quantity of heat in the temperature range suitable for evaporation is much smaller than necessary. A portion of the high temperature heat which would be suitable for high temperature superheating is used for evaporation in conventional processes. This causes very large temperature differences between the two streams, and as a result, irreversible losses of exergy.

In accordance with another invention of the applicant, the subject of U.S. Pat. No. 4,604,867, a fluid may be diverted to a reheater after initial expansion in the turbine to increase the temperature available for superheating. After return to the turbine, and additional expansion, the fluid is withdrawn from the turbine and cooled in an intercooler. Afterwards, the fluid is returned to the turbine for additional expansion. The cooling of the turbine gas may provide additional heat for evaporation. Intercooling provides compensation for the heat used in reheating and may provide recuperation of heat available which would otherwise remain unused following final turbine expansion.

In the past preheating of a working fluid is usually performed by extraction of part of the working fluid stream between turbine stages. This is followed by injection of the extracted stream or streams into the stream of feed water to the turbine. As a result heat of a lower temperature level may perform preheating, which occurs at relatively low temperature levels. Therefore, in general, this process increases the efficiency of the power plant.

However, conventional preheating has a drawback, because the steam used for preheating has a temperature which is significantly higher than the temperature of the feed water into which it is injected. This steam may even have a temperature which is higher than the temperature of the feed water obtained after injection. This creates irreversibilities and lowers the potential efficiency of the power plant.

It would be highly desirable to provide a process and apparatus which avoids the creation of these irreversibilities and thereby increases the efficiency of the power plant.

SUMMARY OF THE INVENTION

It is one feature of the present invention to provide a significant improvement in the efficiency of a thermodynamic cycle by permitting closer matching of the working fluid and heat source enthalpy-temperature characteristics during preheating. It is also a feature of the present invention to provide a system of preheating which decreases the irreversibilities and therefore increases the efficiency of the entire system.

In accordance with one embodiment of the present invention, a method of implementing a thermodynamic cycle includes the step of expanding a gaseous working fluid to transform its energy into useable form. The expanded gaseous working fluid is then split into two streams. The first stream is expanded to a spent low pressure level to transform its energy into usable form. The first stream is then condensed. The first and second streams are mixed to form a mixed stream after the second stream is used to preheat at least a portion of the mixed stream. Then the working fluid stream is evaporated to form the gaseous working fluid.

In accordance with another embodiment of the present invention, an apparatus for implementing a thermodynamic cycle includes a first turbine having a fluid inlet path and a fluid outlet path. The fluid outlet path is split into first and second lines. A second turbine is connected for fluid communication with the first line. A heat exchanger is connected for fluid communication with the second line and the first turbine. A condensing system has its output connected for fluid communication with the second turbine. A mixing chamber is connected for fluid communication with the output of the condensing system. The heat exchanger is arranged to transfer heat from fluid flowing from the first turbine to the mixing chamber to fluid flowing from the mixing chamber to the first turbine.

BRIEF DESCRIPTION OF THE DRAWINGS

FIG. 1 is a schematic representation of one system for carrying out one embodiment of the method and apparatus of the present invention; and

FIG. 2 is a schematic representation of one embodiment of a distillation-condensation subsystem for use in connection with the system shown in FIG. 1.


DESCRIPTION OF A PREFERRED EMBODIMENT

Referring to the drawing wherein like reference characters are utilized for like parts throughout the several views, a system 100, shown in FIG. 1, implements a thermodynamic cycle, in accordance with one embodiment of the present invention. The illustrated system 100 includes a series of three turbines 102, 104 and 106, a condensing subsystem 108, and heat exchangers 110-124.

The condensing subsystem 108 may be any type of known heat rejection device. In the Rankine cycle, heat rejection occurs in a simple heat exchanger and thus for Rankine applications, the subsystem 108 may take the form of a heat exchanger or condenser. In the Kalina cycle, described in U.S. Pat. No. 4,489,563 to Kalina, the heat rejection system requires that gas leaving the turbine be mixed with a multi-component fluid stream, for example, comprised of water and ammonia, condensed and then distilled to produce the original state of the working fluid. Thus, when the present invention is used with a Kalina cycle, the distillation subsystem described in U.S. Pat. No. 4,489,563 may be utilized as a system 108. U.S. Pat. No. 4,489,563 is hereby expressly incorporated by reference herein.

Various types of heat sources may be used to drive the cycle of this invention. For example, heat sources with temperatures as high as, say 1000.degree. F. or more, down to the low heat sources such as those obtained from ocean thermal gradients may be utilized. Heat sources such as for example, low grade primary fuel, waste heat, geothermal heat, solar heat or ocean thermal energy conversion systems may also be implemented with the present invention. However, the present invention is particularly suitable for use with heat produced by the burning of fuel in a fluidized bed or by the burning of municipal wastes or other low grade fuel. Normally in the burning of such fuel, to avoid corrosion, the combustion gases cannot be cooled below a temperature of 300.degree. to 400°.degree. F.

A variety of working fluids may be used in conjunction with the system 100 depending on the kind of condensing subsystem 108 utilized. In conjunction with a condensing system 108 described in the U.S. patent incorporated by reference herein, any multi-component working fluid that comprises a lower boiling point fluid and a relatively higher boiling point fluid may be utilized. Thus, for example, the working fluid employed may be an ammonia-water mixture, two or more hydrocarbons, two or more freons, mixtures of hydrocarbons and freons or the like. In general, the fluid may be mixtures of any number of compounds with favorable thermodynamic characteristics and solubility. However, when implementing the conventional Rankine cycle, conventional single component working fluids such as water, ammonia, or freon may be utilized.

As shown in FIG. 1, a completely condensed working fluid which has been slightly preheated and pumped to a high pressure, exits the condensing subsystem 108 and is combined with a returning stream from the pump 126. The fluid exiting the pump 126 is at a temperature, pressure, and mass flow rate relatively close to that of the fluid exiting the condensing subsystem 108. In an illustrative embodiment the pressure of the two streams are substantially the same before they are mixed. After the two streams from the subsystem 108 and the pump 126 are combined at point 128, the working fluid is divided into two streams 130 and 132. The stream 132 is heated in the heat exchanger 122 in counterflow with the fluid in the line 134 returning from the turbine 102. The flow along the path 130 is heated by counterflow in the heat exchanger 124 with the returning stream from the turbine 106.

The returning stream along the path 134 that exits from the turbine 102 is a medium pressure stream relative to the returning streams from the turbine 106. The medium pressure returning stream from the turbine 102 is pumped by the pump 126 as described previously. In the heat exchanger 122, the returning medium pressure stream is condensed, releasing heat of condensation, which heats the stream 132.

The returning stream from the turbine 106, progressing along the line 136, is at a lower pressure than the stream from the turbine 102 which progresses along line 134. This returning stream 136 gives up heat in heat exchanger 124 to heat the fluid flow along the path 130 as described previously.

At point 138, the streams progressing along the paths 130 and 132 are combined and then divided into three streams which pass through heat exchangers 116, 118 and 120 respectively. The stream passing through line 140 is heated by the return stream in the line 136 which exited from the turbine 106. The fluid stream progressing along line 142 is heated by the medium pressure returning stream in line 134 which exits from turbine 102. Finally, the fluid flow through the line 144 is heated by an external heat source in the heat exchanger 116. As a result of the processes occuring in the heat exchangers 116, 118 and 120, each of the exiting flows along the lines 144, 142 and 140 is evaporated and slightly superheated.

Each of these slightly superheated streams are combined and pass through a heat exchanger 110 with heating by an external heat source. The flow exiting from the heat exchanger 110 is sent into the high pressure turbine 102 where it is expanded to a medium pressure to produce work.

The flow exiting from the turbine 102 is divided into two streams. One stream progresses along the path 134 and the other stream progresses along the path 146. The fluid flow through the path 134 is cooled and condensed, as described previously, to provide heat for preheating.

The stream progressing along the path 146 is reheated in heat exchanger 112 and is then expanded in the intermediate pressure turbine 104 to produce work. Thereafter, the stream is reheated in the heat exchanger 114 by an external heat source and then expanded in the low pressure turbine 106 to produce work. The flow exiting from the turbine 106 is a relatively low pressure returning stream. This stream progresses along the path 136 to be cooled in the heat exchanger 120, providing heat for the stream 140 as described previously. Ultimately the stream passes to the subsystem 108.

While the present invention has been described with two stage cooling of the stream progressing along the path 134 and two stage heating of the turbine 102 feed water, those skilled in the art will appreciate that the present invention can be implemented with single, double, triple or multiple stage heating of the feed water and cooling of the flow through the path 134.

A Kalina cycle condensing subsystem 108', shown in FIG. 2, is advantageously used as a subsystem 108 in the system shown in FIG. 1. In order to condense the working fluid stream, a distillation-condensation subsystem is employed when the pressure of the incoming stream to the system 108 is substantially lower than the pressure necessary to provide condensation of the returning low pressure stream at normal ambient temperatures.

The stream from the path 136 is sent into a heat exchanger 200 where it is cooled and partially condensed, releasing heat. Thereafter the stream passes through the heat exchanger 210, where it is further cooled and condensed. The stream is then mixed with a stream of lean solution at the point 212. As will become apparent subsequently, the lean solution is a solution which contains a higher proportion of a higher boiling temperature component than the stream exiting from the heat exchanger 210. The new stream, called the basic solution, has an increased content of the higher boiling component in comparison with the returning low pressure stream and for this reason can be completely condensed by a cooling source such as water. After complete condensation in the condenser 214, the basic solution is pumped by a pump 216. The basic solution is then sent into the heat exchanger 210 where it is heated by the returning streams from the heat exchangers 200 and 218.

Usually the temperature of the flow heading from the heat exchanger 210 toward the heat exchanger 218 is slightly below the boiling temperature of the fluid. The stream is divided into three separate paths 220, 222 and 224. The fluid progressing along the path 222 is sent into the heat exchanger 200 where it is partially heated and partially evaporated. The stream progressing along the path 220 is sent into the heat exchanger 218. Thereafter, the streams 220 and 222 are recombined to form the stream 226.

The stream 226, a vapor-liquid mixture, passes through a gravity separator 228 where it is separated into lean stream 232 and rich stream 230. Both streams 230 and 232 are sent through the heat exchanger 218 counterflow to the stream 220. The rich stream 230 is enriched with the light (lower temperature boiling) component and is cooled and partially condensed in the heat exchanger 218.

The partially condensed rich stream is combined with the flow from the path 224 producing a working solution composition. The working solution composition passes through heat exchanger 234 where it is further cooled and condensed. From here it is finally sent into the condenser 214 where it is fully condensed by a cooling source.

The condensate is pumped by a pump 236 to an intermediate pressure. Thereafter, it is sent counterflow through heat exchanger 234 where it is preheated. After preheating the stream is finally pumped to a high pressure by the pump 238 where it exits from the subsystem 108'.

Returning now to the lean stream, which is enriched with the heavier (higher temperature boiling) component, exiting from the gravity separator 228 along the line 232, the lean stream is cooled in the heat exchanger 218. Then it is further cooled in the heat exchanger 210 providing heat for the output flow from the pump 216. Thereafter, the stream progressing along the path 232 is throttled by the throttle valve 240 and is mixed at 212 as described previously.

The parameters of flow at the various points indicated in FIGS. 1 and 2 are design variables that can be chosen in a way to obtain the maximum advantage from the system 100. One skilled in the art will be able to select the design variables to maximize performance under the various conditions and circumstances that may be encountered, while achieving a heat balance. The parameters of the various process points, shown in FIG. 1, are subject to considerable variation depending on specific circumstances.

In order to further illustrate the advantages that can be obtained by the present invention, a set of calculations were performed. In these calculations, an illustrative power cycle in accordance with the system shown in FIGS. 1 and 2 was selected wherein the working fluid was a water-ammonia mixture. The parameters for the theoretical calculations (assumed ambient temperature 60° F.) which were performed utilized standard ammonia-water enthalpy-concentration diagrams. In the following table the points set forth in the first column correspond to the points in FIGS. 1 and 2. The column headed by the letter "G" shows the weight of the fluid at each point in proportion to the weight of fluid at the point 38.

                  TABLE I
    ______________________________________
                                   NH.sub.4 Concen-
                                   tration (lbs
    Point
         Temp.    Press.   Enthalpy
                                   NH.sub.4 /Total
                                            G
    No.  (°F.)
                  (PSI)    (BTU/lb)
                                   Wt.)     (lb/lb)
    ______________________________________
    1     60.00   21.10    -75.04  .4196    4.7337
    2     60.33   93.42    -74.72  .4196    4.7337
    3    118.41   72.42    -13.32  .4196    1.1421
    4    144.50   70.92    81.72   .4196    1.1421
    5    148.50   70.92    97.40   .4196    4.2459
    6    148.50   70.92    618.06  .9671     .5122
    7    118.41   73.42    -13.32  .4196    4.7337
    8    118.41   72.42    -13.32  .4196     .4878
    9    122.81   69.42    574.78  .9671     .5122
    10   148.50   70.92    25.98   .3445    3.7337
    11   121.68   69.42    287.88  .7000    1.0000
    12   126.64   60.92    2.84    .3445    3.7337
    13    99.13   68.42    213.40  .7000    1.0000
    14    60.00   67.42    -51.63  .7000    1.0000
    15   149.99   70.92    103.17  .4196    3.1037
    16   123.17   23.10    419.73  .7000    1.0000
    17    75.33   22.10    277.77  .7000    1.000
    18    84.53   22.10    29.51   .4196    4.7337
    19    86.13   22.10    -36.98  .3445    3.7337
    20    88.69   50.92    -36.98  .3445    3.7337
    21    60.60   186.88   -51.01  .7000    1.0000
    22   127.92   2560.00  23.43   .7000    1.0000
    23    52.00   --       --      WATER    25.84
    24    81.41   --       --      WATER    25.84
    27   118.41   72.42    -13.32  .4196    3.1037
    28   117.68   181.88   11.91   .7000    1.0000
    30   145.71   2560.00  43.57   .7000    1.4614
    31   145.71   2560.00  43.57   .7000     .3705
    32   145.71   2560.00  43.57   .7000    1.0909
    33   384.51   2460.00  362.57  .7000    1.0909
    34   384.51   2460.00  362.57  .7000     .3705
    35   384.51   2460.00  362.57  .7000    1.4614
    36   384.51   2460.00  362.57  .7000     .3002
    37   384.51   2460.00  362.57  .7000     .0482
    38   181.52   24.10    781.28  .7000    1.0000
    39   384.51   2460.00  362.57  .7000    1.1130
    40   697.62   2435.00  1008.57 .7000    1.1130
    41   697.62   2435.00  1008.57 .7000     .0482
    42   697.62   2435.00  1008.57 .7000     .3002
    43   697.62   2435.00  1008.57 .7000    1.4614
    44   1050.00  2400.00  1275.85 .7000    1.4614
    45   799.05   756.07   1124.30 .7000    1.4614
    46   799.05   756.07   1124.30 .7000    1.0000
    47   1050.00  731.07   1291.96 .7000    1.0000
    48   722.15   152.00   1084.92 .7000    1.0000
    49   1050.00  127.00   1297.04 .7000    1.0000
    50   732.62   30.10    1093.38 .7000    1.0000
    51   399.51   27.10    899.47  .7000    1.0000
    52   799.05   756.07   1124.30 .7000     .4614
    53   393.51   753.07   831.98  .7000     .4614
    54   175.52   743.07   77.76   .7000     .4614
    55   183.57   2560.00  87.23   .7000     .4614

United States Patent  4,899,545
( February 13, 1990 )

Method and Apparatus for Thermodynamic Cycle

Alexander Kalina

Abstract --- A method and apparatus for implementing a thermodynamic cycle, which includes the use of a composite stream, having a higher content of a high-boiling component than a working stream, to provide heat needed to partially evaporate the working stream. After being partially evaporated, the working stream is evaporated completely with heat provided by returning gaseous working streams and heat from an auxiliary steam cycle. After being superheated, the working stream is expanded in a turbine. Thereafter, the expanded stream is separated into a spent stream and a withdrawal stream. The withdrawal stream is combined with a lean stream to produce the composite stream. The composite stream partially evaporates the working stream and preheats the working stream and the lean stream. A first portion of the composite stream is fed into a distillation tower. A liquid stream flowing from the distillation tower forms the lean stream that is combined with the withdrawal stream. A vapor stream flowing from the distillation tower combines with a second portion of the composite stream to produce a pre-condensed working stream that is condensed forming a liquid working stream. The cycle is complete when the liquid working stream is preheated prior to being partially evaporated.

Current U.S. Class: 60/673; 60/649
Intern'l Class:  F01K 025/06
Field of Search:  60/649,673

References Cited
U.S. Patent Documents
USP # 4,548,043  ~ Oct., 1985  ~ Kalina  ~ 60/673.
USP # 4,732,005 ~ Mar., 1988  ~ Kalina  ~ 60/673.

Description
BACKGROUND OF THE INVENTION
This invention relates generally to methods and apparatus for transforming thermal energy from a heat source into mechanical and then electrical form using a working fluid that is expanded and regenerated. This invention further relates to a method and apparatus for improving the thermal efficiency of a thermodynamic cycle.
2. Brief Description of the Background Art
U.S. Pat. No. 4,732,005 describes a thermodynamic cycle that includes a working fluid that is a mixture of at least two components. As described in that patent, such a multi-component working fluid may enable a large percentage of recuperative heat exchange to be achieved, including recuperative preheating, recuperative boiling and partial recuperative superheating. Such recuperative boiling, although apparently impossible in a single component system, may be possible in the multi-component working fluid cycle described in that patent. That cycle provides lower temperature heat for evaporation, which may substantially reduce thermodynamic losses resulting from evaporation. Reducing those losses can substantially increase the efficiency of the system. U.S. Pat. No. 4,732,005 is expressly incorporated by reference herein.  
SUMMARY OF THE INVENTION In the system of the present invention, heat from an external heat source is used to complete the evaporation of a multicomponent working stream that has been partially evaporated by heat transferred from a counterstream of a composite stream that includes a higher percentage of a high boiling component than is contained in the working stream. In accordance with one embodiment of the present invention, a method of implementing a thermodynamic cycle includes the step of expanding a gaseous working stream to transform its energy into a usable form. The expanded gaseous working stream is divided into a withdrawal stream and a spent stream. After dividing the expanded stream into the two streams, the withdrawal stream is combined with a lean stream, having a higher content of a high-boiling component than is contained in the withdrawal stream, to form a composite stream that condenses over a temperature range that is higher than the temperature range required to evaporate an oncoming liquid working stream. After forming the composite stream, that stream is transported to a boiler where it is condensed to provide heat for the partial evaporation of the oncoming liquid working stream. An external heat source is used to completely evaporate the liquid working stream. Evaporation of the liquid working stream produces the above mentioned gaseous working stream. Subsequently, the composite stream is separated to form a liquid stream and a vapor stream. Some or all of the liquid stream forms the above mentioned lean stream. The vapor stream is returned into the cycle, preferably by being combined with a portion of the composite stream to produce a pre-condensed working stream. The pre-condensed working stream is condensed to produce the liquid working stream that is transported to the boiler. The spent stream may be combined with the composite stream. Alternatively, the spent stream may be returned to the system at some other location. To complete the cycle, the heat that the above mentioned composite stream and external heat source transport to the boiler, is used to evaporate the liquid working stream to form the gaseous working stream. In accordance with another embodiment of the present invention, the gaseous working stream, exiting from the boiler, may then be superheated in one or more heat exchangers by either the withdrawal stream or the spent stream or by both the withdrawal and spent streams. The external heat source may also be used to superheat the gaseous working stream. Following the superheating of the gaseous working stream in the heat exchangers, the gaseous working stream may be further superheated in a heater. The energy supplied to the heater is supplied from outside the thermodynamic cycle. After this superheating, expansion of the gaseous working stream takes place. This expanded gaseous working stream may be reheated and expanded one or more times before being divided into the spent and withdrawal streams. This embodiment may further include the step of reheating and expanding the spent stream one or more times after the spent stream has been separated from the withdrawal stream. In addition, this embodiment may further include a series of recuperative heat exchangers used to recuperate heat from the withdrawal, composite, and spent streams. These heat exchangers may allow the lean stream and the liquid working stream to absorb heat from the composite stream. Further, one or more of these heat exchangers may allow the spent and withdrawal streams to provide additional heat to the liquid working stream to aid in the evaporation of the liquid working stream.

In accordance with yet another embodiment of the present invention, the methods for implementing a thermodynamic cycle described above may further include the step of reducing the pressure of the composite stream with a hydraulic turbine (or alternatively a throttle valve). After this reduction of pressure, a first portion of this composite stream may be sent to a separator where it is separated into a vapor stream and a liquid stream.

In this embodiment, the liquid stream may form all or a portion of the lean stream which may be sent to a circulation pump to be pumped to a higher pressure. The circulation pump may be connected to the hydraulic turbine; the hydraulic turbine releasing energy used to operate the pump. After attaining this high pressure, the lean stream may be heated by the returning composite and spent streams in one or more heat exchangers. After acquiring this additional heat, the lean stream is combined with the withdrawal stream to form the composite stream used to preheat and partially evaporate the liquid working stream.

The vapor stream may be combined with a second portion of the composite stream, that flows from the hydraulic turbine, to form a pre-condensed working stream. This stream may then pass through a heat exchanger, to supply heat to the returning liquid working stream, before it is fed into a water-cooled condenser to be fully condensed to produce the liquid working stream.

The liquid working stream may be pumped to a high pressure by a feed pump. After obtaining this high pressure, the liquid working stream may be heated in a series of heat exchangers by the pre-condensed working stream and the returning composite stream. This heat exchange continues until the liquid working stream is partially evaporated. In this embodiment, the partially evaporated working stream may be completely evaporated by heat from the external heat source and from the returning withdrawal and spent streams to produce the gaseous working stream, thereby completing the cycle.

BRIEF DESCRIPTION OF THE DRAWING

FIG. 1 is a schematic representation of one embodiment of the method and apparatus of the present invention.

DESCRIPTION OF A PREFERRED EMBODIMENT

The schematic shown in FIG. 1 shows an embodiment of preferred apparatus that may be used in the above described cycle. Specifically, FIG. 1 shows a system 200 that includes a boiler in the form of heat exchangers 212, 250, 251, and 252, a preheater in the form of heat exchangers 214, 216, and 227, and a superheater in the form of heat exchangers 209, 210, and 253. In addition, the system 200 includes turbines 202, 204, 206, and 255, superheaters 201 and 218, reheaters 203 and 205, gravity separator 220, distillation tower 225, hydraulic turbine 219, pumps 222, 223, and 239, heat exchangers 217 and 228, boiler 254, throttle valve 256, and condenser 221. Further, the system 200 includes stream separators 231-237 and 257-259 and stream mixers 240-249.

The condenser 221 may be any type of known heat rejection device. For example, the condenser 221 may take the form of a heat exchanger, such as a water cooled system, or another type of condensing device. In the alternative, condenser 221 may be replaced with the heat rejection system described in U.S. Pat. Nos. 4,489,563 and 4,604,867 to Kalina. The Kalina system requires that the stream shown approaching condenser 221 in FIG. 1 be mixed with a multi-component fluid stream, for example, a fluid stream comprised of water and ammonia, condensed and then distilled to produce the original state of the working fluid. Thus, when the heat rejection system of the Kalina cycle is used in place of condenser 221, the distillation subsystem described in U.S. Pat. Nos. 4,489,563 and 4,604,867 may be utilized in place of condenser 221. U.S. Pat. Nos. 4,489,563 and 4,604,867 are expressly incorporated by reference herein.

Various types of heat sources may be used to drive the cycle of this invention. Thus, for example, heat sources with temperatures as high as 1,000° C. or more down to heat sources sufficient to superheat a gaseous working stream may be used to heat the gaseous working stream flowing through heater 201 and reheaters 203 and 205 and the auxiliary gaseous working stream flowing through heater 218, described below. Preferred heat sources are those generated by the combustion of fossil fuels in preheated air. (Combustion gases, which are cooled to a temperature of about 750° F., may be further used to preheat oncoming air, enabling heat released at a temperature near 750° F. to be usable for that purpose). Any other heat source capable of superheating the gaseous working stream that is used in the described embodiment of the invention may also be used.

The working fluid used in the system 200 may be any multi-component working fluid that comprises a lower boiling point fluid and a relatively higher boiling point fluid. Thus, for example, the working fluid employed may be an ammonia-water mixture, two or more hydrocarbons, two or more freons, mixtures of hydrocarbons and freons, or the like. In general, the fluid may be mixtures of any number of compounds with favorable thermodynamic characteristics and solubility. In a preferred embodiment, a mixture of water and ammonia is used.

As shown in FIG. 1, a working stream circulates through system 200. The working stream includes a gaseous working stream that flows from stream mixer 242 until it is separated into a withdrawal stream and a spent stream at separator 231. In addition to the gaseous working stream, the withdrawal stream (that flows from separator 231 to stream separator 259) and the spent stream (that flows from separator 231 to distillation tower 225) the working stream includes a first withdrawal stream (that flows from stream separator 259 to stream mixer 241), a second withdrawal stream (that flows from stream separator 259 to stream mixer 248), a pre-condensed working stream (that flows from mixer 246 to condenser 221) and a liquid working stream (that flows from condenser 221 to boilers 212, 250, 251, and 252). Each portion of the working stream contains the same percentage of high boiling and low boiling components.

In the embodiment of FIG. 1, the gaseous working stream with parameters as at point 99, that has been completely evaporated and superheated in previous stages of system 200, enters heater 201. While in heater 201, the gaseous working stream is superheated by an external heat source to the highest temperature that is reached at any stage in the process obtaining parameters as at point 100. After being superheated, this gaseous working stream is expanded in high pressure turbine 202 to an intermediate pressure, producing work, and obtaining parameters as at point 132.

After expansion in turbine 202, the gaseous working stream is separated by separator 231 into two streams, a withdrawal stream and a spent stream, with parameters as at points 64 and 65, respectively. The spent stream is reheated in reheater 203, obtaining parameters as at point 133, and expanded in intermediate pressure turbine 204, producing work, and obtaining parameters as at point 30. The spent stream is then reheated a second time in heater 205 obtaining parameters as at point 31, and expanded a second time in low pressure turbine 206, obtaining parameters as at point 32.

Although FIG. 1 shows the system 200 as having two reheaters 203 and 205, for reheating the spent stream, and two turbines 204 and 206, for expanding the spent stream, the optimum number of reheaters and turbines depends upon the desired efficiency of the system. The number of reheaters and turbines may be either increased or decreased from the number shown in FIG. 1. In addition, a single heater may be used to heat the gaseous working stream, prior to expansion, and the spent working stream, prior to the expansion of the spent stream. Therefore, the number of heaters and reheaters may be more than, less than, or equal to the number of turbines.

Further, system 200 may include additional heaters and turbines for reheating and expanding the gaseous stream exiting from turbine 202 prior to that stream's separation into the withdrawal and spent streams. Thus, although the inclusion of reheaters 203 and 205 and turbines 204 and 206 to system 200 provides a preferred embodiment of the present invention, one may select a different number of reheaters and turbines without departing from the scope of the disclosed general inventive concept.

After the above described reheatings and expansions of the spent stream, the stream passes through a series of recuperative heat exchangers. As shown in FIG. 1, the spent stream, after expansion, passes through recuperative heat exchangers 253, 252, 227 and 216. While passing through heat exchanger 253, the spent stream provides heat to superheat the gaseous working stream flowing from point 95 to point 96. The spent stream obtains parameters as at point 33 after it exits from heat exchanger 253. While passing through heat exchanger 252, the spent stream provides heat to completely evaporate an oncoming partially evaporated high-pressure liquid working stream flowing from point 67 to point 90. The spent stream obtains parameters as at point 34 after it exits from heat exchanger 252. Similarly, while passing through heat exchangers 227 and 216, the spent stream provides heat to preheat a lean stream flowing from point 25 to point 85, and from point 73 to point 75, respectively. The spent stream obtains parameters as at point 35, after it exits from heat exchanger 227, and parameters as at point 36, after it exits from heat exchanger 216.

Whether any or all of the heat exchangers 227, 252, 253, and 216 are used or whether a number of additional heat exchangers are added to the system is a matter of design choice. Although the inclusion of heat exchangers 252, 253, 227, and 216 to system 200 is preferred, the spent stream may pass through an increased number of heat exchangers, or not pass through any heat exchangers at all, without departing from the scope of the disclosed invention.

The withdrawal stream beginning at stream separator 231 initially passes through recuperative heat exchanger 210. While passing through heat exchanger 210, the withdrawal stream provides heat for the superheating of the oncoming high-pressure gaseous working stream flowing from point 94 to point 97. The withdrawal stream obtains parameters as at point 50 after it exits from heat exchanger 210.

The withdrawal stream then passes through heat exchanger 251, where it provides heat to completely evaporate an oncoming partially evaporated high-pressure liquid working stream flowing from point 66 to point 91. The withdrawal stream obtains parameters as at point 51 after it exits from heat exchanger 251. Although system 200 preferably includes heat exchangers 210 and 251, one may remove heat exchanges 210 and 251 or add additional heat exchangers.

After the withdrawal stream exits from heat exchanger 251, it is divided at stream separator 259 into a first withdrawal stream (that passes from stream separator 259 to stream mixer 241) and a second withdrawal stream (that passes from stream separator 259 to stream mixer 248). The first and second withdrawal streams have parameters as at points 54 and 53, respectively. The temperature of the streams flowing past points 51, 53, and 54 is higher than the temperature of the stream flowing past point 62. The preferred state of the streams flowing past points 51, 53, and 54 is that of a superheated vapor.

The first withdrawal stream combines with a lean stream, having parameters as at point 78, at stream mixer 241. That lean stream contains the same components as are contained in the working stream. The lean stream, however, contains a higher content of a high-boiling component than is contained in any part of the working stream. For example, if ammonia and water are the two components present in the working and lean streams, the water is the high-boiling component and the ammonia is the low-boiling component. In such two component system, the lean stream contains a higher percentage of water than is contained in the working stream. As shown in FIG. 1, the lean stream flows from distillation tower 225 to stream mixer 241.

In this embodiment, the state of the lean stream at point 78, prior to mixing with the first withdrawal stream at stream mixer 241, is preferably that of a subcooled liquid.

Mixing the lean stream with the first withdrawal stream at stream mixer 241 provides a composite stream having parameters as at point 55. That composite stream has a lower boiling temperature range than the lean stream but a higher boiling temperature range than the first withdrawal stream or any other portion of the working stream. The state of the composite stream as it flows from stream mixer 241 depends upon the states of the lean and first withdrawal streams. It is preferably that of a vapor-liquid mixture. Preferably, the pressure of the first withdrawal stream at point 54 and the lean stream at point 78, prior to mixing at stream mixer 241, will be the same as the pressure of the composite stream at point 55, that is formed at stream mixer 241. The temperature of the composite stream at point 55 is preferably higher than the temperature of the lean stream at point 78 and slightly lower than the temperature of the first withdrawal stream at point 54.

The composite stream will contain a higher percentage of a high-boiling component than is contained in the withdrawal stream or in other portions of the working stream. Because the composite stream contains a higher percentage of a high-boiling component, it may be condensed within a temperature range which exceeds the boiling temperature range of the liquid working stream.

For the composite stream to partially evaporate the liquid working stream flowing from point 63 to point 62, conditions for combining the first withdrawal stream and the lean stream at stream mixer 241 should be chosen so that the temperature of the composite stream at point 55 is higher than the temperature of the partially evaporated working stream at point 62.

The composite stream produced by the mixing of the first withdrawal stream with the lean stream flows into heat exchanger 212, where it is cooled and partially condensed. As it is being cooled and condensed, the composite stream provides heat to partially evaporate the oncoming liquid working stream flowing from point 63 to point 62 and to provide heat to the oncoming lean stream flowing from point 26 to point 86. The composite stream obtains parameters as at point 56 after it exits from heat exchanger 212. Thereafter, the composite stream is combined with the second withdrawal stream at stream mixer 248, creating a second composite stream having parameters as at point 57. The temperature of the composite stream at point 56 preferably is the same as the temperature of the second composite stream at point 57.

The withdrawal stream with parameters as at point 51 is thus combined with the lean stream in two steps. First, the lean stream having parameters as at point 78 is combined with the first withdrawal stream, having parameters as at point 54, to form the composite stream. The second withdrawal stream is then combined with the composite stream to create a second composite stream.

After being created at stream mixer 248, the second composite stream is sent into heat exchanger 214 to provide heat for preheating the lean stream flowing from point 72 to point 74 and the liquid working stream flowing from point 60 through point 61 to point 63. As the second composite stream transfers heat to the lean stream and the liquid working stream, the second composite stream is completely condensed and supercooled obtaining parameters as at point 59.

Again, although limiting the number of heat exchangers in this part o system 200 to heat exchangers 212 and 214 is preferred, additional heat exchangers may be added or heat exchanger 214 may be removed from the system 200 without departing from the scope of the disclosed invention.

After the second composite stream exits from heat exchanger 214, it is divided at stream separator 235 into a third composite stream and a fourth composite stream having parameters as at points 46 and 40, respectively. The fourth composite stream preferably includes the bulk of the second composite stream. The fourth composite stream is sent into heat exchanger 217, where its heat is used to preheat the liquid working stream.

Even after exiting heat exchanger 217, the pressure of the fourth composite stream at point 41, in this embodiment of the present invention, remains relatively high. Accordingly, the pressure of the fourth composite stream is reduced by passing it through hydraulic turbine 219. A particularly preferred hydraulic turbine that may be used is a Pelton wheel. The fourth composite stream obtains parameters as at point 43 after it exits hydraulic turbine 219, which preferably correspond to a state of a saturated liquid.

During this pressure reduction step, all or part of the work needed to pump the lean solution at pump 222 may be recovered. Because the weight flow rate of the stream passing through hydraulic turbine 219 is higher than the weight flow rate of the lean stream passing through pump 222, the energy released in hydraulic turbine 219 should usually be sufficient to provide the work of pump 222. If the energy that hydraulic turbine 219 releases is insufficient, a supplementary electrical motor can be installed to supply the additional power that pump 222 requires.

A throttle valve may be used as an alternative to hydraulic turbine 219. If a throttle valve is used instead of the hydraulic turbine, work spent to pump the lean solution will, of course, not be recovered. Regardless of whether hydraulic turbine 219 or a throttle valve is used, however, the remainder of the process will not be affected. The choice of whether to use a hydraulic turbine or a throttle valve to reduce the pressure of the fourth composite stream is strictly an economic one. Further, although the use of heat exchanger 217 and turbine 219 is preferred, one may decide not to use these devices, or may decide to add additional heat exchangers or other pressure reduction apparatus to the system 200.

After exiting from hydraulic turbine 219, the fourth composite stream is separated at stream separator 236 into first and second liquid streams having parameters as at points 44 and 45, respectively. The first liquid stream, in this embodiment of the present invention, is sent into the top of distillation tower 225. As is shown in FIG. 1, the spent stream, having parameters as at point 36, is sent into the bottom of distillation tower 225.

The third composite stream, after having passed through throttle valve 256, obtaining parameters as at point 47, is sent into the middle section of distillation tower 225.

The distillation process takes place via direct contact heat and mass exchange in distillation tower 225. That direct exchange enables the pressure at point 36 to be significantly decreased--enabling increased expansion work at turbine 206.

A stream of enriched vapor, with parameters as at point 37, exists from the top of distillation tower 225. The stream forming the above described lean stream (that is combined with the first withdrawal stream to form the composite stream), with parameters as at point 39, exits from the bottom of distillation tower 225. The vapor stream is combined at stream mixer 246 with the second liquid stream, with parameters as at point 45, creating a pre-condensed working stream having parameters as at point 38. The state of the pre-condensed working stream at point 38 preferably corresponds to that of a vapor-liquid mixture.

The pre-condensed working stream passes through recuperative heat exchanger 228 where it is cooled and partially condensed, obtaining parameters as at point 29. The pre-condensed working stream then enters condenser 221, where it is completely condensed to form a liquid working stream, having parameters as at point 14.

Condenser 221 may be cooled by water or air (represented by the stream flowing from point 23 to point 24). The liquid working stream flowing from point 14 is pumped by pump 223 to high pressure, obtaining parameters as at point 21. Thereafter, this high pressure liquid working stream passes through heat exchanger 228 where it is heated, obtaining parameters as at point 22. The high pressure liquid working stream then passes through heat exchanger 217 where it is further preheated and obtains parameters as at point 60.

In the embodiment of the present invention shown schematically in FIG. 1, parallel with the high pressure liquid working stream, having parameters as at point 60, the lean stream, with parameters as at point 70, enters the portion of the system at which the lean stream is preheated. Prior to entering that portion of the system, the lean stream exiting from distillation tower 225, which has parameters as at point 39, is pumped to an intermediate pressure by pump 222, producing the lean stream having parameters as at point 70.

The lean stream is then split at stream separator 234 into first and second substreams, with parameters as at points 72 and 73, respectively. The streams with parameters as at points 72 and 73 pass through heat exchangers 214 and 216, respectively, where they are heated, obtaining parameters as at points 74 and 75, respectively. The first and second substreams are recombined at stream mixer 243, obtaining parameters as at point 79. Thereafter, the lean stream is again split at stream separator 233 into third and fourth substreams, with parameters as at points 25 and 26, respectively. Those streams pass through heat exchangers 227 and 212 respectively, obtaining parameters as at points 85 and 86, respectively. Thereafter, the third and fourth substreams are recombined at stream mixer 247, obtaining parameters as at point 78. As described above, the lean stream at point 78 is combined with the first withdrawal stream at stream mixer 241 to form the above described composite stream.

Meanwhile, the high pressure liquid working stream, having parameters as at point 60, parallel with the lean stream, having parameters as at point 70, passes through heat exchanger 214. Within the heat exchanger 214, the stream is heated and obtains parameters as at point 61. Preferably, the high pressure liquid working stream starts to boil at point 61. A preferably partially evaporated stream leaves heat exchanger 214 with parameters as at point 63. That stream then enters heat exchanger 212, where it is further heated and evaporated, obtaining parameters as at point 62. The stream with parameters as at point 62 is preferably partially evaporated.

Thereafter, that stream is split into first, second, and third substreams at stream separators 237 and 257, forming streams with parameters as at points 69, 66 and 67, respectively. The first substream passes through heat exchanger 250. The second substream passes through heat exchanger 251. The third substream passes through heat exchanger 252. The substreams are completely evaporated as they pass through recuperative heat exchangers 250, 251, and 252.

After exiting the heat exchangers, the substreams obtain parameters as at points 92, 91 and 90, respectively. Thereafter, all three substreams are recombined at stream mixers 245 and 242, producing a gaseous working stream having parameters as at point 68. That gaseous working stream is split into three substreams by stream separators 232 and 258 to produce streams having parameters as at points 93, 94 and 95, respectively. Those three substreams are sent through recuperative super-heaters 209, 210 and 253, where they are superheated. The three streams exiting from heat exchangers 209, 210, and 253 have parameters as at points 98, 97 and 96, respectively. Thereafter, all three superheated gaseous working substreams are recombined at stream mixers 244 and 240 to produce the superheated gaseous working stream having parameters as at point 99, completing the working fluid cycle.

From the above description, and the schematic of FIG. 1, it is apparent that the lean stream and high pressure liquid working stream having parameters as at points 70 and 60, respectively, enter the evaporation portion of the cycle, and that the second composite stream and the spent stream, with parameters as at points 59 and 36, respectively, exit the evaporation portion of the cycle.

The heating of the partially evaporated working stream as it flows from point 62 is provided by recuperation of heat from the returning withdrawal and spent streams in heat exchangers 210, 251, 253, and 252. However, the returning withdrawal and spent streams are at a significantly lower pressure than the pressure of the oncoming partially evaporated working stream. Additional heating of that stream in heat exchangers 209 and 250 is needed to completely evaporate and superheat the partially evaporated working stream. In the cycle of the present invention, that heat is provided by an external heat source.

In the described embodiment of the present invention, the external heat source includes an auxiliary steam cycle. In the embodiment shown in FIG. 1, the auxiliary steam cycle includes a boiler 254, a gravity separator 220, a superheater 218, a turbine 255, a pump 239, and a stream mixer 249. In that auxiliary steam cycle, a stream of completely condensed water, with parameters as at point 84, is pumped to high pressure by pump 239, obtaining parameters as at point 87. Thereafter, the stream, with parameters as at point 87, is combined at stream mixer 249 with a stream of condensed water flowing from separator 220, which has parameters as at point 129. The combination creates a stream with parameters as at point 127. The stream with parameters as at point 127, which is preferably in a state of a subcooled liquid, passes through a boiler 254, where it is preferably partially evaporated, obtaining parameters as at point 128.

That stream is then sent into gravity separator 220, where steam is separated from water. As described above, the water, with parameters as at point 129, is combined at stream mixer 249 with the stream flowing from pump 239, which has parameters as at point 87. The vapor stream, with parameters as at point 130, enters superheater 218 where it is heated, obtaining parameters as at point 131. Thereafter, the vapor stream with parameters as at point 131 passes through steam turbine 255 where it expands, providing work output and obtaining parameters as at point 89.

The vapor stream, with parameters as at point 89, passes through heat exchanger 209 where it is cooled, providing heat to superheat the gaseous working stream flowing from point 93 to point 98. After exiting heat exchanger 209, the vapor stream obtains parameters as at point 88. The state of the vapor stream as at point 88 preferably corresponds to that of a saturated vapor. The vapor stream then passes through heat exchanger 250, where it completely condenses, providing heat to completely evaporate the partially evaporated working stream flowing from point 69 to point 92. After exiting heat exchanger 250, the condensed stream has parameters as at point 84, which corresponds to the state of a saturated liquid.

In the embodiment shown in FIG. 1, heat rejection from the auxiliary steam cycle is utilized in the main cycle to supplement recuperative heating. Although water is the preferred working fluid for use in the auxiliary steam cycle, any fluid having favorable thermodynamic characteristics and solubility may be used as the working fluid for the auxiliary steam cycle.

In order to further illustrate the advantages that can be obtained by the present invention, a set of calculations was performed, as shown in Table II. This set of calculations is related to an illustrative power cycle in accordance with the system shown in FIG. 1. In this illustrative cycle, the working fluid is a water-ammonia mixture with a concentration of 75 wt. % of ammonia (weight of ammonia to total weight of the mixture). The parameters for the theoretical calculations of Table II are set forth in Table I below. In Table I the points set forth in the first column correspond to points set forth in FIG. 1.

                  TABLE I
    ______________________________________
    Point P(psia)  X        T ° F.
                                   H <Btu/lb>
                                            G
    ______________________________________
    14    75.90    0.7500   60.00  -40.61   1.0000
    21    2490.00  0.7500   60.00  -30.25   1.0000
    22    2480.00  0.7500   137.48 55.13    1.0000
    23    --       WATER    52.00  --       10.2345
    24    --       WATER    85.42  --       10.2345
    25    846.83   0.1581   386.65 324.85   .3034
    26    846.83   0.1581   386.65 342.85   .3768
    29    76.20    0.7500   111.99 301.38   1.0000
    30    276.00   0.7500   820.33 1123.64  .6065
    31    256.00   0.7500   1050.00
                                   1277.21  .6065
    32    84.50    0.7500   823.04 1127.79  .6065
    33    82.00    0.7500   473.99 915.10   .6065
    34    80.50    0.7500   424.19 885.84   .6065
    35    79.00    0.7500   398.65 870.95   .6065
    36    77.50    0.7500   242.27 780.46   .6065
    37    76.50    0.9752   142.48 609.59   .6248
    38    76.50    0.7500   142.48 386.76   1.0000
    39    77.50    0.1581   231.02 153.00   .6802
    40    834.83   0.3750   236.02 120.47   1.0602
    41    824.83   0.3750   142.48 18.26    1.0602
    43    76.50    0.3750   142.48 15.64    1.0602
    44    76.50    0.3750   142.48 15.64    .6851
    45    76.50    0.3750   142.48 15.64    .3752
    46    834.83   0.3750   236.02 120.47   .0135
    47    77.20    0.3750   169.17 120.47   .0135
    48    841.83   0.1581   373.86 310.22   .3240
    50    838.33   0.7500   473.99 872.06   .3935
    51    836.83   0.7500   424.19 830.81   .3935
    53    836.83   0.7500   424.19 830.81   .2299
    54    836.83   0.7500   424.19 830.81   .1636
    55    836.83   0.2729   423.02 446.94   .8438
    56    835.83   0.2729   391.65 313.05   .8438
    57    835.83   0.3750   391.65 423.91   1.0737
    58    835.33   0.3750   378.86 371.50   1.0737
    59    834.83   0.3750   236.02 120.47   1.0737
    60    2475.00  0.7500   231.02 164.20   1.0000
    61    2465.00  0.7500   373.86 378.59   1.0000
    62    2455.00  0.7500   412.19 531.28   1.0000
    63    2460.00  0.7500   385.33 429.53   1.0000
    64    840.33   0.7500   822.62 1117.91  .3935
    65    840.33   0.7500   822.62 1117.91  .6065
    66    2455.00  0.7500   412.19 531.28   .0814
    67    2455.00  0.7500   412.19 531.28   .0890
    68    2440.00  0.7500   461.99 730.77   1.0000
    69    2455.00  0.7500   412.19 531.28   .8297
    70    856.83   0.1581   231.02 155.46   .6802
    71    841.83   0.1581   373.86 310.22   .3562
    72    856.83   0.1581   231.02 155.46   .3562
    73    856.83   0.1581   231.02 155.46   .3240
    74    846.83   0.1581   386.65 324.85   .3562
    75    846.83   0.1581   386.65 324.85   .3240
    78    836.83   0.1581   412.19 354.62   .6802
    79    846.83   0.1581   386.65 324.85   .6802
    80    78.50    0.7500   385.86 863.50   .6065
    84    533.80   0.0000   473.79 457.31   .2215
    85    836.83   0.1581  412.19 354.62   .3034
    86    836.83   0.1581   412.19 354.62   .3768
    87    2440.00  0.0000   473.79 462.96   .2215
    88    534.80   0.0000   473.99 1204.43  .2215
    89    536.80   0.0000   668.18 1338.06  .2215
    90    2440.00  0.7500   461.99 730.77   .0890
    91    2440.00  0.7500   461.99 730.77   .0814
    92    2440.00  0.7500   461.99 730.77   .8297
    93    2440.00  0.7500   461.99 730.77   .3655
    94    2440.00  0.7500   461.99 730.77   .2719
    95    2440.00  0.7500   461.99 730.77   .3626
    96    2430.00  0.7500   811.04 1086.52  .3626
    97    2430.00  0.7500   811.04 1086.52  .2719
    98    2430.00  0.7500   521.72 811.76   .3655
    99    2430.00  0.7500   684.69 986.10   1.0000
    100   2415.00  0.7500   1050.00
                                   1257.72  1.0000
    127   2440.00  0.0000   634.29 669.32   1.1076
    128   2430.00  0.0000   663.27 796.52   1.1076
    129   2430.00  0.0000   663.27 720.91   .8861
    130   2430.00  0.0000   663.27 1098.96  .2215
    131   2415.00  0.0000   1050.00
                                   1508.66  .2215
    132   840.33   0.7500   822.62 1117.91  1.0000
    133   820.33   0.7500   1050.00
                                   1272.64  .6065
    ______________________________________

Table II provides the theoretical performance parameters for the cycle shown in FIG. 1 using the parameters of Table I at the corresponding points of FIG. 1.

                  TABLE II
    ______________________________________
    Performance Parameters of the Proposed
    FIG. 1 System Per 1 lb. of Working Fluid
    at Turbine 202 and Turbine 255 Inlets
    ______________________________________
    Performance Summary
    Sum of Turbine Expansion Work
                            358.61  Btu
    Total Turbine Electrical Output
                            349.64  Btu
    Heat Acquisition
    Heat Input in Heat Exchangers 254 and 218
                            231.65  Btu
    Heat Input in Heat Exchanger 201
                            271.62  Btu
    Heat Input in Heat Exchanger 203
                            93.85   Btu
    Heat Input in Heat Exchanger 205
                            93.15   Btu
    Total Heat Input        690.27  Btu
                  Heat Input
    Pump Work     Equivalent    Power
    Pump 223      10.36         12.95   Btu
    Pump 222      1.68          2.10    Btu
    Pump 239      1.25          1.56    Btu
    Pelton Wheel Work
                  2.81          2.25    Btu
    Net Work                    335.28  Btu
    Turbine Heat Rate           7026.55 Btu/lb
    Net Thermal Efficiency      48.57%
    ______________________________________

The sample calculation shown in Table II shows that the FIG. 1 cycle, using the parameters shown in Table I, has an internal, or turbine, efficiency of 48.57% versus the 47.49% achieved by the cycle described in U.S. Pat. No. 4,732,005.

While the present invention has been described with respect to a single preferred embodiment, those skilled in the art will appreciate a number of variations and modifications of that embodiment. It is intended that the appended claims cover all such variations and modifications as fall within the true spirit and scope of the present invention.

The cycle with the parameters as set forth in Table I was calculated to have a total net electrical output of 598.32 BTU with a total heat input of 1385.65 BTU. Thus, the net thermal efficiency was 43.2%. The calculated total pump work was 18.04 BTU.

When the disclosed system is utilized in connection with low grade fuel such as municipal waste, these calculations indicate that efficiency could be improved as much as 25% or more over conventional systems.

While the present invention has been described with respect to a single preferred embodiment, those skilled in the art will appreciate a number of variations and modifications therefrom and it is intended within the appended claims to cover all such variations and modifications as fall within the true spirit and scope of the present invention.

This cycle would have an output of 2,800.96 kWe with a cycle efficiency of 34.59%. Thus, the improvement ratio is 1.079. The additional power gained is 204 kWe (7.9%). The weight flow rate is increased 1.386% and the exergy losses are reduced by 6.514%.

Thus, with the combination of the intermediate reheating between stages of the turbine and intercooling between stages of the turbine, high temperature heat is available from the heat source for use in superheating with reduced temperature differences. In its turn, the deficit of heat caused by such double superheating is compensated for by the heat released in the process of recooling, but at a significantly lower temperature, resulting in lower temperature differences in the process of evaporation.

As a result, the exergy losses in the boiler as a whole are drastically reduced. The efficiency of the whole cycle is proportionately increased.

While the addition of the present invention to Applicant's previous cycle results in significant improvements, the increase in output is much higher when the present invention is added to a conventional Rankine cycle apparatus. This is due to the fact that the cycle described in the above-mentioned patent is much more efficient than the Rankine cycle and consequently leaves less room for further improvement.

In order to illustrate the advantages that can be obtained by the present invention used in the Rankine cycle, two sets of calculations were performed. These calculations are based on the utilization of the same heat source as described above with the same cooling-water temperature and the same constraints. A Rankine cycle, using pure water as a working fluid with a single pressure in the boiler equal to 711.165 psia, has a calculated total net output of 1,800 kWe, with a cycle efficiency of 22.04%. When this Rankine cycle system is modified to include reheating and intercooling, the modified cycle achieves a calculated output of 2,207 kWe, with a cycle efficiency of 27.02%. Thus, the improvement ratio is 1.226, and the additional power gained is 407 kWe.

While the present invention has been described with respect to a single preferred embodiment, those skilled in the art will appreciate a number of variations and modifications therefrom and it is intended within the appended claims to cover all such variations and modifications as fall within the true spirit and scope of the present invention.

 

US Patent # 4,982,568
( January 8, 1991 )
Method and Apparatus for Converting Heat from Geothermal Fluid to Electric Power

Alexander Kalina

 
Abstract --- A method and apparatus for implementing a thermodynamic cycle, which includes heating and preferably partially evaporating a multicomponent liquid working stream with heat released from the partial condensation of a returning spent stream. The preferably partially evaporated working stream is then completely evaporated with heat transferred from an external heat source, which is preferably a geothermal heat source. The evaporated stream is expanded to produce the spent stream, which, in turn, is condensed to produce the multicomponent liquid working stream.
Current U.S. Class: 60/649; 60/641.2; 60/653; 60/671; 60/679
Intern'l Class:  F01K 025/06; F03G 007/00
Field of Search:  60/641.2,651,653,649,671,673,679,692,691
References Cited
U.S. Patent Documents
USP # 4,346,561 ~ Aug., 1982 ~ Kalina ~ 60/673.
USP # 4,489,563 ~ Dec., 1984 ~ Kalina ~ 60/673.
USP # 4,548,043 ~ Oct., 1985 ~ Kalina ~ 60/673.
USP # 4,586,340 ~ May., 1986 ~ Kalina ~ 60/673.
USP # 4,604,867 ~ Aug., 1986 ~ Kalina ~ 60/653.
USP # 4,732,005 ~ Mar., 1988 ~ Kalina ~ 60/673.
USP # 4,763,480 ~ Aug., 1988 ~ Kalina ~ 60/649.
Other References
Burns & McDonnell Engineering Co., "Heber Geothermal Binary Demonstration Plant: Design, Construction, and Early Startup," prepared for Electric Power Research Institute, pp. 2, 4, 9-10, 24-25, 55-56, 10/1987.
Bliem, "Aspects of the Kalina Technology Applied to Geothermal Power Production," prepared for the U.S. Dept. of Energy Idaho Operation's Office, pp. 14, 20, 26, 9/1989.

Description ~

BACKGROUND OF THE INVENTION

This is a continuation-in-part application of Ser. No. 295,829, filed Jan. 11, 1989, abandoned.

1. Field of the Invention

This invention relates generally to methods and apparatus for transforming thermal energy from a heat source into mechanical and then electrical form using a working fluid that is expanded and regenerated. This invention further relates to a method and apparatus for improving the thermal efficiency of a thermodynamic cycle via the heating of a multicomponent liquid working stream with heat released by the partial condensation of an expanded spent stream.

2. Brief Description of the Background Art

Methods for converting the thermal energy, that geothermal fluid releases, into electric power presents an important and growing area of energy generation. Geothermal power plants generally belong to one of two categories: namely, steam plants and binary plants

In steam plants, the geothermal source is utilized directly to produce steam. That steam is then expanded in a turbine, producing power. In binary plants, heat extracted from the geofluid is used to evaporate a working fluid that circulates within the power cycle. That working fluid is then expanded in a turbine, producing power.

One problem resulting from the use of a geothermal source is that geofluid (brine) can generally be cooled to moderate temperatures only. The reason for this is believed to be that further cooling can cause precipitation of silica, which may plug heat exchanger surfaces. Typically, geothermal brine may not be cooled to a temperature less than 160°-180° F. Once it reaches that temperature, it should be rejected into the geothermal strata.

The most advanced technology currently being used to convert the heat from geothermal heat sources into electric power appears to be the so-called supercritical organic Rankine cycle. That process, however, is associated with significant losses, which appear to result for the following reasons working fluid, after being condensed at ambient temperature, has to be heated by a geothermal brine which has a relatively high temperature, for the reasons stated above. As a result of such a mismatch between the temperature of the working fluid and the relatively high temperature of the geothermal brine, thermodynamic losses are incurred, leading to relatively low efficiency.

For example, the advanced geothermal power plant that is located at Heber, Calif., appears to have a thermal efficiency of about 13.2%. In contrast, the theoretical limit for the border condition at Heber is apparently about 27.15%. Thus, what appears to be the most advanced geothermal plant has a thermodynamic, or Second Law, efficiency of apparently about 48.62%. The efficiency of the subcritical organic Rankine cycle, which is widely used for geothermal application, is, of course, even lower than the efficiency of the supercritical organic Rankine cycle being used at Heber.

Replacing conventional systems, which use the thermal energy of geothermal fluids for relatively low temperature processes, with a system that more adequately matches the temperature of the working fluid with the temperature of the geothermal source may substantially reduce thermodynamic losses resulting from the temperature mismatching of conventional systems. Reducing those losses can substantially increase the efficiency of the system.

SUMMARY OF THE INVENTION

It is one feature of the present invention to provide a significant improvement in the efficiency of a thermodynamic cycle by heating a multicomponent liquid working stream with heat released by the partial condensation of an expanded spent stream.

In accordance with one embodiment of the present invention, a method for implementing a thermodynamic cycle includes the step of expanding a gaseous working stream, transforming its energy into usable form. That expansion produces a spent stream. The spent stream is then partially condensed to provide heat. A multicomponent oncoming liquid working stream is heated using the heat produced by the partial condensation of the spent stream and heat from an external heat source, until the multicomponent liquid working stream is evaporated. The evaporation of the multicomponent liquid working stream produces the gaseous working stream.

In a preferred embodiment of the present invention, the difference in the pressure of the multicomponent oncoming liquid working stream and the spent stream ensures that the multicomponent oncoming liquid working stream will begin to evaporate at a temperature that is lower than the temperature at which the spent stream begins to condense. To create such a multicomponent liquid working stream, the working fluid used in the process of the present invention may be a mixture comprising a high-boiling component and a low-boiling component, which begins to boil at a temperature that is lower than the temperature at which the high-boiling component begins to boil. In a particularly preferred embodiment of the present invention, the multicomponent oncoming liquid working stream includes about 55% to about 95% of the low-boiling component.

Such a mixture is preferred because such a mixture boils at variable temperatures so that the temperature at which boiling begins at any given pressure (the bubbling point) is lower than the temperature at which evaporation is completed (the dew point). Conversely, if such a mixture is condensed, the temperature at which condensation starts is higher than the temperature at which condensation ends. The difference between the dew point temperature and the bubbling point temperature depends on the properties of the components comprising the mixture and the composition of the mixture itself.

The mixture employed as a working fluid preferably has an initial boiling temperature at high pressure (the boiler pressure) that is significantly lower than the initial temperature of condensation at low pressure (the condenser pressure). Under appropriate temperatures and pressures, such a feature may allow use of part of the heat rejected during the initial condensation of the spent stream to cause the initial evaporation of the multicomponent oncoming liquid working stream. Such a feature may allow use of that heat to preheat the working fluid as well.

However, if the pressure of the multicomponent oncoming liquid working stream is significantly higher than the pressure of the spent stream, heat transferred from the spent stream, as the spent stream begins to condense, to the multicomponent oncoming liquid working stream may be insufficient to partially evaporate the multicomponent oncoming liquid working stream. In such an embodiment of the present invention, heat transferred from the partial condensation of the spent stream is used to preheat the multicomponent oncoming liquid working stream, without partially evaporating the multicomponent oncoming liquid working stream.

Although any conventional heat source may, in general, be used in conjunction with the system of the present invention, the system is particularly useful for the conversion of geothermal energy into electric power. As will be apparent from the following description of preferred embodiments, the system of the present invention may enable heat extracted from geothermal brine to be used for relatively high temperature purposes only, which may increase the thermodynamic reversibility of the system and may result in an increased efficiency of a power cycle that uses such a heat source.

BRIEF DESCRIPTION OF THE DRAWINGS

FIG. 1 is a schematic representation of one embodiment of the method and apparatus of the present invention.

FIG. 2 is a schematic representation of a second embodiment of the method and apparatus of the present invention.

FIG. 3 is a schematic representation of the embodiment of FIG. 2 in which four heat exchangers have replaced the twelve heat exchangers of the FIG. 2 embodiment.

DESCRIPTION OF PREFERRED EMBODIMENTS

The schematic shown in FIG. 1 shows an embodiment of preferred apparatus that may be used in the above described cycle. Specifically, FIG. 1 shows a system 100 that includes a boiler in the form of heat exchangers 105, 106, and 107, a preheater in the form of heat exchanger 108, and a superheater in the form of heat exchanger 101. In addition, the system 100 includes turbines 102 and 104, reheater 103, pump 110, and condenser 109. Further, the system 100 includes stream separators 111 and 112 and stream mixers 113 and 114.

The condenser 109 may be any type of known heat rejection device. For example, the condenser 109 may take the form of a heat exchanger, such as a water cooled system, or another type of condensing device.

Various types of heat sources may be used to drive the cycle of this invention. In the embodiment shown in FIG. 1, the heat source is a stream of geothermal fluid that flows from point 1 to point 4 through heat exchangers 101, 103, 105, and 106.

The working stream used in the system 100 preferably is a multicomponent working stream that comprises a lower boiling point fluid--the low-boiling component --- and a higher boiling point fluid --- the high-boiling component. Such a preferred working stream may be an ammonia-water mixture, two or more hydrocarbons, two or more freons, mixtures of hydrocarbons and freons, or the like. In general, the stream may be mixtures of any number of compounds with favorable thermodynamic characteristics and solubility. In a particularly preferred embodiment, a mixture of water and ammonia is used. The multicomponent working stream preferably includes about 55% to about 95% of the low-boiling component.

As shown in FIG. 1, a working stream circulates through system 100. The working stream includes a gaseous working stream that flows from heat exchanger 105 to turbine 102. The working stream also includes a spent stream, which flows from turbine 102 to condenser 109, and a liquid working stream, which flows from condenser 109 to heat exchanger 105.

In the cycle of the present invention, the liquid working stream, which has been completely condensed and which has a temperature that preferably is close to ambient temperature --- with parameters as at point 14 --- is pumped by pump 110 to a selected high pressure, obtaining parameters as at point 21. Thereafter, that stream passes through recuperative preheater 108, where it is preheated by a returning spent stream, obtaining parameters as at point 60. The liquid working stream at point 60 preferably has parameters corresponding to those at or near its boiling point, i.e., it preferably is in the state of a saturated liquid or a slightly subcooled liquid.

The liquid working stream is then split at stream separator 111 into two substreams, having parameters as at points 61 and 62, respectively. Those two substreams form first and second parts of the liquid working stream. The substream flowing by point 61, i.e., the first part of the liquid working stream, passes through exchanger 106 where it boils, being heated--in this embodiment of the invention--by a stream of geofluid flowing from point 1 to point 4. That substream exits heat exchanger 106, having parameters as at point 63.

The other substream, flowing by point 62, i.e., the second part of the liquid working stream, passes through recuperative heat exchanger 107 where it is heated by a returning spent stream. That substream is preferably partially evaporated producing a stream having parameters as at point 64. In a particularly preferred embodiment, the parameters for the partially evaporated working fluid at points 63 and 64 are nearly identical.

The substreams passing by points 63 and 64 (which are first and second parts of a heated liquid working stream) are recombined at stream mixer 113 into one stream, i.e., a heated liquid working stream, obtaining parameters as at point 66. The heated liquid working stream, which in this embodiment of the present invention has been partially evaporated with parameters as at point 66, passes through heat exchanger 105 where it is heated--in this embodiment--by a stream of geofluid. In a particularly preferred embodiment, the partially evaporated working fluid is completely evaporated as it passes through heat exchanger 105. The partially evaporated working fluid entering heat exchanger 105, however, need not be completely evaporated at that step of the cycle. In either event, the working fluid exits heat exchanger 105 with parameters as at point 68.

The working stream, at point 68, is preferably in a state of a saturated vapor. However, it can be in a state of an incompletely evaporated mixture or a superheated vapor as well. In the particularly preferred embodiment set forth herein, that working fluid stream is a gaseous working fluid stream, having parameters as at point 68 (as shown in Table I). That stream passes through heat exchanger 101 where it is superheated by a stream of geofluid to form a superheated gaseous working stream with parameters as at point 25. The stream with parameters as at point 25 is sent into the high pressure turbine 102 where it expands, producing power, and obtaining parameters as at point 26.

In the embodiment shown in FIG. 1, the spent stream, with parameters as at point 26, is then sent into reheater 103 where it is reheated by a stream of geofluid, obtaining parameters as at point 30. The spent stream is then sent to the low pressure turbine 104 where it is finally expanded, producing power, and obtaining parameters as at point 36.

In a particularly preferred embodiment of the system of the present invention, the parameters of the spent stream at point 36 correspond to those of a stream that is in the state of a saturated vapor. The pressure, at point 36, may be conveniently selected to ensure the complete condensation of the spent stream, as it passes through condenser 109, at the available temperature of the cooling medium flowing through condenser 109 from point 23 to point 24, which is preferably water or air.

The spent stream passes from point 36 through heat exchanger 107 where it partially condenses, providing heat for the initial evaporation of the liquid working stream passing from point 62 to point 64, i.e., the second part of the liquid working stream. After the partially condensed spent stream exits from heat exchanger 107, it obtains parameters as at point 38. The partially condensed spent stream then passes through recuperative preheater 108 where it further condenses, providing heat for preheating the oncoming liquid working stream. The partially condensed spent stream exits recuperative preheater 108 with parameters as at point 29. The partially condensed spent stream then enters condenser 109 where it is cooled by water or air flowing from point 23 to point 24. The above described liquid working stream, having parameters as at point 14, exits from condenser 109 completing the cycle.

In the embodiment of the present invention shown in FIG. 1, the external heat source for completing the evaporation of the liquid working stream is a stream of geofluid, having initial parameters as at point 1. That stream is split at stream separator 112, into two substreams, having parameters as at points 5 and 6, respectively. The substreams passing by points 5 and 6 pass through heat exchangers 101 and 103, respectively, providing heat for superheating the above described gaseous working stream and for reheating the spent stream. The substream passing by point 5 exits heat exchanger 101 with parameters as at point 7, and the substream passing by point 6 exits heat exchanger 103 with parameters as at point 8.

Thereafter, the substreams of geofluid are combined at stream mixer 114 into one stream having parameters as at point 2. That stream of geofluid passes through heat exchanger (boiler) 105 where it is cooled, providing heat for the complete evaporation of the partially evaporated, i.e., heated, liquid working stream The geofluid stream exits heat exchanger 105 with parameters as at point 3. The stream of geofluid then passes through heat exchanger 106 where it is cooled, providing heat for the initial evaporation of a first part of the liquid working stream (a second part of the liquid working stream is initially evaporated by recuperation of heat from the returning spent stream, as described above). The stream of geofluid exits heat exchanger 106 with parameters as at point 4, after which it may be pumped into the geofluid strata.

As is apparent from the above description, a unique feature of the above described embodiment of the present invention is that the initial temperature of condensation of the returning spent stream (the stream passing by point 36) is higher than the initial boiling temperature of the second part of the oncoming liquid working stream (the stream passing by point 62).

The relationship between the initial condensation temperature of the returning spent stream and the initial boiling temperature of the liquid working stream of that embodiment enables the partial evaporation of the liquid working stream via recuperation of heat from the returning spent stream. That feature should enable the power system and cycle of the above described embodiment of the present invention to provide a significant increase in efficiency, when compared with the presently available organic and supercritical organic Rankine cycles.

It will be apparent to those skilled in the art that the pressure of the oncoming liquid working stream, at point 62, may be so high that the partial condensation of the returning spent stream will heat that portion of the liquid working stream, but will not cause that stream to begin to evaporate. However, an embodiment of the present invention in which the difference in pressure between the liquid working stream and the returning spent stream enables heat from the partial condensation of the spent stream to partially evaporate the liquid working stream is preferred over an embodiment in which the pressure of the oncoming liquid working stream, at point 62, is so high as to inhibit partial evaporation of that stream, despite the transfer of heat produced by the partial condensation of the returning spent stream.

Preferred parameters for the points corresponding to the points set forth in FIG. 1 are presented in Table I for a system having a water-ammonia working fluid stream which includes 83.05 wt. % of ammonia. All calculations used to generate the parameters of Table I were performed for what appear to be the same border conditions and the same limitations as have been used in the above referenced Heber geothermal plant A comparison in performance of the Heber geothermal power plant and the potential performance of the system of the present invention, using what appear to be the same border conditions, is included in Table II.

                  TABLE I
    ______________________________________
    Point
         P[psia]   X        T °F.
                                    H [Btu/Ib]
                                            G
    ______________________________________
     1   --        BRINE    367.00  --      2.6269
     2   --        BRINE    333.96  --      2.6269
     3   --        BRINE    222.26  --      2.6269
     4   --        BRINE    170.22  --      2.6269
     5   --        BRINE    367.00  --       .9851
     6   --        BRINE    367.00  --      1.6418
     7   --        BRINE    333.96  --       .9851
     8   --        BRINE    333.96  --      1.6418
    14    89.30    0.8305   60.00   -20.33  1.0000
    21   432.44    0.8305   60.00   -18.78  1.0000
    23   --        WATER    53.00   --      16.8761
    24   --        WATER    78.07   --      16.8761
    25   402.44    0.8305   352.00  776.80  1.0000
    26   232.20    0.8305   273.78  736.73  1.0000
    29    89.60    0.8305   121.93  402.82  1.0000
    30   227.20    0.8305   352.00  792.06  1.0000
    36    90.90    0.8305   222.26  726.46  1.0000
    38    89.90    0.8305   170.00  519.86  1.0000
    60   422.44    0.8305   165.00  98.25   1.0000
    61   422.44    0.8305   165.00  98.25    .4029
    62   422.44    0.8305   165.00  98.25    .5971
    63   412.44    0.8305   217.26  444.29   .4029
    64   412.44    0.8305   217.26  444.29   .5971
    66   412.44    0.8305   217.26  444.29  1.0000
    68   407.44    0.8305   307.75  743.60  1.0000
    ______________________________________
              TABLE II
    ______________________________________
                           Thermal   Second Law
    Power Output MW        Efficiency
                                     Efficiency
    ______________________________________
    Heber Plant  59.2      13.2      48.62
    Proposed System
                 80.785    18.04     66.44
    ______________________________________

The results shown in Table II suggest that the system of the present invention could potentially increase the power output from the same geothermal source by a factor of about 1.37. Such an enhanced power output could significantly reduce the overall cost of a geothermal power plant.

When a geothermal power plant is operating, and a significant portion of its power output must be spent to circulate geothermal brine, the power needed to circulate the geothermal brine generally remains constant, irrespective of the efficiency of the power plant. For the Heber power plant, this power is apparently equal to about 12MW. The net output of the Heber power plant is, therefore, apparently equal to about 47.2MW. In contrast, the net output of the proposed system of the present invention could be equal to about 68.785MW. As a result, the net efficiency of the proposed system potentially could be about 1.46 times higher than the net efficiency of the Heber geothermal plant.

Because the cost to provide geothermal brine for a power plant is apparently identical for either the Heber plant system or the system of the present invention, the proposed system could potentially provide for a significantly lower cost for the geofluid supplied to the cycle per 1 kW of net output.

In the system of FIG. 1, the composition of the working fluid flowing through the cycle remains constant An increased efficiency for the cycle may be obtained, however, if the composition of the working fluid is varied at different parts of the cycle. FIG. 2 provides such an embodiment of the present invention in which the liquid working stream is split into working streams having different compositions before the oncoming liquid working stream is completely evaporated to produce the gaseous working stream.

In accordance with the embodiment of FIG. 2 of the present invention, a method for implementing a thermodynamic cycle includes the step of expanding a gaseous working stream, transforming its energy into usable form (as in the FIG. 1 embodiment). That expansion produces a spent stream that is partially condensed to provide heat to heat an oncoming liquid working stream (as in the FIG. 1 embodiment).

However, the oncoming liquid working stream of the FIG. 2 embodiment is generated in a different manner from the FIG. 1 embodiment. In the FIG. 2 embodiment, the spent stream is condensed to produce a first liquid working stream. The first liquid working stream is divided into enriched and lean substreams through the following steps Initially, the first liquid working stream is separated into first and second liquid substreams. The first liquid substream is heated to form a partially evaporated liquid substream that is separated to form a vapor stream and a liquid stream. The vapor stream is combined with the second liquid substream to form the enriched substream. The enriched substream is enriched with a higher percentage of a lower boiling component than is contained in the first liquid working stream. The liquid stream comprises the lean substream, which includes a lower percentage of a low boiling component than is contained in the first liquid working stream.

The enriched substream is condensed and then heated by the returning spent stream, until it is preferably partially evaporated. The lean substream is combined with the preferably partially evaporated enriched substream to form the oncoming liquid working stream that is heated (preferably partially evaporated) by the returning spent stream and then completely evaporated by an external heat source, such as a geothermal heat source, to form the gaseous working stream.

In the embodiment shown in FIG. 2, the completely condensed first liquid working stream (having a temperature which is close to the initial temperature of the cooling source (e.g, cooling water) flowing from point 223 to point 224 of FIG. 2) with parameters as at point 214 is pumped to an intermediate pressure by pump 316 to obtain parameters as at point 221. The first liquid working stream is divided at stream separator 320 into first and second liquid substreams having parameters as at points 210 and 211, respectively. The first liquid substream is sent into recuperative heat exchanger 302, where it is heated to form a partially evaporated liquid substream with parameters as at point 213.

The partially evaporated liquid substream is then sent into separator 313 (which may be a flash tank), where it is separated into a vapor stream, with parameters as at point 212, and a liquid stream, with parameters as at point 215. The vapor stream is then combined with the second liquid substream at stream mixer 340 to form an enriched substream, with parameters as at point 217. That enriched substream is then sent into condenser 312, where it is completely condensed by a stream of cooling water, flowing from point 243 to point 244, to obtain parameters as at point 218. The enriched substream is then pumped to an increased pressure by pump 315, obtaining parameters as at point 219. Thereafter, the enriched substream is sent parallel with the first liquid substream, flowing from point 210 to point 213, into heat exchanger 302, where the enriched substream is heated, obtaining parameters as at point 222.

Meanwhile, the liquid stream, which comprises the lean substream, has been pumped to an increased pressure by pump 314 to obtain parameters as at point 216. The temperatures of the streams flowing past points 216 and 222 preferably are approximately equal.

The preceding process steps yield an enriched substream, flowing by point 222, that is enriched with a higher percentage of a lower boiling component than is contained in the first liquid working stream, and a lean substream, flowing by point 216, that includes a lower percentage of a lower boiling component than is contained in the first liquid working stream.

The enriched and lean substreams are sent into heat exchangers 309 and 308. The lean substream is separated at stream separator 321 into first and second lean substreams, having parameters as at points 246 and 247, respectively, before the first lean substream enters heat exchanger 308 and the second lean substream enters heat exchanger 309. The enriched substream enters heat exchanger 309 only.

In the embodiment shown in FIG. 2, heat exchanger 309 is a recuperative heat exchanger, in which the returning spent stream exchanges heat with the second lean substream and the enriched substream. In heat exchanger 308, heat is transferred to the first lean substream from a stream of geofluid passing from point 204 to point 209. (Mineralization may not allow cooling of geothermal brine to a sufficiently low temperature to warrant use of heat exchanger 308. Under those circumstances, heat exchanger 308 preferably should be removed from the system, and both the enriched and lean substreams sent into heat exchanger 309 only.)

The preheated enriched substream exits heat exchanger 309 with parameters as at point 220, which preferably correspond to those of a liquid stream in a state of a saturated liquid. The first and second lean substreams exit heat exchangers 308 and 309, obtaining parameters as at points 248 and 249, respectively. Those substreams are combined at stream mixer 341 to reconstitute the lean substream, which has become a preheated lean substream with parameters as at point 240 (those parameters preferably correspond to those of a liquid stream in the state of a subcooled liquid). The temperatures of the streams flowing past points 220 and 240 are preferably about equal.

The preheated enriched substream is separated into first and second enriched substreams, having parameters as at points 232 and 233, respectively, at stream separator 322. The first enriched substream is sent into heat exchanger 310, along with the reconstituted and preheated lean substream. While passing through heat exchanger 310, the first enriched substream and the preheated lean substream are heated with heat transferred from a stream of geofluid passing from point 299 to point 204.

The second enriched substream is sent into heat exchanger 311, where it is heated by heat released from the returning spent stream.

The first and second enriched substreams preferably begin to boil as they pass through heat exchangers 310 and 311 to form first and second parts of a partially evaporated enriched substream with parameters as at points 234 and 235, respectively. Those substreams are combined at stream mixer 342 to reconstitute the enriched substream, which has become a partially evaporated enriched substream, with parameters as at point 250 (those parameters preferably correspond to those of a stream in a bi-phase state). The preheated lean substream exits from heat exchanger 310 as a heated lean substream with parameters as at point 228, which preferably correspond to those of a saturated liquid. The temperatures and pressures of the streams flowing past points 250 and 228 are preferably approximately equal.

The partially evaporated enriched substream and the heated lean substream are combined at stream mixer 343 to form a partially evaporated oncoming liquid working stream (corresponding, in essence, to the oncoming liquid working stream flowing by point 60 in the FIG. 1 embodiment of the present invention) with parameters as at point 265, corresponding to those of a stream in a bi-phase state.

As in the FIG. 1 embodiment of the present invention, the oncoming liquid working stream (in a bi-phase state in the FIG. 2 embodiment in contrast to the single phase state in the FIG. 1 embodiment) is then split at stream separator 323 into two substreams, which comprise first and second parts of the partially evaporated oncoming liquid working stream, having parameters as at points 261 and 262, respectively. The substream flowing by point 261 passes through exchanger 303 where it further boils, being heated--in this embodiment of the invention--by a stream of geofluid flowing from point 203 to point 299. That substream exits heat exchanger 303 as a first part of a further evaporated working stream, having parameters as at point 263.

The other substream, flowing by point 262, passes through recuperative heat exchanger 304 where it is heated by the returning spent stream. That substream also further boils producing a second part of a further evaporated working stream, having parameters as at point 264. In a particularly preferred embodiment, the parameters for the further evaporated working fluid at points 263 and 264 are nearly identical.

The substreams passing by points 263 and 264 are recombined at stream mixer 344 into one stream, a further evaporated working stream with parameters as at point 266. The further evaporated working stream, with parameters as at point 266, passes through heat exchanger 305 where it is heated--in this embodiment--by a stream of geofluid flowing from point 202 to point 203 In a particularly preferred embodiment, the further evaporated working fluid is completely evaporated as it passes through heat exchanger 305, obtaining parameters as at point 268, which preferably correspond to a gaseous working stream in a state of a saturated vapor. That stream passes through heat exchanger 306 where it is superheated by a stream of geofluid flowing from point 205 to point 207, forming a superheated gaseous working stream with parameters as at point 225. The superheated gaseous working stream with parameters as at point 225 is sent into the high pressure turbine 317 where it expands to an intermediate pressure, producing work, and obtaining parameters as at point 226.

Like the embodiment shown in FIG. 1, the spent stream, with parameters as at point 226, is then sent into reheater 307 where it is reheated by a stream of geofluid flowing from point 206 to point 208, obtaining parameters as at point 230. The spent stream is then sent to the low pressure turbine 318 where it is further expanded, producing work, and obtaining parameters as at point 236. In a particularly preferred embodiment, the parameters of the spent stream at point 236 correspond to those of a stream that is in the state of a saturated vapor.

The spent stream passes from point 236 through heat exchanger 304 where it partially condenses, providing heat for the further evaporation of the second part of the partially evaporated liquid working stream passing from point 262 to point 264. After the partially condensed spent stream exits from heat exchanger 304, it obtains parameters as at point 237. The partially condensed spent stream then passes through recuperative heat exchangers 311, 309, and 302, obtaining parameters as at points 238, 239, and 229, respectively. While passing through those heat exchangers, the spent stream further condenses, providing heat for partially evaporating the second enriched substream, preheating the enriched substream and the second lean substream, and partially evaporating the first liquid substream.

The partially condensed spent stream then enters condenser 301, where it is cooled by water or air flowing from point 223 to point 224, to produce the above described first liquid working stream, having parameters as at point 214, completing the cycle of FIG. 2.

Like the embodiment of FIG. 1, the external heat source for the FIG. 2 embodiment of the present invention for completing the evaporation of the liquid working stream is a stream of geofluid, having initial parameters as at point 201. That stream is split at stream separator 324 into two substreams, having parameters as at points 205 and 206, respectively. The substreams passing by points 205 and 206 pass through heat exchangers 306 and 307, respectively, providing heat for superheating the above described gaseous working stream and for reheating the spent stream. The substream passing by point 205 exits heat exchanger 306 with parameters as at point 207, and the substream passing by point 206 exits heat exchanger 307 with parameters as at point 208.

Thereafter, the substreams of geofluid are combined at stream mixer 345 into one stream having parameters as at point 202. That stream of geofluid passes through heat exchanger (boiler) 305 where it is cooled, providing heat for the complete evaporation of the further evaporated working stream. The geofluid stream exits heat exchanger 305 with parameters as at point 203. The stream of geofluid then passes through heat exchangers 303 and 310, where it is cooled, providing heat for the further evaporation of a first part of the partially evaporated liquid working stream, the initial evaporation of the first enriched substream, and the preheating of the lean substream. The stream of geofluid exits heat exchangers 303 and 310 with parameters as at points 299 and 204, respectively.

If not inhibited by mineralization of the brine, the stream of geofluid may be sent through heat exchanger 308 to preheat the first lean substream, where it is further cooled yielding a stream with parameters as at point 209. The stream of geofluid may be reinjected into the geostrata after exiting from heat exchanger 308.

The several heat exchangers shown in FIG. 2 represent, in essence, calculation zones. Although real apparatuses may be used as shown in FIG. 2, that system may alternatively comprise only four actual heat exchangers, i.e., heat exchangers 312 and 307, and a single heat exchanger in place of heat exchangers 306, 305, 303, 310, and 308, and a single heat exchanger in place of heat exchangers 304, 311, 309, 302, and 301. Such a system is shown in FIG. 3, in which heat exchanger 350 is used in place of heat exchangers 306, 305, 303, 310, and 308, and heat exchanger 360 is used in place of heat exchangers 304, 311, 309, 302, and 301.

The FIG. 2 embodiment of the present invention offers some potential advantages over the FIG. 1 embodiment. One advantage is that by splitting the liquid working stream, exiting from the condenser 301, into lean and enriched substreams, the overall pressure at which the liquid working stream boils may be increased from what it would have been if the liquid working stream was not split. (For the same temperature, the enriched substream would begin to boil at a higher pressure than the liquid working stream would begin to boil.) Such an increased overall boiling pressure should reduce exergy losses in the process of transferring heat from the geofluid, or other external heat source, to the cycle's working stream.

The increased overall boiling pressure also should increase the efficiency of the cycle and the power output per unit of heat input, or per unit of geofluid flow in the embodiment of the present invention employing a geofluid as the external heat source.

Another advantage of the FIG. 2 embodiment of the present invention, over the FIG. 1 embodiment, is that the FIG. 2 embodiment should permit a greater degree of flexibility, especially when a geofluid is used as the external heat source The FIG. 2 embodiment allows for adjustment of the system to a wide variety of border conditions, sustaining high thermodynamic efficiency.

Parameters for the points corresponding to the points set forth in FIG. 2 are presented in Table III for a system having a water-ammonia working fluid stream. All calculations used to generate the parameters of Table III were performed for the same border conditions used for calculating the parameters of Table I.

The thermal efficiency and power output per 1000 lbs. of geofluid of the FIG. 2 embodiment, using the parameters shown in Table III, should be significantly greater than those for the FIG. 1 embodiment, using the parameters shown in Table I.
 

                  TABLE III
    ______________________________________
    Point
         P[psia]   X        T °F.
                                    H [Btu/Ib]
                                            G
    ______________________________________
    201  --        BRINE    367.00  --      2.7084
    202  --        BRINE    329.94  --      2.7084
    203  --        BRINE    218.22  --      2.7084
    204  --        BRINE    170.00  --      2.7084
    205  --        BRINE    367.00  --       .8599
    206  --        BRINE    367.00  --      1.8485
    207  --        BRINE    329.94  --       .8599
    208  --        BRINE    329.94  --      1.8485
    209  --        BRINE    170.00  --      2.7084
    210  131.89    0.8540   60.00   -13.72   .9618
    211  131.89    0.8540   60.00   -13.72   .0382
    212  128.39    0.9998   87.45   556.66   .3386
    213  128.39    0.8540   87.45   193.01   .9618
    214  93.08     0.8540   60.00   -13.89  1.0000
    215  128.39    0.7748   87.45   -4.54    .6232
    216  521.61    0.7748   87.45   -2.83    .6232
    217  128.39    0.9850   80.39   498.86   .3768
    218  127.89    0.9850   70.00   37.51    .3768
    219  526.61    0.9850   70.00   39.50    .3768
    220  516.61    0.9850   165.00  151.23   .3768
    221  131.89    0.8540   60.00   -13.72  1.0000
    222  521.61    0.9850   87.45   59.17    .3768
    223  --        WATER    53.00   --      19.4131
    224  --        WATER    68.98   --      19.4131
    225  496.61    0.8540   352.00  758.06  1.0000
    226  250.54    0.8540   266.99  709.66  1.0000
    228  511.61    0.7748   187.22  109.69   .6232
    229  93.38     0.8540   82.28   296.28  1.0000
    230  245.54    0.8540   352.00  779.54  1.0000
    232  516.61    0.9850   165.00  151.23   .1145
    233  516.61    0.9850   165.00  151.23  .2622
    234  511.61    0.9850   187.22  545.75   .1145
    235  511.61    0.9850   187.22  545.75  .2622
    236  94.68     0.8540   218.22  711.77  1.0000
    237  94.08     0.8540   202.88  640.65  1.0000
    238  93.68     0.8540   170.00  537.20  1.0000
    239  93.53     0.8540   155.98  502.52  1.0000
    240  516.61    0.7748   165.00  83.84    .6232
    243  --        WATER    53.00   --      26.7031
    244  --        WATER    70.28   --      26.7031
    250  511.61    0.9850   187.22  545.75   .3768
    261  511.61    0.8540   187.22  273.98   .5025
    262  511.61    0.8540   187.22  273.98   .4975
    263  506.61    0.8540   213.22  416.92   .5025
    264  506.61    0.8540   213.22  416.92   .4975
    265  511.61    0.8540   187.22  273.98  1.0000
    266  506.61    0.8540   213.22  416.92  1.0000
    268  501.61    0.8540   310.99  725.55  1.0000
    299  --        BRINE    192.22  --      2.7084
    ______________________________________

While the present invention has been described with respect to a number of preferred embodiments, which utilize a single preferred external heat source, those skilled in the art will appreciate a number of variations and modifications of those embodiments. For example, a different external heat source may be used, the number of heat exchangers may be increased or decreased, the number of pumps, turbines, condensing devices, separators, etc., may be varied, as well as the number and composition of streams flowing through the cycle. Thus, it is intended that the appended claims cover all such variations and modifications as fall within the true spirit and scope of the present invention.

US Patent # 5,029,444

Method and Apparatus for Converting Low Temperature Heat to Electric Power

Alexander Kalina

 
Abstract --- A method and apparatus for implementing a thermodynamic cycle which may be used to convert low temperature heat to electric power.
US. Cl. 60/673; 60/649
Intl. Cl. F01K 025/06
References Cited
U.S. Patent Documents
USP # 4,346,561 ~ Aug., 1982 ~ Kalina
USP # 4,489,563 ~ Dec., 1984 ~ Kalina
USP # 4,548,043 ~ Oct., 1985 ~ Kalina
USP # 4,586,340 ~ May., 1986 ~ Kalina
USP # 4,604,867 ~ Aug., 1986 ~ Kalina
USP # 4,732,005 ~ Mar., 1988 ~ Kalina
USP # 4,763,480 ~ Aug., 1988 ~ Kalina
USP # 4,899,545 ~ Feb., 1990 ~ Kalina

Other References:
Burns & McDonnell Engineering Co., "Heber Geothermal Binary Demonstration Plant: Design, Construction, and Early Startup," EPRI, Oct. 1987.
Bliem, "Aspects of the Kalina Technology Applied to Geothermal Power Production," Idaho National Engineering Laboratory, Sep. 21, 1989.

Description

BACKGROUND OF THE INVENTION

This invention relates generally to the field of thermal energy conversion into mechanical and then electrical form. More particularly, this invention relates to the conversion of low temperature heat from low temperature heat sources into electric power.

Methods for converting the thermal energy of low temperature heat sources into electric power present an important area of energy generation. There is a need for a method and apparatus for increasing the efficiency of the conversion of such low temperature heat to electric power that exceeds the efficiency of standard Rankine cycles. The present invention provides such a method and apparatus.

SUMMARY OF THE INVENTION

The present invention provides for a method for implementing a thermodynamic cycle comprising the steps of:
expanding a gaseous working stream, transforming its energy into usable form and producing a spent stream;
condensing the spent stream producing a liquid working stream;
forming from the liquid working stream an enriched stream and a lean stream; and
heating the enriched stream forming the gaseous working stream.
The present invention also provides for an apparatus for implementing a thermodynamic cycle comprising:
means for expanding a gaseous working stream, transferring its energy into usable form and producing a spent stream;
a first stream mixer for mixing the spent stream with a lean stream forming a pre-condensed stream;
a condenser for condensing the pre-condensed stream producing a liquid working stream;
a pump for pumping the liquid working stream to an increased pressure;
a gravity separator for forming from the liquid working stream a vapor stream and a first liquid stream;
a first stream separator for separating the first liquid stream producing a second liquid stream and the lean stream;
a second stream mixer for mixing the second liquid stream with the vapor stream producing an enriched stream; and
a heat exchanger for heating the enriched stream with heat transferred from an external heat source producing the gaseous working stream.

Although any conventional external heat source may, in general, be used in conjunction with the method and apparatus of the present invention, the present invention is particularly useful for the conversion of low temperature heat from a low temperature geothermal brine or from a solar pond. As will be apparent from the following description of preferred embodiments, the method and apparatus of the present invention may enhance the efficiency of the conversion of low temperature heat to electric power for a power cycle that uses a low temperature heat source.

BRIEF DESCRIPTION OF THE DRAWING

FIG. 1 is a schematic representation of an embodiment of the method and apparatus of the present invention.

 
DESCRIPTION OF PREFERRED EMBODIMENTS

This invention is a novel method and apparatus for implementing a thermodynamic cycle. In the method of the present invention, a gaseous working stream is expanded. This expansion transforms that stream's energy into usable form and produces a spent stream. Preferred expansion means include conventionally used turbines or turbine systems. The spent stream is condensed producing a liquid working stream. Preferred condensers are those conventionally used in the art.

From the liquid working stream, an enriched stream and a lean stream are formed. The enriched stream preferably includes a higher percentage of a low boiling component than the liquid working stream includes. The lean stream preferably includes a lower percentage of a low boiling component than the liquid working stream includes.

Any conventional apparatus used to form two or more streams having different compositions from a single stream may be used to form the lean stream and the enriched stream from the liquid working stream. Preferred means for forming those streams include conventionally used gravity separators, such as a conventional flash tank.

The enriched stream preferably is in the state of a vapor or a vapor-liquid mixture. The lean stream preferably is in the state of a saturated or subcooled liquid.

The enriched stream is heated to form the gaseous working stream. This heat transfer may occur via a conventional heat exchanger. Any conventional heating source may be used, including recuperative or external heat sources. Preferred external heat sources that may be used in the present invention are those having temperatures of less than about 400° F. Particularly preferred are those having temperatures of less than about 250° F., such as low temperature geothermal brine or solar pond external heat sources.

The method of the present invention preferably includes the additional step of combining at a first stream mixer the lean stream with the spent stream prior to condensing the spent stream to form the liquid working stream. Such a stream, which includes the lean stream and the spent stream, may be referred to as a pre-condensed stream.

The method of the present invention preferably includes the additional steps of pumping the liquid working stream to an increased pressure and partially evaporating the liquid working stream with heat transferred from the spent stream and the lean stream. Conventional pumps and heat exchangers may be used for such purposes.

In the embodiment of the present invention in which the liquid working stream is partially evaporated, the enriched stream and the lean stream may be formed by separating vapor and liquid streams from the partially evaporated liquid working stream at a flash tank--the vapor producing the enriched stream, which is heated to form the gaseous working stream, and the liquid producing the lean stream. Alternatively, such a partially evaporated liquid working stream may be separated into a vapor stream and a first liquid stream at a flash tank. The first liquid stream, in turn, may be separated at a first stream separator into a second liquid stream and the lean stream. The second liquid stream may then be mixed at a second stream mixer with the vapor stream to produce the enriched stream. In such an embodiment of the present invention, the enriched stream should be in the state of a vapor-liquid mixture that is then heated to form the gaseous working stream.

The schematic shown in FIG. 1 shows an embodiment of preferred apparatus that may be used in the method of the present invention. Specifically, FIG. 1 shows a system 100 that includes turbine 101, heat exchangers 104, 105 and 102, condenser 106, gravity separator 103, pump 108, stream separators 109 and 111, stream mixers 110, 112 and 114, and external heat source 113.

The condenser 106 may be any type of known heat rejection device. For example, the condenser 106 may take the form of a heat exchanger, such as a water cooled system, or another type of condensing device.

Various types of heat sources may be used to drive the cycle of this invention. In the embodiment shown in FIG. 1, external heat source 113 represents a stream of low temperature geothermal fluid that flows from point 1 to point 9 through heat exchanger 102.

The working stream for the embodiment of the present invention shown in system 100 preferably is a multi-component working stream that comprises a low boiling component and a high boiling component. Such a preferred working stream may be an ammonia-water mixture, two or more hydrocarbons, two or more freons, mixtures of hydrocarbons and freons, or the like. In general, the working stream may be mixtures of any number of compounds with favorable thermodynamic characteristics and solubility. In a particularly preferred embodiment, a mixture of water and ammonia is used.

As shown in FIG. 1, the working stream circulates through system 100. The working stream includes a gaseous working stream that flows from heat exchanger 102 to turbine 101. The working stream also includes a spent stream, which flows from turbine 101 to first stream mixer 114, a pre-condensed stream, which flows from first stream mixer 114 to condenser 106, a liquid working stream, which flows from condenser 106 to gravity separator 103, and an enriched stream, which flows from second stream mixer 112 to heat exchanger 102. The gaseous working stream, the spent stream, and the enriched stream preferably each include a higher percentage of a low boiling component than is included in the pre-condensed stream and the liquid working stream.

In addition to the working stream that circulates through system 100 are a lean stream, which flows from first stream separator 111 to first stream mixer 114, a first liquid stream, which flows from gravity separator 103 to first stream separator 111, a second liquid stream, which flows from first stream separator 111 to second stream mixer 112, and a vapor stream, which flows from gravity separator 103 to second stream mixer 112. The lean stream, the first liquid stream, and the second liquid stream preferably each include a lower percentage of a low boiling component than is included in the liquid working stream. The vapor stream preferably includes a higher percentage of a low boiling component than is included in the liquid working stream.

In the embodiment of the present invention shown in FIG. 1, the liquid working stream, which has been completely condensed and which has a temperature that preferably is close to ambient temperature--with parameters as at point 14--is pumped by pump 108 to a higher pressure, obtaining parameters as at point 21. Thereafter, this liquid working stream is separated at stream separator 109 producing substreams with parameters as at points 61 and 62, respectively. These substreams are sent into recuperative heat exchangers 104 and 105, respectively. While passing through heat exchangers 104 and 105, the substreams of the liquid working stream are heated, achieving a boiling temperature having parameters as at points 7 and 4, respectively, and then partially evaporated. The partially evaporated substreams of the liquid working stream exit heat exchangers 104 and 105 with parameters as at points 63 and 64, respectively. Those substreams are then recombined at stream mixer 110 to reconstitute the liquid working stream with parameters as at point 5.

The liquid working stream at point 5 is preferably in a bi-phase state, i.e., in a partially evaporated state. The liquid working stream is sent into gravity separator 103, such as a flash tank, where the liquid separates from the vapor.

A vapor stream with parameters as at point 6 exits from the top of gravity separator 103 and a first liquid stream, with parameters as at point 10, exits from the bottom of gravity separator 103. The first liquid stream is separated at first stream separator 111 into a lean stream and a second liquid stream having parameters as at points 11 and 13, respectively. The second liquid stream, with parameters as at point 13, is combined at second stream mixer 112 with the vapor stream producing an enriched stream (enriched in this embodiment of the present invention with respect to a lower boiling component when compared to the liquid working stream) having parameters as at point 69. The enriched stream preferably is in the state of a vapor-liquid mixture.

The enriched stream is sent into heat exchanger 102 where it is heated by external heat source 113. The external heat source 113 shown in FIG. 1 represents a stream of geothermal brine. Such a heat source typically has a temperature of less than about 400° F., and may have a temperature of less than about 250° F. Alternatively, external heat source 113 may consist of some other type of low temperature stream, such as one flowing from a solar pond. In the embodiment shown in FIG. 1, the geothermal brine enters heat exchanger 102 with parameters as at point 1 and exits heat exchanger 102 with parameters as at point 9. As shown in TABLE 1, the geothermal brine at point 1 may be at a temperature of 230° F.

The enriched stream that enters heat exchanger 102 is further heated and evaporated, exiting heat exchanger 102 as the gaseous working stream. The gaseous working stream exiting heat exchanger 102 may be partially evaporated, or it may be completely evaporated and superheated.

The gaseous working stream in the FIG. 1 embodiment exits heat exchanger 102 with parameters as at point 30. The gaseous working stream then enters turbine 101 where it expands, producing work. A spent stream exits from turbine 101 with parameters as at point 36. That spent stream is sent into heat exchanger 105 where it is cooled. The spent stream is preferably partially condensed as it passes through heat exchanger 105 to obtain parameters as at point 38. As it passes through heat exchanger 105, the spent stream transfers heat for heating and preferably partially evaporating the substream of the liquid working stream flowing from point 62 to point 64.

The lean stream, with parameters as at point 11, passes through heat exchanger 104, where it is cooled. While passing through heat exchanger 104, the lean stream provides heat for pre-heating and preferably partially evaporating the substream of the liquid working stream flowing from point 61 to point 63. The lean stream exits heat exchanger 104 with parameters as at point 20. In the embodiment shown in FIG. 1, the lean stream passes through a pressure reduction device 107, which may be a throttle valve. After exiting pressure reduction device 107, the lean stream obtains parameters as at point 19.

The lean stream and the spent stream are combined at first stream mixer 114 to produce a pre-condensed stream having parameters as at point 29. The pre-condensed stream is sent into condenser 106, where it is completely condensed by a stream of coolant flowing from point 23 to point 24. This produces the liquid working stream, with parameters as at point 14, which completes the cycle.

Convenient parameters for the points corresponding to the points set forth in FIG. 1 are presented in TABLE 1 for a system having a water-ammonia enriched stream which includes 49.5 weight % of ammonia. The theoretical performance of the system of the present invention, using the parameters of TABLE 1 in the embodiment shown in FIG. 1, is included in TABLE 2. The data presented in that table shows that the proposed system theoretically should have an efficiency of 10.34%, which should exceed the efficiency of the standard Rankine cycle, working at the same border conditions, by about 1.67 times. It should be expected that use of the heat source proposed for the embodiment shown in FIG. 1, with parameters as set forth in TABLE 1, should increase power output from 3.3 MW to 5.5 MW.

                  TABLE 1
    ______________________________________
    Point P(psia) X         T° F.
                                   H (Btu/lb)
                                           G
    ______________________________________
     1    --      BRINE     230.00 --      9.6554
     2    37.90   0.2651    138.56 30.93   7.4728
     3    9.97    0.4950    138.56 467.66  1.0000
     4    40.10   0.2922    134.56 20.82   2.9728
     5    38.10   0.2922    142.00 58.54   8.4728
     6    38.10   0.9408    142.00 634.62   .3403
     7    40.10   0.2922    134.56 20.82   5.5000
     9    --      BRINE     170.62 --      9.6554
    10    38.10   0.2651    142.00 34.44   8.1325
    11    38.10   0.2651    142.00 34.44   7.4728
    13    38.10   0.2651    142.00 34.44    .6597
    14    8.72    0.2922    62.00  -54.06  8.4728
    19    9.22    0.2651    76.79  -24.12  7.4728
    20    37.70   0.2651    85.03  -24.12  7.4728
    21    42.10   0.2922    62.00  -53.99  8.4728
    23    --      WATER     55.00  --      17.4588
    24    --      WATER     84.96  --      17.4588
    29    9.22    0.2922    78.76   7.68   8.4728
    30    33.10   0.4950    217.50 823.45  1.0000
    36    10.72   0.4950    165.00 761.36  1.0000
    38    9.22    0.4950    94.37  245.29  1.0000
    61    42.10   0.2922    62.00  -53.99  5.5000
    62    42.10   0.2922    62.00  -53.99  2.9728
    63    38.10   0.2922    133.58 25.53   5.5000
    64    38.10   0.2922    158.00 119.61  2.9728
    69    38.10   0.4950    142.00 238.67  1.0000
    ______________________________________

              TABLE 2
    ______________________________________
    Sum of turbine enthalpy drops =
                            62.08 Btu/lb
    Turbine work =          60.53 Btu/lb
    Heat input =            84.78 Btu/lb
    Heat rejection =       523.04 Btu/lb
    Pump power =             .09 Btu/lb

    Net power output =      60.44 Btu/lb
    Net thermal efficiency =
                           10.34%
    Working fluid weight flow =
                           310705.84
    Net output             5502.59 kWe
    Second Law limit       20.90%
    Second Law efficiency  49.45%
    Specific brine consumption
                           545.20 lb/kWe
    Specific power output  1.83 watt-hr/lb
    ______________________________________


While the present invention has been described with respect to a number of preferred embodiments, which utilize a single preferred external heat source, those skilled in the art will appreciate a number of variations and modifications of those embodiments. For example, a different external heat source may be used, the number of heat exchangers may be increased or decreased, the number of pumps, turbines, condensing devices, separators, etc., may be varied, as well as the number and composition of streams flowing through the cycle. Thus, it is intended that the appended claims cover all such variations and modifications as fall within the true spirit and scope of the present invention.


United States Patent  5,095,708
( March 17, 1992 )
Method and Apparatus for Converting Thermal Energy into Electric Power
Alexander Kalina

Abstract --- A method and apparatus for converting thermal energy into electric power. A high pressure gaseous working stream is expanded, producing a spent stream. The spent stream is condensed, producing a condensed stream. The condensed stream forms first and second partially evaporated streams, which in turn form first and second vapor streams and first and second liquid streams. A rich stream is generated from the first vapor stream. A lean stream is generated from combining the second vapor stream with a mixing stream. The resulting rich and lean streams are passed through a boiler where they are evaporated. After exiting the boiler, the evaporated rich stream is combined with the evaporated lean stream generating the high pressure gaseous working stream, completing the cycle.

Current U.S. Class: 60/673; 60/649
Intern'l Class:  F01K 025/06
Field of Search:  60/649,673

References Cited

U.S. Patent Documents
USP # 4,346,561 ~ Aug., 1982 ~ Kalina.
USP # 4,489,563 ~ Dec., 1984 ~ Kalina.
USP # 4,548,043 ~ Oct., 1985 ~ Kalina.
USP # 4,586,340 ~ May., 1986 ~ Kalina.
USP # 4,604,867 ~ Aug., 1986 ~ Kalina.
USP # 4,732,005 ~ Mar., 1988 ~ Kalina.
USP # 4,763,480 ~ Aug., 1988 ~ Kalina.
USP # 4,899,545 ~ Feb., 1990 ~ Kalina.
USP # 4,982,568 ~ Jan., 1991 ~ Kalina.
USP # 5,029,444 ~ Jul., 1991 ~ Kalina.

Other References:
Burns & McDonnell Engineering Co. "Heber Geothermal Binary Demonstration Plant: Design, Construction, and Early Startup", EPRI, Oct. 1987.
Bliem, "Aspects of the Kalina Technology Applied to Geothermal Power Production", Idaho National Engineering Laboratory, Sep. 21, 1989.

Description
BACKGROUND OF THE INVENTION
I. Field of the Invention
This invention relates generally to methods and apparatus for transforming thermal energy from a heat source into mechanical and then electrical form using a working fluid that is expanded and regenerated. This invention further relates to a method and system for improving the thermal efficiency of a thermodynamic cycle via the generating of at least two multi-component liquid working streams, including a rich stream and a lean stream. The rich stream includes a higher percentage of a low-boiling component than is included in the lean stream.
II. Brief Description of the Background Art  
U.S. Pat. No. 4,548,043 describes a system that uses two different streams of working solution with different compositions. That system includes means for heating and expanding a working fluid and a condensation subsystem for condensing that working fluid and generating the two streams having different compositions.  
The condensation subsystem described in that patent generates from a single partially evaporated stream, comprising a mixture of ammonia and water, a single enriched vapor stream and a single lean liquid stream. The enriched vapor stream is divided into two enriched vapor substreams. The lean liquid stream is divided into two lean liquid substreams. One of those enriched vapor substreams is combined with one of the lean liquid substreams producing a rich stream. The other enriched vapor substream is combined with the other lean liquid substream producing a lean stream. Because the two enriched vapor substreams are generated from a single enriched vapor stream, they are each generated at the same pressure and temperature. The two working streams generated from combining the two vapor substreams with the two liquid substreams in U.S. Pat. No. 4,548,043, i.e., the rich stream and the lean stream, are combined during the boiling process. U.S. Pat. No. 4,604,867 likewise describes a system that includes means for evaporating and expanding a working stream followed by condensing that expanded stream via a condensation subsystem. The condensation subsystem described in that patent, like that included in U.S. Pat. No. 4,548,043, generates an enriched vapor stream and a lean liquid stream from a single partially evaporated multi-component stream. The vapor stream is combined with a portion of the liquid stream to produce the working stream that is subsequently evaporated and expanded. The systems of U.S. Pat. Nos. 4,548,043 and 4,604,867 provide significantly enhanced thermal efficiency, when compared to conventional Rankine cycles that use a single component working fluid. However, it is always desirable to improve upon the economics and efficiencies of such systems. The method and system of the present invention, when compared to the systems described in the above-mentioned patents, provides such an improvement. SUMMARY OF THE INVENTION It is one feature of the present invention to provide a significant improvement in the efficiency of a thermodynamic cycle by heating and evaporating at least two multicomponent liquid working streams that comprise a rich stream and a lean stream. The rich stream includes a higher percentage of a low boiling component than is included in the lean stream. In one aspect of the present invention, the rich stream and the lean stream are combined, after they exit from the boiler, to form a high pressure gaseous working stream. This feature should allow for a better match of the required and available heat in the process of heating, vaporizing, and superheating than can be obtained if a single stream is introduced into the boiler. In a second aspect of the present invention, the rich and lean streams are generated by forming from a condensed stream a first partially evaporated stream and a second partially evaporated stream. The first partially evaporated stream is separated into a first vapor stream and a first liquid stream, and the second partially evaporated stream is separated into a second vapor stream and a second liquid stream. The first vapor stream generates the rich stream, and the second vapor stream is combined with a mixing stream to generate the lean stream.

In accordance with one embodiment of the present invention, a method for implementing a thermodynamic cycle includes the step of expanding a high pressure gaseous working stream, transforming its energy into usable form and generating a spent stream. The spent stream is then condensed, producing a condensed stream. A rich stream, having a higher percentage of a low boiling component than is included in the condensed stream, is generated from the condensed stream. A lean stream, having a lower percentage of a low boiling component than is included in the condensed stream, is also generated from the condensed stream. The rich stream and the lean stream are passed through a boiler generating an evaporated rich stream and an evaporated lean stream. The evaporated rich stream and the evaporated lean stream are then combined after the two evaporated streams exit from the boiler. This generates the high pressure gaseous working stream, completing the cycle.

In a preferred embodiment of the present invention, the rich stream and the lean stream are generated from the condensed stream by first forming from that condensed stream a first partially evaporated stream and a second partially evaporated stream. The first partially evaporated stream is separated into a first vapor stream and a first liquid stream. The second partially evaporated stream is separated into a second vapor stream and a second liquid stream. The rich stream is generated from the first vapor stream, such as by combining that first vapor stream with a first mixing stream generated from the condensed stream. Alternatively, the rich stream may be produced by condensing the first vapor stream without first combining that first vapor stream with another stream. The second vapor stream is combined with a mixing stream generating the lean stream. Preferably that mixing stream is generated from the condensed stream, but alternatively may be generated from other streams that circulate through the system, such as the first or second liquid streams, for example.

In accordance with another embodiment of the present invention, the method for implementing a thermodynamic cycle includes the step of expanding a high pressure gaseous working stream transforming its energy into usable form and generating a spent stream. The spent stream is condensed, producing a condensed stream. From the condensed stream is formed a first partially-evaporated stream and a second partially-evaporated stream. The first partially-evaporated stream is separated into a first vapor stream and a first liquid stream. The second partially-evaporated stream is separated into a second vapor stream and a second liquid stream. The first vapor stream generates a rich stream, having a higher percentage of a low boiling component than is included in the condensed stream. The second vapor stream is combined with a mixing stream, such as may be formed from the condensed stream, generating a lean stream, having a lower percentage of a low boiling component than is included in the condensed stream. The high pressure gaseous working stream is formed by combining the rich stream and the lean stream, completing the cycle.

In a preferred embodiment, the rich stream and the lean stream are combined to form the high pressure gaseous working stream after those two streams have exited from a boiler, after having been evaporated while passing through the boiler.

BRIEF DESCRIPTION OF THE DRAWINGS

FIG. 1 is a schematic representation of one embodiment of the method and system of the present invention.

FIG. 2 is a schematic representation of an embodiment of the condensation subsystem that may be used in the present invention.

DESCRIPTION OF THE PREFERRED EMBODIMENTS

The schematic shown in FIG. 1 shows an embodiment of preferred apparatus that may be used in the method and system of the present invention. Specifically, FIG. 1 shows a system 200 that includes a boiler 201, turbines 202, 203, and 204, recooler 205, condensation subsystem 206, pumps 207 and 208, stream separators 209, 210, and 211, stream mixers 212-215, and valve 216.

Various types of heat sources may be used to drive the cycle of this invention, including for example, gas turbine exhaust gases. In this regard, the system of the present invention may be used as a bottoming cycle in combined cycle systems.

The working stream flowing through system 200 is a multi-component working stream that comprises a lower boiling point fluid--the low-boiling component--and a higher boiling point fluid--the high-boiling component. Preferred working streams include ammonia-water mixtures, mixtures of two or more hydrocarbons, two or more freons, mixtures of hydrocarbons and freons, or the like. In general, the working stream may be a mixture of any number of compounds with favorable thermodynamic characteristics and solubility. In a particularly preferred embodiment, a mixture of water and ammonia is used.

As shown in FIG. 1, a working stream circulates through system 200. The working stream includes a high pressure gaseous working stream that flows from stream mixer 214 to turbine 202. The working stream also includes a spent stream, which flows from turbine 202 to condensation subsystem 206. That spent stream includes an intermediate pressure gaseous stream, which flows from turbine 202 to turbine 203, a low pressure gaseous stream, which flows from turbine 203 to turbine 204, and a low pressure spent stream, which flows from turbine 204 to condensation subsystem 206. The working stream also includes lean and rich streams that flow from condensation subsystem 206 to stream mixer 214. The rich stream is separated into first and second rich substreams at stream separator 209, and the lean stream is separated into first and second lean substreams at stream separator 210. The second rich substream and the second lean substream pass through recooler 205 before they are recombined with the first rich substream and first lean substream to reconstitute the rich stream and lean stream at stream mixers 212 and 213, respectively.

In the embodiment shown in FIG. 1, rich and lean streams exit condensation subsystem 206 with parameters as at points 29 and 73, respectively. A portion of the lean stream is diverted at stream separator 211. That portion passes by point 97 and is combined at stream mixer 215 with the rich stream. This step of the process yields a lean stream having parameters as at point 96 and a rich stream having parameters as at point 32. This addition of a portion of the lean stream to the rich stream should help prevent the supercritical boiling of the rich stream and should help facilitate a favorable temperature-heat profile in boiler 201.

The rich and lean streams are pumped to an increased pressure at pumps 207 and 208, respectively, obtaining parameters as at points 22 and 92, respectively. The two streams are then sent into boiler 201. Both the rich and lean streams are preheated in boiler 201 obtaining parameters as at points 60 and 100, respectively. The rich stream is then separated at stream separator 209 into first and second rich substreams, and the lean stream is separated at stream separator 210 into first and second lean substreams. The first rich substream and the first lean substream, having parameters as at points 61 and 101, respectively, pass through boiler 201 where they are heated by the heating stream flowing from point 25 to point 26. Preferably, that heating stream is a stream of combustion gases emitted from a gas turbine. The second rich substream and second lean substream, with parameters as at points 66 and 106, respectively, pass through recooler 205. There, they are further heated and at least partially evaporated.

Preferably, the weight ratio of the second rich substream to the second lean substream should be about the same as the weight ratio of the first rich substream to the first lean substream and as the weight ratio of the rich stream to the lean stream, when the two streams entered boiler 201.

The second rich substream and the second lean substream exit recooler 205 with parameters as at points 110 and 111, respectively. Those substreams are preferably completely evaporated when exiting recooler 205. The second rich substream combines with the first rich substream at stream mixer 212 to reform the rich stream, having parameters as at point 114. The second lean substream combines with the first lean substream at stream mixer 213 to reform the lean stream, having parameters as at point 116.

The rich stream, having parameters at point 114, and the lean stream, having parameters at point 116, pass through boiler 201, where they are superheated via heat transferred from the stream flowing from point 25 to point 26, which is preferably a stream of combustion gases. The rich stream exits from boiler 201 with parameters as at point 118. The lean stream exits boiler 201 with parameters as at point 119. The lean stream is then combined with the rich stream at stream mixer 214, producing a high pressure gaseous working stream, having parameters as at point 30.

Because the embodiment of the present invention shown in FIG. 1 does not mix the lean stream with the rich stream during the boiling process, that embodiment eliminates potential complications that may result when such mixing takes place during the boiling process.

The stream having parameters as at point 30 passes through admission valve 216, producing a stream having parameters as at point 31. The high pressure gaseous working stream then passes through high pressure turbine 202. There it expands, producing work, and generating a spent stream. The spent stream in the embodiment shown in FIG. 1 includes an intermediate pressure gaseous stream having parameters as at point 40. That stream is returned to boiler 201 where it is reheated, producing an intermediate pressure gaseous stream having parameters as at point 41. That portion of the spent stream is then sent into intermediate pressure turbine 203. There it further expands, producing work, and producing a low pressure gaseous stream having parameters as at point 42.

The portion of the spent stream that is in the form of a low pressure gaseous stream passes through recooler 205. There, that portion of the spent stream is cooled, transferring heat for the vaporizing of the second rich substream and the second lean substream that pass from point 66 to point 110 and point 106 to point 111, respectively. The low pressure gaseous stream portion of the spent stream exits recooler 205 with parameters as at point 43. The spent stream, still in the form of a low pressure gaseous stream, is then sent into low pressure turbine 204. There, the low pressure gaseous stream portion of the spent stream is expanded, producing work, and generating a low pressure spent stream having parameters as at point 38. The spent stream, now in the form of a low pressure spent stream, then enters condensation subsystem 206.

The pressure and the temperature of the spent stream at point 43 should be chosen to enable that stream to provide additional heat for the heating and boiling of the second rich substream and the second lean substream to ensure maximum efficiency of system 200. Suggested values for the temperature and pressure for the spent stream at point 43 are shown in Table 1.

The rich and lean streams generated in condensation subsystem 206 exit condensation subsystem 206 with parameters as at points 29 and 73, respectively, completing the cycle.

The embodiment of the present invention shown in FIG. 1 includes three turbines, a single boiler, and a single recooler. The number of turbines, recoolers, and boilers may be increased or decreased without departing from the spirit and scope of the present invention. In addition, the number of rich, lean, and working streams and substreams may be increased or decreased. Likewise, additional apparatus conventionally used in thermodynamic cycle systems, e.g., reheaters, other types of heat exchange devices, separation apparatus, and the like, may be included in the embodiment shown in FIG. 1 without departing from the disclosed inventive concept.

FIG. 2 shows a preferred embodiment for condensation subsystem 206. In that embodiment, the spent stream, now in the form of a low pressure spent stream, passes through heat exchangers 222 and 225, where that stream releases heat of condensation, generating a stream having parameters as at point 17. The spent stream is then mixed at stream mixer 240 with a mixed stream (hereinafter referred to as the third mixed stream). having parameters as at point 19, producing a pre-condensed stream, having parameters as at point 18. The pre-condensed stream is condensed in condenser 228, which may be cooled by a cooling stream flowing from point 23 to point 24, preferably a stream of cooling water. This produces a condensed stream having parameters as at point 1.

That condensed stream is pumped to a higher pressure by pump 233. The condensed stream, having parameters at point 2, is separated at stream separator 250 into a first condensed substream and a second condensed substream, having parameters as at points 89 and 79, respectively. The second condensed substream is separated into third, fourth, and fifth condensed substreams at stream separator 251, having parameters as at points 28, 82, and 83, respectively. Those three substreams then pass through heat exchangers 223, 224, and 225, respectively, producing first, second, and third preheated substreams, having parameters as at points 35, 3, and 84, respectively.

The first preheated substream is separated at stream separator 252 into a first prepartially evaporated substream, having parameters as at point 33, and a fourth preheated substream, having parameters as at point 77. The third preheated substream is separated at stream separator 253 into a third pre-partially evaporated substream, having parameters as at point 27, and a fifth preheated substream, having parameters as at point 78. The fourth and fifth preheated substreams are combined with the second preheated substream at steam mixer 244, producing a sixth preheated substream having parameters as at point 36. That sixth preheated substream is separated at stream separator 254 into a second pre-partially evaporated substream, having parameters as at point 37, and a fourth pre-partially evaporated substream, having parameters as at point 76.

The first, second, and third pre-partially evaporated substreams pass through heat exchangers 220, 221, and 222, respectively. There, they are further heated and partially evaporated, generating a first partially evaporated substream, having parameters as at point 34, a second partially evaporated substream, having parameters as at point 4, and a third partially evaporated substream, having parameters as at point 15. The first partially evaporated substream is combined with the second partially evaporated substream at stream mixer 245. The resulting stream is then combined with the third partially evaporated substream at stream mixer 246 to produce a first partially evaporated stream, having parameters as at point 5.

That first partially evaporated stream is fed into gravity separator 229. There, the liquid is separated from the vapor, producing a first vapor stream, having parameters as at point 6, and a first liquid stream, having parameters as at point 10. The first vapor stream is enriched with a low-boiling component, when compared to the first partially evaporated stream. The first liquid stream is enriched with a high-boiling component, when compared to the first partially evaporated stream. In a preferred embodiment, that low-boiling component is ammonia and that high-boiling component is water.

The first vapor stream passes through heat exchangers 220 and 223, where it partially condenses, releasing heat that partially evaporates the first pre-partially evaporated substream passing from point 33 to point 34 and that preheats the third condensed substream passing from point 28 to point 35. The first vapor stream exits heat exchanger 223 with parameters as at point 9. The first liquid stream is cooled as it passes through heat exchangers 221 and 224, releasing heat that partially evaporates the second pre-partially evaporated substream passing from point 37 to point 4 and that preheats the fourth condensed substream passing from point 82 to point 3, the rich stream passing from point 21 to point 29, and the lean stream passing from point 72 to point 73. The first liquid stream exits heat exchanger 224 with parameters as at point 70. The heat released by the spent stream, as it passes through heat exchangers 222 and 225, is used to preheat the fifth condensed substream passing from point 83 to point 84, and to partially evaporate the third pre-partially evaporated substream passing from point 27 to point 15.

The first condensed substream, having parameters as at point 89, is separated at stream separator 255 into a first mixing stream, having parameters as at point 8, and a second mixing stream, having parameters as at point 90. The first mixing stream is combined with the first vapor stream at stream mixer 243 to produce the rich stream having parameters as at point 13. At sufficiently high pressure, the first vapor stream flowing past point 9 may become the rich stream flowing past point 13 without mixing with a first mixing stream like that flowing past point 8. In such a case, the first condensed substream is not separated into first and second mixing streams at stream separator 255. Instead, all of the first condensed substream flowing past point 89 continues on to point 90 without any of that stream being diverted at stream separator 255 to form the first mixing stream.

The fourth pre-partially evaporated substream, having parameters as at point 76, is throttled to a lower pressure at valve 260, producing a second partially evaporated stream having parameters as at point 85. The pressure of the second partially evaporated stream at point 85 preferably is lower than the pressure of the first vapor stream at point 9 or the pressure of the rich stream at point 14. The pressure of the second partially evaporated stream at point 85 is preferably higher than the pressure of the condensed stream at point 1.

The second partially evaporated stream is sent into gravity separator 230 where the liquid is separated from the vapor. A second vapor stream, with parameters as at point 86, exits from the top of gravity separator 230. That second vapor stream is enriched with a low-boiling component, which is ammonia in an ammonia-water mixture. A second liquid stream, with parameters as at point 87, exits from the bottom of gravity separator 230. That second liquid stream is enriched with a high-boiling component, which is water in an ammonia-water mixture. The second vapor stream is combined with the second mixing stream at stream mixer 242, generating the lean stream.

The lean stream generated at stream mixer 242 is fully condensed in condenser 227 by a cooling stream flowing from point 98 to point 99, preferably a stream of cooling water. The lean stream exits condenser 227 with parameters as at point 74. The rich stream is fully condensed in condenser 226 by heat exchange with a cooling stream flowing from point 58 to point 59, preferably a stream of cooling water. The rich stream exits from condenser 226 with parameters as at point 14. The flow rate of the rich stream at point 14 is lower than the flow rate of the spent stream at point 38, and the percentage of the low-boiling component in the rich stream at point 14 is higher than the percentage of that component included in the spent stream at point 38.

The first liquid stream has its pressure reduced when passing through valve 261, obtaining parameters as at point 91. The second liquid stream has its pressure reduced as it passes through throttle valve 262, obtaining parameters as at point 20. (The second liquid stream at point 20 may be in the form of a partially evaporated stream.) The first liquid stream is combined with the second liquid stream at stream mixer 241, generating the third mixing stream having parameters as at point 19. As described above, that third mixing stream is mixed with the spent stream at stream mixer 240, generating the pre-condensed stream having parameters as at point 18.

The rich stream is pumped to an intermediate pressure by pump 231, producing a rich stream having the parameters as at point 21. The lean stream is pumped to an intermediate pressure by pump 232, producing a lean stream having parameters as at point 72. The rich stream and the lean stream are then fed into heat exchanger 224, where they are heated with heat transferred from the first liquid stream passing from point 12 to point 70. The rich stream exits heat exchanger 224 with parameters as at point 29. The lean stream exits heat exchanger 224 with parameters as at point 73. The lean stream and the rich stream then exit condensation subsystem 206, as shown in FIG. 1.

The sum of the flow rates for the rich stream at point 29 and the lean stream at point 73 is equal to the flow rate for the spent stream at point 38. If the rich stream were mixed with the lean stream, the composition of the resulting mixture would be identical to the composition of the spent stream at point 38. However, via condensation subsystem 206, two streams of working solution have been created: a rich stream, having parameters as at point 29, which includes a higher percentage of a low-boiling component than is included in the spent stream at point 38, and a lean stream, having parameters as at point 73, which includes a lesser amount of a low-boiling component than is included in the spent stream at point 38.

In the embodiment of the condensation subsystem shown in FIG. 2, the condensation subsystem produces a rich stream from a first vapor stream that is at a different pressure and temperature from the second vapor stream used to produce the lean stream. Such a technique should provide for better use of the available heat over a wider range of temperatures than could be achieved if the vapor streams used to produce the rich stream and the lean stream were each maintained at the same pressure and temperature. The condensation subsystem shown in FIG. 2 thus should permit the pressure of the spent stream at point 38 to be lower than necessary to reproduce a single stream of working solution. If the two vapor streams, used to generate the rich stream and the lean stream, were maintained at the same pressure and temperature, the pressure of the spent stream at point 38 may have to have been higher than necessary to reproduce a single stream of working solution. The condensation subsystem of FIG. 2 thus should be more efficient than a condensation subsystem that generates a rich stream and a lean stream from first and second vapor streams that were maintained at the same pressure and temperature.

The condensation subsystem shown in FIG. 2 may be used in conjunction with systems other than that shown in FIG. 1. For example, that condensation subsystem may be used in a system which includes the step of preheating the rich stream and the lean stream producing a preheated rich stream and a preheated lean stream, followed by combining the preheated rich stream with the preheated lean stream producing a preheated stream, followed by evaporating the preheated stream producing a high pressure gaseous working stream. Alternatively, that condensation subsystem may be used in a system which includes the step of preheating and partially evaporating the rich stream and the lean stream producing a partially evaporated rich stream and a partially evaporated lean stream, followed by combining the partially evaporated rich stream with the partially evaporated lean stream forming a partially evaporated stream, followed by evaporating the partially evaporated stream producing the high pressure gaseous working stream. Alternatively, that condensation subsystem may be used in a system which includes the steps of preheating and evaporating the rich stream and the lean stream producing an evaporated rich stream and an evaporated lean stream, followed by combining the evaporated rich stream with the evaporated lean stream forming an evaporated stream, followed by superheating the evaporated stream producing the high pressure gaseous working stream.

The embodiment of the condensation subsystem shown in FIG. 2 may be varied in numerous ways without departing from the spirit and scope of the present invention. In that regard, the number and type of heat exchangers, condensers, separation apparatus, valves, and pumps may be varied. The number and type of streams flowing through the embodiment of the condensation subsystem shown in FIG. 2 may be varied. Similarly, the applications for any such streams may be modified. Likewise, additional apparatus conventionally used in thermodynamic cycle systems may be included in that condensation subsystem without departing from the spirit and scope of the present invention.

Suggested parameters for the points corresponding to the points set forth in system 200 shown in FIG. 1 are presented in Table 1 for a system having a water-ammonia rich stream that exits condensation subsystem 206 with a composition which includes 95.51 weight % of ammonia, and a water-ammonia lean stream that exits condensation subsystem 206 with a composition which includes 59.16 weight % of ammonia. Suggested parameters for the points corresponding to the points set forth in condensation subsystem 206 shown in FIG. 2 are presented in Table 2 for a system having a water-ammonia working stream. A summary of the performance of the system shown in FIGS. 1 and 2, using the parameters shown in Tables 1 and 2, is included in Table 3.
 

                  TABLE 1
    ______________________________________
    Point
         P(psiA)  X      T °F.
                               H(BTU/lb)
                                       G/G30 Flow lb/hr
    ______________________________________
    22   2734.00  .8709  140.79
                               93.85   .5672 415,052
    25   .        Gas    971.60
                               245.21  5.3795
                                             3,936,508
    26   .        Gas    172.01
                               35.12   5.3795
                                             3,936,508
    29    431.87  .9551  131.00
                               98.53   .4358 318,899
    30   2507.00  .7500  930.68
                               1175.63 1.0000
                                             731,757
    31   2322.00  .7500  927.60
                               1175.63 1.0000
                                             731,757
    32    332.21  .8709  138.85
                               79.65   .5672 415,052
    38    34.37   .7500  188.00
                               738.50  1.0000
                                             731,757
    40    650.00  .7500  674.61
                               1022.00 1.0000
                                             731,757
    41    625.00  .7500  927.60
                               1191.88 1.0000
                                             731,757
    42    115.52  .7500  584.14
                               977.95  1.0000
                                             731,757
    43    113.52  .7500  325.00
                               822.95  1.0000
                                             731,757
    44    115.22  .7500  449.48
                               896.33  1.0000
                                             731,757
    45    114.52  .7500  385.53
                               858.38  1.0000
                                             731,757
    46    115.02  .7500  418.26
                               877.72  1.0000
                                             731,757
    52   .        Gas    584.14
                               141.06  5.3795
                                             3,936,508
    53   .        Gas    325.56
                               74.10   5.3795
                                             3,936,508
    54   .        Gas    448.83
                               105.80  5.3795
                                             3,936,508
    55   .        Gas    385.26
                               89.40   5.3795
                                             3,936,508
    56   .        Gas    417.72
                               97.76   5.3795
                                             3,936,508
    57   .        Gas    702.56
                               172.36  5.3795
                                             3,936,508
    60   2689.00  .8709  307.00
                               310.08  .5672 415,052
    61   2689.00  .8709  307.00
                               310.08  .3960 289,746
    62   2657.00  .8709  367.19
                               454.80  .3960 289,746
    63   2642.00  .8709  392.55
                               539.78  .3960 289,746
    64   2632.00  .8709  430.81
                               600.35  .3960 289,746
    65   2610.00  .8709  534.81
                               747.43  .3960 289,746
    66   2689.00  .8709  307.00
                               310.08  .1712 125,306
    67   2657.00  .8709  367.19
                               454.80  .1712 125,306
    68   2642.00  .8709  392.55
                               539.78  .1712 125,306
    69   2632.00  .8709  430.81
                               600.35  .1712 125,306
    73    431.87  .5916  138.00
                               17.05   .5642 412,858
    92   2734.00  .5916  140.13
                               29.43   .4328 316,704
    96    332.21  .5916  138.39
                               17.05   .4328 316,704
    97    431.87  .5916  138.00
                               17.05   .1314 96,154
    100  2689.00  .5916  307.00
                               228.13  .4328 316,704
    101  2689.00  .5916  307.00
                               228.13  .3021 221,090
    102  2657.00  .5916  367.19
                               309.59  .3021 221,090
    103  2642.00  .5916  392.55
                               346.29  .3021 221,090
    104  2632.00  .5916  430.81
                               409.32  .3021 221,090
    105  2610.00  .5916  534.81
                               841.23  .3021 221,090
    106  2689.00  .5916  307.00
                               228.13  .1307 95,614
    107  2657.00  .5916  367.19
                               309.59  .1307 95,614
    108  2642.00  .5916  392.55
                               346.29  .1307 95,614
    109  2632.00  .5916  430.81
                               409.32  .1307 95,614
    110  2610.00  .8709  534.81
                               747.43  .1712 125,306
    111  2610.00  .5916  534.81
                               841.23  .1307 95,614
    114  2610.00  .8709  534.81
                               747.43  .5672 415,052
    115  2577.00  .8709  674.61
                               912.49  .5672 415,052
    116  2610.00  .5916  534.81
                               841.23  .4328 316,704
    117  2577.00  .5916  674.61
                               1012.07 .4328 316,704
    118  2507.00  .8709  932.18
                               1134.76 .5672 415,052
    119  2507.00  .5916  932.18
                               1229.21 .4328 316,704
    ______________________________________
              TABLE 2
    ______________________________________
         P
    Point
         (psiA)  X       T °F.
                               H(BTU/lb)
                                       G/G30 Flow lb/hr
    ______________________________________
     1    33.37  .4872   64.00 -71.94  4.0436
                                             2,958,901
     2   137.48  .4872   64.00 -71.54  4.0436
                                             2,958,901
     3   122.48  .4872   138.00
                               7.75    .3818 279,420
     4   120.48  .4872   175.50
                               170.52  .3812 278,980
     5   120.48  .4872   180.50
                               188.77  1.9433
                                             1,422,027
     6   120.48  .9551   180.50
                               634.34  .4358 318,899
     8   119.78  .4872   64.06 -71.54  .0000 0
     9   119.78  .9551   86.07 456.20  .4358 318,899
    10   120.48  .3520   180.50
                               59.96   1.5075
                                             1,103,129
    11   120.08  .9551   142.00
                               561.42  .4358 318,899
    12   115.48  .3520   142.00
                               18.80   1.5075
                                             1,103,129
    13   119.78  .9551   86.07 456.20  .4358 318,899
    14   119.48  .9551   67.13 24.47   .4358 318,899
    15   120.48  .4872   182.64
                               196.47  1.3668
                                             1,000,172
    16    33.97  .7500   142.00
                               480.57  1.0000
                                             731,757
    17    33.67  .7500   69.67 271.56  1.0000
                                             731,757
    18    33.67  .4872   85.17 34.04   4.0436
                                             2,958,901
    19    33.67  .4009   88.22 -44.00  3.0436
                                             2,227,145
    20    33.67  .4489   79.27 -35.68  1.5361
                                             1,124,016
    21   436.87  .9551   67.13 25.96   .4358 318,899
    23   .       Water   57.00 .       18.5481
                                             13,572,689
    24   .       Water   80.11 .       18.5481
                                             13,572,689
    27   122.48  .4872   138.00
                               7.75    1.3668
                                             1,000,172
    28   137.48  .4872   64.00 -71.54  .5782 423,127
    29   431.87  .9551   131.00
                               98.53   .4358 318,899
    33   122.48  .4872   138.00
                               7.75    .1952 142,875
    34   120.48  .4872   175.50
                               170.52  .1952 142,875
    35   122.48  .4872   138.00
                               7.75    .5782 423,127
    36   122.48  .4872   138.00
                               7.75    1.6519
                                             1,208,809
    37   122.48  .4872   138.00
                               7.75    .3812 278,980
    38    34.37  .7500   188.00
                               738.50  1.0000
                                             731,757
    58   .       Water   57.00 .       14.4404
                                             10,566,883
    59   .       Water   70.03 .       14.4404
                                             10,566,883
    70   105.48  .3520   74.00 -52.46  1.5075
                                             1,103,129
    71    53.37  .5916   84.57 63.09   .5642 412,858
    72   436.87  .5916   64.00 -63.64  .5642 412,858
    73   431.87  .5916   138.00
                               17.05   .5642 412,858
    74    52.37  .5916   64.00 -65.18  .5642 412,858
    76   122.48  .4872   138.00
                               7.75    1.6525
                                             1,209,248
    77   122.48  .4872   138.00
                               7.75    .3830 280,252
    78   122.48  .4872   138.00
                               7.75    1.2689
                                             928,557
    79   137.48  .4872   64.00 -71.54  3.5958
                                             2,631,275
    82   137.48  .4872   64.00 -71.54  .3818 279,420
    83   137.48  .4872   64.00 -71.54  2.6358
                                             1,928,729
    84   122.48  .4872   138.00
                               7.75    2.6358
                                             1,928,729
    85    53.37  .4872   98.51 7.75    1.6525
                                             1,209,248
    86    53.37  .9929   98.51 580.59  .1165 85,232
    87    53.37  .4489   98.51 -35.68  1.5361
                                             1,124,016
    89   137.48  .4872   64.00 -71.54  .4477 327,626
    90    53.37  .4872   64.30 -71.54  .4477 327,626
    91    33.67  .3520   74.25 -52.46  1.5075
                                             1,103,129
    98   .       Water   57.00 .       3.2612
                                             2,386,375
    99   .       Water   79.19 .       3.2612
                                             2,386,375
    ______________________________________
              TABLE 3
    ______________________________________
    Performance Summary of the Proposed
    FIG. 1 System When Using the FIG. 2
    Condensation Subsystem and the Parameters of Tables 1 and
    ______________________________________
    Pumps 207 and 208  = 3026.98 kWe
    Pump 231           = 173.55 kWe
    Pump 233           = 431.50 kWe
    Pump 232           = 233.23 kWe
    Sum of Cycle Pumps = 3865.27 kWe
    Water Pumps        = 623.97 kWe
    Total Pump Work    = 4489.24 kWe
    ______________________________________
    SYSTEM OUTPUT
    Gas turbine output   142170.00
                                  kWe
    Bottoming cycle turbine power
                         96935.39 kWe
    Bottoming cycle turbine shaft power
                         96751.22 kWe
    Bottoming cycle turbine electrical
                         95106.44 kWe
    power
    Bottoming cycle output
                         90617.21 kWe
    System total output  232787.21
                                  kWe
    Fuel consumption (mil)
                         1467.00  M BTU/hr
    Overall system efficiency
                         54.14%
    System gross efficiency
                         55.19%
    Bottoming cycle gross efficiency
                         39.99%
    Gross utilization efficiency
                         39.19%
    Bottoming cycle efficiency
                         37.39%
    Utilized energy of exhaust gas
                         112739.15
                                  kWe
    Bottoming cycle Second Law efficiency
                         80.38%
    Available exergy of exhaust gas
                         113510.35
                                  kWe
    Bottoming cycle exergy utilization
                         79.83%
    efficiency
    Exergy utilization ratio
                         99.32%
    Heat rate net        6301.89  BTU/kWhe
    ______________________________________

The system of the present invention should provide for an increased thermal efficiency when compared to the system described in U.S. Pat. No. 4,604,867. If the system of the present invention is used as a bottoming cycle for a combined cycle system, such as one that includes an Asea Brown Boveri gas turbine 13E, the system of the present invention should theoretically deliver about 90.617 MW net power output; whereas, the system described in U.S. Pat. No. 4,604,867 theoretically should deliver about 88.279 MW net power output. Thus, the system of the present invention, when used in such a combined cycle system, theoretically should provide approximately a 2.6% increase in efficiency over the system described in U.S. Pat. No. 4,604,867. Because the system of the present invention should not present any significant additional technological complications, it should likewise provide improved economics when compared to the system described in U.S. Pat. No. 4,604,867.

While the present invention has been described with respect to a preferred embodiment, those skilled in the art will appreciate a number of variations and modifications of that embodiment. For example, multi-component working streams other than ammonia-water mixtures may be used, the number and types of heat exchangers may be increased or decreased, the number and types of pumps, turbines, condensers, separators, boilers, recoolers, pressure reduction apparatus, etc., may be varied, as well as the number and composition of the streams flowing through the system and the particular uses for those streams. Thus, it is intended that the appended claims cover all such variations and modifications as fall within the true spirit and scope of the present invention.


US Patent  # 5,440,882
( August 15, 1995 )
Method and Apparatus for Converting Heat from Geothermal Liquid and Geothermal Steam to Electric Power
Alexander Kalina

Abstract --- A method and apparatus for implementing a thermodynamic cycle that includes: (a) expanding a gaseous working stream, transforming its energy into usable form and producing a spent working stream; (b) heating a multicomponent oncoming liquid working stream by partially condensing the spent working stream; and (c) evaporating the heated working stream to form the gaseous working stream using heat produced by a combination of cooling geothermal liquid and condensing geothermal steam.

Current U.S. Class: 60/641.2; 60/651; 60/655; 60/671; 60/677
Intern'l Class:  F03G 004/00; F01K 023/04
Field of Search:  60/641.2,641.5,651,671,677,655

References Cited

U.S. Patent Documents:
USP # 3,505,810 ~ Apr., 1970 ~ Mamiya ~ 60/673.
USP # 4,102,133 ~ Jul., 1978 ~ Anderson ~ 60/651.
USP # 4,346,561 ~ Aug., 1982 ~ Kalina ~ 60/673.
USP # 4,361,186 ~ Nov., 1982 ~ Kalina ~ 166/295.
USP # 4,489,563 ~ Dec., 1984 ~ Kalina ~ 60/673.
USP # 4,542,625 ~ Sep., 1985 ~ Bronicki ~ 60/655.
USP # 4,548,043 ~ Oct., 1985 ~ Kalina ~ 60/673.
USP # 4,586,340 ~ May., 1986 ~ Kalina ~ 60/673.
USP # 4,604,867 ~ Aug., 1986 ~ Kalina ~ 60/653.
USP # 4,732,005 ~ Mar., 1988 ~ Kalina ~ 60/673.
USP # 4,763,480 ~ Aug., 1988 ~ Kalina ~ 60/649.
USP # 4,899,545 ~ Feb., 1990 ~ Kalina ~ 60/673.
USP # 4,982,568 ~ Jan., 1991 ~ Kalina ~ 60/649.
USP # 4,996,846 ~ Mar., 1991 ~ Bronicki ~ 60/641.
USP # 5,029,444 ~ Jul., 1991 ~ Kalina ~ 60/673.
USP # 5,038,567 ~ Aug., 1991 ~ Mortiz ~ 60/641.

Foreign Patent Documents
0101244A3 ~ Aug., 1982 ~ EP.
0065042A1 ~ Nov., 1982 ~ EP.
0193184A1 ~ Feb., 1985 ~ EP.
0372864 ~ Jun., 1990 ~ EP.
0472020A1 ~ Feb., 1992 ~ EP.
1546326 ~ Nov., 1968 ~ FR.

Other References
"Heber Geothermal Binary Demonstration Plant: Design, Construction, and Early Startup", Oct. 1987, Burns & McDonnell Engineering Company, Inc., Kansas City, Missouri.
Bliem, C. J., "Aspects of the Kalina Technology Applied to Geothermal Power Production", Spe. 1989, Idaho National Engineering Laboratory, Idaho Falls, Id.

Description

BACKGROUND OF THE INVENTION

This invention relates to a method and apparatus for transforming thermal energy from a geothermal heat source consisting of a mixture of geothermal liquid and geothermal steam ("geofluid" ) into electric power. This invention further relates to utilizing the energy potential of both geothermal liquid and geothermal steam in one integrated system.

Geothermal heat sources can generally be divided into two groups. In the first group are "liquid-dominated" heat sources that produce mostly hot geothermal liquid (brine). In the second group are "steam-dominated" heat sources that produce mostly geothermal steam with some geothermal liquid.

Methods for converting the thermal energy released by geothermal heat sources into electric power present an important and growing area of energy generation. Geothermal power plants generally belong to one of two categories, namely, steam plants and binary plants.

In steam plants, the geothermal source is utilized directly to produce steam (e.g., by throttling and flashing geothermal liquid). That steam is then expanded in a turbine, producing power. In binary plants, heat extracted from the geothermal liquid is used to evaporate a working fluid that circulates within the power cycle. The working fluid is then expanded in a turbine, producing power.

Steam plants are generally used for steam-dominated geothermal heat sources, while binary plants are generally used for liquid-dominated geothermal heat sources. U.S. Pat. No. 4,982,568 describes a method and apparatus for transforming thermal energy from geothermal liquid into electrical power in a binary plant. This method increases efficiency by using a thermodynamic cycle with a multi-component working fluid and internal recuperation.

SUMMARY OF THE INVENTION

In a first aspect, the invention features a method of implementing a thermodynamic cycle that includes the steps of:
expanding a gaseous working stream, transforming its energy into usable form and producing a spent working stream;
heating a multicomponent oncoming liquid working stream by partially condensing the spent working stream; and
evaporating the heated working stream to form the gaseous working stream using heat produced by a combination of cooling geothermal liquid and condensing geothermal steam.

In preferred embodiments, the liquid working stream is superheated following evaporation using heat produced by cooling geothermal liquid to form the gaseous working stream. The multicomponent oncoming liquid working stream is preferably preheated by partially condensing the spent working stream, after which it is divided into first and second substreams. The first substream is then partially evaporated using heat produced by partially condensing the spent working stream, while the second substream is partially evaporated using heat produced by cooling geothermal liquid. The partially evaporated first and second substreams are then combined and evaporated to form the gaseous working stream using heat produced by a combination of cooling geothermal liquid and condensing geothermal steam. The difference between the boiling temperature of the second substream and the temperature of the geothermal liquid preferably is greater than the difference between the boiling temperature of the first substream and the temperature of the condensed spent working stream.

The geothermal steam is expanded, transforming its energy into usable form and producing a spent geothermal stream. The spent geothermal stream is then condensed to heat and partially evaporate the liquid working stream, after which it is combined with the geothermal liquid and used for further evaporation of the liquid working stream. Where the geothermal steam content of the geofluid is relatively high, it is preferable to perform multiple expansions of the geothermal steam. Thus, in one preferred embodiment, the spent geothermal stream produced by a first expansion of geothermal steam is divided into first and second geothermal substreams. The first geothermal substream is condensed to heat and partially evaporate the liquid working stream, and then combined with the geothermal liquid. The second geothermal substream is expanded, transforming its energy into usable form and producing a spent geothermal substream, which is then condensed to heat and partially evaporate the liquid working stream. The spent geothermal substream is then combined with the geothermal liquid.

In a second aspect, the invention features apparatus for implementing a thermodynamic cycle that includes:

means for expanding a gaseous working stream, transferring its energy into usable form and producing a spent stream;
a heat exchanger for partially condensing the spent stream and for transferring heat from the spent stream to an oncoming multicomponent liquid working stream;
a separator for separating geofluid into geothermal liquid and geothermal steam; and
a multiplicity of heat exchangers for cooling geothermal liquid and condensing geothermal steam, and for transferring heat from the geothermal liquid and geothermal steam to evaporate the liquid working stream and form the gaseous working stream.

In preferred embodiments, the apparatus includes a heat exchanger for cooling geothermal liquid and transferring heat from the geothermal liquid to superheat the liquid working stream and form the gaseous working stream. The apparatus also preferably includes a stream separator for dividing the heated liquid working stream into first and second substreams; a heat exchanger for partially condensing the spent working stream and transferring heat from the spent working stream to partially evaporate the first substream; a heat exchanger for cooling the geothermal liquid and transferring heat from the cooled geothermal liquid to partially evaporate the second substream; and a stream mixer for combining the partially evaporated first and second substreams.

The apparatus further preferably includes means for expanding geothermal steam, transforming its energy into usable form and producing a spent geothermal stream; a heat exchanger for condensing the spent geothermal stream and transferring heat from the spent geothermal stream to partially evaporate the liquid working stream; and a stream mixer for combining the spent geothermal stream with the geothermal liquid. To accommodate geofluids with relatively high geothermal steam content, the apparatus further includes a stream separator for dividing the spent geothermal stream produced in the first expansion into first and second geothermal streams; a heat exchanger for condensing the first geothermal substream and transferring heat from the first geothermal substream to partially evaporate the liquid working stream; a stream mixer for combining the first geothermal substream with the geothermal liquid; means for expanding the second geothermal substream, transforming its energy into usable form and producing a spent geothermal substream; a heat exchanger for condensing the spent geothermal substream and transferring heat from the spent geothermal substream to partially evaporate the liquid working stream; and a stream mixer for combining the spent geothermal substream with the geothermal liquid.

The invention provides an integrated system that utilizes the energy potentials of both geothermal steam and geothermal liquid (brine). The system can handle practically all geothermal resources in almost any proportion between steam and liquid. Geofluids from different wells having different temperatures and different proportions of steam and liquid may be used as well. Higher outputs and efficiencies are achieved relative to systems in which geothermal liquid and geothermal steam are utilized separately. In addition, the efficiency and output are higher relative to steam power systems that are currently used for utilization of such geothermal resources.

Because the heat source for the thermodynamic cycle involves a combination of cooling geothermal liquid and condensing geothermal steam, only a one stage expansion of the working fluid is necessary (as opposed to two stages of expansion with intermediate reheat). Moreover, by splitting the liquid working fluid into two substreams, one of which is partially evaporated by heat transferred from cooling geothermal liquid and the other of which is partially evaporated by heat transferred from partially condensing spent working fluid, geofluid having a high degree of mineralization (which can be cooled only to relatively high temperatures) can be used as well.

Other features and advantages of the invention will be apparent from the following description of the preferred embodiments thereof, and from the claims.

BRIEF DESCRIPTION OF THE DRAWINGS

FIG. 1 is a schematic representation of one embodiment of the method and apparatus of the present invention.

FIG. 2 is a schematic representation of a second embodiment of the method and apparatus of the present invention.

DESCRIPTION OF THE PREFERRED EMBODIMENTS

The schematic shown in FIG. 1 shows an embodiment of preferred apparatus that may be used in the above-described cycle. Specifically, FIG. 1 shows a system 100 that includes a gravity separator 101, a preheater in the form of a heat exchanger 109, a superheater in the form of a heat exchanger 104, and a boiler in the form of heat exchangers 103, 106, 107, and 108. In addition, the system 100 includes turbines 102 and 114, pumps 105 and 111, and condenser 110. Further, the system 100 includes stream separator 112 and stream mixer 113.

The condenser 110 may be any type of known heat rejection device. For example, the condenser 110 may take the form of a heat exchanger, such as a water cooled system, or another type of condensing device.

As shown in FIG. 1, geofluid consisting of geothermal liquid (brine) and geothermal steam leaving the geothermal well is sent into gravity separator 101, where geothermal liquid and geothermal steam are separated. Steam leaves separator 101 with parameters as at point 41, and liquid leaves separator 101, with parameters as at point 51. Thereafter, the steam is sent into steam turbine 102 where it expands, producing power which is converted into electric power, and leaves turbine 102 with parameters as at point 43. The steam is then sent into heat exchanger 103 where it condenses, releasing its heat of condensation and being completely condensed. The condensate leaves heat exchanger 103 with parameters as at point 44. Heat from the condensation of the steam is transferred in heat exchanger 103 to the working fluid of the power cycle.

The geothermal liquid, with parameters as at point 51, is cooled in heat exchanger 104, which it leaves with parameters as at point 52 and transfers heat to the working fluid of the power cycle. The temperature of the steam condensate at point 44 is substantially equal to the temperature of the geothermal liquid at point 52. The steam condensate with parameters as at point 44 is pumped by a pump 105 to a pressure equal to that of the geothermal liquid at point 52, obtaining parameters as at point 45. Thereafter, the steam condensate with parameters corresponding to point 45 is combined with the geothermal liquid with parameters corresponding to point 52, obtaining parameters as at point 53.

The combined liquid having parameters as at point 53 passes through heat exchanger 106 where it is further cooled, releasing heat which is transferred to the working fluid of the power cycle and obtaining parameters as at point 56. Finally, liquid with parameters as at point 56 passes through heat exchanger 107 where it is further cooled, releasing heat which is transferred to the working fluid of the power cycle and obtaining parameters as at point 57. Thereafter, geothermal liquid is removed from the system and reinjected into the geothermal strata.

From the above discussion, it can be seen that the thermodynamic power cycle according to the invention utilizes two sources of geothermal heat, i.e., heat released in the process of condensation of geothermal steam and heat released by the cooling of liquid and steam condensate (geothermal liquid). The power cycle operates as follows.

The fully condensed working fluid of the power cycle with parameters as at point 21 passes through a recuperative preheater 109 where it is preheated up to boiling temperature and exits preheater 109 with parameters as at point 60. Thereafter, the working fluid is divided into two substreams at stream separator 112 having parameters, correspondingly, as at points 61 and 62. The first substream with parameters as at point 61 passes through heat exchanger 107, where it is heated by a stream of liquid geofluid and partially evaporated. It leaves heat exchanger 107 with parameters as at point 63.

The second substream having parameters as at point 62 passes through heat exchanger 108 where it is also heated and partially evaporated. It leaves heat exchanger 108 with parameters as at point 64. Thereafter, both substreams are combined at stream mixer 113, obtaining parameters as at point 66. The combined substreams are then sent into heat exchanger 106 where further evaporation occurs using heat transferred from a stream of liquid geofluid.

The temperature difference between the boiling point of the working fluid having parameters at point 62 and the temperature of the condensing working fluid stream at point 38 is minimized. However, the temperature difference between the initial boiling temperature and final temperature of the geothermal liquid used for evaporation in heat exchanger 107 can significantly exceed the minimum temperature difference between points 62 and 38 in heat exchanger 108. Thus, it is possible to optimize temperature and corresponding pressure at point 60 even where the geothermal liquid can only be cooled to relatively high temperatures because of a high degree of mineralization.

The working fluid leaves heat exchanger 106 having parameters as at point 69 and enters heat exchanger 103, where evaporation is completed using heat produced by condensation of the geothermal steam. The working fluid leaves heat exchanger 103 with parameters as at point 68 and enters heat exchanger 104, where it is superheated by a stream of geothermal liquid. Thereafter, the working fluid, which leaves heat exchanger 104 with parameters as at point 30, enters turbine 114 where it is expanded, producing power. The expanded working fluid stream then leaves turbine 114 with parameters as at point 36.

The expanded working fluid at point 36 is usually in the form of a dry or a wet saturated vapor. It then passes through heat exchanger 108 where it is partially condensed. The heat released during condensation is utilized for an initial boiling of the liquid working fluid. Thereafter, the expanded working fluid leaves heat exchanger 108 with parameters as at point 38 and passes through heat exchanger 109, where it is further condensed. The heat of condensation is utilized to preheat oncoming working fluid. The partially condensed working fluid with parameters as at point 29 leaves heat exchanger 109 and enters heat exchanger 110, where it is fully condensed, obtaining parameters as at point 14. Condensation can be provided by cooling water, cooling air, or any other cooling medium. The condensed working fluid is then pumped to a higher pressure by pump 111, obtaining parameters as at point 21. The cycle is then repeated.

The pressure at point 43 to which geothermal steam is expanded is chosen to achieve maximum total power output from both steam turbine 102 and working fluid turbine 114. The composition of the multicomponent working fluid (which includes a lower boiling point fluid and a higher boiling point fluid) is similarly chosen to maximize total power output. Specifically, the composition is chosen such that the temperature at which the expanded working fluid having parameters at point 36 condenses is higher than the temperature at which the same working fluid having parameters at point 60 boils. Examples of suitable multicomponent working fluids include an ammonia-water mixture, two or more hydrocarbons, two or more freons, mixtures of hydrocarbons and freons, or the like. In a particularly preferred embodiment, a mixture of water and ammonia is used. The multicomponent working stream preferably includes about 55% to about 95% of the low-boiling component.

Preferred parameters for the points corresponding to the points set forth in FIG. 1 are presented in Table I for a system having a water-ammonia working fluid stream. From the data it follows that the proposed system increases output in comparison with a traditional steam system by 1.55 times, and in comparison with a system that separately utilizes heat from brine and steam by 1.077 times.
 

                                      TABLE I
    __________________________________________________________________________
    # P psiA
          X   T °F.
                   H BTU/lb
                         G/G30 Flow lb/hr
                                     Phase
    __________________________________________________________________________
    14
      112.71
          .7854
               78.00
                   -12.37
                         1.0000
                               2,682,656
                                     SatLiquid
    21
      408.10
          .7854
               78.00
                   -11.12
                         1.0000
                               2,682,656
                                     Liq 90°
    23
      .cndot.
          Water
               70.00
                   38.00 14.8173
                               39,749,694
    24
      .cndot.
          Water
               94.70
                   62.70 14.8173
                               39,749,694
    29
      113.01
          .7854
              133.62
                   353.56
                         1.0000
                               2,682,656
                                     Wet .4037
    30
      385.10
          .7854
              386.80
                   811.71
                         1.0000
                               2,682,656
                                     Vap 67°
    36
      113.61
          .7854
              240.46
                   724.15
                         1.0000
                               2,682,656
                                     Wet .0321
    38
      113.31
          .7854
              170.00
                   450.61
                         1.0000
                               2,682,656
                                     Wet .2998
    40
      113.61
          .7854
              244.90
                   755.37
                         1.0000
                               2,682,656
                                     SatVapor
    41
      224.94
          Steam
              391.80
                   1200.54
                         .1912   513,000
                                     SatVapor
    43
       84.77
          Steam
              316.09
                   1132.63
                         .1912   513,000
                                     Vap 0°
    44
       84.77
          Steam
              316.09
                   286.24
                         .1912   513,000
                                     SatLiquid
    45
      224.94
          Steam
              316.09
                   286.42
                         .1912   513,000
                                     Vap 0°
    51
      .cndot.
          Brine
              391.80
                   305.83
                         1.4143
                               3,794,000
    52
      .cndot.
          Brine
              316.09
                   241.48
                         1.4143
                               3,794,000
    53
      .cndot.
          Brine
              316.09
                   241.48
                         1.6055
                               4,307,000
    56
      .cndot.
          Brine
              240.46
                   177.19
                         1.6055
                               4,307,000
    57
      .cndot.
          Brine
              170.00
                   117.30
                         1.6055
                               4,307,000
    60
      393.10
          .7854
              165.00
                   85.93 1.0000
                               2,682,656
                                     SatLiquid
    61
      391.10
          .7854
              235.46
                   455.64
                         .2601   697,740
                                     Wet .3412
    62
      391.10
          .7854
              235.46
                   455.64
                         .7399 1,984,916
                                     Wet .3412
    66
      391.10
          .7854
              235.46
                   455.64
                         1.0000
                               2,682,656
                                     Wet .3412
    69
      389.10
          .7854
              269.56
                   558.84
                         1.0000
                               2,682,656
                                     Wet .2248
    70
      387.10
          .7854
              311.08
                   720.70
                         1.0000
                               2,682,656
                                     Wet .05
    __________________________________________________________________________
 

Where the initial geofluid leaving the geothermal well contains a relatively large quantity of steam, it is preferable to expand and then condense the geothermal steam in two or more steps, rather than in one step as shown in FIG. 1. In such a case, heating and evaporation of the working fluid is performed alternately by cooling the geothermal liquid and condensing the geothermal steam.

In FIG. 2, a system which includes two stages of expansion of geothermal steam is presented. It differs from the system shown in FIG. 1 by the fact that after the first stage of expansion, part of the expanded steam with parameters as at 43 is sent into heat exchanger 103. A portion of partially expanded steam is further expanded in a second steam turbine 204 and then condensed in a second steam condenser shown as heat exchanger 203, from which it is pressurized via pump 201 and then recombined with geothermal liquid. Geothermal liquid is used to heat the working fluid of the power cycle between those two steam condensers in heat exchanger 204.

While the present invention has been described with respect to a number of preferred embodiments, those skilled in the art will appreciate a number of variations and modifications of those embodiments. For example, the number of heat exchangers may be increased or decreased. In addition, the geothermal steam may undergo more than two expansions depending on the steam content of the geofluid. Thus, it is intended that the appended claims cover all such variations and modifications as fall within the true spirit and scope of the present invention.


US Patent # 5,450,821
Multi-Stage Combustion System for Externally Fired Power Plants
( September 19, 1995 )

Alexander Kalina

 
Abstract --- A multi-stage combustion apparatus and method for use with externally fired power plants that allows the temperature of the heat released at any stage to be matched to the thermal characteristics of the working fluid from the power plant.

US Cl. 122/1r; 431/7; 431/8; 431/170; 60/676
Intl Cl. F23B 007/00

References Cited
U.S. Patent Documents

USP # 4,354,821 ~ Oct., 1982 ~ Kesselring et al. ~ 431/7
USP # 4,867,674 ~ Sep., 1989 ~ Keller et al. ~ 431/10
USP # 5,085,156 ~ Feb., 1992 ~ Dykema ~ 431/10

Description

BACKGROUND OF THE INVENTION

This invention relates to a method and systems for combusting fuel to supply heat to boilers and superheaters of externally fired power plants.

Combustion systems currently used for externally fired power plants can be divided into two categories: systems in which air fed into the combustor is preheated and systems in which air is not preheated. A combustion system with air preheating allows for higher efficiency of the power system because the heat is released in a temperature range above the temperature. at which flue gases are utilized to preheat oncoming air, e.g., usually in a temperature range above approximately 700° F.

Two known types of combustion processes include pulverized coal combustion systems (in which combusted coal is micronized into a thin powder) and fluidized bed combustion systems. Pulverized coal combustion systems are usually used only for burning coal (which, unlike other types of fuel, can be ground into thin powder). The thin coal powder is typically burned with at least 15-20% of excess air to provide complete combustion. The removal of heat is performed by special tubes surrounding the flame zone. In these tubes, the working fluid (usually water) is boiling, thus preventing the tubes from overheating and burning. The temperature of combustion typically is very high so that environmentally hazardous nitrogen oxide (NO.sub.x) gases are produced as a by-product. The high combustion temperature also prevents removal of environmentally hazardous sulfur gases, e.g., through limestone addition.

In fluidized bed combustion systems, different forms of solid fuel can be combusted. The fuel is usually fed into the combustion zone mixed with limestone; the purpose of the limestone is to remove sulfur gases. As in the pulverized coal system, the fuel is typically burned with at least 15-20% of excess air to provide complete combustion. Special cooling tubes which acquire heat in such combustors are located directly in the combustion zone, thus providing effective cooling. As a result, fluidized bed combustion systems can combust fuel at temperatures of approximately 1600° F. At such temperature limestone absorbs sulfur gases and NO.sub.x gases are not produced from air. However, because the bulk of the heat is released by a single cooling of flue gas from 1600° F. to approximately 700° F., there is not enough released heat for reheating the working fluid in the power cycle, thereby decreasing the efficiency of the power system.

SUMMARY OF THE INVENTION

In a first aspect, the invention features a method for supplying heat to an externally fired power system that includes the steps of:

supplying a stream of pre-heated air and a portion of the total amount of combustion fuel to a first combustion chamber;

combusting the mixture of pre-heated air and combustion fuel to form a first flue gas stream,

the amount of combustion fuel supplied to the first combustion chamber being chosen such that the temperature of the first flue gas stream is below the temperature at which NO.sub.x gases form;

transferring heat from the first flue gas stream to a working fluid stream from an externally fired power system;

combusting the remaining combustion fuel in a series of one or more successive combustion steps to form in each step a flue gas stream using the flue gas stream created in the immediately preceding combustion step,

the amount of combustion fuel in each successive combustion step being chosen such that the temperature of the flue gas stream created by the combustion step is below the temperature at which NO.sub.x gases form,

the sum of the temperature rises associated with each combustion step being equal to the temperature rise associated with combusting all of the combustion fuel in a single combustion step using the minimum amount of air necessary for combustion; and

transferring heat from each successive flue gas stream to a working fluid stream from the externally fired power system.

In a second aspect, the invention features a method for supplying heat to an externally fired power system comprising the steps of:

supplying a stream of pre-heated air and a portion of the total amount of combustion fuel to a first combustion chamber;

combusting the mixture of pre-heated air and combustion fuel to form a first flue gas stream,

the amount of combustion fuel supplied to the first combustion chamber being chosen such that the temperature of the first flue gas stream is below the temperature at which NO.sub.x gases form;

transferring heat from the first flue gas stream to a working fluid stream from an externally fired power system;

combusting a mixture of the first flue gas stream and a second portion of the combustion fuel in a second combustion chamber to form a second flue gas stream,

the amount of the combustion fuel supplied to the second combustion chamber being chosen such that the temperature of the second flue gas stream is below the temperature at which NO.sub.x gases form;

transferring heat from the second flue gas stream to a working fluid stream from an externally fired power system;

combusting a mixture of the second flue gas stream and a third portion of the combustion fuel in a third combustion chamber to form a third flue gas stream,

the amount of combustion fuel supplied to the third combustion chamber being chosen such that the temperature of the third flue gas stream is below the temperature at which NO.sub.x gases form and

transferring heat from the third flue gas stream to a working fluid stream from an externally fired power system,

the sum of the temperature rises associated with each combustion step being equal to the temperature rise associated with combusting all of the combustion fuel in a single combustion step using the minimum amount of air necessary for combustion.

In a third aspect, the invention features apparatus for supplying heat to an externally fired power system that includes:

a pre-heater for pre-heating an incoming air stream using heat transferred from a flue gas stream;

a first combustion chamber for combusting a mixture of pre-heated air and a portion of the total amount of combustion fuel to form a first flue gas stream;

a meter for selecting the amount of combustion fuel supplied to the first combustion chamber such that the temperature of the first flue gas stream is below the temperature at which NO.sub.x gases form;

a first heat exchanger for transferring heat from the first flue gas stream to a working fluid stream from an externally fired power system;

one or more additional combustion chambers arranged in series for combusting the remaining combustion fuel in a series of one or more successive combustion steps to form in each step a flue gas stream using the flue gas stream created in the immediately preceding combustion step;

one or more meters for selecting the amount of combustion fuel in each successive combustion step such that the temperature of the flue gas stream created by the combustion step is below the temperature at which NO.sub.x gases form,

the sum of the temperature rises associated with each combustion step being equal to the temperature rise associated with combusting all of the combustion fuel in a single combustion step using the minimum amount of air necessary for combustion; and

one or more additional heat exchangers for transferring heat from each successive flue gas stream to a working fluid stream from the externally fired power system.

In a fourth aspect, the invention features apparatus for supplying heat to an externally fired power system that includes:

a pre-heater for pre-heating an incoming air stream using heat transferred from a flue gas stream;

a first combustion chamber for combusting a mixture of pre-heated air and a portion of the total amount of combustion fuel to form a first flue gas stream;

a first meter for selecting the amount of combustion fuel supplied to the first combustion chamber such that the temperature of the first flue gas stream is below the temperature at which NO.sub.x gases form;

a first heat exchanger for transferring heat from the first flue gas stream to a working fluid stream from an externally fired power system;

a second combustion chamber for combusting a mixture of the first flue gas stream and a second portion of the combustion fuel to form a second flue gas stream;

a second meter for selecting the amount of the combustion fuel supplied to the second combustion chamber such that the temperature of the second flue gas stream is below the temperature at which NO.sub.x gases form;

a second heat exchanger for transferring heat from the second flue gas stream to a working fluid stream from an externally fired power system;

a third combustion chamber for combusting a mixture of the second flue gas stream and a third portion of the combustion fuel to form a third flue gas stream;

a third meter for selecting the amount of combustion fuel supplied to the third combustion chamber such that the temperature of the third flue gas stream is below the temperature at which NO.sub.x gases form; and

a third heat exchanger for transferring heat from the third flue gas stream to a working fluid stream from an externally fired power stream,

the sum of the temperature rises associated with each combustion step being equal to the temperature rise associated with combusting all of said combustion fuel in a single combustion step using the minimum amount of air necessary for combustion.

In preferred embodiments, both the combustion method and combustion apparatus may further include a fourth combustion cycle in which a mixture of the third flue gas stream and a fourth portion of the combustion fuel is combusted in a fourth combustion chamber to form a fourth flue gas stream. The amount of combustion fuel supplied to
 
 


US Patent # 5,572,871

System and Apparatus for Conversion of Thermal Energy into Mechanical and Electrical Power
( November 12, 1996 )

Alexander Kalina

 
Abstract --- Method and apparatus for implementing a thermodynamic cycle in which a gaseous working fluid is expanded to transform its energy into useable form, thereby generating a spent stream which is then condensed to produce a condensed stream. From the condensed stream the following streams are generated: a first stream having a higher percentage of a low boiling component than is included in the condensed stream, a second stream having a lower percentage of a low boiling component than is included in the condensed stream, and a third stream having the same percentage of a low boiling component as is included in the condensed stream. The first, second, and third streams are subjected to multiple distillation operations to generate a liquid working fluid which is then evaporated to generate the gaseous working fluid.

US Cl. 60/649; 60/673
Intl. Cl. F01k 025/06

BACKGROUND OF THE INVENTION

The invention relates generally to methods and apparatus for transforming energy from a heat source into usable form using a working fluid that is expanded and regenerated. The invention further relates to methods and apparatus for improving the heat utilization efficiency of a thermodynamic cycle.

In the Rankine cycle, a working fluid such as water, ammonia, or a freon is evaporated in an evaporator utilizing an available heat source. The evaporated gaseous working fluid is expanded across a turbine to transform its energy into usable form. The spent gaseous working fluid is then condensed in a condenser using an available cooling medium. The pressure of the condensed working medium is increased by pumping, followed by evaporation and so on to continue the cycle.

The Exergy cycle, described in U.S. Pat. No. 4,346,561, utilizes a binary or multi-component working fluid. This cycle operates generally on the principle that a binary working fluid is pumped as a liquid to a high working pressure and is heated to partially vaporize the working fluid. The fluid is then flashed to separate high and low boiling working fluids. The low boiling component is expanded through a turbine, to drive the turbine, while the high boiling component has heat recovered for use in heating the binary working fluid prior to evaporation. The high boiling component is then mixed with the spent low boiling working fluid to absorb the spent working fluid in a condenser in the presence of a cooling medium.

In applicant's further invention, referred to as the Basic Kalina cycle, the subject of U.S. Pat. No. 4,489,563, relatively lower temperature available heat is utilized to effect partial distillation of at least a portion of a multi-component fluid stream at an intermediate pressure to generate working fluid fractions of differing compositions. The fractions are used to produce at least one main rich solution which is relatively enriched with respect to the lower boiling component, and to produce one lean solution which is relatively impoverished with respect to the lower boiling component. The pressure of the main rich solution is increased; thereafter, it is evaporated to produce a charged gaseous main working fluid. The main working fluid is expanded to a low pressure level to convert energy to usable form. The spent low pressure level working fluid is condensed in a main absorption stage by dissolving with cooling in the lean solution to regenerate an initial working fluid for reuse.

In accordance with another invention of the applicant, the subject of U.S. Pat. No. 4,604,867, a fluid may be diverted to a reheater after initial expansion in the turbine to increase the temperature available for superheating. After return to the turbine, and additional expansion, the fluid is withdrawn from the turbine and cooled in an intercooler. Afterwards, the fluid is returned to the turbine for additional expansion. The cooling of the turbine gas may provide additional heat for evaporation. Intercooling provides compensation for the heat used in reheating and may provide recuperation of heat available which would otherwise remain unused following final turbine expansion.

It would be desirable to further increase the efficiency of the aforementioned thermodynamic cycles.

SUMMARY OF THE INVENTION

It is one feature of the present invention to provide a significant improvement in the efficiency of a thermodynamic cycle by a process that includes the steps of:

expanding a gaseous working fluid to transform its energy into useable form and generating a spent stream;

condensing the spent stream producing a condensed stream;

generating from the condensed stream a first stream having a higher percentage of a low boiling component than is included in the condensed stream, a second stream having a lower percentage of a low boiling component than is included in the condensed stream, and a third stream having the same percentage of a low boiling component as is included in the condensed stream;

subjecting said first, second, and third streams to multiple distillation operations to generate a liquid working fluid; and

evaporating the liquid working fluid to generate the gaseous working fluid.

In preferred embodiments, the multiple distillation operations yield generate a vapor stream which is condensed to generate the liquid working fluid, and a liquid stream which is mixed with the spent working fluid. It is preferably to perform the distillation in at least two stages (and more preferably in at least three stages).

In one particularly preferred embodiment, the first, second, and third streams are generated as follows. The condensed stream is divided into first and second substreams. The pressure of the first substream is increased to form a first pressurized substream. Similarly, the pressure of the second substream is increased to form a second pressurized substream; the pressure of the second pressurized substream is greater than the pressure of the first pressurized substream. The first pressurized substream is partially evaporated to form a partially evaporated stream, which is then separated into a vapor stream and a liquid stream. The pressure of the liquid stream is increased to the same level as the second pressurized substream to form a stream having a lower percentage of a low boiling component than is included in the condensed stream (i.e., the second stream). The vapor stream is mixed with a portion of the first pressurized substream to form a composite stream having the same composition as the condensed stream, which is then condensed to form a condensed composite stream. The pressure of the condensed composite stream is increased to a level equal to that of the second pressurized substream to form a pressurized condensed composite stream, which is then heated (along with the second pressurized substream) to form, respectively, a stream having the same composition as the condensed stream (i.e., the third stream) and a stream having a higher percentage of a low boiling component than is included in the condensed stream (i.e., the first stream).

Other features and advantages of the invention will be apparent from the following description of the preferred embodiments thereof, and from the claims.

BRIEF DESCRIPTION OF THE DRAWINGS

FIG. 1 is a schematic representation of a system for carrying out the method and apparatus of the present invention.

FIG. 2 is a schematic representation of one embodiment of a distillation condensation subsystem that may be used in the present invention.

FIG. 3 is an axonometric representation of the distillation condensation subsystem shown in FIG. 2.
 

FIG. 4 is a schematic representation of a second embodiment of a distillation condensation subsystem that may be used in the present invention.

 
DESCRIPTION OF THE PREFERRED EMBODIMENTS

The schematic shown in FIG. 1 shows an embodiment of preferred apparatus that may be used in the method and system of the present invention. Specifically, FIG. 1 shows a system 200 that includes a boiler 201, turbines 202, 203, and 204, intercooler 205, distillation condensation subsystem (DCSS) 206, pump 207, stream separator 208, stream mixer 209, and admission valve 210.

Various types of heat sources may be used to drive the cycle of this invention, including for example, gas turbine exhaust gases. In this regard, the system of the present invention may be used as a bottoming cycle in combined cycle systems.

The working stream flowing through system 200 is a multi-component working stream that comprises a lower boiling point fluid (the low boiling component) and a higher boiling point fluid (the high boiling component). Preferred working streams include ammonia-water mixtures, mixtures of two or more hydrocarbons, two or more freons, mixtures of hydrocarbons and freons, or the like. In general, the working stream may be a mixture of any number of compounds with favorable thermodynamic characteristics and solubility. In a particularly preferred embodiment, a mixture of water and ammonia is used.

As shown in FIG. 1, a completely condensed working fluid having parameters as at 22 passes through the preheater portion of heat recovery boiler 201 where it is heated to a temperature a few degrees below its boiling temperature and obtains parameters as at 44. This preheating is provided by the cooling of all streams of a heat source indicated in dashed lines through boiler 201. The working fluid which exits the preheater is divided by stream separator 208 into two separate streams having parameters as at 45 and 46, respectively.

A first stream having parameters as at 46 enters the evaporator portion of boiler 201 while the second stream (having parameters as at 45) enters intercooler 205. The first stream is heated in the evaporator by the countercurrent heating fluid flow described above, obtaining parameters as at 48. The second fluid stream passing through the intercooler 205 is heated by countercurrent fluid flow, thereby obtaining parameters as at 47. Both the first and second streams are completely evaporated and initially superheated. Each of the streams has approximately the same pressure and temperature but the streams may have different flow rates. The fluid streams from the evaporator and intercooler 205 are then recombined by stream mixer 209, thereby obtaining parameters as at 49.

The combined stream of working fluid is sent into the superheater portion of boiler 201 where it is finally superheated by heat exchange with the heat source stream described above and obtains parameters as at 30. Thus, the heat source stream extending from point 25 to point 26 passes first through the superheater, then through the evaporator, and finally through the preheater. The enthalpy-temperature characteristics of the illustrated heating fluid stream is linear.

From the superheater portion of boiler 201, the total stream of working fluid (having parameters as at 30) passes through admission valve 210, thereby obtaining parameters as at 31, and enters a first turbine 202 which may include a number of stages. In turbine 202, the working fluid expands to a first intermediate pressure, thereby converting thermal energy into mechanical energy, and obtains parameters as at 40.

The whole working fluid stream from turbine 202 (having parameters as at 40) is reheated by passing again through boiler 201 using heat generated by the countercurrent fluid flow through boiler 201 described above and obtains parameters as at 41. Having been reheated to a high temperature, the stream of working fluid leaves boiler 201 and travels to a second turbine 203 which may include a number of stages.

The working fluid in turbine 203 is expanded from the first intermediate pressure to a second intermediate pressure, thus generating power. The total stream of working fluid (having parameters as at 42) is then sent to intercooler 205 where it is cooled, providing the heat necessary for the evaporation of the second working fluid stream. Intercooler 205 may be a simple heat exchanger. The working fluid stream (having parameters as at 43) then exits intercooler 205 and travels to a third turbine 204 (which may also include multiple stages).

In turbine 204, the working fluid expands to the final spent fluid pressure level, thus producing additional power. From turbine 204 the working fluid stream (having parameters as at 38) is passed through distillation condensation subsystem (DCSS) 206 where it is condensed (thereby obtaining parameters as at 29), pumped to a higher pressure by pump 207 (thereby obtaining parameters as at 32), and sent to boiler 201 to continue the cycle.

The distillation condensation subsystem (DCSS) 206 will now be described.

Referring to FIGS. 2 and 3, the working fluid exiting low pressure turbine 204 (in the form of a saturated vapor having parameters as at point 38), passes through heat exchanger 1 where it is partially condensed and cooled, yielding a stream having parameters as at point 16. Thereafter, this stream is mixed with a second stream of liquid having parameters as at point 19 and in thermodynamic equilibrium with the stream having parameters as at point 16. The stream having parameters as at point 19 contains less low boiling component (e.g., ammonia) than the stream having parameters as at point 16 and is thus said to be "lean" relative to the stream having parameters as at point 16.

Mixing the two streams yields a third stream having parameters as at 17. Because the stream having parameters as at point 19 is leaner than the stream having parameters as at point 16, the composition of


US Patent # 5,588,298
( Dec. 31, 1996 )

Supplying Heat to an Externally Fired Power System

Alexander Kalina

 
Abstract --- Apparatus and method for supplying heat to an externally fired power system by using a multistage system having two or more combustion zones. Each combustion zone has an associated heat exchanger that conveys a respective working fluid stream from the externally fired power system. Each combustion zone receives a portion of the total amount of combustion fuel, and the amount of fuel and air supplied to each combustion zone is adjusted to control the temperature to a predetermined value.

U.S. Class: 60/676; 60/653; 60/679
Intern'l Class: F01K 013/00

BACKGROUND OF THE INVENTION

The invention relates to supplying heat to an externally fired power system.

In direct fired power plants, fuel, e.g., pulverized coal, is burned in a combustion chamber in which combustion air, typically preheated, is supplied. Tubes surrounding the flame zone contain a working fluid (e.g., water) that is heated to boiling and then delivered to a power system (e.g., including a turbine) for conversion to a useful form of energy, such as electricity. Kalina U.S. Pat. No. 5,450,821 describes a multi-stage combustion system that employs separate combustion chambers and heat exchangers and controls the temperature of heat released at the various stages to match the thermal characteristics of the working fluid and to keep temperatures below temperatures at which NO.sub.x gasses form.

SUMMARY OF THE INVENTION

The invention features, in general, supplying heat to an externally fired power system by using a multistage system having two or more combustion zones. Each combustion zone has an associated heat exchanger that conveys a respective working fluid stream from the externally fired power system. Each combustion zone receives a portion of the total amount of combustion fuel, and the amounts of fuel and air supplied to each combustion zone are adjusted to control the temperature to a predetermined value. The combustion zone temperature can thus be controlled to prevent excessive tube metal temperatures, thereby avoiding damage. In addition, the cold portions of two or more independent fluid streams can be used to define the furnace boundaries, to additionally facilitate lower tube metal temperatures, and the temperatures of the various working fluid streams can be matched to the needs of the power system to promote efficiency.

In preferred embodiments the various combustion zones are located in the same furnace. The air supplied to one or more combustion zones is preheated using heat from the stack gas. The heat exchanger conduits surround the combustion zones. There also are convective zones connected to receive the flue gasses from the combustion zones and containing heat exchangers for transferring heat from the flue gasses to respective working fluid streams in heat exchanger conduits in the convective zones. Working fluid streams from the heat exchangers in the combustion zones can be connected in series with the working fluid streams in the convective zones.

Other advantages and features of the invention will be apparent from the following description of a particular embodiment thereof and from the claims.

BRIEF DESCRIPTION OF THE DRAWINGS

FIG. 1 is a schematic representation of an embodiment of the method and apparatus of the present invention having two combustion zones and two independent working fluid streams.
 

FIG. 2 is an outline drawing of the furnace and convective pass arrangement for the schematic representation shown in FIG. 1.
 
DESCRIPTION OF PARTICULAR EMBODIMENTS

FIG. 1 shows a furnace system that includes an air preheater 100, two combustion zones 101 and 102, which are formed by independent working fluid cooled heat exchangers HE1A and HE2A, respectively, two convective pass zones 103 and 104, which include working fluid cooled heat exchanger HE2B and HE1B, respectively, and an external power system 105. The amounts of fuel in fuel streams 5 and 6 and the amounts of air in air streams 3 and 4 are controlled by suitable control mechanisms, shown as mechanisms 203, 204, 205, 206 on FIG. 1. Power system 105 may be any externally direct fired power conversion system. The combustion system according to the invention is particularly useful in power cycles and systems in which much of the heat needed for energy conversion cycles is used not for vaporization of working fluid, but rather for its superheating and reheating. Examples of such power systems are described, e.g., in U.S. Pat. Nos. 4,732,005 and 4,889,545, which are hereby incorporated by reference. U.S. Pat. Nos. 3,346,561; 4,489,563; 5,548,043; 4,586,340; 4,604,867; 4,732,005; 4,763,480; 4,899,545; 4,982,568; 5,029,444; 5,095,708; 5,450,821; and 5,440,882 are also incorporated by reference for disclosure of energy conversion systems. The working fluid streams may be sub-cooled liquid, saturated liquid, two-phase liquid, saturated vapor, or superheated vapor.

Referring to FIG. 1, combustion air at point 1 is fed to air preheater 100 where it is preheated to a temperature of 500°-600° F. at point 2. The amount of fuel in fuel stream 5 supplied to combustion zone 101 represents only a portion of the total fuel to be combusted. Combustion zone 101 is formed within working fluid cooled tubes of heat exchanger HE1A. A first working fluid stream enters the heat exchanger at point 11 and exits the heat exchanger with increased temperature at point 12. The heat from the flue gas stream is transferred primarily as radiant energy. The amount of fuel and pre-heated air supplied to the combustion chamber is chosen to control the combustion zone temperature to a predetermined value based upon the heat absorption requirements of the surrounding furnace walls. In particular, the combustion zone temperature in first combustion zone 101 is controlled to prevent excessive furnace wall temperatures in heat exchanger HE1A to avoid damage to the heat exchanger.

Flue gas from first combustion zone 101 passes at point 7 into the second combustion zone 102. The flue gas is mixed with a combustion air stream 4 and a fuel stream 6. The combustion zone temperature in combustion zone 102 is controlled to prevent excessive furnace wall temperatures in heat exchanger HE2A to avoid damage to the heat exchanger. Combustion zone 102 is formed within working fluid cooled tubes of heat exchanger HE2A. A second working fluid stream enters the heat exchanger HE2A at point 13 and exits with the heat exchanger with increased temperature at point 14.

Flue gas from the second combustion zone 102 passes to the convective pass of the furnace entering first convective zone 103, in which the flue gas is cooled in heat exchanger HE2B. A third working fluid stream, in this case connected in series with the second working fluid stream, enters heat exchanger HE2B at point 15 and exits heat exchanger HE2B with increased temperature at point 16 and is then returned to power system 105. Flue gas leaves convective zone 103 with lowered temperature at point 9 as compared to point 8 and passes to second convective zone 104.

Similarly, the flue gas is further cooled in second convective zone 104 by giving up heat to heat exchanger HE1B. A fourth working fluid stream, in this case connected in series with the first working fluid stream, enters heat exchanger HE1B at point 17 and exits heat exchanger HE1B with increased temperature at point 18 and is then returned to power system 105. Flue gas at point 10 exits the convective pass and flows to the air preheater 100. In the air preheater 100 the flue gas is cooled further, giving up heat to the combustion air stream, and passes to the stack with decreased temperature at point 11.

A significant advantage of the multi-stage furnace design is that the combustion temperatures reached in the individual firing zones may be controlled individually through management of the fuel and air streams. Either sub-stoichiometric or super-stoichiometric combustion may be utilized to control the firing zone temperature in the first stage. Additionally, by utilizing independent working fluid streams to form the furnace enclosure, the utilization of cold working fluid in the hottest zones of the furnace is possible. Final heating of the working fluid streams occurs in the convective pass of the furnace. The invention supplies heat to a direct fired furnace system in a way that facilitates the control of combustion zone temperatures so as to prevent excessive tube metal temperatures.

We have described a two-stage system with the combustion zones and the convective pass cooled by two independent streams of working fluid which are connected in series between the combustion zone and the convective pass. In each case a flue gas stream includes the flue gas streams from all preceding steps. Other variants may include three and four stage systems of a similar nature. In addition, independent working fluid streams may be utilized to cool only sections in the furnace or sections in the convective pass.


US Patent # 5,649,426
( July 22, 1997 )

Method and Apparatus for Implementing a Thermodynamic Cycle

Alexander Kalina // Richard Pelletier

 
Abstract --- A method and apparatus for implementing a thermodynamic cycle. A heated gaseous working stream including a low boiling point component and a higher boiling point component is expanded to transform the energy of the stream into useable form and to provide an expanded working stream. The expanded working stream is then split into two streams, one of which is expanded further to obtain further energy, resulting in a spent stream, the other of which is extracted. The spent stream is fed into a distillation/condensation subsystem, which converts the spent stream into a lean stream that is lean with respect to the low boiling point component and a rich stream that is enriched with respect to the low boiling point component. The lean stream and the rich stream are then combined in a regenerating subsystem with the portion of the expanded stream that was extracted to provide the working stream, which is then efficiently heated in a heater to provide the heated gaseous working stream that is expanded.

US Cl. 60/649; 60/673
Intl. Cl. F01K 025/06

Description

BACKGROUND OF THE INVENTION

The invention relates to implementing a thermodynamic cycle.

Thermal energy from a heat source can be transformed into mechanical and then electrical form using a working fluid that is expanded and regenerated in a closed system operating on a thermodynamic cycle. The working fluid can include components of different boiling temperatures, and the composition of the working fluid can be modified at different places within the system to improve the efficiency of operation. Systems with multicomponent working fluids are described in Alexander I. Kalina's U.S. Pat. Nos. 4,346,561; 4,489,563; 4,548,043; 4,586,340; 4,604,867; 4,732,005; 4,763,480; 4,899,545; 4,982,568; 5,029,444; 5,095,708; 5,440,882; 5,450,821; and 5,572,871, which are hereby incorporated by reference. U.S. Pat. No. 4,899,545 describes a system in which the expansion of the working fluid is conducted in multiple stages, and a portion of the stream between expansion stages is intermixed with a stream that is lean with respect to a lower boiling temperature component and thereafter is introduced into a distillation column that receives a spent, fully expanded stream and is combined with other streams.

SUMMARY OF THE INVENTION

The invention features, in general, a method and apparatus for implementing a thermodynamic cycle. A heated gaseous working stream including a low boiling point component and a higher boiling point component is expanded to transform the energy of the stream into useable form and to provide an expanded working stream. The expanded working stream is then split into two streams, one of which is expanded further to obtain further energy, resulting in a spent stream, the other of which is extracted. The spent stream is fed into a distillation/condensation subsystem, which converts the spent stream into a lean stream that is lean with respect to the low boiling point component and a rich stream that is enriched with respect to the low boiling point component. The lean stream and the rich stream are then combined in a regenerating subsystem with the portion of the expanded stream that was extracted to provide the working stream, which is then efficiently heated in a heater to provide the heated gaseous working stream that is expanded.

In preferred embodiments the lean stream and the rich stream that are outputted by the distillation/condensation subsystem are fully condensed streams. The lean stream is combined with the expanded stream to provide an intermediate stream, which is cooled to provide heat to preheat the rich stream, and thereafter the intermediate stream is combined with the preheated rich stream. The intermediate stream is condensed during the cooling, is thereafter pumped to increase its pressure, and is preheated prior to combining with the preheated rich stream using heat from the cooling of the intermediate stream. The lean stream is also preheated using heat from the cooling of the intermediate stream prior to mixing with the expanded stream. The working stream that is regenerated from the lean and rich streams is thus preheated by the heat of the expanded stream mixed with them to provide for efficient heat transfer when the regenerated working stream is then heated.

Preferably the distillation/condensation subsystem produces a second lean stream and combines it with the spent stream to provide a combined stream that has a lower concentration of low boiling point component than the spent stream and can be condensed at a low pressure, providing improved efficiency of operation of the system by expanding to the low pressure. The distillation/condensation subsystem includes a separator that receives at least part of the combined stream, after it has been condensed and recuperatively heated, and separates it into an original enriched stream in the form of a vapor and the original lean stream in the form of a liquid. Part of the condensed combined stream is mixed with the original enriched stream to provide the rich stream. The distillation/condensation subsystem includes heat exchangers to recuperatively heat the combined condensed stream prior to separation in the separator, to preheat the rich stream after it has been condensed and pumped to high pressure, to cool the spent stream and lean stream prior to condensing, and to cool the enriched stream prior to mixing with the condensed combined stream.

Other advantages and features of the invention will be apparent from the following description of the preferred embodiment thereof and from the claims.

BRIEF DESCRIPTION OF THE DRAWING

FIG. 1 is a schematic representation of a system for implementing a thermodynamic cycle according to the invention.

 
DESCRIPTION OF THE PREFERRED EMBODIMENT

Referring to FIG. 1, there is shown apparatus 400 for implementing a thermodynamic cycle, using heat obtained from combusting fuel, e.g. refuse, in heater 412 and reheater 414, and using water 450 at a temperature of 57° F. as a low temperature source. Apparatus 400 includes, in addition to heater 412 and reheater 414, heat exchangers 401-411, high pressure turbine 416, low pressure turbine 422, gravity separator 424, and pumps 428, 430, 432, 434. A two-component working fluid including water and ammonia (which has a lower boiling point than water) is employed in apparatus 400. Other multicomponent fluids can be used, as described in the above-referenced patents.

High pressure turbine 416 includes two stages 418, 420, each of which acts as a gas expander and includes mechanical components that transform the energy of the heated gas being expanded therein into useable form as it is being expanded.

Heat exchangers 405-411, separator 424, and pumps 428-432 make up distillation/condensation subsystem 426, which receives a spent stream from low pressure turbine 422 and converts it to a first lean stream (at point 41 on FIG. 1) that is lean with respect to the low boiling point component and a rich stream (at point 22) that is enriched with respect to the low boiling point component.

Heat exchangers 401, 402 and 403 and pump 434 make up regenerating subsystem 452, which regenerates the working stream (point 62) from an expanded working stream (point 34) from turbine stage 418, and the lean stream (point 41) and the rich stream (22) from distillation/condensation subsystem 426.

Apparatus 400 works as is discussed below. The parameters of key points of the system are presented in Table 1.

The entering working fluid, called a "spent stream," is saturated vapor exiting low pressure turbine 422. The spent stream has parameters as at point 38, and passes through heat exchanger 404, where it is partially condensed and cooled, obtaining parameters as at point 16. The spent stream with parameters as at point 16 then passes through heat exchanger 407, where it is further partially condensed and cooled, obtaining parameters as at point 17. Thereafter, the spent stream is mixed with a stream of liquid having parameters as at point 20; this stream is called a "lean stream" because it contains significantly less low boiling component (ammonia) than the spent stream. The "combined stream" that results from this mixing (point 18) has low concentration of low boiling component and can therefore be fully condensed at a low pressure and available temperature of cooling water. This permits a low pressure in the spent stream (point 38), improving the efficiency of the system.

The combined stream with parameters as at point 18 passes through heat exchanger 410, where it is fully condensed by a stream of cooling water (points 23-59), and obtains parameters as at point 1. Thereafter, the condensed combined stream with parameters as at point 1 is pumped by pump, 428 to a higher pressure. As a result, after pump 428, the combined stream obtains parameters as at point 2. A portion of the combined stream with parameters as at point 2 is separated from the stream. This portion has parameters as at point 8. The rest of the combined stream is divided into two substreams, having parameters as at points 201 and 202 respectively. The portion of the combined stream having parameters as at point 202 enters heat exchanger 407, where it is heated in counterflow by spent stream 16-17 (see above), and obtains parameters as at point 56. The portion of the combined stream having parameters as at point 201 enters heat exchanger 408, where it is heated in counterflow by lean stream 12-19 (see below), and obtains parameters as at point 55. In the preferred embodiment of this design, the temperatures at points 55 and 56 would be close to each other or equal.

Thereafter, those two streams are combined into one stream having parameters as at point 3. The stream with parameters as at point 3 is then divided into three substreams having parameters as at points 301, 302, and 303, respectively. The stream having parameters as at point 303 is sent into heat exchanger 404, where it is further heated and partially vaporized by spent stream 38-16 (see above) and obtains parameters as at point 53. The stream having parameters as at point 302 is sent into heat exchanger 405, where it is further heated and partially vaporized by lean stream 11-12 (see below) and obtains parameters as at point 52. The stream having parameters as at point 301 is sent into heat exchanger 406, where it is further heated and partially vaporized by "original enriched stream" 6-7 (see below) and obtains parameters as at point 51. The three streams with parameters as at points 51, 52, and 53 are then combined into a single combined stream having parameters as at point 5.

The combined stream with parameters as at point 5 is sent into the gravity separator 424. In the gravity separator 424, the stream with parameters as at point 5 is separated into an "original enriched stream" of saturated vapor having parameters as at point 6 and an "original lean stream" of saturated liquid having parameters as at point 10. The saturated vapor with parameters as at point 6, the original enriched stream, is sent into heat exchanger 406, where it is cooled and partially condensed by stream 301-51 (see above), obtaining parameters as at point 7. Then the original enriched stream with parameters as at point 7 enters heat exchanger 409, where it is further cooled and partially condensed by "rich stream" 21-22 (see below), obtaining parameters as at point 9.

The original enriched stream with parameters as at point 9 is then mixed with the combined condensed stream of liquid having parameters as at point 8 (see above), creating a so-called "rich stream" having parameters as at point 13. The composition and pressure at point 13 are such that this rich stream can be fully condensed by cooling water of available temperature. The rich stream with parameters as at point 13 passes through heat exchanger 411, where it is cooled by water (stream 23-58), and fully condensed, obtaining parameters as at point 14. Thereafter, the fully condensed rich stream with parameters as at point 14 is pumped to a high pressure by a feed pump 430 and obtains parameters as at point 21. The rich stream with parameters as at point 21 is now in a state of subcooled liquid. The rich stream with parameters as at point 21 then enters heat exchanger 409, where it is heated by the partially condensed original enriched stream 7-9 (see above), to obtain parameters as at point 22. The rich stream with parameters as at point 22 is one of the two fully condensed streams outputted by distillation/condensation subsystem 426.

Returning now to gravity separator 424, the stream of saturated liquid produced there (see above), called the original lean stream and having parameters as at point 10, is divided into two lean streams, having parameters as at points 11 and 40. The first lean stream has parameters as at point 40, is pumped to a high pressure by pump 432, and obtains parameters as at point 41. This first lean stream with parameters at point 41 is the second of the two fully condensed streams outputted by distillation/condensation subsystem 426. The second lean stream having parameters as at point 11 enters heat exchanger 405, where it is cooled, providing heat to stream 302-52 (see above), obtaining parameters as at point 12. Then the second lean stream having parameters as at point 12 enters heat exchanger 408, where it is further cooled, providing heat to stream 201-55 (see above), obtaining parameters as at point 19. The second lean stream having parameters as at point 19 is throttled to a lower pressure, namely the pressure as at point 17, thereby obtaining parameters as at point 20. The second lean stream having parameters as at point 20 is then mixed with the spent stream having parameters as at point 17 to produce the combined stream having parameters as at point 18, as described above.

As a result of the process described above, the spent stream from low pressure turbine 422 with parameters as at point 38 has been fully condensed, and divided into two liquid streams, the rich stream and the lean stream, having parameters as at point 22 and at point 41, respectively, within distillation/condensation subsystem 426. The sum total of the flow rates of these two streams is equal to the weight flow rate entering the subsystem 426 with parameters as at point 38. The compositions of streams having parameters as at point 41 and as at point 22 are different. The flow rates and compositions of the streams having parameters as at point 22 and at 41, respectively, are such that would those two streams be mixed, the resulting stream would have the flow rate and compositions of a stream with parameters as at point 38. But the temperature of the rich stream having parameters as at point 22 is lower than temperature of the lean stream having parameters as at point 41. As is described below, these two streams are combined with an expanded stream having parameters as at point 34 within regenerating subsystem 452 to make up the working fluid that is heated and expanded in high pressure turbine 416.

The subcooled liquid rich stream having parameters as at point 22 enters heat exchanger 403 where it is preheated in counterflow to stream 68-69 (see below), obtaining parameters as at point 27. As a result, the temperature at point 27 is close to or equal to the temperature at point 41.

The rich stream having parameters as at point 27 enters heat exchanger 401, where it is further heated in counterflow by "intermediate stream" 166-66 (see below) and partially or completely vaporized, obtaining parameters as at point 61. The liquid lean stream having parameters as at point 41 enters heat exchanger 402, where it is heated by stream 167-67 and obtains parameters as at point 44. The lean stream with parameters as at point 44 is then combined with an expanded stream having parameters as at point 34 from turbine stage 418 (see below) to provide the "intermediate stream" having parameters as at point 65. This intermediate stream is then split into two intermediate streams having parameters as at points 166 and 167, which are cooled in travel through respective heat exchangers 401 and 402, resulting in streams having parameters as at points 66 and 67. These two intermediate streams are then combined to create an intermediate stream having parameters as at point 68. Thereafter the intermediate stream with parameters as at point 68 enters heat exchanger 403, where it is cooled providing heat for preheating rich stream 22-27 (see above) in obtaining parameters as at point 69. Thereafter, the intermediate stream having parameters as at point 69 is pumped to a high pressure by pump 434 and obtains parameters as at point 70. Then the intermediate stream having parameters as at point 70 enters heat exchanger 402 in parallel with the lean stream having parameters as at point 41. The intermediate stream having parameters as at point 70 is heated in heat exchanger 402 in counterflow to stream 167-67 (see above) and obtains parameters as at point 71.

The rich stream having parameters as at point 61 and the intermediate stream having parameters as at point 71 are mixed together, obtaining the working fluid with parameters as at point 62. The working stream having parameters as at point 62 then enters heater 412, where it is heated by the external heat source, and obtains parameters as at point 30, which in most cases corresponds to a state of superheated vapor.

The working stream having parameters as at point 30 entering high pressure turbine 418 is expanded and produces mechanical power, which can then be converted to electrical power. In the mid-section of high pressure turbine 416, part of the initially expanded stream is extracted and creates an expanded stream with parameters as at point 34. The expanded stream having parameters as at point 34 is then mixed with the lean stream having parameters as at point 44 (see above). As a result of this mixing, the "intermediate stream" with parameters as at point 65 is created. The remaining portion of the expanded stream passes through the second stage 420 of high pressure turbine 416 with parameters as at point 35, continuing its expansion, and leaves high pressure turbine 416 with parameters as at point 36.

It is clear from the presented description that the composition of the intermediate stream having parameters as at point 71 is equal to the composition of the intermediate stream having parameters as at point 65. It is also clear that the composition of the working stream having parameters as at point 62, which is a result of a mixing of the streams with parameters as at points 71 and 61, respectively, (see above) is equal to the composition of the expanded stream having parameters as at point 34.

The sequence of mixing described above is as follows: First the lean stream with parameters as at point 44 is added to the expanded stream of working composition with parameters as at point 34. Thereafter this mixture is combined with the rich stream having parameters as at point 61 (see above). Because the combination of the lean stream (point 44) and the rich stream (point 61), would be exactly the working composition (i.e., the composition of the spent stream at point 38), it is clear that the composition of the working stream having parameters as at point 62 (resulting from mixing of streams having composition as at points 34, 44 and 61) is equal to the composition of the spent stream at point 38. This working stream (point 62) that is regenerated from the lean and rich streams is thus preheated by the heat of the expanded stream mixed with them to provide for efficient heat transfer when the regenerated working stream is then heated in heater 412.

The expanded stream leaving the high pressure turbine 416 and having parameters as at point 36 (see above) is passed through reheater 414, where it is heated by the external source of heat and obtains parameters as at point 37. Thereafter, the expanded stream with parameters as at point 37 passes through low pressure turbine 422, where it is expanded, producing mechanical power, and obtains as a result parameters as at point 38 (see above).

The cycle is closed.

Parameters of operation of the proposed system presented in Table 1 correspond to a condition of composition of a low grade fuel such as municipal waste, biomass, etc. A summary of the performance of the system is presented in Table 2. Output of the proposed system for a given heat source is equal to 12.79 Mw. By way of comparison, Rankine Cycle technology, which is presently being used, at the same conditions would produce an output of 9.2 Mw. As a result, the proposed system has an efficiency 1.39 times higher than that of Rankine Cycle technology.

Other embodiments of the invention are within the scope of the claims. E.g., in the described embodiment, the vapor is extracted from the mid-point of the high pressure turbine 416. It is obvious that it is possible to extract vapor for regenerating subsystem 452 from the exit of high pressure turbine 416 and to then send the remaining portion of the stream through the reheater 414 into the low pressure turbine 422. It is, as well, possible to reheat the stream sent to low pressure turbine 422 to a temperature which is different from the temperature of the stream entering the high pressure turbine 416. It is, as well, possible to send the stream into low pressure turbine with no reheating at all. One experienced in the art can find optimal parameters for the best performance of the described system.

                                      TABLE 1
    __________________________________________________________________________
    #  P psiA
           X   T °F.
                    H BTU/lb
                         G/G30
                              Flow lb/hr
                                   Phase
    __________________________________________________________________________
    1 33.52
           .4881
               64.00
                    -71.91
                         2.0967
                              240,246
                                   Sat Liquid
    2 114.87
           .4881
               64.17
                    -71.56
                         2.0967
                              240,246
                                   Liq 69°
    201
      114.87
           .4881
               64.17
                    -71.56
                         2.0967
                              64,303
                                   Liq 69°
    202
      114.87
           .4881
               64.17
                    -71.56
                         2.0967
                              165.066
                                   Liq 69°
    3 109.87
           .4881
               130.65
                    -0.28
                         2.0018
                              229,369
                                   Sat Liquid
    301
      109.87
           .4881
               130.65
                    -0.28
                         2.0018
                              36.352
                                   Sat Liquid
    302
      109.87
           .4881
               130.65
                    -0.28
                         2.0018
                              31,299
                                   Sat Liquid
    303
      109.87
           .4881
               130.65
                    -0.28
                         2.0018
                              161,717
                                   Sat Liquid
    5 104.87
           .4881
               192.68
                    259.48
                         2.0018
                              229.369
                                   Wet .6955
    6 104.87
           .9295
               192.68
                    665.53
                         .6094
                              69,832
                                   Sat Vapor
    7 103.87
           .9295
               135.65
                    539.57
                         .6094
                              69,832
                                   Wet .108
    8 114.87
           .4881
               64.17
                    -71.56
                         .0949
                              10,877
                                   Liq 69°
    9 102.87
           .9295
               96.82
                    465.32
                         .6094
                              69,832
                                   Wet .1827
    10
      104.87
           .2950
               192.68
                    81.75
                         1.3923
                              159,537
                                   Sat Liquid
    11
      104.87
           .2950
               192.68
                    81.75
                         1.0967
                              125,663
                                   Sat Liquid
    12
      104.87
           .2950
               135.65
                    21.48
                         1.0967
                              125,663
                                   Liq 57°
    13
      102.87
           .8700
               103.53
                    392.97
                         .7044
                              80.709
                                   Wet .31
    14
      102.57
           .8700
               64.00
                    -5.01
                         .7044
                              80.709
                                   Sat Liquid
    16
      34.82
           .7000
               135.6

US Patent # 5,822,990

Converting Heat into Useful Energy Using Separate Closed Loops

Alexander Kalina // Lawrence Rhodes

 
Abstract --- Converting heat in a primary fluid (e.g., steam) to useful energy by multistage expansion of the primary fluid, heating of a multicomponent working fluid in a separate closed loop using heat of the primary fluid, and expansion of the multicomponent working fluid. The primary fluid in a vapor state is expanded in a first stage expander to obtain useful energy and to produce a partially expanded primary fluid. The partially expanded primary fluid stream is then separated into liquid and vapor components and split into a vapor stream (which is expanded in a second stage expander) and a further primary stream (which used to heat the multicomponent working fluid).

US Cl. 60/649; 60/641.2; 60/655; 60/673
Intl. Cl.F01K 025/06

Description

BACKGROUND OF THE INVENTION

The invention relates to converting thermal energy (e.g., heat produced by the combustion of toxic and/or corrosive fuels such as municipal waste or heat from geofluid) into useful (e.g., mechanical and electrical) energy.

In the process of combustion of fuels which generate toxic and/or corrosive flue gases, it is necessary to maintain the temperature of the boiler's tubes below some temperature level in order to prevent rapid corrosion of these tubes. This is usually achieved by circulating boiling water through these tubes and producing, as a result, saturated or slightly superheated steam. Conventionally, this steam is then subjected to expansion in a steam turbine, in order to produce useful power. However, because this steam is usually saturated or superheated only slightly, expansion of it causes the turbine to work in the wet region, which drastically reduces efficiency and longevity of the steam turbine. Because the steam turbine cannot operate in conditions where wetness of the vapor exceeds 12-13%, it is therefore often necessary to stop the expansion in the middle of the expansion and separate and remove the liquid and thereafter continue further expansion.

Useful energy can also be obtained from geofluid containing steam and brine, as described, e.g., in U.S. Pat. No. 5,440,882.

SUMMARY OF THE INVENTION

In one aspect, the invention features, in general, converting heat in a primary fluid (e.g., steam) to useful energy by multistage expansion of the primary fluid, heating of a multicomponent working fluid in a separate closed loop using heat of the primary fluid, and expansion of the multicomponent working fluid. The primary fluid in a vapor state is expanded in a first stage expander to obtain useful energy and to produce a partially expanded primary fluid stream. The partially expanded primary fluid stream is then separated into liquid and vapor components and split into a vapor stream (which is expanded in a second stage expander) and a further primary stream (which used to heat the multicomponent working fluid).

In preferred embodiments, spent multicomponent working fluid (that has been expanded) is condensed at a condenser and passed through a recuperative heat exchanger in which heat from the spent multicomponent working fluid is used to recuperatively heat the condensed multicomponent working fluid. The primary fluid can be heated in a boiler or can be steam from a geofluid.

In another aspect, the invention features, in general, converting heat to useful energy by using two closed loops. One closed loop contains a primary working fluid that is heated by an external source of heat (e.g., in a boiler combusting corrosive or toxic fuel) and then split into two streams. The first stream is expanded to obtain useful energy (e.g., in a turbine), and the second stream is used at a first heat exchanger to heat a multicomponent working fluid in the second closed loop. The heated multicomponent working fluid is then also expanded to obtain further useful energy (e.g., in a second turbine).

In preferred embodiments the first stream is split into two streams, one of which is a vapor stream that is expanded to obtain useful energy, and both of the additional streams are used to also heat the multicomponent working fluid at two further heat exchangers.

In another aspect, the invention features, in general, a power system for converting heat in a geofluid containing steam and brine to useful energy. The steam is separated from the brine and expanded, and heat in the steam is used to heat a multicomponent working fluid in a separate closed loop at a first heat exchanger. The separated brine is used to further heat the multicomponent working fluid at a second heat exchanger, and is then discharged from the system. The multicomponent working fluid is then expanded to obtain further useful energy.

In preferred embodiments the spent multicomponent working fluid is condensed at a condenser and passed through a recuperative heat exchanger in which heat from the spent multicomponent working fluid is used to recuperatively heat the multicomponent working fluid after being condensed at the condenser. The heat used to heat the multicomponent working fluid in the first heat exchanger is obtained from steam that has been expanded and then split into two streams. One stream is a vapor that is expanded to obtain useful energy, and the other stream passes through the first heat exchanger, and is thereafter throttled and recombined with the expanded stream.

Other advantages and features of the invention will be apparent from the following description of particular embodiments thereof and from the claims.

BRIEF DESCRIPTION OF THE DRAWINGS

FIG. 1 is a schematic representation of one embodiment of the invention in which heat is obtained from combustion of fuel.

 
FIG. 2 is a schematic representation of a second embodiment of the invention in which heat is obtained from geofluid containing steam and brine.

 
DESCRIPTION OF PARTICULAR EMBODIMENTS OF THE INVENTION

Referring to FIG. 1, there is shown apparatus 110 for converting heat into mechanical energy. Apparatus 110 includes first and second closed loops 112, 114. Loop 112 includes water as a primary working fluid. Loop 114 includes a water/ammonia mixture as a multicomponent working fluid. Systems with multicomponent working fluids are described in Alexander I. Kalina's U.S. Pat. Nos. 4,346,561; 4,489,563; 4,548,043; 4,586,340; 4,604,867; 4,732,005; 4,763,480; 4,899,545; 4,982,568; 5,029,444; 5,095,708; 5,440,882; 5,450,821, and applications Ser. Nos. 08/283,091, 08/546,419 which are hereby incorporated by reference.

In closed loop 112, condensed liquid water with parameters as at point 56 is sent through tubes into boiler 116, which combusts corrosive and/or toxic fuels. In the tubes in boiler 116, water boils, producing dry, saturated steam with parameters as at point 51. Steam with parameters as at point 51 is divided into first and second primary streams having parameters as at points 41 and 52, respectively. The stream of steam with parameters as at point 41 is sent into the first stage of steam turbine ST-1, which is a first expander where the steam expands to an intermediate pressure, producing power and leaving ST-1 with parameters as at point 42. This steam, already wet, is sent into separator S in separator/splitter 118, where the liquid in the expanded first primary stream is separated from the vapor. Part of the separated vapor having parameters as at point 43 makes up a third primary stream that is sent into the second stage, ST-2 (a second expander) of the steam turbine. The remainder of the steam and all of the liquid leaving separator S are combined to create a fourth primary stream with parameters as at point 45. The third primary stream of steam having parameters as at point 43 (see above) is expanded in the second stage of steam turbine ST-2, producing power and obtaining parameters as at point 44. As a result, second, third, and fourth primary streams of saturated or wet steam are created having parameters as at points 52, 44, and 45, respectively. The second primary stream with parameters as at point 52 has the highest pressure and temperature. The fourth primary stream with parameters as at point 45 has intermediate pressure and temperature, and the third primary stream with parameters as at point 44 has the lowest pressure and temperature, respectively. Steam in the second primary stream with parameters as at point 52 is sent into heat exchanger HE-1 where it is condensed and then subcooled, releasing heat and leaving HE-1 with parameters as at point 54. Steam in the fourth primary stream with parameters as at point 45 is sent into second heat exchanger HE-2 where it is condensed and subcooled, releasing heat and leaving third HE-2 with parameters as at point 46. This fourth primary stream is then pumped by pump P-2 up to a pressure equal to that of steam in the second primary stream having parameters as at point 54 (see above) and obtains parameters as at point 50. Steam in the third primary stream with parameters as at point 44 is sent into third heat exchanger HE-3 where it is condensed and subcooled, releasing heat and leaving heat exchanger HE-3 with parameters as at point 48. This third primary stream is then pumped by pump P-3 to a pressure equal to that of the second and fourth primary steams having parameters as at points 54 and 50 (see above) and obtains parameters as at point 49. Thereafter, second, third, and fourth primary streams having parameters as at points 54, 49, and 50, respectively, are combined to create a stream with parameters as at point 55. This stream is then pumped by pump P-4 to the required pressure, acquiring parameters as at point 56 (see above), and is sent into boiler 116.

In second closed loop 114, a fully-condensed multicomponent working fluid having parameters as at point 14 is pumped to the required high pressure by pump P-1 and obtains parameters as at point 21. Thereafter, a stream of multicomponent working fluid with parameters as at point 21 passes through fourth heat exchanger HE-4 where it is heated and obtains parameters as at point 60. Preferably the state of the working fluid at point 60 is a saturated liquid. Thereafter, the stream of multicomponent working fluid with parameters as at point 60 is passed through recuperative fifth heat exchanger HE-5 where it is partially vaporized, obtaining parameters as at point 62. A stream with parameters as at point 62, thereafter, is sent into third heat exchanger HE-3 (see above) where it is further heated and vaporized by heat released in third heat exchanger HE-3 and obtains parameters as at point 66. Thereafter, a stream of working fluid having parameters as at point 66 is sent into second heat exchanger HE-2 where it is further heated and fully vaporized by heat released in second heat exchanger HE-2. A stream of multicomponent working fluid leaving heat exchanger HE-2 with parameters as at point 68 (preferably in the state of saturated vapor), enters first heat exchanger HE-1 where it is superheated by heat released in heat exchanger HE-1 and leaves with parameters as at point 30. A stream of multicomponent working fluid with parameters as at point 30 passes through working fluid turbine WFT (a second expander) where it is expanded, producing power and leaving WFT as a spent multicomponent working fluid with parameters as at point 36. The spent multicomponent working fluid with parameters as at point 36 passes through recuperative heat exchanger HE-5 where it is cooled and partially condensed, releasing heat (see above) and leaves HE-5 with parameters as at point 38. Thereafter, a stream of multicomponent working fluid with parameters as at point 38 enters recuperative heat exchanger HE-4 where it is further cooled and condensed, releasing heat (see above) and leaves HE-4 with parameters as at point 29. A stream of a partially condensed multicomponent working fluid having parameters as at point 29 passes through a condenser HE-6 where it is fully condensed by a stream of cooling water or cooling air 23-24 and obtains, as a result, parameters as at point 14.

All specific parameters of all key points of the described process are presented in Table 1.

Apparatus 110 provides effective conversion of heat produced by combustion of toxic and corrosive fuels. A summary of performance of the proposed FIG. 1 system is presented in Table 2 and shows a net thermal efficiency of 28.14%. In a traditional system based on direct expansion of the steam, steam leaving the boiler with the identical parameters as at point 51 would produce a net efficiency of 21%. As a result, the FIG. 1 system increases efficiency of heat conversion and power generation by 33%.

Referring to FIG. 2, there is shown power system 210 designed for utilization of heat from geofluid consisting of steam and brine. The high mineralization of brine limits the extent to which it can be practically cooled and results in conditions that are similar in some respects to the FIG. 1 system designed for utilization of corrosive and toxic fuels. The similarity of conditions permits some of the same principles to be utilized in geofluid power system 210.

In geofluid power system 210, geofluid comprising steam and mineralized brine having parameters as at point 151 enters separator S-1 where it is separated into a stream of saturated steam having parameters as at point 141 and stream of mineralized liquid brine having parameters as at point 152. Stream of steam having parameters as at point 141 enters into the high pressure steam turbine ST-1, where it is expanded to intermediate pressure obtaining parameters as at point 142. Steam with parameters as at point 142 is wet and enters into separator S-2 in separator/splitter 212, where the liquid in the expanded steam is separated from the vapor and split into a first stream with parameters as at point 143 and a second stream with parameters as at point 146. Steam exiting separator S-2 is divided into two substreams with parameters as at point 143 and point 145, respectively. Thereafter, the first stream (steam with parameters as at point 143) is sent into the low pressure steam turbine ST-2 where it is expanded to a low pressure and produces useful energy. High pressure steam turbine ST-1 and low pressure steam turbine ST-2 are first and second stage expanders, respectively, for the steam. After expansion at low pressure turbine ST-2, the first stream obtains parameters as at point 144. Stream of steam with parameters as at point 145 is mixed with the liquid removed from separator S-2 and creates the


US Patent # 5,950,443
( Sept. 14, 1999 )

Method and System of Converting Thermal Energy into a Useful Form

Alexander Kalina

 
Abstract --- A method of implementing a thermodynamic cycle by expanding a gaseous working stream to transform its energy into a useful form and produce an expanded gaseous stream, removing from the expanded gaseous stream an extracted stream, absorbing the extracted stream into a lean stream having a higher content of higher-boiling component than is contained in the extracted stream to form a combined extracted/lean stream, at least partially condensing the combined extracted/lean stream, combining at least part of the combined extracted/lean stream in condensed form with an oncoming working stream including a rich stream having a lower content of higher-boiling component than is contained in the extracted stream to provide a combined working stream, and heating the combined working stream with external heat to provide the gaseous working stream.

US Cl. 60/649; 60/653; 60/673
Intl. Cl. F01K 025/06

Description

BACKGROUND OF THE INVENTION

The invention relates to implementing a thermodynamic cycle to convert thermal energy into a useful form.

Conversion of high temperature heat (thermal energy) which is produced in a furnace into mechanical power and then electrical power in most thermal power plants is based on utilization of the Rankine Cycle. U.S. Pat. Nos. 4,899,545 and 4,732,005 describe thermodynamic cycle processes which are based on use of multi-component working fluids. These processes differ substantially from the Rankine Cycle, and provide higher efficiency. The system described in U.S. Pat. No. 4,899,545 employs a distillation tower, a component which is complicated and unusual for the power industry.

SUMMARY OF THE INVENTION

In one aspect, the invention features, in general, a method of and an apparatus for implementing a thermodynamic cycle. A gaseous working stream is expanded to transform its energy into a useful form and produce an expanded gaseous stream. An extracted stream is removed from the expanded gaseous stream and absorbed into a lean stream having a higher content of higher-boiling component than is contained in the extracted stream to form a combined extracted/lean stream. The combined extracted/lean stream is at least partially condensed. At least part of the combined extracted/lean stream in condensed form is added to an oncoming working stream including a rich stream having a lower content of higher-boiling component than is contained in the extracted stream. The oncoming working stream is then recuperatively heated with heat released in the condensation of the combined extracted/lean stream prior to forming the gaseous working stream that is then expanded.

Certain implementations of the invention may include one or more of the following features. In certain implementations the oncoming working stream is heated with external heat after being recuperatively heated to provide the gaseous working stream. At least part of the combined extracted/lean stream in condensed form is heated by external heat to a vapor state prior to being added to the oncoming working stream, and the oncoming working stream is in a vapor state when combined. At least part of the combined extracted/lean stream in condensed form and the oncoming working stream are in liquid states when the former is added to the latter. A first part of the combined extracted/lean stream is added in liquid state, and a second part of the combined extracted/lean stream is heated to a vapor state and added to the oncoming working stream in a vapor state. The remainder of the expanded gaseous stream (beyond the extracted stream) can be subjected to one or more reheatings and further expansions to obtain further useful work. The lean stream and rich stream are produced from the spent stream. The extracted stream is cooled before absorbing into the lean stream by transferring heat to the oncoming working stream prior to heating the oncoming working stream with external heat. The combined extracted/lean stream is separated into a liquid component and a vapor component after being partially condensed and before being added to the oncoming working stream. The vapor component is condensed by transferring heat to the oncoming working stream to produce a condensed vapor component, which is then added to the oncoming working stream. At least part of the liquid component is heated by heat transfer from partial condensing of the combined extracted/lean stream. Part of the liquid component is added to the oncoming working stream as a liquid, and part of the liquid component is converted to a vapor and added to the oncoming working stream as a vapor. The oncoming stream is converted into a vapor by transferring heat from the combined extracted/lean stream. Heat from the remainder of the expanded gaseous stream is used to recuperatively heat the oncoming working stream and the lean stream. Heat from the extracted stream is used to recuperatively heat the oncoming working stream.

In another aspect, the invention features, in general, a different method of and apparatus for implementing a thermodynamic cycle. A gaseous working stream is expanded to transform its energy into a useful form and produce a spent stream. The spent stream is separated into a lean stream having a higher content of higher-boiling component than is contained in the spent stream and a remainder spent stream. A makeup stream is added to the remainder spent stream to produce a combined makeup/remainder spent stream, which is then condensed to produce a condensed remainder spent stream. The condensed remainder spent stream is separated into a rich stream and the makeup stream, the rich stream having a lower content of higher-boiling component than is contained in the spent stream, the makeup stream having a higher content of higher-boiling component than the rich stream.

Certain implementations of the invention may have one or more of the following features. The spent stream is partially condensed into liquid and vapor components, which are then separated, the vapor component being the remainder spent stream. The liquid component is partially boiled and separated into the lean stream in liquid form and a vapor stream that is added to the spent stream prior to the initial partial condensation step.

A second makeup stream is also extracted from the condensed remainder stream and added to the combined makeup/remainder stream. The condensed remainder stream is split into first and second streams; the first stream is recuperatively heated to partially boil it; thereafter a liquid component is separated from the first stream to provide the second makeup stream. A vapor component separated from the first stream is added to the second stream; the second stream is recuperatively heated to partially boil it; thereafter a second stream liquid component is separated from the second stream, and used to provide the first makeup stream. The second stream liquid component is recuperatively heated to partially boil it; thereafter a further liquid component is separated from the second stream liquid component and used to provide the first makeup stream. Vapors separated from the second stream liquid component and the further liquid component are combined to provide the rich stream.

Embodiments of the invention may have one or more of the following advantages. High efficiency is provided in a thermodynamic cycle for converting heat produced in a furnace to mechanical and electrical energy without the need for a distillation tower. Combining the lean stream with the extracted stream reduces the composition of the extracted stream, making it leaner and causing it to condense in a temperature range high enough to heat the rich portion of the oncoming working stream. Because the extracted stream is added to the oncoming working stream and returned in a loop to the high pressure turbine, there is less rejection of heat to outside of the system and improved efficiency. The rich stream is converted into a vapor at high pressure by recuperation of heat released in condensation of the extracted stream. Part of the combined extracted/lean stream is heated, after its complete condensation, recuperatively, by using heat released in the process of condensation of the same stream. In the distillation condensation subsystem the spent stream is condensed at a pressure which is lower than the pressure at which it could be condensed directly by available cooling media, and the spent stream is split and condensed into a very lean liquid and a very rich liquid.

Other advantages and features of the invention will be apparent from the following description of a preferred embodiment thereof and from the claims.

BRIEF DESCRIPTION OF THE DRAWINGS

FIG. 1 is a diagram of a distillation condensation subsystem.

 
FIG. 2 is a diagram of apparatus for implementing a thermodynamic cycle including the FIG. 1 subsystem and a heat recuperation, heat acquisition and turbine expansion subsystem.
 
FIG. 3 is a diagram of an alternative embodiment of apparatus for implementing a thermodynamic cycle.
 
DESCRIPTION OF THE PREFERRED EMBODIMENTS

Referring to FIGS. 1 and 2, system 300 for implementing a thermodynamic cycle includes distillation condensation subsystem (DCSS) 312 shown on FIG. 1 and heat recuperation, heat acquisition and turbine expansion subsystem 314 shown on FIG. 2 along with DCSS 312. Subsystem 314 is further broken down into boiling condensing heat recuperation subsystem 316, furnace boiling and vapor heat recuperation subsystem 318, and superheating heat acquisition and turbine expansion subsystem 320.

Boiling condensing heat recuperation subsystem 316 includes recuperative heat exchangers HE-16, HE-17, HE-18, HE-19, HE-20, HE-21, HE-22, HE-23 and HE-24. (Note that the "HE" designations do not appear on the drawings.) It also includes gravity separator S-6, feed pump P6, and pumps P5, P7 and P8.

Furnace boiling and vapor heat recuperation subsystem 318 includes furnace heat exchanger HE-34 and recuperative heat exchangers HE-13, HE-14 and HE-15.

Superheating heat acquisition and turbine expansion subsystem 320 includes superheater heat exchangers HE-31, HE-32, and HE-33 and turbines: high pressure turbine (HPT), intermediate pressure turbine (IPT) and low pressure turbine (LPT).

System 300 utilizes as a working fluid a mixture of at least two components. Suitable mixtures include water-ammonia, water-carbon dioxide, and others. The following description is based on using a water-ammonia mixture as a working fluid; this is the same working fluid as described in the above-referenced patents. DCSS 312 is described in detail first, with reference to FIG. 1 and Table 1, which sets forth the conditions of the streams at indicated points in the flow diagram.

Distillation Condensation Subsystem 312

The spent working fluid enters DCSS 312 (see FIGS. 1 and 2) fully expanded and cooled to parameters corresponding to a state of dry saturated vapor having parameters as at point 38. Referring to FIG. 1, a stream of saturated vapor, having parameters as at point 156 (see below), is mixed with the spent stream having parameters as at point 38 and creates a stream of vapor having parameters as at point 157. Thereafter the stream of vapor, having parameters as at point 157, is divided into two substreams which pass through heat exchangers HE-1 and HE-2, where they are cooled and partially condensed and obtain parameters as at points 154 and 153, correspondingly. Thereafter streams, having parameters as at points 153 and 154, are combined, creating a stream with parameters as at point 152 which is sent into gravity separator S-4. In gravity separator S-4, the liquid is separated from the vapor. The stream of liquid from gravity separator S-4, having parameters as at point 151, is sent, in counterflow, to stream 157-154 into heat exchanger HE-1 (see above) where this stream is partially boiled. This stream leaves heat exchanger HE-1, having parameters as at point 155, and then enters gravity separator S-3. In gravity separator S-3, vapor is separated from the liquid, and this vapor, having parameters as at point 156, is mixed with the entering spent stream, having parameters as at point 38, creating a stream of vapor with parameters as at point 157 (see above). Liquid separated in gravity separator S-3, having parameters as at point 40, leaves DCSS 312 and is sent into boiling condensing heat recuperation subsystem 316 (FIG. 2; see below). This stream, at point 40, is referred to as the lean stream and has a higher content of higher-boiling component (water) than is contained in the entering spent stream, at point 38.

Vapor separated in gravity separator S-4 (see above) is in a state of dry saturated vapor. This stream of vapor, having parameters as at point 138 and referred to as the remainder spent stream, passes through heat exchanger HE-5 where it is cooled and partially condensed and obtains parameters as at point 16. Thereafter the remainder spent stream, having parameters as at point 16, is mixed with the stream of liquid, having parameters as at point 19 and referred to as a first makeup stream, and as a result a new stream of partially condensed working fluid, having parameters as at point 17, is created. The resulting stream is referred to as a combined makeup/remainder spent stream. In a preferred embodiment, liquid having parameters as at point 19 is at thermodynamic equilibrium to the stream having parameters as at point 16 and, as a result of such equilibrium, the temperatures and pressures at points 16, 19 and 17 are equal. Thereafter, the combined makeup/remainder spent stream, having parameters as at point 17, is divided into two substreams, which pass through heat exchangers HE-6 and HE-7, obtaining parameters as at points 129 and 128, correspondingly, before recombining. In these two heat exchangers, the substreams having parameters as at point 17 are further cooled and condensed and release heat. The substreams have the parameters as at points 128 and 129, and the combined makeup/remainder spent stream then has parameters as at point 15. Then the liquid having parameters as at point 110 and referred to as a second makeup stream is added to the combined makeup/remainder spent stream, having parameters as at point 15, resulting in the combined makeup/remainder stream having the parameters as at point 18. As a result of this mixing, the composition of the stream at point 18 is leaner than the composition of a stream at point 15; i.e., it has a higher content of water than the stream having parameters as at point 15. Thereafter the stream, having parameters as at point 18, passes through the low pressure condenser HE-12, where it is fully condensed and obtains parameters as at point 1. This stream (at point 1) is referred to as the condensed remainder stream. The heat of condensation is removed by a stream of cooling media (water or air) which enters heat exchanger HE-12, with parameters as at point 23, and exits this heat exchanger having parameters as at point 59.

It is noted that the remainder stream, having compositions as at point 138 and 16, and the initial combined makeup/remainder spent stream, having the composition as at points 17 and 15, cannot be fully condensed at the pressure and temperature corresponding to point 1. Only after final mixing with the second makeup stream, having parameters as at point 110, can the final combined makeup/remainder spent stream, having parameters as at point 18, obtain a composition which allows the remainder stream to be fully condensed as at point 1.


US Patent # 5,953,918

Method and Apparatus of Converting Heat to Useful Energy
( Sept. 21, 1999 )

Alexander Kalina & Richard Pelletier

 
Abstract --- A method and apparatus for implementing a thermodynamic cycle. A heated gaseous working stream including a low boiling point component and a higher boiling point component is separated, and the low boiling point component is expanded to transform the energy of the stream into useable form and to provide an expanded relatively rich stream. This expanded rich stream is then split into two streams, one of which is expanded further to obtain further energy, resulting in a spent stream, the other of which is extracted. The lean unexpanded stream and the spent rich stream are then combined in a regenerating subsystem with the extracted stream to reproduce the working stream, which is then efficiently heated in a heater to provide the heated gaseous working stream that is separated.

US Cl. 60/653; 60/676; 60/679
Intl. Cl. F01K 007/34

Description
BACKGROUND OF THE INVENTION

The invention relates to implementing a thermodynamic cycle to convert heat to useful form.

Thermal energy can be usefully converted into mechanical and then electrical form. Methods of converting the thermal energy of low temperature heat sources into electric power present an important area of energy generation. There is a need for increasing the efficiency of the conversion of such low temperature heat to electric power.

Thermal energy from a heat source can be transformed into mechanical and then electrical form using a working fluid that is expanded and regenerated in a closed system operating on a thermodynamic cycle. The working fluid can include components of different boiling temperatures, and the composition of the working fluid can be modified at different places within the system to improve the efficiency of operation. Systems that convert low temperature heat into electric power are described in Alexander I. Kalina's U.S. Pat. Nos. 4,346,561; 4,489,563; 4,982,568; and 5,029,444. In addition, systems with multicomponent working fluids are described in Alexander I. Kalina's U.S. Pat. Nos. 4,548,043; 4,586,340, 4,604,867; 4,732,005; 4,763,480, 4,899,545; 5,095,708; 5,440,882; 5,572,871 and 5,649,426, which are hereby incorporated by reference.

SUMMARY OF THE INVENTION

The invention features, in general a method and system for implementing a thermodynamic cycle. A working stream including a low boiling point component and a higher boiling point component is heated with a source of external heat (e.g., a low temperature source) to provide a heated gaseous working stream. The heated gaseous working stream is separated at a first separator to provide a heated gaseous rich stream having relatively more of the low boiling point component and a lean stream having relatively less of the low boiling point component. The heated gaseous rich stream is expanded to transform the energy of the stream into useable form and to provide an expanded, spent rich stream. The lean stream and the expanded, spent rich stream are then combined to provide the working stream.

Particular embodiments of the invention may include one or more of the following features. The working stream is condensed by transferring heat to a low temperature source at a first heat exchanger and thereafter pumped to a higher pressure. The expanding takes place in a first expansion stage and a second expansion stage, and a stream of partially expanded fluid is extracted between the stages and combined with the lean stream. A separator between the expander stages separates a partially expanded fluid into vapor and liquid portions, and some or all of the vapor portion is fed to the second stage, and some of the vapor portion can be combined with the liquid portion and then combined with the lean stream. A second heat exchanger recuperatively transfers heat from the reconstituted multicomponent working stream (prior to condensing) to the condensed multicomponent working stream at a higher pressure. A third heat exchanger transfers heat from the lean stream to the working stream after the second heat exchanger. The working stream is split into two substreams, one of which is heated with the external heat, the other of which is heated at a fourth heat exchanger with heat from the lean stream; the two streams are then combined to provide the heated gaseous working stream that is separated at the separator.

Embodiments of the invention may include one or more of the following advantages. Embodiments of the invention can achieve efficiency of conversion of low temperature heat to electric power that exceeds the efficiency of standard Rankine cycles.

Other advantages and features of the invention will be apparent from the following detailed description of particular embodiments and from the claims.

BRIEF DESCRIPTION OF THE DRAWING

FIG. 1 is a diagram of a thermodynamic system for converting heat from a low temperature source to useful form.

 
FIG. 2 is a diagram of another embodiment of the FIG. 1 system which permits an extracted stream and a completely spent stream to have compositions which are different from the high pressure charged stream.

 
FIG. 3 is a diagram of a simplified embodiment in which there is no extracted stream.
 
FIG. 4 is a diagram of a further simplified embodiment.
 
DETAILED DESCRIPTION OF THE INVENTION

Referring to FIG. 1, a system for implementing a thermodynamic cycle to obtain useful energy (e.g., mechanical and then electrical energy) from an external heat source is shown. In the described example, the external heat source is a stream of low temperature waste-heat water that flows in the path represented by points 25-26 through heat exchanger HE-5 and heats working stream 117-17 of the closed thermodynamic cycle. Table 1 presents the conditions at the numbered points indicated on FIG. 1. A typical output from the system is presented in Table 5.

The working stream of the FIG. 1 system is a multicomponent working stream that includes a low boiling component and a high boiling component. Such a preferred working stream may be an ammonia-water mixture, two or more hydrocarbons, two or more freons, mixtures of hydrocarbons and freons, or the like. In general, the working stream may be mixtures of any number of compounds with favorable thermodynamic characteristics and solubility. In a particularly preferred embodiment, a mixture of water and ammonia is used. In the system shown in FIG. 1, the working stream has the same composition from point 13 to point 19.

Beginning the discussion of the FIG. 1 system at the exit of turbine T, the stream at point 34 is referred to as the expanded, spent rich stream. This stream is considered "rich" in lower boiling point component. It is at a low pressure and will be mixed with a leaner, absorbing stream having parameters as at point 12 to produce the working stream of intermediate composition having parameters as at point 13. The stream at point 12 is considered "lean" in lower boiling point component.

At any given temperature, the working stream (of intermediate composition) at point 13 can be condensed at a lower pressure than the richer stream at point 34. This permits more power to be extracted from the turbine T, and increases the efficiency of the process.

The working stream at point 13 is partially condensed. This stream enters heat exchanger HE-2, where it is cooled and exits the heat exchanger HE-2 having parameters as at point 29. It is still partially, not completely, condensed. The stream now enters heat exchanger HE-1 where it is cooled by stream 23-24 of cooling water, and is thereby completely condensed, obtaining parameters as at point 14. The working stream having parameters as at point 14 is then pumped to a higher pressure obtaining parameters as at point 21. The working stream at point 21 then enters heat exchanger HE-2 where it is recuperatively heated by the working stream at points 13-29 (see above) to a point having parameters as at point 15. The working stream having parameters as at point 15 enters heat exchanger HE-3 where it is heated and obtains parameters as at point 16. In a typical design, point 16 may be precisely at the boiling point but it need not be. The working stream at point 16 is split into two substreams; first working substream 117 and second working substream 118. The first working substream having parameters as at point 117 is sent into heat exchanger HE-5, leaving with parameters as at point 17. It is heated by the external heat source, stream 25-26. The other substream, second working substream 118, enters heat exchanger HE-4 in which it is heated recuperatively, obtaining parameters as at point 18. The two working substreams, 17 and 18, which have exited heat exchangers HE-4 and HE-5, are combined to form a heated, gaseous working stream having parameters as at point 19. This stream is in a state of partial, or possibly complete, vaporization. In the preferred embodiment, point 19 is only partially vaporized. The working stream at point 19 has the same intermediate composition which was produced at point 13, completely condensed at point 14, pumped to a high pressure at point 21, and preheated to point 15 and to point 16. It enters the separator S. There, it is separated into a rich saturated vapor, termed the "heated gaseous rich stream" and having parameters as at point 30, and a lean saturated liquid, termed the "lean stream" and having parameters as at point 7. The lean stream (saturated liquid) at point 7 enters heat exchanger HE-4 where it is cooled while heating working stream 118-18 (see above). The lean stream at point 9 exits heat exchanger HE-4 having parameters as at point 8. It is throttled to a suitably chosen pressure, obtaining parameters as at point 9.

Returning now to point 30, the heated gaseous rich stream (saturated vapor) exits separator S. This stream enters turbine T where it is expanded to lower pressures, providing useful mechanical energy to turbine T used to generate electricity. A partially expanded stream having parameters as at point 32 is extracted from the turbine T at an intermediate pressure (approximately the pressure as at point 9) and this extracted stream 32 (also referred to as a "second portion" of a partially expanded rich stream, the "first portion" being expanded further) is mixed with the lean stream at point 9 to produce a combined stream having parameters as at point 10. The lean stream having parameters as at point 9 serves as an absorbing stream for the extracted stream 32. The resulting stream (lean stream and second portion) having parameters as at point 10 enters heat exchanger HE-3 where it is cooled, while heating working stream 15-16, to a point having parameters as at point 11. The stream having parameters as at point 11 is then throttled to the pressure of point 34, obtaining parameters as at point 12.

Returning to turbine T, not all of the turbine inflow was extracted at point 32 in a partially expanded state. The remainder, referred to as the first portion, is expanded to a suitably chosen low pressure and exits the turbine T at point 34. The cycle is closed.

In the embodiment shown in FIG. 1, the extraction at point 32 has the same composition as the streams at points 30 and 34. In the embodiment shown in FIG. 2, the turbine is shown as first turbine stage T-1 and second turbine stage T-2, with the partially expanded rich stream leaving the higher pressure stage T-1 of the turbine at point 31. Conditions at the numbered points shown on FIG. 2 are presented in Table 2. A typical output from the FIG. 2 system is presented in Table 6.

Referring to FIG. 2, the partially expanded rich stream from first turbine stage T-1 is divided into a first portion at 33 that is expanded further at lower pressure turbine stage T-2, and a second portion at 32 that is combined with the lean stream at 9. The partially expanded rich stream enters separator S-2, where it is separated into a vapor portion and a liquid portion. The composition of the second portion at 32 may be chosen in order to optimize its effectiveness when it is mixed with the stream at point 9. Separator S-2 permits stream 32 to be as lean as the saturated liquid at the pressure and temperature obtained in the separator S-2; in that case, stream 33 would be a saturated vapor at the conditions obtained in the separator S-2. By choice of the amount of mixing at stream 133, the amount of saturated liquid and the saturated vapor in stream 32 can be varied.

Referring to FIG. 3, this embodiment differs from the embodiment of FIG. 1, in that the heat exchanger HE-4 has been omitted, and there is no extraction of a partially expanded stream from the turbine stage. In the FIG. 3 embodiment, the hot stream exiting the separator S is admitted directly into heat exchanger HE-3. Conditions at the numbered points shown on FIG. 3 are presented in Table 3. A typical output from the system is presented in Table 7.

Referring to FIG. 4, this embodiment differs from the FIG. 3 embodiment in omitting heat exchanger HE-2. Conditions at the numbered points shown on FIG. 4 are presented in Table 4. A typical output from the system is presented in Table 8. While omitting heat exchanger HE-2 reduces the efficiency of the process, it may be economically advisable in circumstances where the increased power given up will not pay for the cost of the heat exchanger.

In general, standard equipment may be utilized in carrying out the method of this invention. Thus, equipment such as heat exchangers, tanks, pumps, turbines, valves and fittings of the type used in a typical Rankine cycles, may be employed in carrying out the method of this invention.

In the described embodiments of the invention, the working fluid is expanded to drive a turbine of conventional type. However, the expansion of the working fluid from a charged high pressure level to a spent low pressure level to release energy may be effected by any suitable conventional means known to those skilled in the art. The energy so released may be stored or utilized in accordance with any of a number of conventional methods known to those skilled in the art.

The separators of the described embodiments can be conventionally used gravity separators, such as conventional flash tanks. Any conventional apparatus used to form two or more streams having different compositions from a single stream may be used to form the lean stream and the enriched stream from the fluid working stream.

The condenser may be any type of known heat rejection device. For example, the condenser may take the form of a heat exchanger, such as a water cooled system, or another type of condensing device.

Various types of heat sources may be used to drive the cycle of this invention.